TOP
|
特許
|
意匠
|
商標
特許ウォッチ
Twitter
他の特許を見る
公開番号
2025171028
公報種別
公開特許公報(A)
公開日
2025-11-20
出願番号
2024075982
出願日
2024-05-08
発明の名称
差動信号フィルタデバイス
出願人
京セラ株式会社
代理人
主分類
H03H
9/70 20060101AFI20251113BHJP(基本電子回路)
要約
【課題】差動信号フィルタデバイスの設計自由度と、通過特性の急峻性には改善の余地がある。
【解決手段】共通端子と、共振部Aを介して共通端子に接続された第1出力端子と、共振部Bを介して共通端子に接続された、第1出力端子から出力される信号に対する差動信号が出力されるように構成された第2出力端子と、を有し、共振部A及びBが、複数の共振部を含み、複数の共振部は単一の通過帯域と、通過帯域の低周波数側に位置する低周波数側遷移帯域と、通過帯域の高周波数側に位置する高周波側遷移帯域と、を形成し、共振部Aは、共振部A1と、共振部A1に接続された共振部A2と、共振部A2に接続された前記共振部A3と、を含み、共振部Bは、共振部B1を含み、式(1)及び(2)を満たし、複数の共振部の各共振周波数のうち、fr
A1
は低周波数側遷移帯域に最も近く、fr
A3
は高周波側遷移帯域に最も近い差動信号フィルタデバイス。
【選択図】図1
特許請求の範囲
【請求項1】
共通端子と、
共振部Aを介して前記共通端子に接続された第1出力端子と、
共振部Bを介して前記共通端子に接続された、前記第1出力端子から出力される信号に対する差動信号が出力されるように構成された第2出力端子と、
を有し、
共振部A及びBが、複数の共振部を含み、
前記複数の共振部が
単一の通過帯域と、
通過帯域の低周波数側に位置する低周波数側遷移帯域と、
通過帯域の高周波数側に位置する高周波数側遷移帯域と、
を形成し、
前記共振部Aは、
前記共振部A1と、
前記共振部A1に接続された前記共振部A2と、
前記共振部A2に接続された前記共振部A3と、
を含み、
前記共振部Bは、前記共振部B1を含み、
前記共振部A1の共振周波数がfr
A1
、前記共振部A2の共振周波数がfr
A2
、前記共振部A3の共振周波数がfr
A3
、前記共振部B1の共振周波数がfr
B1
とした場合、
fr
A1
<fr
A2
<fr
A3
及び
fr
A1
<fr
B1
<fr
A3
を満たし、
前記共振部A1と対応する共振波形A1が前記低周波数側遷移帯域を形成し、前記共振部A3と対応する共振波形A3が前記高周波数側遷移帯域を形成する
差動信号フィルタデバイス。
続きを表示(約 1,400 文字)
【請求項2】
前記複数の共振部のうち、前記共振部Aの共振部の数が、前記共振部Bの共振部の数よりも多い
請求項1に記載の差動信号フィルタデバイス。
【請求項3】
前記複数の共振部は、前記共振部A1、前記共振部A2、前記共振部A3及び前記共振部B1以外の共振部を含まない
請求項1に記載の差動信号フィルタデバイス。
【請求項4】
前記複数の共振部は、前記共振部A1、前記共振部A2、前記共振部A3、前記共振部B1及び前記共振部B2以外の共振部を含まない
請求項1に記載の差動信号フィルタデバイス。
【請求項5】
前記共振部Bは、共振部B2を更に有し、
前記共振部B2の共振周波数がfr
B2
とした場合、
fr
A1
<fr
B1
<fr
A2
<fr
B2
<fr
A3
を満たす
請求項4に記載の差動信号フィルタデバイス。
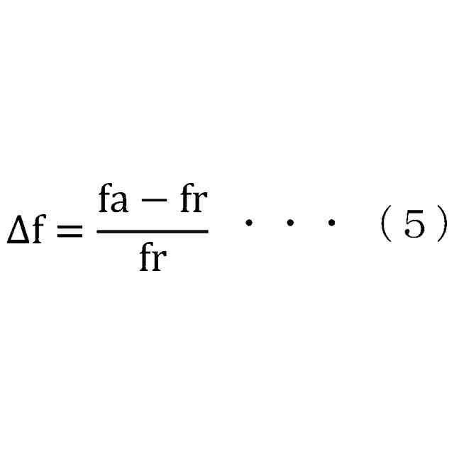
【請求項6】
共振部について、反共振周波数及び共振周波数の差を共振周波数で割ったものである共振部のΔfについて、前記共振部A2及びA3の影響を受けた、合成後の前記共振部A1のΔfをΔfw
A1
とし、前記共振部A1及びA2の影響を受けた、合成後の前記共振部
A3のΔfをΔfw
A3
とし、前記共振部A1及びA3の影響を受けた、合成後の前記共振部A2のΔfをΔfw
A2
とした場合、
Δfw
A1
<Δfw
A2
及び
Δfw
A3
<Δfw
A2
を満たす
請求項1に記載の差動信号フィルタデバイス。
【請求項7】
前記Δfw
A1
、前記Δfw
A2
及び前記Δfw
A3
が
Δfw
A1
/Δfw
A2
≦0.5及び
Δfw
A3
/Δfw
A2
≦0.5
を満たす
請求項6に記載の差動信号フィルタデバイス。
【請求項8】
前記共振部Aは
前記共振部A1と、
前記共振部A1に並列接続された前記共振部A2と、
前記共振部A2に並列接続された前記共振部A3と、
を有し、
前記共振部A1の静電容量が前記共振部A2の静電容量よりも小さく、
前記共振部A3の静電容量が前記共振部A2の静電容量よりも小さい
請求項1に記載の差動信号フィルタデバイス。
【請求項9】
共振部Bの静電容量が共振部Aの静電容量よりも大きい
請求項1に記載の差動信号フィルタデバイス。
【請求項10】
前記共振部Aと前記第1出力端子とを接続し、第1中間点を含む第1ラインと、
前記共振部Bと前記第2出力端子とを接続し、第2中間点を含む第2ラインと、
前記第1中間点と前記第2中間点とを容量素子を介して接続する第3ラインと、
を有する
請求項1に記載の差動信号フィルタデバイス。
(【請求項11】以降は省略されています)
発明の詳細な説明
【技術分野】
【0001】
本開示は信号をフィルタリングする差動信号フィルタデバイスに関する。
続きを表示(約 2,200 文字)
【背景技術】
【0002】
信号をフィルタリングする差動信号フィルタデバイスとして並列トランスバーサルトポロジーフィルタがある。
【先行技術文献】
【特許文献】
【0003】
米国特許第10873318号明細書
【発明の概要】
【発明が解決しようとする課題】
【0004】
差動信号フィルタデバイスの設計自由度と、通過特性の急峻性には改善の余地がある。
【課題を解決するための手段】
【0005】
共通端子と、共振部Aを介して前記共通端子に接続された第1出力端子と、共振部Bを介して前記共通端子に接続された、前記第1出力端子から出力される信号に対する差動信号が出力されるように構成された第2出力端子と、を有し、共振部A及びBが、複数の共振部を含み、前記複数の共振部が単一の通過帯域と、通過帯域の低周波数側に位置する低周波数側遷移帯域と、通過帯域の高周波数側に位置する高周波数側遷移帯域と、を形成し、前記共振部Aは、前記共振部A1と、前記共振部A1に接続された前記共振部A2と、前記共振部A2に接続された前記共振部A3と、を含み、前記共振部Bは、前記共振部B1を含み、前記共振部A1の共振周波数がfr
A1
、前記共振部A2の共振周波数がfr
A2
、前記共振部A3の共振周波数がfr
A3
、前記共振部B1の共振周波数がfr
B1
とした場合、fr
A1
<fr
A2
<fr
A3
及びfr
A1
<fr
B1
<fr
A3
を満たし、前記共振部A1と対応する共振波形A1が前記低周波数側遷移帯域を形成し、前記共振部A3と対応する共振波形A3が前記高周波数側遷移帯域を形成する差動信号フィルタデバイス。
【発明の効果】
【0006】
本開示の一態様によれば差動信号フィルタデバイスの設計自由度を向上し、通過特性における急峻性を向上させることができる。
【図面の簡単な説明】
【0007】
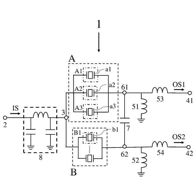
本開示の実施形態に係る差動信号フィルタデバイスの模式的な回路構成図である。
本開示の実施形態に係る差動信号フィルタデバイスの周波数に対するインピーダンス特性を示す図である。
本開示の実施形態に係る差動信号フィルタデバイスの周波数に対するインピーダンス特性を示す図である。
本開示の実施形態に係る差動信号フィルタデバイスの模式的な回路構成図である。
本開示の実施形態に係る差動信号フィルタデバイスの模式的な回路構成図である。
本開示の実施形態に係る櫛歯電極の模式的な上方からの平面図である。
本開示の実施形態に係る差動信号フィルタデバイスの模式的な回路構成図である。
本開示の実施形態に係る差動信号フィルタデバイスの模式的な回路構成図である。
本開示の実施形態に係る差動信号フィルタデバイスの模式的な回路構成図である。
本開示の実施形態に係る差動信号フィルタデバイスの模式的な回路構成図である。
本開示の実施形態に係る差動信号フィルタデバイスの模式的な回路構成図である。
本開示の実施形態に係る差動信号フィルタデバイスの模式的な回路構成図である。
本開示の実施形態に係る差動信号フィルタデバイスの模式的な回路構成図である。
本開示の実施形態に係る差動信号フィルタデバイスの模式的な回路構成図である。
本開示の実施形態に係る差動信号フィルタデバイスの模式的な回路構成図である。
本開示の実施形態に係る差動信号フィルタデバイスの模式的な回路構成図である。
本開示の実施形態に係る差動信号フィルタデバイスの周波数に対するインピーダンス特性を示す図である。
本開示の実施形態に係る差動信号フィルタデバイスの模式的な回路構成図である。
本開示の実施形態に係る差動信号フィルタデバイスの模式的な回路構成図である。
本開示の実施形態に係る差動信号フィルタデバイスの周波数に対する通過特性を示す図である。
本開示の実施形態に係る差動信号フィルタデバイスの周波数に対する通過特性を示す図である。
本開示の実施形態に係る差動信号フィルタデバイスの周波数に対する通過特性を示す図である。
【発明を実施するための形態】
【0008】
以下、本開示に係る比較例、実施形態及び変形例について図面を参照して説明する。なお、以下の説明で用いられる図は模式的なものであり図面上の寸法比率等は現実のものとは必ずしも一致していない。また、図面同士でも寸法比率は一致していない。
【0009】
以下に本開示における実施形態及び変形例を示す。また、以下に示す実施形態及び変形例に記載の構成はそれぞれ他の複数の実施形態及び変形例と自由に組み合わせてよい。
【0010】
[第1実施形態]
本開示に係る差動信号フィルタデバイス1の第1実施形態に関して説明する。
(【0011】以降は省略されています)
この特許をJ-PlatPat(特許庁公式サイト)で参照する
関連特許
京セラ株式会社
光学系
1か月前
京セラ株式会社
配線基板
1か月前
京セラ株式会社
アイソレータ
13日前
京セラ株式会社
振動検出方法
14日前
京セラ株式会社
セラミック焼結体
1日前
京セラ株式会社
光センサモジュール
29日前
京セラ株式会社
光センサモジュール
29日前
京セラ株式会社
予測装置及び予測方法
1か月前
京セラ株式会社
印刷装置及び印刷方法
1か月前
京セラ株式会社
積層セラミック電子部品
1か月前
京セラ株式会社
差動信号フィルタデバイス
21日前
京セラ株式会社
弾性波装置および通信装置
6日前
京セラ株式会社
差動信号フィルタデバイス
21日前
京セラ株式会社
弾性波共振子および通信装置
1日前
京セラ株式会社
弾性波装置、および通信装置
2日前
京セラ株式会社
電磁波検出装置及び制御装置
1か月前
京セラ株式会社
端子、端子部材および電気機器
29日前
京セラ株式会社
配線基板及びLEDモジュール
1か月前
京セラ株式会社
端子、端子部材および電気機器
27日前
京セラ株式会社
電子デバイス及び電子モジュール
1か月前
京セラ株式会社
積層セラミック電子部品の製造方法
13日前
京セラ株式会社
電子機器、制御方法、及びプログラム
14日前
京セラ株式会社
分析システム、分析装置、及び分析方法
1か月前
京セラ株式会社
光センサおよびこれを備えた画像形成装置
29日前
京セラ株式会社
観察装置本体、細胞培養容器及び細胞観察装置
今日
京セラ株式会社
VMD支援システム、サーバ装置、及び通信方法
1か月前
京セラ株式会社
太陽光発電システム及び太陽電池付きカーポート
1か月前
京セラ株式会社
電子機器、制御方法、プログラム、及びシステム
1か月前
京セラ株式会社
電子機器、制御方法、プログラム、及びシステム
1か月前
京セラ株式会社
行動検出システム、サーバ装置、及び行動検出方法
1か月前
京セラ株式会社
ユーザ装置
2日前
京セラ株式会社
積層型電子部品
今日
京セラ株式会社
圧電共振デバイス
1か月前
京セラ株式会社
被覆層付き金属部材
15日前
京セラ株式会社
液滴吐出ヘッドおよび記録装置
13日前
京セラ株式会社
半導体レーザデバイスの製造方法
29日前
続きを見る
他の特許を見る