TOP
|
特許
|
意匠
|
商標
特許ウォッチ
Twitter
他の特許を見る
公開番号
2025171027
公報種別
公開特許公報(A)
公開日
2025-11-20
出願番号
2024075981
出願日
2024-05-08
発明の名称
差動信号フィルタデバイス
出願人
京セラ株式会社
代理人
主分類
H03H
9/70 20060101AFI20251113BHJP(基本電子回路)
要約
【課題】フィルタの設計自由度、通過特性における急峻性には改善の余地がある。
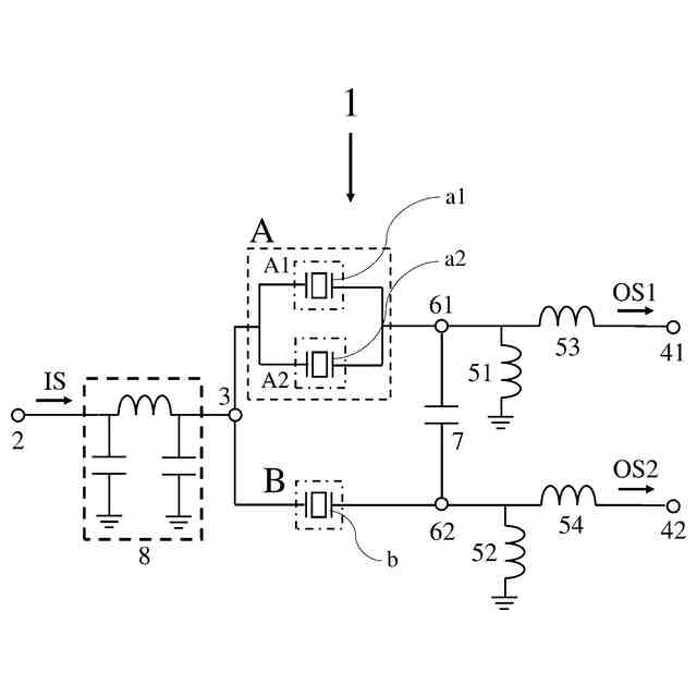
【解決手段】共通端子と、共振部Aを介して前記共通端子に接続された第1出力端子と、共振部Bを介して前記共通端子に接続された、前記第1出力端子から出力される信号に対する差動信号が出力されるように構成された第2出力端子と、を有し、前記共振部Aは、共振子a1を含む共振部A1と、共振部A1に接続された、共振子a2を含む共振部A2と、を含み、前記共振部Bは、共振子bを含み、前記共振部A1の共振周波数がfr
A1
、前記共振部A2の共振周波数がfr
A2
、前記共振部Bの共振周波数がfr
B
とした場合、fr
A1
<fr
B
<fr
A2
を満たし、前記共振部A及び前記共振部Bは、fr
A1
以上fr
A2
以下の範囲に共振周波数を有する前記共振部A1、前記共振部A2及び前記共振部B以外の共振部を有しない差動信号フィルタデバイス。
【選択図】図1
特許請求の範囲
【請求項1】
共通端子と、
共振部Aを介して前記共通端子に接続された第1出力端子と、
共振部Bを介して前記共通端子に接続された、前記第1出力端子から出力される信号に対する差動信号が出力されるように構成された第2出力端子と、
を有し、
前記共振部Aは、
共振子a1を含む共振部A1と、
共振部A1に接続された、共振子a2を含む共振部A2と、
を含み、
前記共振部Bは、共振子bを含み、
前記共振部A1の共振周波数がfr
A1
、前記共振部A2の共振周波数がfr
A2
、前記共振部Bの共振周波数がfr
B
とした場合、
fr
A1
<fr
B
<fr
A2
を満たし、
前記共振部A及び前記共振部Bは、fr
A1
以上fr
A2
以下の範囲に共振周波数を有する前記共振部A1、前記共振部A2及び前記共振部B以外の共振部を有しない
差動信号フィルタデバイス。
続きを表示(約 1,300 文字)
【請求項2】
前記共振部A2の影響を受けた、合成後の前記共振部A1のΔfをΔfw
A1
とし、
前記共振部A1の影響を受けた、合成後の前記共振部A2のΔfをΔfw
A2
とした場合、
Δfw
A1
とΔfw
A2
が異なる
請求項1に記載の差動信号フィルタデバイス。
【請求項3】
前記Δfw
A1
及び前記Δfw
A2
が
Δfw
A1
/Δfw
A2
≦0.5を満たす
請求項2に記載の差動信号フィルタデバイス。
【請求項4】
前記共振部A1の静電容量が前記共振部A2の静電容量と異なる
請求項1に記載の差動信号フィルタデバイス。
【請求項5】
共振部について、反共振周波数及び共振周波数の差を共振周波数で割ったものである共振部のΔfについて、前記共振部A1のΔfがΔf
A1
、前記共振部A2のΔfがΔf
A2
、前記共振部BのΔfがΔf
B
とした場合、
|Δf
A1
-Δf
A2
|/Δf
A2
<0.01、
Δf
A1
>Δf
B
及び
Δf
A2
>Δf
B
を満たす
請求項2乃至4に記載の差動信号フィルタデバイス。
【請求項6】
前記Δf
A1
、前記Δf
A2
及び前記Δf
B
が
Δf
B
/Δf
A1
<0.90及び
Δf
B
/Δf
A2
<0.90
を満たす
請求項5に記載の差動信号フィルタデバイス。
【請求項7】
前記共振部A1、前記共振部A2及び前記共振部BのΔfのうち、最大のΔfであるΔfmax及び通過帯域の比帯域FBWが
0.2×FBW≦Δfmax≦0.9×FBW
を満たす
請求項1に記載の差動信号フィルタデバイス。
【請求項8】
前記共振部Aと前記第1出力端子とを接続され、第1中間点を含む第1ラインと、
前記共振部Bと前記第2出力端子とを接続され、第2中間点を含む第2ラインと、
前記第1中間点と前記第2中間点とを容量素子を介して接続された第3ラインと、
を有する
請求項1に記載の差動信号フィルタデバイス。
【請求項9】
前記容量素子は共振子である
請求項8に記載の差動信号フィルタデバイス。
【請求項10】
前記共通端子は、LCフィルタを介して、入力端子に接続されるように構成されている
請求項1に記載の差動信号フィルタデバイス。
(【請求項11】以降は省略されています)
発明の詳細な説明
【技術分野】
【0001】
本開示は信号をフィルタリングする差動信号フィルタデバイスに関する。
続きを表示(約 2,100 文字)
【背景技術】
【0002】
信号をフィルタリングする差動信号フィルタデバイスとして並列トランスバーサルトポロジーフィルタがある。
【先行技術文献】
【特許文献】
【0003】
米国特許第10873318号明細書
【発明の概要】
【発明が解決しようとする課題】
【0004】
差動信号フィルタデバイスの設計自由度と通過特性における急峻性には改善の余地がある。
【課題を解決するための手段】
【0005】
共通端子と、共振部Aを介して前記共通端子に接続された第1出力端子と、共振部Bを介して前記共通端子に接続された、前記第1出力端子から出力される信号に対する差動信号が出力されるように構成された第2出力端子と、を有し、前記共振部Aは、共振子a1を含む共振部A1と、共振部A1に接続された、共振子a2を含む共振部A2と、を含み、前記共振部Bは、共振子bを含み、前記共振部A1の共振周波数がfr
A1
、前記共振部A2の共振周波数がfr
A2
、前記共振部Bの共振周波数がfr
B
とした場合、fr
A1
<fr
B
<fr
A2
を満たし、前記共振部A及び前記共振部Bは、fr
A1
以上fr
A2
以下の範囲に共振周波数を有する前記共振部A1、前記共振部A2及び前記共振部B以外の共振部を有しない差動信号フィルタデバイス。
【発明の効果】
【0006】
本開示の一態様によれば差動信号フィルタデバイスの設計自由度を向上し、通過特性における急峻性を向上させることができる。
【図面の簡単な説明】
【0007】
本開示の実施形態に係る差動信号フィルタデバイスの模式的な回路構成図である。
本開示の実施形態に係る差動信号フィルタデバイスの周波数に対するインピーダンス特性を示す図である。
本開示の実施形態に係る差動信号フィルタデバイスの周波数に対するインピーダンス特性を示す図である。
本開示の実施形態に係る櫛歯電極の模式的な上方からの平面図である。
本開示の実施形態に係る差動信号フィルタデバイスの模式的な回路構成図である。
本開示の実施形態に係る差動信号フィルタデバイスの模式的な回路構成図である。
本開示の実施形態に係る差動信号フィルタデバイスの模式的な回路構成図である。
本開示の実施形態に係る差動信号フィルタデバイスの模式的な回路構成図である。
本開示の実施形態に係る差動信号フィルタデバイスの模式的な回路構成図である。
本開示の実施形態に係る差動信号フィルタデバイスの模式的な回路構成図である。
本開示の実施形態に係る差動信号フィルタデバイスの周波数に対するインピーダンス特性を示す図である。
本開示の実施形態に係る差動信号フィルタデバイスの模式的な回路構成図である。
本開示の実施形態に係る差動信号フィルタデバイスの模式的な回路構成図である。
本開示の実施形態に係る差動信号フィルタデバイスの周波数に対する通過特性を示す図である。
本開示の実施形態に係る差動信号フィルタデバイスの周波数に対する通過特性を示す図である。
本開示の実施形態に係る差動信号フィルタデバイスの周波数に対する通過特性を示す図である。
本開示の実施形態に係る差動信号フィルタデバイスの周波数に対する通過特性を示す図である。
本開示の実施形態に係る差動信号フィルタデバイスの周波数に対する通過特性を示す図である。
本開示の実施形態に係る差動信号フィルタデバイスの周波数に対する通過特性を示す図である。
本開示の実施形態に係る差動信号フィルタデバイスにおいて、Δfmax/FBWを変化させ、通過帯域Pの挿入損失及び減衰帯域LEの減衰量の変化を評価した図である。
本開示の実施形態に係る差動信号フィルタデバイスにおいて、Δfmax/FBWを変化させ、通過帯域Pの挿入損失及び減衰帯域LEの減衰量の変化を評価した図である。
【発明を実施するための形態】
【0008】
以下、本開示に係る実施形態及び変形例について図面を参照して説明する。なお、以下の説明で用いられる図は模式的なものであり図面上の寸法比率等は現実のものとは必ずしも一致していない。また、図面同士でも寸法比率は一致していない。
【0009】
以下に本開示における実施形態及び変形例を示す。また、以下に示す実施形態及び変形例に記載の構成はそれぞれ他の複数の実施形態及び変形例と自由に組み合わせてよい。
【0010】
本開示では、特に断りが無い限り、各実施形態及び変形例の特徴的な部分を他の実施形態及び変形例と比較する。各実施形態及び変形例のその他の設計に関しては最適な設計を採用したものとする。
(【0011】以降は省略されています)
この特許をJ-PlatPat(特許庁公式サイト)で参照する
関連特許
京セラ株式会社
光学系
1か月前
京セラ株式会社
配線基板
1か月前
京セラ株式会社
配線基板
1か月前
京セラ株式会社
アイソレータ
12日前
京セラ株式会社
振動検出方法
13日前
京セラ株式会社
セラミック焼結体
今日
京セラ株式会社
静圧気体軸受装置
2か月前
京セラ株式会社
光センサモジュール
28日前
京セラ株式会社
光センサモジュール
28日前
京セラ株式会社
予測装置及び予測方法
1か月前
京セラ株式会社
印刷装置及び印刷方法
1か月前
京セラ株式会社
走査装置及び制御装置
2か月前
京セラ株式会社
走査装置及び制御装置
2か月前
京セラ株式会社
積層セラミック電子部品
1か月前
京セラ株式会社
太陽電池付きカーポート
2か月前
京セラ株式会社
太陽電池付きカーポート
2か月前
京セラ株式会社
弾性波装置および通信装置
5日前
京セラ株式会社
差動信号フィルタデバイス
20日前
京セラ株式会社
差動信号フィルタデバイス
20日前
京セラ株式会社
弾性波装置、および通信装置
1日前
京セラ株式会社
電磁波検出装置及び制御装置
1か月前
京セラ株式会社
弾性波共振子および通信装置
今日
京セラ株式会社
光集積回路及び光トランシーバ
1か月前
京セラ株式会社
端子、端子部材および電気機器
28日前
京セラ株式会社
配線基板及びLEDモジュール
1か月前
京セラ株式会社
端子、端子部材および電気機器
26日前
京セラ株式会社
電子デバイス及び電子モジュール
1か月前
京セラ株式会社
積層セラミック電子部品の製造方法
12日前
京セラ株式会社
光センサおよび光センサの製造方法
1か月前
京セラ株式会社
電子機器、制御方法、及びプログラム
13日前
京セラ株式会社
分析システム、分析装置、及び分析方法
1か月前
京セラ株式会社
光センサおよびこれを備えた画像形成装置
28日前
京セラ株式会社
揺動装置、電磁波照射装置、及び制御装置
2か月前
京セラ株式会社
電子機器、制御方法、プログラム、及びシステム
1か月前
京セラ株式会社
電子機器、制御方法、プログラム、及びシステム
1か月前
京セラ株式会社
太陽光発電システム及び太陽電池付きカーポート
1か月前
続きを見る
他の特許を見る