TOP
|
特許
|
意匠
|
商標
特許ウォッチ
Twitter
他の特許を見る
10個以上の画像は省略されています。
公開番号
2025164606
公報種別
公開特許公報(A)
公開日
2025-10-30
出願番号
2024068706
出願日
2024-04-19
発明の名称
冷凍装置
出願人
ダイキン工業株式会社
代理人
弁理士法人新樹グローバル・アイピー
主分類
F25B
17/08 20060101AFI20251023BHJP(冷凍または冷却;加熱と冷凍との組み合わせシステム;ヒートポンプシステム;氷の製造または貯蔵;気体の液化または固体化)
要約
【課題】吸着式冷凍サイクルでは、冷媒流路の切り替え時に、冷媒流路の高圧の領域の圧力と、冷媒流路の低圧の領域の圧力との差をできるだけ早く減少させることが好ましい。
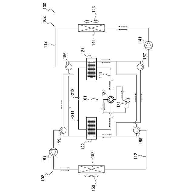
【解決手段】冷凍装置100は、冷媒流路111と圧縮機131と第1吸着器121と第2吸着器122と切り替え機構135とバイパス流路211とバイパス弁212と制御部105とを備える。第1吸着器121及び第2吸着器122は、吸着材181を有する。バイパス流路211は、圧縮機131を通らずに第1吸着器121と第2吸着器122とを接続する。バイパス弁212は、バイパス流路211を開閉する。切り替え機構135は、冷媒流路111を、第1吸着器121内を高圧状態にして第2吸着器122内を低圧状態にする第1状態と、第1吸着器121内を低圧状態にして第2吸着器122内を高圧状態にする第2状態と、の間で切り替え可能である。
【選択図】図1
特許請求の範囲
【請求項1】
冷媒が流れる冷媒流路(111)と、
低圧冷媒を吸入して圧縮し、高圧冷媒として吐出する、圧縮機(131)と、
冷媒の圧力の変化に応じて冷媒を吸着及び脱着する吸着材(181)を有し、かつ、前記吸着材が冷媒を吸着する際に発生する温熱、及び、前記吸着材が冷媒を脱着する際に発生する冷熱が回収される、第1吸着器(121)及び第2吸着器(122)と、
切り替え機構(135)と、
前記圧縮機を通らずに前記第1吸着器と前記第2吸着器とを接続するバイパス流路(211)と、
前記バイパス流路を開閉する開閉機構と、
前記圧縮機、前記切り替え機構、及び前記開閉機構を制御する制御部(105)と、
を備え、
前記切り替え機構は、前記冷媒流路を、
前記圧縮機の吐出側と前記第1吸着器とを接続して前記第1吸着器内を高圧状態にし、かつ、前記圧縮機の吸入側と前記第2吸着器とを接続して前記第2吸着器内を低圧状態にする第1状態と、
前記圧縮機の吸入側と前記第1吸着器とを接続して前記第1吸着器内を低圧状態にし、かつ、前記圧縮機の吐出側と前記第2吸着器とを接続して前記第2吸着器内を高圧状態にする第2状態と、
の間で切り替え可能である、
冷凍装置(100)。
続きを表示(約 1,000 文字)
【請求項2】
前記開閉機構は、弁(212)である、
請求項1に記載の冷凍装置。
【請求項3】
前記制御部は、
前記圧縮機を停止し、その後に、前記冷媒流路を前記第1状態と前記第2状態との間で切り替え、その後に、前記圧縮機を起動し、
前記圧縮機を停止した後、かつ、前記圧縮機を起動する前に、前記弁を開け、
前記弁を開けた後において、前記冷媒流路を前記第1状態と前記第2状態との間で切り替えた後、かつ、前記圧縮機を起動する前に、前記弁を閉じる、
請求項2に記載の冷凍装置。
【請求項4】
前記制御部は、前記弁を開け、その後に、前記冷媒流路を前記第1状態と前記第2状態との間で切り替え、その後に、前記弁を閉じる、
請求項2に記載の冷凍装置。
【請求項5】
前記開閉機構は、膨張機(312)である、
請求項1に記載の冷凍装置。
【請求項6】
前記膨張機は、前記圧縮機が停止している状態でエネルギーを回収し、
前記制御部は、
前記圧縮機を停止し、その後に、前記冷媒流路を前記第1状態と前記第2状態との間で切り替え、その後に、前記圧縮機を起動し、
前記圧縮機を停止した後、かつ、前記圧縮機を起動する前に、前記膨張機を起動し、
前記膨張機を起動した後において、前記冷媒流路を前記第1状態と前記第2状態との間で切り替えた後、かつ、前記圧縮機を起動する前に、前記膨張機を停止する、
請求項5に記載の冷凍装置。
【請求項7】
前記膨張機は、前記圧縮機が運転している状態でエネルギーを回収し、
前記制御部は、前記膨張機を起動し、その後に、前記冷媒流路を前記第1状態と前記第2状態との間で切り替え、その後に、前記膨張機を停止する、
請求項5に記載の冷凍装置。
【請求項8】
前記膨張機は、回収したエネルギーを電気エネルギーに変換する、
請求項6又は7に記載の冷凍装置。
【請求項9】
前記膨張機は、回収したエネルギーを運動エネルギーに変換する、
請求項6又は7に記載の冷凍装置。
【請求項10】
前記吸着材は、金属イオンと有機配位子とを含む金属有機構造体を含む、
請求項1から7のいずれか1項に記載の冷凍装置。
(【請求項11】以降は省略されています)
発明の詳細な説明
【技術分野】
【0001】
冷凍装置に関する。
続きを表示(約 1,800 文字)
【背景技術】
【0002】
従来、吸着式冷凍サイクルを備える冷凍装置が用いられている。このような冷凍装置として、特許文献1(米国特許出願公開第2023/0417459号明細書)には、冷媒の吸着及び脱着が交互に繰り返される一対の吸着器を有する熱源側回路と、冷媒の吸着熱又は脱着熱を回収するための熱媒体が循環する利用側回路と、を備える冷凍装置が開示されている。熱源側回路では、一方の吸着器で冷媒が吸着され、他方の吸着器で冷媒が脱着されるモードと、当該一方の吸着器で冷媒が脱着され、当該他方の吸着器で冷媒が吸着されるモードと、が交互に切り替えられる。これにより、利用側回路では、熱媒体によって、熱源側回路から熱が連続的に回収される。
【発明の概要】
【発明が解決しようとする課題】
【0003】
吸着式冷凍サイクルを行う冷媒流路は、冷媒が吸着される吸着器と連通する高圧の領域と、冷媒が脱着される吸着器と連通する低圧の領域と、を有する。高圧の領域は、モード切り替え時に低圧の領域となる。低圧の領域は、モード切り替え時に高圧の領域となる。このように、モード切り替え時には、高圧の領域と低圧の領域とを逆転させる必要がある。そのため、モード切り替え時において、次のモードへ迅速に移行するためには、高圧の領域の圧力と低圧の領域の圧力との差をできるだけ早く減少させることが好ましい。
【課題を解決するための手段】
【0004】
第1観点の冷凍装置は、冷媒が流れる冷媒流路と、圧縮機と、第1吸着器と、第2吸着器と、切り替え機構と、バイパス流路と、開閉機構と、制御部と、を備える。圧縮機は、低圧冷媒を吸入して圧縮し、高圧冷媒として吐出する。第1吸着器及び第2吸着器は、冷媒の圧力の変化に応じて冷媒を吸着及び脱着する吸着材を有する。第1吸着器及び第2吸着器は、吸着材が冷媒を吸着する際に発生する温熱、及び、吸着材が冷媒を脱着する際に発生する冷熱が回収される。バイパス流路は、圧縮機を通らずに第1吸着器と第2吸着器とを接続する。開閉機構は、バイパス流路を開閉する。制御部は、圧縮機、切り替え機構、及び開閉機構を制御する。切り替え機構は、冷媒流路を、第1状態と、第2状態と、の間で切り替え可能である。第1状態では、圧縮機の吐出側と第1吸着器とを接続して第1吸着器内を高圧状態にし、かつ、圧縮機の吸入側と第2吸着器とを接続して第2吸着器内を低圧状態にする。第2状態では、圧縮機の吸入側と第1吸着器とを接続して第1吸着器内を低圧状態にし、かつ、圧縮機の吐出側と第2吸着器とを接続して第2吸着器内を高圧状態にする。
【0005】
第1観点の冷凍装置は、冷媒流路の切り替え時にバイパス流路を一時的に開けることで、第1吸着器及び第2吸着器内の圧力が吸着圧力又は脱着圧力に達するまでの時間を短くすることによって、単位時間当たりの能力を増やすことができる。
【0006】
第2観点の冷凍装置は、第1観点の冷凍装置であって、開閉機構は、弁である。
【0007】
第3観点の冷凍装置は、第2観点の冷凍装置であって、制御部は、圧縮機を停止し、その後に、冷媒流路を第1状態と第2状態との間で切り替え、その後に、圧縮機を起動する。制御部は、圧縮機を停止した後、かつ、圧縮機を起動する前に、弁を開ける。制御部は、弁を開けた後において、冷媒流路を第1状態と第2状態との間で切り替えた後、かつ、圧縮機を起動する前に、弁を閉じる。
【0008】
第4観点の冷凍装置は、第2観点の冷凍装置であって、制御部は、弁を開け、その後に、冷媒流路を第1状態と第2状態との間で切り替え、その後に、弁を閉じる。
【0009】
第5観点の冷凍装置は、第1観点の冷凍装置であって、開閉機構は、膨張機である。
【0010】
第6観点の冷凍装置は、第5観点の冷凍装置であって、膨張機は、圧縮機が停止している状態でエネルギーを回収する。制御部は、圧縮機を停止し、その後に、冷媒流路を第1状態と第2状態との間で切り替え、その後に、圧縮機を起動する。制御部は、圧縮機を停止した後、かつ、圧縮機を起動する前に、膨張機を起動する。制御部は、膨張機を起動した後において、冷媒流路を第1状態と第2状態との間で切り替えた後、かつ、圧縮機を起動する前に、膨張機を停止する。
(【0011】以降は省略されています)
この特許をJ-PlatPat(特許庁公式サイト)で参照する
関連特許
ダイキン工業株式会社
冷凍装置
2日前
ダイキン工業株式会社
冷凍装置
2日前
ダイキン工業株式会社
冷凍装置
2日前
ダイキン工業株式会社
冷凍装置
2日前
ダイキン工業株式会社
冷凍装置
2日前
ダイキン工業株式会社
冷凍装置
2日前
ダイキン工業株式会社
空気調和装置
18日前
ダイキン工業株式会社
インバータ制御装置
18日前
ダイキン工業株式会社
圧縮機及び冷凍装置
18日前
ダイキン工業株式会社
吸着器及び冷凍装置
2日前
ダイキン工業株式会社
制御回路及び電子機器
18日前
ダイキン工業株式会社
ノイズ抑制回路、空気調和機
22日前
ダイキン工業株式会社
ノイズ抑制回路、空気調和機
18日前
ダイキン工業株式会社
電力変換システム、空気調和機
22日前
ダイキン工業株式会社
正極合剤、正極および二次電池
9日前
ダイキン工業株式会社
積層体の製造方法および積層体
18日前
ダイキン工業株式会社
電力変換システム、空気調和機
22日前
ダイキン工業株式会社
磁気冷凍ユニット及び冷凍装置
18日前
ダイキン工業株式会社
圧縮機、および冷凍サイクル装置
15日前
ダイキン工業株式会社
圧縮機、および冷凍サイクル装置
15日前
ダイキン工業株式会社
部材、及び、半導体製造関連装置
18日前
ダイキン工業株式会社
情報生成装置、及び、情報生成方法
18日前
ダイキン工業株式会社
ゴム部材、及び、半導体製造関連装置
18日前
ダイキン工業株式会社
ゴム部材、及び、半導体製造関連装置
18日前
ダイキン工業株式会社
圧縮機、冷凍装置、及び圧縮機の組立方法
11日前
ダイキン工業株式会社
粒子、組成物、成形体、及び、粒子の製造方法
18日前
ダイキン工業株式会社
空調機
18日前
ダイキン工業株式会社
硬化性エポキシ樹脂組成物、硬化物及び硬化物の製造方法
18日前
ダイキン工業株式会社
中継装置、およびその中継装置を備えた室外機並びに室内機
5日前
ダイキン工業株式会社
2つのシリコン基板を含む積層体の製造方法および該積層体
18日前
ダイキン工業株式会社
シラン化合物
15日前
ダイキン工業株式会社
エッチングガス
4日前
ダイキン工業株式会社
電力管理装置、電力管理システム、電力管理方法及びプログラム
2日前
ダイキン工業株式会社
デポジションガス
4日前
ダイキン工業株式会社
軸受システム、ターボ圧縮機、冷凍システム、軸受システムの異常検出方法
18日前
ダイキン工業株式会社
リフレクタ、紫外線照射ユニット、空気調和装置及びリフレクタの製造方法
22日前
続きを見る
他の特許を見る