TOP
|
特許
|
意匠
|
商標
特許ウォッチ
Twitter
他の特許を見る
10個以上の画像は省略されています。
公開番号
2025154619
公報種別
公開特許公報(A)
公開日
2025-10-10
出願番号
2024057726
出願日
2024-03-29
発明の名称
冷媒充填方法
出願人
ダイキン工業株式会社
代理人
個人
,
個人
主分類
F25B
45/00 20060101AFI20251002BHJP(冷凍または冷却;加熱と冷凍との組み合わせシステム;ヒートポンプシステム;氷の製造または貯蔵;気体の液化または固体化)
要約
【課題】装置の据え付け時に、冷媒回路内へ臭気成分を簡単に供給できる技術を提供する。
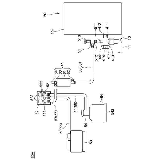
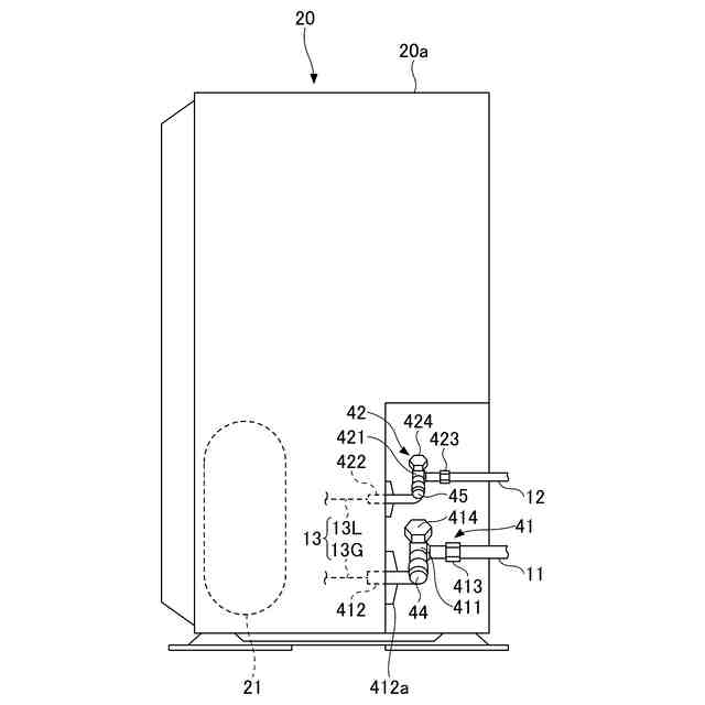
【解決手段】冷媒充填方法は、冷媒を循環させる冷媒回路10を有する冷凍装置1に対して冷媒を充填する。冷媒充填方法は、冷凍装置1を所定の位置に据え付ける据え付けステップと、臭気成分OCを収容する容器60と冷凍装置1とを接続して、容器60から冷凍装置1に臭気成分を充填する臭気成分充填ステップと、臭気成分充填ステップと同時または臭気成分充填ステップの後に、冷媒を貯蔵する冷媒タンク54と冷凍装置1とを接続し、冷媒タンク54から冷凍装置1へ冷媒を充填する冷媒充填ステップと、を有する。
【選択図】図6
特許請求の範囲
【請求項1】
冷媒を循環させる冷媒回路を有する冷凍装置に対して前記冷媒を充填する冷媒充填方法であって、
前記冷凍装置を所定の位置に据え付ける据え付けステップと、
臭気成分を収容する容器と前記冷凍装置とを接続して、前記容器から前記冷凍装置に前記臭気成分を充填する臭気成分充填ステップと、
前記臭気成分充填ステップと同時または前記臭気成分充填ステップの後に、前記冷媒を貯蔵する冷媒タンクと前記冷凍装置とを接続し、前記冷媒タンクから前記冷凍装置へ前記冷媒を充填する冷媒充填ステップと、を有する、
冷媒充填方法。
続きを表示(約 860 文字)
【請求項2】
前記臭気成分充填ステップよりも前に、前記冷凍装置に圧力測定器を接続すると共に前記圧力測定器に真空ポンプを接続して、前記真空ポンプにより前記冷凍装置と前記真空ポンプとの間の流路の真空引きを行う真空引きステップを有する、
請求項1に記載の冷媒充填方法。
【請求項3】
前記臭気成分充填ステップにおいて、前記容器は、前記冷凍装置と前記圧力測定器との間に配置される、
請求項2に記載の冷媒充填方法。
【請求項4】
前記冷凍装置には、前記据え付けステップの前に、予め第1量の前記冷媒が封入されており、
前記冷媒充填ステップでは、前記冷媒タンクから前記冷凍装置に第2量の前記冷媒を充填する、
請求項1乃至3のいずれか1項に記載の冷媒充填方法。
【請求項5】
前記冷凍装置には、前記据え付けステップの前に、前記冷媒が封入されておらず、
前記臭気成分充填ステップでは、前記冷媒が予め封入されていない前記冷媒回路に対して前記臭気成分を充填する、
請求項1乃至3のいずれか1項に記載の冷媒充填方法。
【請求項6】
前記冷媒充填ステップでは、前記冷媒の供給方向上流側から下流側に向かって、前記冷媒タンク、前記容器および前記冷凍装置を、この順に接続している、
請求項1乃至3のいずれか1項に記載の冷媒充填方法。
【請求項7】
前記冷媒は、強燃性冷媒である、
請求項1乃至3のいずれか1項に記載の冷媒充填方法。
【請求項8】
前記容器に収容された前記臭気成分は、液体状である、
請求項1乃至3のいずれか1項に記載の冷媒充填方法。
【請求項9】
前記臭気成分は、テトラヒドロチオフェン、ジメチルスルフィド、エチルメチルスルフィドのいずれか、またはこれらの1つ以上を成分として含む、
請求項1乃至3のいずれか1項に記載の冷媒充填方法。
発明の詳細な説明
【技術分野】
【0001】
本開示は、冷媒充填方法に関する。
続きを表示(約 1,200 文字)
【背景技術】
【0002】
従来、地球温暖化係数であるGWP(Global Warming Potential)値が低い冷媒として強燃性冷媒を冷媒回路に封入した冷凍装置が知られている。この種の冷凍装置は、冷媒回路からの冷媒の漏出を早期に認識して、冷媒の燃焼を回避することが重要となる。
【0003】
特許文献1には、冷媒の他に、硫黄系着臭剤である臭気成分を冷媒回路に封入した冷凍サイクル装置が開示されている。冷媒回路からの冷媒の漏出に伴って臭気成分も一緒に漏出することで、周囲の人間が異常を認識して必要な対処を図ることが可能となる。
【先行技術文献】
【特許文献】
【0004】
特許第7162786号公報
【発明の概要】
【発明が解決しようとする課題】
【0005】
ところで、冷凍装置を製造する製造工場において冷媒回路に臭気成分を充填する場合、冷媒回路から製造工場内に臭気成分が漏れると、製造工場の労働環境が悪化するリスクがある。
【0006】
本開示は、装置の据え付け時に、冷媒回路内へ臭気成分を簡単に供給できる技術を提供する。
【課題を解決するための手段】
【0007】
本開示の一態様は、冷媒を循環させる冷媒回路を有する冷凍装置に対して前記冷媒を充填する冷媒充填方法であって、前記冷凍装置を所定の位置に据え付ける据え付けステップと、臭気成分を収容する容器と前記冷凍装置とを接続して、前記容器から前記冷凍装置に前記臭気成分を充填する臭気成分充填ステップと、前記臭気成分充填ステップと同時または前記臭気成分充填ステップの後に、前記冷媒を貯蔵する冷媒タンクと前記冷凍装置とを接続し、前記冷媒タンクから前記冷凍装置へ前記冷媒を充填する冷媒充填ステップと、を有する。
【0008】
上記によれば、冷媒充填方法は、臭気成分充填ステップと同時または臭気成分充填ステップの後に冷媒充填ステップを行うことで、装置の据え付け時に、冷媒回路内へ臭気成分を簡単に供給できる。すなわち、冷媒充填方法は、冷媒回路の圧力が高くない状態で臭気成分を供給できるので、冷媒回路の外部に臭気成分が漏れることを抑制して、目標量の臭気成分を冷媒回路にスムーズに封入できる。
【0009】
また、前記臭気成分充填ステップよりも前に、前記冷凍装置に圧力測定器を接続すると共に前記圧力測定器に真空ポンプを接続して、前記真空ポンプにより前記冷凍装置と前記真空ポンプとの間の流路の真空引きを行う真空引きステップを有する。
【0010】
これにより、冷媒充填方法は、冷媒回路に空気や水分が入り込むことを抑制して、冷媒および臭気成分を冷媒回路に充填できる。
(【0011】以降は省略されています)
この特許をJ-PlatPat(特許庁公式サイト)で参照する
関連特許
ダイキン工業株式会社
冷凍装置
29日前
ダイキン工業株式会社
冷凍装置
29日前
ダイキン工業株式会社
冷凍装置
29日前
ダイキン工業株式会社
冷凍装置
29日前
ダイキン工業株式会社
共重合体
16日前
ダイキン工業株式会社
冷凍装置
29日前
ダイキン工業株式会社
冷凍装置
29日前
ダイキン工業株式会社
シール材
22日前
ダイキン工業株式会社
撥水剤組成物
8日前
ダイキン工業株式会社
吸着器及び冷凍装置
29日前
ダイキン工業株式会社
回転式圧縮機及び冷凍装置
2日前
ダイキン工業株式会社
圧縮機及び冷凍サイクル装置
8日前
ダイキン工業株式会社
圧縮機及び冷凍サイクル装置
8日前
ダイキン工業株式会社
フッ素原子含有シラン化合物
21日前
ダイキン工業株式会社
正極合剤、正極および二次電池
1か月前
ダイキン工業株式会社
積層構造体、およびその製造方法
21日前
ダイキン工業株式会社
ガス検出装置および漏洩ガス検出システム
今日
ダイキン工業株式会社
圧縮機、冷凍装置、及び圧縮機の組立方法
1か月前
ダイキン工業株式会社
モータ、空気調和装置、及びモータの製造方法
21日前
ダイキン工業株式会社
モータの製造方法、及びモータを有する空気調和装置
21日前
ダイキン工業株式会社
粉体組成物、積層体、積層体の製造方法、および物品
14日前
ダイキン工業株式会社
粉体状組成物、皮膜、積層体、塗装物品および成形方法
14日前
ダイキン工業株式会社
中継装置、およびその中継装置を備えた室外機並びに室内機
1か月前
ダイキン工業株式会社
固体組成物、回路基板、固体組成物の製造方法、及び提案装置
22日前
ダイキン工業株式会社
給湯システム
21日前
ダイキン工業株式会社
エッチングガス
1か月前
ダイキン工業株式会社
電力管理装置、電力管理システム、電力管理方法及びプログラム
29日前
ダイキン工業株式会社
デポジションガス
1か月前
ダイキン工業株式会社
制御システム、第2制御装置、サーバ装置、第1制御装置、制御方法
21日前
ダイキン工業株式会社
基板材料用組成物、ポリイミドフィルム、積層体、回路用基板、及びアンテナ
22日前
ダイキン工業株式会社
高周波基板材料用組成物、ポリイミドフィルム、積層体、回路用基板、及びアンテナ
22日前
ダイキン工業株式会社
制御システム、制御装置、制御方法
2日前
ダイキン工業株式会社
フッ素ゴム塗料組成物及び塗装物品
23日前
ダイキン工業株式会社
フルオロポリマー水性分散液の製造方法
14日前
ダイキン工業株式会社
硬化性エポキシ樹脂組成物、硬化物及び硬化物の製造方法
29日前
ダイキン工業株式会社
含フッ素エラストマー水性分散液の製造方法、組成物および水性分散液
今日
続きを見る
他の特許を見る