TOP
|
特許
|
意匠
|
商標
特許ウォッチ
Twitter
他の特許を見る
公開番号
2025164583
公報種別
公開特許公報(A)
公開日
2025-10-30
出願番号
2024068646
出願日
2024-04-19
発明の名称
冷凍装置
出願人
ダイキン工業株式会社
,
国立大学法人 東京大学
代理人
弁理士法人新樹グローバル・アイピー
主分類
F25B
17/08 20060101AFI20251023BHJP(冷凍または冷却;加熱と冷凍との組み合わせシステム;ヒートポンプシステム;氷の製造または貯蔵;気体の液化または固体化)
要約
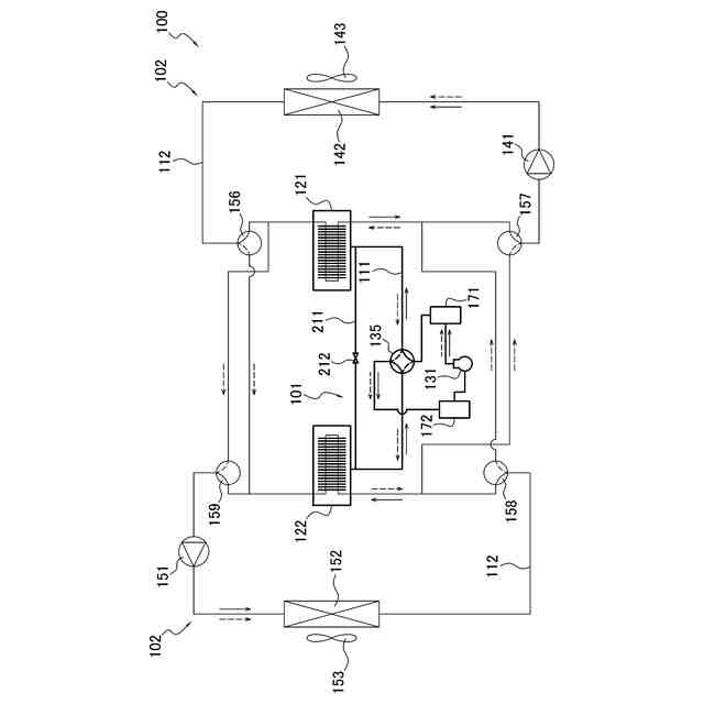
【課題】吸着式冷凍サイクルを備える冷凍装置では、冷媒流路の切り替え直後に吸着熱又は脱着熱が回収されない期間があり、能力が低下するおそれがある。
【解決手段】冷凍装置100は、冷媒流路111と圧縮機131と第1吸着器121と第2吸着器122と切り替え機構135と第1圧力容器171と第2圧力容器172とを備える。第1吸着器121及び第2吸着器122は、冷媒の圧力の変化に応じて冷媒を吸着及び脱着する吸着材181を有する。第1圧力容器171は、冷媒流路111において圧縮機131の吐出側と切り替え機構135との間に設けられる。第2圧力容器172は、冷媒流路111において圧縮機131の吸入側と切り替え機構135との間に設けられる。
【選択図】図8
特許請求の範囲
【請求項1】
冷媒が流れる冷媒流路(111)と、
低圧冷媒を吸入して圧縮し、高圧冷媒として吐出する、圧縮機(131)と、
冷媒の圧力の変化に応じて冷媒を吸着及び脱着する吸着材(181)を有し、かつ、前記吸着材が冷媒を吸着する際に発生する温熱、及び、前記吸着材が冷媒を脱着する際に発生する冷熱が回収される、第1吸着器(121)及び第2吸着器(122)と、
切り替え機構(135)と、
前記冷媒流路において前記圧縮機の吐出側と前記切り替え機構との間に設けられる、第1圧力容器(171)と、
前記冷媒流路において前記圧縮機の吸入側と前記切り替え機構との間に設けられる、第2圧力容器(172)と、
を備え、
前記切り替え機構は、前記冷媒流路を、
前記第1圧力容器と前記第1吸着器とを接続して前記第1吸着器内を高圧状態にし、かつ、前記第2圧力容器と前記第2吸着器とを接続して前記第2吸着器内を低圧状態にすることが可能である第1状態と、
前記第2圧力容器と前記第1吸着器とを接続して前記第1吸着器内を低圧状態にし、かつ、前記第1圧力容器と前記第2吸着器とを接続して前記第2吸着器内を高圧状態にすることが可能である第2状態と、
の間で切り替え可能である、
冷凍装置(100)。
続きを表示(約 1,400 文字)
【請求項2】
前記第1圧力容器の内容積は、前記冷媒流路が前記第1状態又は前記第2状態である期間中に前記圧縮機から吐出される冷媒の単位時間当たりの量が最大となるように前記圧縮機が運転した場合に、前記第1圧力容器内の冷媒の圧力が第1範囲内となる値に、設定され、
前記第2圧力容器の内容積は、前記冷媒流路が前記第1状態又は前記第2状態である期間中に前記圧縮機から吐出される冷媒の単位時間当たりの量が最大となるように前記圧縮機が運転した場合に、前記第2圧力容器内の冷媒の圧力が第2範囲内となる値に、設定される、
請求項1に記載の冷凍装置。
【請求項3】
前記冷媒流路上に設けられる開閉弁をさらに備え、
前記開閉弁は、
前記冷媒流路が前記第1状態である場合に、前記第1圧力容器と前記第1吸着器との間における冷媒の流れを許容又は遮断し、かつ、前記第2圧力容器と前記第2吸着器との間における冷媒の流れを許容又は遮断し、
前記冷媒流路が前記第2状態である場合に、前記第2圧力容器と前記第1吸着器との間における冷媒の流れを許容又は遮断し、かつ、前記第1圧力容器と前記第2吸着器との間における冷媒の流れを許容又は遮断する、
請求項1又は2に記載の冷凍装置。
【請求項4】
前記第1圧力容器は、前記圧縮機の運転中、前記第1吸着器又は前記第2吸着器において前記吸着材が冷媒を吸着するために必要な圧力よりも高い圧力の冷媒を内部に有する、
請求項3に記載の冷凍装置。
【請求項5】
前記第2圧力容器は、前記圧縮機の運転中、前記第1吸着器又は前記第2吸着器において前記吸着材が冷媒を脱着するために必要な圧力よりも低い圧力の冷媒を内部に有する、
請求項3に記載の冷凍装置。
【請求項6】
前記開閉弁は、
前記冷媒流路において前記第1圧力容器と前記切り替え機構との間に設けられる第1弁(191)と、
前記冷媒流路において前記第2圧力容器と前記切り替え機構との間に設けられる第2弁(192)と、
を含む、
請求項3に記載の冷凍装置。
【請求項7】
前記開閉弁は、
前記冷媒流路において前記第1吸着器と前記切り替え機構との間に設けられる第3弁(193)と、
前記冷媒流路において前記第2吸着器と前記切り替え機構との間に設けられる第4弁(194)と、
を含む、
請求項3に記載の冷凍装置。
【請求項8】
前記圧縮機を通らずに前記第1吸着器と前記第2吸着器とを接続するバイパス流路(211)と、
前記バイパス流路に設けられるバイパス弁(212)と、
をさらに備える、
請求項1又は2に記載の冷凍装置。
【請求項9】
前記冷媒流路が前記第1状態又は前記第2状態である場合に、前記バイパス弁を開けた後の前記第1吸着器内の圧力と前記第2吸着器内の圧力との差は、前記バイパス弁を開ける前の前記第1吸着器内の圧力と前記第2吸着器内の圧力との差より小さい、
請求項8に記載の冷凍装置。
【請求項10】
前記バイパス流路は、前記冷媒流路において、前記第1吸着器と前記切り替え機構との間の流路と、前記第2吸着器と前記切り替え機構との間の流路と、を接続する、
請求項8に記載の冷凍装置。
(【請求項11】以降は省略されています)
発明の詳細な説明
【技術分野】
【0001】
冷凍装置に関する。
続きを表示(約 2,100 文字)
【背景技術】
【0002】
従来、吸着式冷凍サイクルを備える冷凍装置が用いられている。このような冷凍装置として、特許文献1(米国特許出願公開第2023/0417459号明細書)には、冷媒の吸着及び脱着が交互に繰り返される一対の吸着器を有する熱源側回路と、冷媒の吸着熱又は脱着熱を回収するための熱媒体が循環する利用側回路と、を備える冷凍装置が開示されている。熱源側回路では、一方の吸着器で冷媒が吸着され、他方の吸着器で冷媒が脱着されるモードと、当該一方の吸着器で冷媒が脱着され、当該他方の吸着器で冷媒が吸着されるモードと、が交互に切り替えられる。これにより、利用側回路では、熱媒体によって、熱源側回路から熱が連続的に回収される。
【発明の概要】
【発明が解決しようとする課題】
【0003】
熱源側回路でのモード切り替え後、吸着器における冷媒の吸着又は脱着が開始されるまで、吸着器の内部圧力が所定の値まで上昇又は下降する必要がある。吸着器の内部圧力の上昇又は下降に時間がかかると、熱媒体によって温熱又は冷熱が回収されない期間が長くなり、冷凍装置の能力が低下するおそれがある。
【課題を解決するための手段】
【0004】
第1観点の冷凍装置は、冷媒が流れる冷媒流路と、圧縮機と、第1吸着器と、第2吸着器と、切り替え機構と、第1圧力容器と、第2圧力容器と、を備える。圧縮機は、低圧冷媒を吸入して圧縮し、高圧冷媒として吐出する。第1吸着器及び第2吸着器は、冷媒の圧力の変化に応じて冷媒を吸着及び脱着する吸着材を有する。第1吸着器及び第2吸着器は、吸着材が冷媒を吸着する際に発生する温熱、及び、吸着材が冷媒を脱着する際に発生する冷熱が回収される。第1圧力容器は、冷媒流路において圧縮機の吐出側と切り替え機構との間に設けられる。第2圧力容器は、冷媒流路において圧縮機の吸入側と切り替え機構との間に設けられる。切り替え機構は、冷媒流路を、第1状態と、第2状態と、の間で切り替え可能である。第1状態では、第1圧力容器と第1吸着器とを接続して第1吸着器内を高圧状態にし、かつ、第2圧力容器と第2吸着器とを接続して第2吸着器内を低圧状態にすることが可能である。第2状態では、第2圧力容器と第1吸着器とを接続して第1吸着器内を低圧状態にし、かつ、第1圧力容器と第2吸着器とを接続して第2吸着器内を高圧状態にすることが可能である。
【0005】
第1観点の冷凍装置は、冷媒流路の切り替え時に、第1圧力容器と第1吸着器とが接続され、第1吸着器が高圧状態となり、第2圧力容器と第2吸着器とが接続され、第2吸着器が低圧状態となる。これにより、冷媒流路の切り替え時から、吸着器内部の圧力が吸着圧力又は脱着圧力に達するまでの時間が短縮されて、吸着器から温熱又は冷熱を回収できない期間が短くなるので、冷凍装置の能力低下が抑制される。
【0006】
第2観点の冷凍装置は、第1観点の冷凍装置であって、第1圧力容器の内容積は、冷媒流路が第1状態又は第2状態である期間中に圧縮機から吐出される冷媒の単位時間当たりの量が最大となるように圧縮機が運転した場合に、第1圧力容器内の冷媒の圧力が第1範囲内となる値に、設定される。第2圧力容器の内容積は、冷媒流路が第1状態又は第2状態である期間中に圧縮機から吐出される冷媒の単位時間当たりの量が最大となるように圧縮機が運転した場合に、第2圧力容器内の冷媒の圧力が第2範囲内となる値に、設定される。
【0007】
第3観点の冷凍装置は、第1観点又は第2観点の冷凍装置であって、冷媒流路上に設けられる開閉弁をさらに備える。開閉弁は、冷媒流路が第1状態である場合に、第1圧力容器と第1吸着器との間における冷媒の流れを許容又は遮断し、かつ、第2圧力容器と第2吸着器との間における冷媒の流れを許容又は遮断する。開閉弁は、冷媒流路が第2状態である場合に、第2圧力容器と第1吸着器との間における冷媒の流れを許容又は遮断し、かつ、第1圧力容器と第2吸着器との間における冷媒の流れを許容又は遮断する。
【0008】
第4観点の冷凍装置は、第3観点の冷凍装置であって、第1圧力容器は、圧縮機の運転中、第1吸着器又は第2吸着器において吸着材が冷媒を吸着するために必要な圧力よりも高い圧力の冷媒を内部に有する。
【0009】
第5観点の冷凍装置は、第3観点又は第4観点の冷凍装置であって、第2圧力容器は、圧縮機の運転中、第1吸着器又は第2吸着器において吸着材が冷媒を脱着するために必要な圧力よりも低い圧力の冷媒を内部に有する。
【0010】
第6観点の冷凍装置は、第3乃至第5観点のいずれか1つの冷凍装置であって、開閉弁は、第1弁と、第2弁と、を含む。第1弁は、冷媒流路において第1圧力容器と切り替え機構との間に設けられる。第2弁は、冷媒流路において第2圧力容器と切り替え機構との間に設けられる。
(【0011】以降は省略されています)
特許ウォッチbot のツイートを見る
この特許をJ-PlatPat(特許庁公式サイト)で参照する
関連特許
ダイキン工業株式会社
撥剤
1か月前
ダイキン工業株式会社
シール材
24日前
ダイキン工業株式会社
冷凍装置
1か月前
ダイキン工業株式会社
冷凍装置
1か月前
ダイキン工業株式会社
冷凍装置
1か月前
ダイキン工業株式会社
冷凍装置
1か月前
ダイキン工業株式会社
冷凍装置
1か月前
ダイキン工業株式会社
冷凍装置
1か月前
ダイキン工業株式会社
共重合体
18日前
ダイキン工業株式会社
監視装置
1か月前
ダイキン工業株式会社
冷凍装置
1か月前
ダイキン工業株式会社
空気調和装置
1か月前
ダイキン工業株式会社
冷媒充填方法
1か月前
ダイキン工業株式会社
空気調和装置
1か月前
ダイキン工業株式会社
電力変換装置
1か月前
ダイキン工業株式会社
撥水剤組成物
10日前
ダイキン工業株式会社
空気調和装置
1か月前
ダイキン工業株式会社
空調ゾーニング方法
1か月前
ダイキン工業株式会社
圧縮機及び冷凍装置
1か月前
ダイキン工業株式会社
吸着器及び冷凍装置
1か月前
ダイキン工業株式会社
インバータ制御装置
1か月前
ダイキン工業株式会社
制御回路及び電子機器
1か月前
ダイキン工業株式会社
電力変換装置及び冷凍装置
1か月前
ダイキン工業株式会社
回転式圧縮機及び冷凍装置
4日前
ダイキン工業株式会社
圧縮機及び冷凍サイクル装置
10日前
ダイキン工業株式会社
ノイズ抑制回路、空気調和機
1か月前
ダイキン工業株式会社
空調機のための保守システム
1か月前
ダイキン工業株式会社
圧縮機及び冷凍サイクル装置
10日前
ダイキン工業株式会社
フッ素原子含有シラン化合物
23日前
ダイキン工業株式会社
ノイズ抑制回路、空気調和機
1か月前
ダイキン工業株式会社
電力変換システム、空気調和機
1か月前
ダイキン工業株式会社
積層体の製造方法および積層体
1か月前
ダイキン工業株式会社
正極合剤、正極および二次電池
1か月前
ダイキン工業株式会社
磁気冷凍ユニット及び冷凍装置
1か月前
ダイキン工業株式会社
電力変換システム、空気調和機
1か月前
ダイキン工業株式会社
積層構造体、およびその製造方法
23日前
続きを見る
他の特許を見る