TOP
|
特許
|
意匠
|
商標
特許ウォッチ
Twitter
他の特許を見る
10個以上の画像は省略されています。
公開番号
2025164584
公報種別
公開特許公報(A)
公開日
2025-10-30
出願番号
2024068647
出願日
2024-04-19
発明の名称
冷凍装置
出願人
ダイキン工業株式会社
,
国立大学法人 東京大学
代理人
弁理士法人新樹グローバル・アイピー
主分類
F25B
25/02 20060101AFI20251023BHJP(冷凍または冷却;加熱と冷凍との組み合わせシステム;ヒートポンプシステム;氷の製造または貯蔵;気体の液化または固体化)
要約
【課題】蒸気圧縮式冷凍サイクルは、冷媒の循環量を変えることで能力を調整することが可能である。しかし、吸着式冷凍サイクルにおいて能力を調整するためには、冷媒の吸着量又は脱着量を変える必要がある。
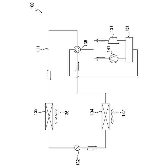
【解決手段】冷凍装置100は、冷媒流路111と、圧縮機131と、吸着材と、第1吸着器133と、第2吸着器134と、制御部105と、を備える。圧縮機131は、低圧冷媒を吸入して圧縮し、高圧冷媒として吐出する。吸着材は、冷媒の圧力の変化に応じて冷媒を吸着及び脱着する。第1吸着器133及び第2吸着器134は、圧縮機131の吐出側又は吸入側と接続され、吸着材が冷媒を吸着又は脱着する際に発生する温熱又は冷熱が回収される。制御部は、運転モードを変更する。第1運転モードでは、高圧冷媒の圧力と、低圧冷媒の圧力と、の差が第1値である。第2運転モードでは、差が第1値と異なる第2値である。
【選択図】図4
特許請求の範囲
【請求項1】
冷媒が流れる冷媒流路(111,211)と、
低圧冷媒を吸入して圧縮し、高圧冷媒として吐出する、圧縮機(131,231)と、
冷媒の圧力の変化に応じて冷媒を吸着及び脱着する吸着材(281)と、
前記圧縮機の吐出側と接続され、前記吸着材が冷媒を吸着する際に発生する温熱が回収される、第1熱回収部(133,134,221,222)と、
前記圧縮機の吸入側と接続され、前記吸着材が冷媒を脱着する際に発生する冷熱が回収される、第2熱回収部(133,134,221,222)と、
運転モードを変更する制御部(105,205)と、
を備え、
前記運転モードは、
前記高圧冷媒の圧力と、前記低圧冷媒の圧力と、の差が第1値である第1運転モードと、
前記差が前記第1値と異なる第2値である第2運転モードと、
を含む、
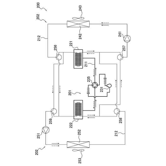
冷凍装置(100,200)。
続きを表示(約 1,400 文字)
【請求項2】
前記制御部は、前記圧縮機を起動するタイミング、及び、前記圧縮機を停止するタイミングの少なくとも1つを変更して前記差を調整することにより、前記運転モードを変更する、
請求項1に記載の冷凍装置。
【請求項3】
前記制御部は、前記圧縮機を停止させずに前記圧縮機の回転数を変更して前記差を調整することにより、前記運転モードを変更する、
請求項1に記載の冷凍装置。
【請求項4】
前記高圧冷媒を減圧して前記低圧冷媒にする膨張機構(132)をさらに備え、
前記吸着材は、前記冷媒流路を循環する冷媒と共に前記冷媒流路の少なくとも一部を流れ、
前記制御部は、前記膨張機構を制御して前記差を調整することにより、前記運転モードを変更する、
請求項1から3のいずれか1項に記載の冷凍装置。
【請求項5】
切り替え機構(235)をさらに備え、
前記第1熱回収部及び前記第2熱回収部の一方は、前記吸着材を有する第1吸着器であり、他方は、前記吸着材を有する第2吸着器であり、
前記切り替え機構は、前記冷媒流路を、
前記圧縮機の吐出側と前記第1吸着器とを接続して前記第1吸着器内を高圧状態にし、かつ、前記圧縮機の吸入側と前記第2吸着器とを接続して前記第2吸着器内を低圧状態にする第1状態と、
前記圧縮機の吸入側と前記第1吸着器とを接続して前記第1吸着器内を低圧状態にし、かつ、前記圧縮機の吐出側と前記第2吸着器とを接続して前記第2吸着器内を高圧状態にする第2状態と、
の間で切り替え可能であり、
前記冷媒流路が前記第1状態である場合に、前記第1熱回収部は、前記第1吸着器であり、前記第2熱回収部は、前記第2吸着器であり、
前記冷媒流路が前記第2状態である場合に、前記第1熱回収部は、前記第2吸着器であり、前記第2熱回収部は、前記第1吸着器である、
請求項1から3のいずれか1項に記載の冷凍装置。
【請求項6】
前記圧縮機を通らずに前記第1熱回収部と前記第2熱回収部とを接続するバイパス流路(291)と、
前記バイパス流路に設けられるバイパス弁(292)と、
をさらに備え、
前記制御部は、前記バイパス弁の開度を変更して前記差を調整することにより、前記運転モードを変更する、
請求項5に記載の冷凍装置。
【請求項7】
第1圧力容器(271)と、第2圧力容器(272)と、をさらに備え、
前記第1圧力容器は、前記冷媒流路において前記圧縮機の吐出側と前記切り替え機構との間に設けられ、
前記第2圧力容器は、前記冷媒流路において前記圧縮機の吸入側と前記切り替え機構との間に設けられる、
請求項5に記載の冷凍装置。
【請求項8】
前記差は、前記第1圧力容器の内部圧力と、前記第2圧力容器の内部圧力と、の差である、
請求項7に記載の冷凍装置。
【請求項9】
前記吸着材は、金属イオンと有機配位子とを含む金属有機構造体を含む、
請求項1から3のいずれか1項に記載の冷凍装置。
【請求項10】
前記冷媒流路を流れる冷媒は、二酸化炭素、炭化水素冷媒、アンモニア、及び水からなる群から選択される、
請求項1から3のいずれか1項に記載の冷凍装置。
発明の詳細な説明
【技術分野】
【0001】
冷凍装置に関する。
続きを表示(約 1,700 文字)
【背景技術】
【0002】
従来、特許文献1(米国特許出願公開第2023/0417459号明細書)に開示されるように、多孔性金属錯体等の吸着材に対して冷媒が吸着及び脱着される際に発生する熱を利用する吸着式冷凍サイクルを備える冷凍装置が用いられている。
【発明の概要】
【発明が解決しようとする課題】
【0003】
冷媒の凝縮熱及び蒸発熱を利用する蒸気圧縮式冷凍サイクルは、冷媒の循環量を変えることで能力を調整することが可能である。しかし、吸着式冷凍サイクルにおいて能力を調整するためには、吸着材への冷媒の吸着量、又は、吸着材からの冷媒の脱着量を変える必要がある。
【課題を解決するための手段】
【0004】
第1観点の冷凍装置は、冷媒が流れる冷媒流路と、圧縮機と、吸着材と、第1熱回収部と、第2熱回収部と、制御部と、を備える。圧縮機は、低圧冷媒を吸入して圧縮し、高圧冷媒として吐出する。吸着材は、冷媒の圧力の変化に応じて冷媒を吸着及び脱着する。第1熱回収部は、圧縮機の吐出側と接続され、吸着材が冷媒を吸着する際に発生する温熱が回収される。第2熱回収部は、圧縮機の吸入側と接続され、吸着材が冷媒を脱着する際に発生する冷熱が回収される。制御部は、運転モードを変更する。運転モードは、第1運転モードと、第2運転モードと、を含む。第1運転モードでは、高圧冷媒の圧力と、低圧冷媒の圧力と、の差(運転差圧)が第1値である。第2運転モードでは、運転差圧が第1値と異なる第2値である。
【0005】
第1観点の冷凍装置は、冷媒流路の高圧域の圧力と低圧域の圧力との差である運転差圧を調整することで、冷凍装置の能力を調整できる。
【0006】
第2観点の冷凍装置は、第1観点の冷凍装置であって、制御部は、圧縮機を起動するタイミング、及び、圧縮機を停止するタイミングの少なくとも1つを変更して運転差圧を調整することにより、運転モードを変更する。
【0007】
第3観点の冷凍装置は、第1観点の冷凍装置であって、制御部は、圧縮機を停止させずに圧縮機の回転数を変更して運転差圧を調整することにより、運転モードを変更する。
【0008】
第4観点の冷凍装置は、第1乃至第3観点のいずれか1つの冷凍装置であって、膨張機構をさらに備える。膨張機構は、高圧冷媒を減圧して低圧冷媒にする。吸着材は、冷媒流路を循環する冷媒と共に冷媒流路の少なくとも一部を流れる。制御部は、膨張機構を制御して運転差圧を調整することにより、運転モードを変更する。
【0009】
第5観点の冷凍装置は、第1乃至第3観点のいずれか1つの冷凍装置であって、切り替え機構をさらに備える。第1熱回収部及び第2熱回収部の一方は、吸着材を有する第1吸着器であり、他方は、吸着材を有する第2吸着器である。切り替え機構は、冷媒流路を、第1状態と、第2状態と、の間で切り替え可能である。第1状態は、圧縮機の吐出側と第1吸着器とを接続して第1吸着器内を高圧状態にし、かつ、圧縮機の吸入側と第2吸着器とを接続して第2吸着器内を低圧状態にする。第2状態は、圧縮機の吸入側と第1吸着器とを接続して第1吸着器内を低圧状態にし、かつ、圧縮機の吐出側と第2吸着器とを接続して第2吸着器内を高圧状態にする。冷媒流路が第1状態である場合に、第1熱回収部は、第1吸着器であり、第2熱回収部は、第2吸着器である。冷媒流路が第2状態である場合に、第1熱回収部は、第2吸着器であり、第2熱回収部は、第1吸着器である。
【0010】
第6観点の冷凍装置は、第5観点の冷凍装置であって、バイパス流路と、バイパス弁と、をさらに備える。バイパス流路は、圧縮機を通らずに第1熱回収部と第2熱回収部とを接続する。バイパス弁は、バイパス流路に設けられる。制御部は、バイパス弁の開度を変更して運転差圧を調整することにより、運転モードを変更する。
(【0011】以降は省略されています)
特許ウォッチbot のツイートを見る
この特許をJ-PlatPat(特許庁公式サイト)で参照する
関連特許
ダイキン工業株式会社
撥剤
25日前
ダイキン工業株式会社
冷凍装置
5日前
ダイキン工業株式会社
冷凍装置
5日前
ダイキン工業株式会社
冷凍装置
5日前
ダイキン工業株式会社
冷凍装置
5日前
ダイキン工業株式会社
冷凍装置
5日前
ダイキン工業株式会社
冷凍装置
5日前
ダイキン工業株式会社
冷凍装置
28日前
ダイキン工業株式会社
流体機械
27日前
ダイキン工業株式会社
冷凍装置
25日前
ダイキン工業株式会社
監視装置
25日前
ダイキン工業株式会社
固体冷凍装置
1か月前
ダイキン工業株式会社
空気調和装置
21日前
ダイキン工業株式会社
冷媒充填方法
25日前
ダイキン工業株式会社
空気調和装置
25日前
ダイキン工業株式会社
電力変換装置
25日前
ダイキン工業株式会社
空気調和装置
25日前
ダイキン工業株式会社
空調ゾーニング方法
26日前
ダイキン工業株式会社
インバータ制御装置
21日前
ダイキン工業株式会社
圧縮機及び冷凍装置
21日前
ダイキン工業株式会社
吸着器及び冷凍装置
5日前
ダイキン工業株式会社
制御回路及び電子機器
21日前
ダイキン工業株式会社
電力変換装置及び冷凍装置
25日前
ダイキン工業株式会社
熱源ユニット及び冷凍装置
28日前
ダイキン工業株式会社
空調機のための保守システム
25日前
ダイキン工業株式会社
ノイズ抑制回路、空気調和機
25日前
ダイキン工業株式会社
ノイズ抑制回路、空気調和機
21日前
ダイキン工業株式会社
電力変換システム、空気調和機
25日前
ダイキン工業株式会社
磁気冷凍ユニット及び冷凍装置
21日前
ダイキン工業株式会社
積層体の製造方法および積層体
21日前
ダイキン工業株式会社
電力変換システム、空気調和機
25日前
ダイキン工業株式会社
正極合剤、正極および二次電池
12日前
ダイキン工業株式会社
圧縮機、および冷凍サイクル装置
18日前
ダイキン工業株式会社
部材、及び、半導体製造関連装置
21日前
ダイキン工業株式会社
圧縮機、および冷凍サイクル装置
18日前
ダイキン工業株式会社
紫外線照射装置および空気調和機
25日前
続きを見る
他の特許を見る