TOP
|
特許
|
意匠
|
商標
特許ウォッチ
Twitter
他の特許を見る
公開番号
2025150592
公報種別
公開特許公報(A)
公開日
2025-10-09
出願番号
2024051567
出願日
2024-03-27
発明の名称
冷凍サイクル装置
出願人
株式会社富士通ゼネラル
代理人
個人
,
個人
主分類
F25B
1/00 20060101AFI20251002BHJP(冷凍または冷却;加熱と冷凍との組み合わせシステム;ヒートポンプシステム;氷の製造または貯蔵;気体の液化または固体化)
要約
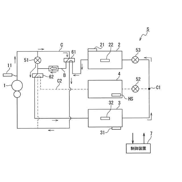
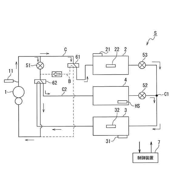
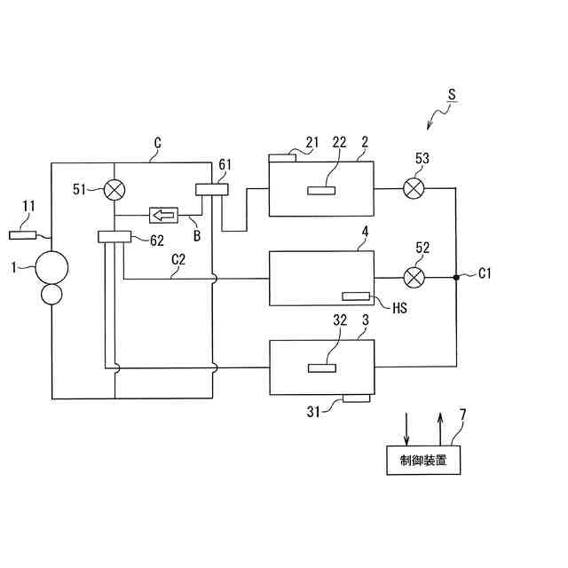
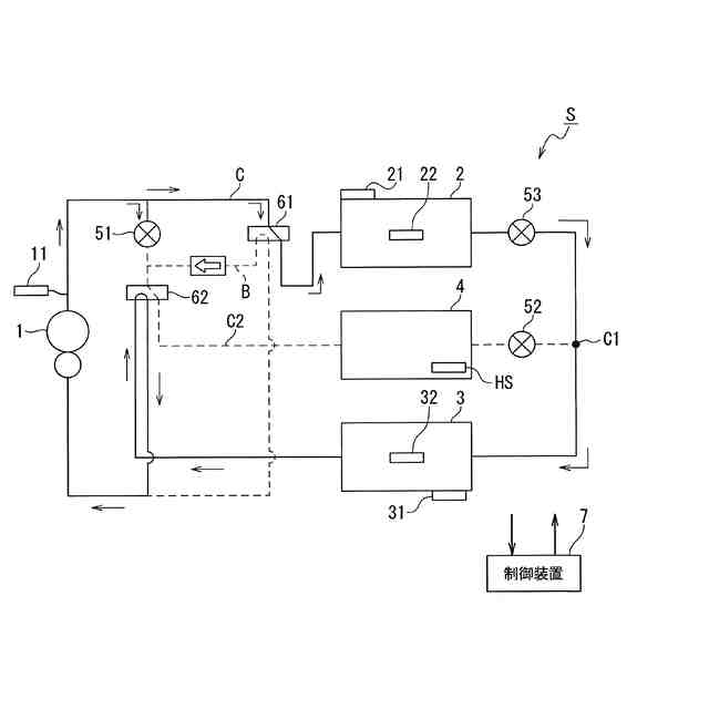
【課題】蓄熱熱交換器が設けられて蓄熱運転が行われる場合に、暖房能力の低下を抑制することができる冷凍サイクル装置を提供する。
【解決手段】圧縮機1と、室内熱交換器2と、室外熱交換器3と、蓄熱材と冷媒とを熱交換する蓄熱熱交換器4と、蓄熱側膨張弁51と、室内側膨張弁53と、を有する冷媒回路Cと、蓄熱側膨張弁51と室内側膨張弁53とを制御する制御装置7と、を備え、制御装置7は、蓄熱側膨張弁51を閉じることで冷媒が室内熱交換器2に流入する暖房運転と、蓄熱側膨張弁51を開くことで冷媒の一部が蓄熱熱交換器4に流入する蓄熱暖房運転と、を切り換える制御を行うとともに、暖房運転から蓄熱暖房運転へと切り換えるとき、室内側膨張弁53の開度を絞る制御を行い、蓄熱暖房運転から暖房運転へと切り換えるとき、室内側膨張弁53の開度を開く制御を行う。
【選択図】図6
特許請求の範囲
【請求項1】
冷媒を圧縮する圧縮機と、
室内の空気と前記冷媒とを熱交換する室内熱交換器と、
室外の空気と前記冷媒とを熱交換する室外熱交換器と、
蓄熱材と前記冷媒とを熱交換する蓄熱熱交換器と、
前記蓄熱熱交換器が配置される蓄熱回路に設けられる蓄熱側膨張弁と、
前記室内熱交換器と前記室外熱交換器との間に設けられる室内側膨張弁と、を有する冷媒回路と、
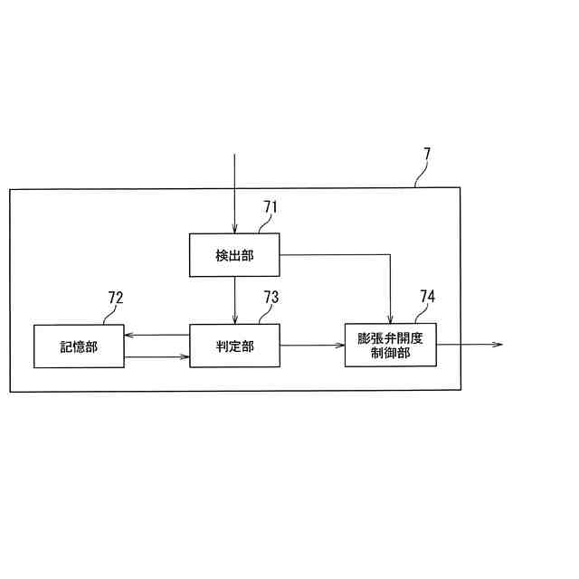
前記蓄熱側膨張弁と前記室内側膨張弁とを制御する制御装置と、を備え、
前記制御装置は、
前記蓄熱側膨張弁を閉じることで前記圧縮機から吐出された前記冷媒が前記室内熱交換器に流入する暖房運転と、前記蓄熱側膨張弁を開くことで前記圧縮機から吐出された前記冷媒の一部が前記蓄熱熱交換器に流入する蓄熱暖房運転と、を切り換える制御を行うとともに、
前記暖房運転から前記蓄熱暖房運転へと切り換えるとき、前記室内側膨張弁の開度を絞る制御を行い、前記蓄熱暖房運転から前記暖房運転へと切り換えるとき、前記室内側膨張弁の開度を開く制御を行うことを特徴とする冷凍サイクル装置。
続きを表示(約 740 文字)
【請求項2】
前記制御装置は、
前記蓄熱暖房運転から前記暖房運転に切り換えるとき、又は、前記暖房運転から前記蓄熱暖房運転に切り換えるときに前記室内側膨張弁の開度を制御するに当たって、前記蓄熱側膨張弁の開度が大きい程、前記室内側膨張弁の制御前と制御後の差である開度変化量が大きくなるように制御することを特徴とする請求項1に記載の冷凍サイクル装置。
【請求項3】
前記制御装置は、
前記蓄熱暖房運転から前記暖房運転に切り換えるとき、又は、前記暖房運転から前記蓄熱暖房運転に切り換えるときに前記室内側膨張弁の開度を制御するに当たって、前記蓄熱側膨張弁の入口圧力が大きい程、前記室内側膨張弁の制御前と制御後の差である開度変化量が大きくなるように制御することを特徴とする請求項1に記載の冷凍サイクル装置。
【請求項4】
前記制御装置は、
前記蓄熱暖房運転から前記暖房運転に切り換えるとき、又は、前記暖房運転から前記蓄熱暖房運転に切り換えるときに前記室内側膨張弁の開度を制御するに当たって、前記蓄熱側膨張弁の出口圧力が小さい程、前記室内側膨張弁の制御前と制御後の差である開度変化量が大きくなるように制御することを特徴とする請求項1に記載の冷凍サイクル装置。
【請求項5】
前記制御装置は、
前記室内側膨張弁の開度の制御を前記蓄熱側膨張弁の開度の制御と同時に行うことを特徴とする請求項1ないし請求項4のいずれかに記載の冷凍サイクル装置。
【請求項6】
前記蓄熱側膨張弁は、前記蓄熱暖房運転が行われる際における前記蓄熱熱交換器の上流側に設けられていることを特徴とする請求項1に記載の冷凍サイクル装置。
発明の詳細な説明
【技術分野】
【0001】
本発明の実施の形態は、冷凍サイクル装置に関する。
続きを表示(約 1,500 文字)
【背景技術】
【0002】
一般的に、空気調和機において暖房運転が行われる際、室外熱交換器には低温の冷媒が流れる。このため、例えば、外気温が氷点下となるような状態の場合、冷媒の温度が外気の露点温度を下回ると、室外熱交換器に霜が付着して外気との間での熱交換がしにくくなる。そこで、暖房運転が行われている場合には、定期的に室外熱交換器から霜を取り除く除霜運転が行われる。
【0003】
このような除霜運転は空気調和機の運転を行う上で必要な運転であり、典型的には、除霜運転は暖房運転を中断して行われる。具体的には、除霜運転を開始するに当たって、圧縮機から吐出された冷媒が室外熱交換器に直接供給されるように冷媒回路を切り換えて、室外熱交換器を凝縮器として機能させることで霜を融かし除霜を行う。そして当該除霜運転の場合、除霜のために室外熱交換器に供給された高温の冷媒は、霜を融かすことにより低温となり、低温の冷媒が室内熱交換器へと流入する。
【0004】
このような除霜運転が行われる場合、除霜運転が行われる間、暖房運転が停止して室内の温度が徐々に低下するため、ユーザの快適性が低下する。そこで例えば、以下の特許文献1に示されているように、冷凍回路内に室内熱交換器とは別に蓄熱装置を配置し、暖房運転中に当該蓄熱装置に蓄熱する(以下、このような運転態様を、適宜「蓄熱暖房運転」と表す)。
【0005】
そして、除霜運転の際には蓄熱装置に蓄えられた熱を除霜に用いることで除霜運転中においても暖房運転を継続させる方法が考えられる。この方法によって、除霜運転のために暖房運転が一時的に停止することによる室内温度の低下を防止し、ユーザの快適性の維持を図ることができる。
【先行技術文献】
【特許文献】
【0006】
特開2016-017738号公報
【発明の概要】
【発明が解決しようとする課題】
【0007】
暖房運転では圧縮機から吐出された冷媒が全て室内熱交換器に供給される。しかしながら、暖房運転から蓄熱暖房運転へと移行した場合、これまで室内熱交換器に全量供給されていた圧縮機から吐出された冷媒の一部が蓄熱装置に供給されることになる。どのくらいの量を蓄熱装置に供給するかは設定次第であるが、いずれにしろ室内熱交換器に供給される冷媒の量は暖房運転の場合に比べて減少する。
【0008】
ここで暖房運転が行われる際の冷媒の流れる向きにおいて、室内熱交換器の下流には膨張弁(以下、このような膨張弁を適宜「室内側膨張弁」と表す)が設けられている。暖房運転が行われる際には、圧縮機の吸入過熱度が適正な目標値となるように、例えばフィードバック制御により室内側膨張弁の開度が調整される。但し室内側膨張弁の開度が適正でない場合、暖房能力の低下や圧縮機の信頼性の低下を招きかねない。
【0009】
この点について、例えば室内側膨張弁の開度が適正とされる開度よりも大きな場合を例に挙げて説明する。すなわち、例えば暖房運転から蓄熱暖房運転に移行して室内熱交換器に供給される冷媒の量が減少したにも拘わらず、室内側膨張弁の開度が暖房運転時において室内熱交換器に供給される冷媒の量に合わせた開度のままとなっている場合である。
【0010】
この場合、室内熱交換器から流出した冷媒に対する室内側膨張弁の減圧量が小さくなるため、室内熱交換器における凝縮温度が低下し、室外熱交換器における蒸発温度が上昇する。そのため、室内熱交換器における暖房能力が低下する。
(【0011】以降は省略されています)
この特許をJ-PlatPat(特許庁公式サイト)で参照する
関連特許
株式会社不二工機
膨張弁
13日前
株式会社不二工機
膨張弁
13日前
ホシザキ株式会社
冷凍装置
18日前
フクシマガリレイ株式会社
断熱扉
14日前
富士電機株式会社
自動販売機
12日前
フクシマガリレイ株式会社
冷却貯蔵庫
18日前
ダイキン工業株式会社
冷凍装置
25日前
フクシマガリレイ株式会社
冷却貯蔵庫
7日前
ダイキン工業株式会社
冷媒充填方法
25日前
フクシマガリレイ株式会社
商品販売システム
20日前
株式会社前川製作所
冷却装置
25日前
株式会社富士通ゼネラル
冷凍サイクル装置
19日前
東芝ライフスタイル株式会社
冷却装置
20日前
日本碍子株式会社
空調システム
20日前
東芝ライフスタイル株式会社
冷却装置
20日前
三菱電機株式会社
冷蔵庫
7日前
東芝ライフスタイル株式会社
冷蔵庫
6日前
東芝ライフスタイル株式会社
冷蔵庫
11日前
東芝ライフスタイル株式会社
冷蔵庫
7日前
大陽日酸株式会社
低温ガス発生装置
18日前
SWCC株式会社
超電導ケーブルの冷却システム
25日前
ダイキン工業株式会社
冷凍装置
5日前
三菱重工サーマルシステムズ株式会社
温調システム
11日前
株式会社 E&E SYSTEM
二酸化炭素回収システム
21日前
ダイキン工業株式会社
冷凍装置
5日前
ダイキン工業株式会社
冷凍装置
5日前
ダイキン工業株式会社
冷凍装置
5日前
ダイキン工業株式会社
冷凍装置、および臭気成分の供給方法
25日前
三菱電機株式会社
ヒートポンプ装置
14日前
株式会社デンソー
ヒートポンプサイクル装置
6日前
東芝ライフスタイル株式会社
冷蔵庫システム
11日前
大陽日酸株式会社
希釈冷凍機及びその制御方法
14日前
パナソニックIPマネジメント株式会社
冷凍装置
11日前
ダイキン工業株式会社
磁気冷凍ユニット及び冷凍装置
21日前
パナソニックIPマネジメント株式会社
冷凍装置
11日前
パナソニックIPマネジメント株式会社
冷凍装置
11日前
続きを見る
他の特許を見る