TOP
|
特許
|
意匠
|
商標
特許ウォッチ
Twitter
他の特許を見る
10個以上の画像は省略されています。
公開番号
2025160808
公報種別
公開特許公報(A)
公開日
2025-10-23
出願番号
2024063609
出願日
2024-04-10
発明の名称
自動販売機
出願人
富士電機株式会社
代理人
個人
,
個人
主分類
F25D
21/06 20060101AFI20251016BHJP(冷凍または冷却;加熱と冷凍との組み合わせシステム;ヒートポンプシステム;氷の製造または貯蔵;気体の液化または固体化)
要約
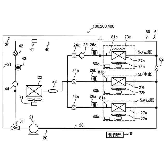
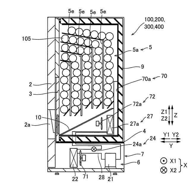
【課題】蒸発器の除霜時において、商品が収容される収容庫内の温度が過度に上昇するのを抑制することが可能な自動販売機を提供する。
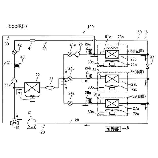
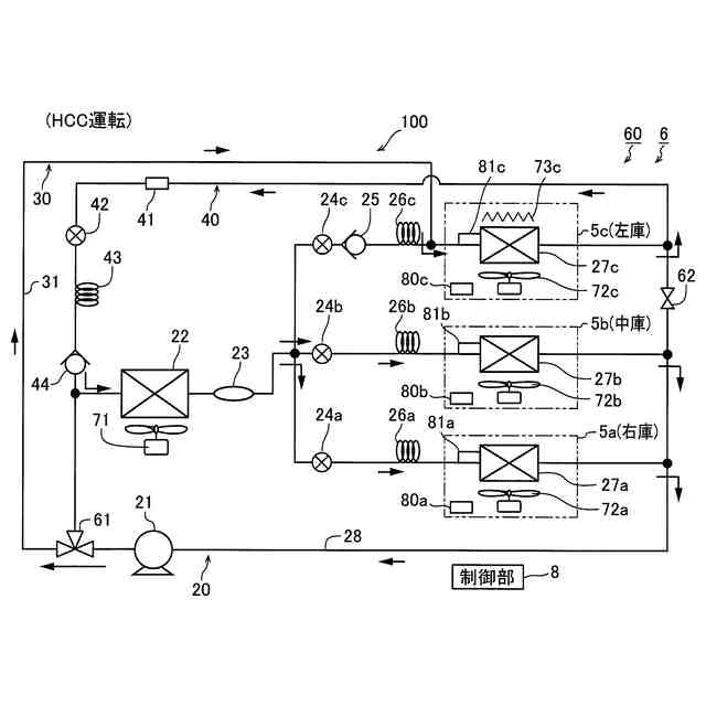
【解決手段】この自動販売機100は、商品105が収容される収容庫5と、冷媒を圧縮する圧縮機21と、圧縮機21から吐出された冷媒を凝縮する凝縮器22と、凝縮器22により凝縮された冷媒を膨張させる膨張弁24a~24cと、膨張弁24a~24cによって膨張された冷媒を蒸発させる蒸発器27a~27cと、蒸発器27a~27cの除霜時において、膨張弁24a~24cによって膨張された冷媒を蒸発器27a~27cに流入させるとともに、蒸発器27a~27cに流入する冷媒の温度が収容庫5内の冷却時の温度よりも高い除霜時冷媒温度となるように膨張弁24a~24cの開度を調整することにより、蒸発器27a~27cの除霜制御を行う制御部8と、を備える。
【選択図】図6
特許請求の範囲
【請求項1】
商品が収容される収容庫と、
冷媒を圧縮する圧縮機と、
前記圧縮機から吐出された前記冷媒を凝縮する凝縮器と、
前記凝縮器により凝縮された前記冷媒を膨張させる膨張弁と、
前記膨張弁によって膨張された前記冷媒を蒸発させる蒸発器と、
前記蒸発器の除霜時において、前記膨張弁によって膨張された前記冷媒を前記蒸発器に流入させるとともに、前記蒸発器に流入する前記冷媒の温度が前記収容庫内の冷却時の温度よりも高い除霜時冷媒温度となるように前記膨張弁の開度を調整することにより、前記蒸発器の除霜制御を行う制御部と、を備える、自動販売機。
続きを表示(約 1,900 文字)
【請求項2】
前記除霜時冷媒温度は、前記収容庫内の冷却時の温度よりも高くかつ前記収容庫内の目標温度よりも低い温度であり、
前記制御部は、前記蒸発器の除霜時において、前記蒸発器に流入する前記冷媒の温度が前記除霜時冷媒温度となるように前記膨張弁の開度を調整することにより、前記蒸発器の除霜制御を行うように構成されている、請求項1に記載の自動販売機。
【請求項3】
前記除霜時冷媒温度は、0℃よりも高くかつ前記収容庫内の目標温度よりも低い温度であり、
前記制御部は、前記蒸発器の除霜時において、前記蒸発器に流入する前記冷媒の温度が前記除霜時冷媒温度となるように前記膨張弁の開度を調整することにより、前記蒸発器の除霜制御を行うように構成されている、請求項2に記載の自動販売機。
【請求項4】
前記蒸発器に空気を送るとともに、前記蒸発器において冷却された空気を前記収容庫内に送る送風機をさらに備え、
前記制御部は、前記蒸発器の除霜時において、前記蒸発器に流入する前記冷媒の温度が前記除霜時冷媒温度となるように前記膨張弁の開度を調整するとともに、前記送風機により前記蒸発器に送風して前記蒸発器に付着した霜を溶かしながら前記蒸発器の除霜制御を行うように構成されている、請求項1に記載の自動販売機。
【請求項5】
前記収容庫内の温度を検出する収容庫内温度検出部をさらに備え、
前記制御部は、前記蒸発器の除霜時において、前記収容庫内温度検出部により検出された温度が前記収容庫内の目標温度よりも高い予め設定された第1除霜停止温度となった場合に、前記蒸発器の除霜制御を終了するとともに、前記収容庫内温度検出部により検出された温度が前記収容庫内の目標温度となるように前記膨張弁の開度を調整するように構成されている、請求項1~3のいずれか1項に記載の自動販売機。
【請求項6】
前記蒸発器の冷媒入口の温度を検出する第1温度検出部と、
前記収容庫内の温度を検出する収容庫内温度検出部とをさらに備え、
前記制御部は、前記蒸発器の除霜時において、前記第1温度検出部により検出された温度が0℃よりも高い予め設定された第2除霜停止温度以上であり、かつ、前記収容庫内温度検出部により検出された温度が一定または下降している場合に、前記蒸発器の除霜制御を終了するとともに、前記収容庫内温度検出部により検出された温度が前記収容庫内の目標温度となるように前記膨張弁の開度を調整するように構成されている、請求項1~3のいずれか1項に記載の自動販売機。
【請求項7】
前記蒸発器の冷媒入口の温度を検出する第1温度検出部と、
前記蒸発器の冷媒出口の温度を検出する第2温度検出部と、
前記収容庫内の温度を検出する収容庫内温度検出部とをさらに備え、
前記制御部は、前記蒸発器の除霜時において、前記第1温度検出部により検出された温度と前記第2温度検出部により検出された温度との差が所定温度以上である場合に、前記蒸発器の除霜制御を終了するとともに、前記収容庫内温度検出部により検出された温度が前記収容庫内の目標温度となるように前記膨張弁の開度を調整するように構成されている、請求項1~3のいずれか1項に記載の自動販売機。
【請求項8】
前記蒸発器の冷媒入口の温度を検出する第1温度検出部をさらに備え、
前記制御部は、
前記蒸発器の除霜開始時において、前記圧縮機の運転を停止することにより、前記除霜制御による除霜とは異なる冷却停止除霜を行い、
前記冷却停止除霜開始後において、前記第1温度検出部により検出された温度または所定時間の経過に基づいて前記圧縮機の運転を開始し、
前記冷却停止除霜開始後における前記圧縮機の運転の開始後に、前記蒸発器に流入する前記冷媒の温度が前記除霜時冷媒温度となるように、前記膨張弁において流出させる前記冷媒の圧力を調整することにより、前記除霜制御による除霜としての冷却継続除霜を行うように構成されている、請求項1~3のいずれか1項に記載の自動販売機。
【請求項9】
前記制御部は、前記冷却停止除霜開始後において、前記第1温度検出部により検出された温度が前記収容庫内の目標温度よりも高い予め設定された第3除霜停止温度以上となるか、または、前記所定時間が経過した場合に、前記圧縮機の運転を開始するように構成されている、請求項8に記載の自動販売機。
発明の詳細な説明
【技術分野】
【0001】
この発明は、自動販売機に関する。
続きを表示(約 2,000 文字)
【背景技術】
【0002】
従来、自動販売機が知られている(たとえば、特許文献1参照)。
【0003】
上記特許文献1には、冷却庫と、冷却器(蒸発器)と、冷却器の温度を検出するためのサーミスタを含む除霜制御装置と、を備える自動販売機が開示されている。冷却器は、冷媒が供給されることにより冷却庫を冷却する。除霜制御装置は、冷却器への冷媒供給を停止することにより、冷却器に付着した霜を取り除く除霜を行う。除霜開始から所定時間経過後にサーミスタにより検出された冷却器の温度が設定温度以下である場合、引き続き除霜を行い、サーミスタにより検出された冷却器の温度が設定温度を超えている場合、除霜を解除して冷却器へ冷媒を供給する。
【先行技術文献】
【特許文献】
【0004】
特開平5-87436号公報
【発明の概要】
【発明が解決しようとする課題】
【0005】
しかしながら、上記特許文献1に記載された自動販売機は、冷却器の除霜は、少なくとも所定時間が経過するまで冷却器への冷媒供給を停止して行う。よって、冷却器(蒸発器)の除霜時に、商品が収容される冷却庫(収容庫)内の温度が過度に上昇する可能性がある。そのため、蒸発器の除霜時において、商品が収容される収容庫内の温度が過度に上昇するのを抑制することが望まれている。
【0006】
この発明は、上記のような課題を解決するためになされたものであり、この発明の1つの目的は、蒸発器の除霜時において、商品が収容される収容庫内の温度が過度に上昇するのを抑制することが可能な自動販売機を提供することである。
【課題を解決するための手段】
【0007】
上記目的を達成するために、この発明の一の局面による自動販売機は、商品が収容される収容庫と、冷媒を圧縮する圧縮機と、圧縮機から吐出された冷媒を凝縮する凝縮器と、凝縮器により凝縮された冷媒を膨張させる膨張弁と、膨張弁によって膨張された冷媒を蒸発させる蒸発器と、蒸発器の除霜時において、膨張弁によって膨張された冷媒を蒸発器に流入させるとともに、蒸発器に流入する冷媒の温度が収容庫内の冷却時の温度よりも高い除霜時冷媒温度となるように膨張弁の開度を調整することにより、蒸発器の除霜制御を行う制御部と、を備える。
【0008】
この発明の一の局面による自動販売機では、上記のように、制御部は、蒸発器の除霜時において、膨張弁によって膨張された冷媒を蒸発器に流入させるとともに、蒸発器に流入する冷媒の温度が収容庫内の冷却時の温度よりも高い除霜時冷媒温度となるように膨張弁の開度を調整することにより、蒸発器の除霜制御を行う。これにより、収容庫内の冷却時の温度よりも高い除霜時冷媒温度の冷媒を蒸発器に流入させることによって、蒸発器の除霜を行いつつ、冷媒供給を停止することなく、蒸発器での冷媒の蒸発により収容庫内の空気を冷却することができる。そのため、蒸発器の除霜時において、商品が収容される収容庫内の温度が過度に上昇するのを抑制することができる。
【0009】
上記一の局面による自動販売機において、好ましくは、除霜時冷媒温度は、収容庫内の冷却時の温度よりも高くかつ収容庫内の目標温度よりも低い温度であり、制御部は、蒸発器の除霜時において、蒸発器に流入する冷媒の温度が除霜時冷媒温度となるように膨張弁の開度を調整することにより、蒸発器の除霜制御を行うように構成されている。このように構成すれば、蒸発器の除霜を行いつつ、収容庫内の冷却時の温度よりも高くかつ収容庫内の目標温度よりも低い除霜時冷媒温度の冷媒が蒸発器において蒸発されて収容庫内の空気が冷却されるため、収容庫内の温度が目標温度よりも高くなることを適切に抑制することができる。そのため、蒸発器の除霜時において、商品が収容される収容庫内の温度が過度に上昇するのを効果的に抑制することができる。
【0010】
この場合、好ましくは、除霜時冷媒温度は、0℃よりも高くかつ収容庫内の目標温度よりも低い温度であり、制御部は、蒸発器の除霜時において、蒸発器に流入する冷媒の温度が除霜時冷媒温度となるように膨張弁の開度を調整することにより、蒸発器の除霜制御を行うように構成されている。このように構成すれば、0℃よりも高くかつ収容庫内の目標温度よりも低い除霜時冷媒温度の冷媒が蒸発器に流入されるため、蒸発器の除霜を効果的に行いつつ、蒸発器での冷媒の蒸発により収容庫内の空気を冷却することによって収容庫内の温度が目標温度よりも高くなることを適切に抑制することができる。そのため、蒸発器の除霜時において、蒸発器の除霜を効果的に行いながら、商品が収容される収容庫内の温度が過度に上昇するのを適切に抑制することができる。
(【0011】以降は省略されています)
この特許をJ-PlatPat(特許庁公式サイト)で参照する
関連特許
富士電機株式会社
駆動回路
17日前
富士電機株式会社
半導体装置
2日前
富士電機株式会社
半導体装置
1か月前
富士電機株式会社
自動販売機
24日前
富士電機株式会社
硬貨処理装置
17日前
富士電機株式会社
ショーケース
1か月前
富士電機株式会社
自動販売装置
1か月前
富士電機株式会社
学習システム
26日前
富士電機株式会社
金銭処理装置
25日前
富士電機株式会社
飲料抽出装置
19日前
富士電機株式会社
硬貨処理装置
17日前
富士電機株式会社
半導体モジュール
1か月前
富士電機株式会社
半導体モジュール
23日前
富士電機株式会社
ガス処理システム
20日前
富士電機株式会社
半導体モジュール
12日前
富士電機株式会社
制御装置、制御方法
17日前
富士電機株式会社
集積回路、電源回路
1か月前
富士電機株式会社
半導体装置の製造方法
1か月前
富士電機株式会社
店舗情報設定システム
26日前
富士電機株式会社
セーフリスト管理方法
17日前
富士電機株式会社
制御回路および電源装置
12日前
富士電機株式会社
制御回路および電力供給回路
1か月前
富士電機株式会社
冷却器及び半導体モジュール
23日前
富士電機株式会社
換気システムおよび冷却装置
10日前
富士電機株式会社
電力変換装置及びその制御方法
1か月前
富士電機株式会社
スイッチング制御回路、電源回路
10日前
富士電機株式会社
店舗内ショーケース制御システム
24日前
富士電機株式会社
スイッチング制御回路、電源回路
20日前
富士電機株式会社
ガス回収システム及びガス回収方法
19日前
富士電機株式会社
半導体モジュール、及び、半導体装置
11日前
富士電機株式会社
半導体装置の製造方法及び治具セット
19日前
富士電機株式会社
電力変換装置、制御装置及び制御方法
19日前
富士電機株式会社
部分放電測定装置及び部分放電測定方法
1か月前
富士電機株式会社
紙幣処理装置及び新紙幣搬送動作確認方法
25日前
富士電機株式会社
制御支援装置、制御支援方法、及びプログラム
1か月前
富士電機株式会社
監視システム、監視装置、監視方法、プログラム
12日前
続きを見る
他の特許を見る