TOP
|
特許
|
意匠
|
商標
特許ウォッチ
Twitter
他の特許を見る
公開番号
2025163945
公報種別
公開特許公報(A)
公開日
2025-10-30
出願番号
2024067606
出願日
2024-04-18
発明の名称
駆動回路
出願人
富士電機株式会社
代理人
弁理士法人一色国際特許事務所
主分類
F02P
3/04 20060101AFI20251023BHJP(燃焼機関;熱ガスまたは燃焼生成物を利用する機関設備)
要約
【課題】負荷を駆動するトランジスタの誤動作を防止することができる駆動回路を提供する。
【解決手段】誘導性負荷が接続された電源側電極と、接地側電極と、制御電極とを有するトランジスタと、前記制御電極に接続された第1抵抗と、前記第1抵抗に接続されたラインと、前記ラインと、接地との間に設けられた第2抵抗と、前記ラインに接続されたカソードと、アノードとを有し、前記第2抵抗に並列接続された第1ダイオードと、前記ラインに接続されたカソードと、アノードとを有する第2ダイオードと、を備え、前記第2ダイオードのアノードには、前記トランジスタを駆動するための電圧が生じるコンデンサが接続される、駆動回路。
【選択図】 図3
特許請求の範囲
【請求項1】
誘導性負荷が接続された電源側電極と、接地側電極と、制御電極とを有するトランジスタと、
前記制御電極に接続された第1抵抗と、
前記第1抵抗に接続されたラインと、
前記ラインと、接地との間に設けられた第2抵抗と、
前記ラインに接続されたカソードと、アノードとを有し、前記第2抵抗に並列接続された第1ダイオードと、
前記ラインに接続されたカソードと、アノードとを有する第2ダイオードと、
を備え、
前記第2ダイオードのアノードには、
前記トランジスタを駆動するための電圧が生じるコンデンサが接続される、
駆動回路。
続きを表示(約 550 文字)
【請求項2】
請求項1に記載の駆動回路であって、
前記第2ダイオードの順方向電圧は、0.7Vよりも小さい、
駆動回路。
【請求項3】
請求項1に記載の駆動回路であって、
前記駆動回路は、半導体集積回路で構成されており、
前記第1及び第2ダイオードは、同じ半導体プロセスで形成されている、
駆動回路。
【請求項4】
請求項3に記載の駆動回路であって、
前記第1及び第2ダイオードと、前記第1及び第2抵抗と、前記トランジスタと
は、前記半導体集積回路に形成されている、
駆動回路。
【請求項5】
請求項1に記載の駆動回路であって、
前記制御電極に接続されたアノードと、前記ラインに接続されたカソードとを有し、前記第1抵抗に並列接続された第3ダイオードを含み、
前記第1抵抗の抵抗値は、前記第2抵抗の抵抗値よりも大きい、
駆動回路。
【請求項6】
請求項1~5の何れかに記載の駆動回路であって、
前記誘導性負荷は、イグニッションコイルであり、
前記駆動回路は、内燃機関の点火制御用のイグナイタである、
駆動回路。
発明の詳細な説明
【技術分野】
【0001】
本発明は、駆動回路に関する。
続きを表示(約 1,200 文字)
【背景技術】
【0002】
車両などの内燃機関において、点火装置等の負荷を駆動するためのトランジスタを備えたイグナイタが知られている(例えば、特許文献1~4参照)。
【先行技術文献】
【特許文献】
【0003】
特開2022-176842号公報
特開2016-17512号公報
特開2008-45514号公報
特開2023-43775号公報
【発明の概要】
【発明が解決しようとする課題】
【0004】
ところで、負荷を駆動するためのトランジスタを制御する信号を出力する回路の出力段に、コンデンサが接続されていることがある。その場合、トランジスタをオフした際に接地側の電圧が振動することにより、コンデンサへの充放電が行われてトランジスタが誤動作するおそれがある。
【0005】
本発明は、上記のような従来の問題に鑑みてなされたものであって、その目的は、負荷を駆動するトランジスタの誤動作を防止することができる駆動回路を提供することにある。
【課題を解決するための手段】
【0006】
前述した課題を解決する本発明にかかる駆動回路は、誘導性負荷が接続された電源側電極と、接地側電極と、制御電極とを有するトランジスタと、前記制御電極に接続された第1抵抗と、前記第1抵抗に接続されたラインと、前記ラインと、接地との間に設けられた第2抵抗と、前記ラインに接続されたカソードと、アノードとを有し、前記第2抵抗に並列接続された第1ダイオードと、前記ラインに接続されたカソードと、アノードとを有する第2ダイオードと、を備え、前記第2ダイオードのアノードには、前記トランジスタを駆動するための電圧が生じるコンデンサが接続される。
【発明の効果】
【0007】
本発明によれば、負荷を駆動するトランジスタの誤動作を防止することができる駆動回路を提供できる。
【図面の簡単な説明】
【0008】
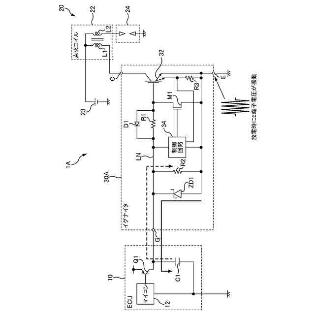
一般的な駆動回路30Aを用いた点火システム1Aの構成を示すブロック図である。
点火システム1Aの点火時の動作を説明するための図である。
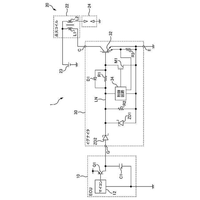
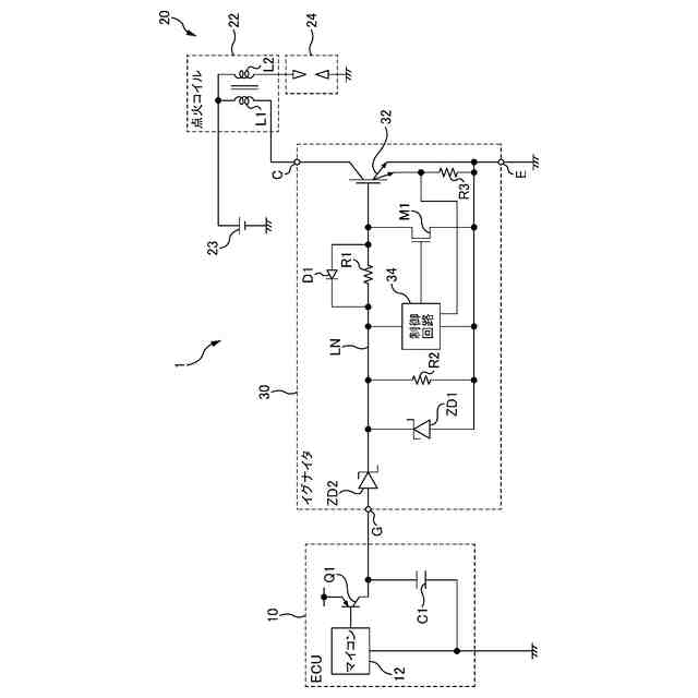
本実施形態の駆動回路30を用いた点火システム1の構成を示すブロック図である。
IGBT32をターンオフした際に駆動回路30に流れる電流の様子を示す説明図である。
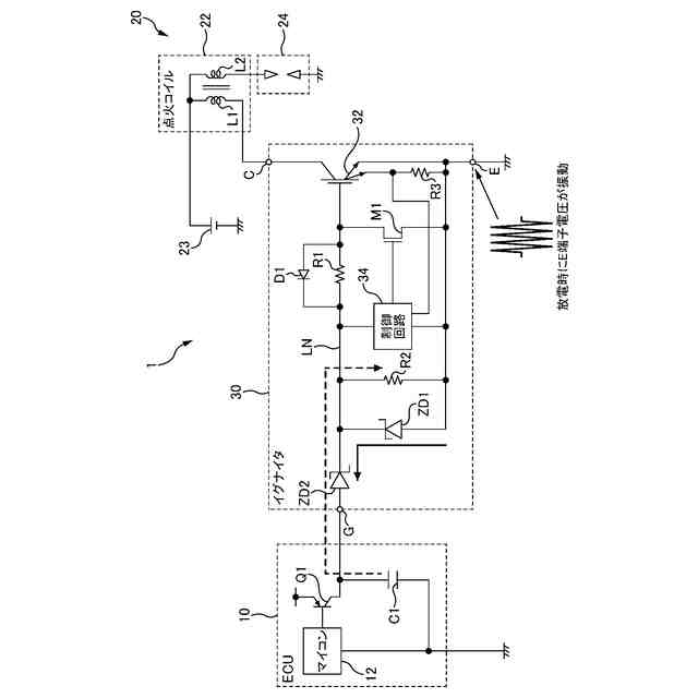
点火システム1の点火時の動作を説明するための図である。
【発明を実施するための形態】
【0009】
本明細書及び添付図面の記載により、少なくとも以下の事項が明らかとなる。
【0010】
なお、以下では、各図面に示される同一又は同等の構成要素、部材等には同一の符号を付し、適宜重複した説明を省略することがある。
(【0011】以降は省略されています)
この特許をJ-PlatPat(特許庁公式サイト)で参照する
関連特許
富士電機株式会社
駆動回路
23日前
富士電機株式会社
自動販売機
1か月前
富士電機株式会社
電磁接触器
2日前
富士電機株式会社
半導体装置
8日前
富士電機株式会社
半導体装置
1か月前
富士電機株式会社
金銭処理装置
1か月前
富士電機株式会社
飲料抽出装置
25日前
富士電機株式会社
学習システム
1か月前
富士電機株式会社
硬貨処理装置
23日前
富士電機株式会社
硬貨処理装置
23日前
富士電機株式会社
商品収納装置
1か月前
富士電機株式会社
ショーケース
1か月前
富士電機株式会社
自動販売装置
1か月前
富士電機株式会社
半導体モジュール
1か月前
富士電機株式会社
半導体モジュール
29日前
富士電機株式会社
ガス処理システム
26日前
富士電機株式会社
半導体モジュール
18日前
富士電機株式会社
集積回路、電源回路
1か月前
富士電機株式会社
制御装置、制御方法
23日前
富士電機株式会社
セーフリスト管理方法
23日前
富士電機株式会社
店舗情報設定システム
1か月前
富士電機株式会社
半導体装置の製造方法
1か月前
富士電機株式会社
制御回路および電源装置
18日前
富士電機株式会社
換気システムおよび冷却装置
16日前
富士電機株式会社
制御回路および電力供給回路
1か月前
富士電機株式会社
冷却器及び半導体モジュール
29日前
富士電機株式会社
半導体装置及びその製造方法
2日前
富士電機株式会社
電力変換装置及びその制御方法
1か月前
富士電機株式会社
スイッチング制御回路、電源回路
16日前
富士電機株式会社
スイッチング制御回路、電源回路
26日前
富士電機株式会社
店舗内ショーケース制御システム
1か月前
富士電機株式会社
ガス回収システム及びガス回収方法
25日前
富士電機株式会社
半導体装置の製造方法及び治具セット
25日前
富士電機株式会社
電力変換装置、制御装置及び制御方法
25日前
富士電機株式会社
半導体モジュール、及び、半導体装置
17日前
富士電機株式会社
部分放電測定装置及び部分放電測定方法
1か月前
続きを見る
他の特許を見る