TOP
|
特許
|
意匠
|
商標
特許ウォッチ
Twitter
他の特許を見る
公開番号
2025161198
公報種別
公開特許公報(A)
公開日
2025-10-24
出願番号
2024064185
出願日
2024-04-11
発明の名称
半導体モジュール
出願人
富士電機株式会社
代理人
弁理士法人一色国際特許事務所
主分類
H02M
7/48 20070101AFI20251017BHJP(電力の発電,変換,配電)
要約
【課題】温度を示す信号を外部に出力できる半導体モジュールを提供する。
【解決手段】半導体モジュールは、第1及び第2端子と、電源側の第1スイッチング素子及び接地側の第2スイッチング素子をn組含む駆動回路と、前記n組の第1及び第2スイッチング素子のうち少なくとも1つのスイッチング素子の温度を検出する少なくとも1つの温度センサと、前記n組の第1及び第2スイッチング素子のスイッチングを制御する制御回路と、前記第1及び第2端子を介して前記温度を示す信号を出力する出力回路と、を備える。
【選択図】図1
特許請求の範囲
【請求項1】
第1及び第2端子と、
電源側の第1スイッチング素子及び接地側の第2スイッチング素子をn組含む駆動回路と、
前記n組の第1及び第2スイッチング素子のうち少なくとも1つのスイッチング素子の温度を検出する少なくとも1つの温度センサと、
前記n組の第1及び第2スイッチング素子のスイッチングを制御する制御回路と、
前記第1及び第2端子を介して前記温度を示す信号を出力する出力回路と、
を備える半導体モジュール。
続きを表示(約 1,000 文字)
【請求項2】
請求項1に記載の半導体モジュールであって、
前記出力回路は、
前記第1端子のクロック信号に基づいて、前記第2端子を介して前記信号を出力する、
半導体モジュール。
【請求項3】
請求項2に記載の半導体モジュールであって、
前記温度センサを複数含み、
前記出力回路は、
前記複数の温度センサのそれぞれの出力を順次選択する第1選択回路と、
選択回路の選択結果に基づいて、前記信号を送信する送信回路と、
を含む半導体モジュール。
【請求項4】
請求項3に記載の半導体モジュールであって、
前記出力回路は、
所定電流を生成する電流源と、
前記複数の温度センサのそれぞれに前記所定電流が供給されるよう、前記複数の温度センサのそれぞれを順次選択する第2選択回路と、
を含む半導体モジュール。
【請求項5】
請求項4に記載の半導体モジュールであって、
前記送信回路は、
前記選択結果を増幅する増幅回路と、
前記増幅回路の出力をデジタル値に変換するアナログ・デジタル変換回路と、
アナログ・デジタル変換回路からの出力に基づいて、前記信号を処理する処理回路と、
を有し、
前記アナログ・デジタル変換回路は、
前記第1及び第2スイッチング素子のスイッチング周波数の2倍以上の周波数で、前記増幅回路の出力を前記デジタル値に変換する、
半導体モジュール。
【請求項6】
請求項1~5の何れか一項に記載の半導体モジュールであって、
前記第1スイッチング素子と、前記第1スイッチング素子の温度を検出する前記温度センサと、は電気的に分離される、
半導体モジュール。
【請求項7】
請求項6に記載の半導体モジュールであって、
前記第2スイッチング素子の接地側の電極と、前記第2スイッチング素子の温度を検出する前記温度センサの接地側の電極と、を接続する配線を含む、
半導体モジュール。
【請求項8】
請求項7に記載の半導体モジュールであって、
前記温度センサは、ダイオードである、
半導体モジュール。
【請求項9】
請求項7に記載の半導体モジュールであって、
前記温度センサは、ポリシリコンで形成された抵抗である、
半導体モジュール。
発明の詳細な説明
【技術分野】
【0001】
本発明は、半導体モジュールに関する。
続きを表示(約 1,600 文字)
【背景技術】
【0002】
IGBT(Insulated Gate Bipolar Transistor:絶縁ゲート型バイポーラトランジスタ)等のスイッチング素子、及び温度検出用のダイオード等を形成した半導体チップを含むモジュールがある(例えば、特許文献1~4参照)。このようなモジュールは、一般的に、電力変換装置用のIPM(Intelligent Power Module)と呼ばれる。
【先行技術文献】
【特許文献】
【0003】
特許第5862434号
国際公開第2017/169693号
特開2005-166987号公報
特開2001-133330号公報
【発明の概要】
【発明が解決しようとする課題】
【0004】
ところで、スイッチング素子に電流が流れ、スイッチング素子の温度が上昇し、過熱状態となると、スイッチング素子が破壊されることがある。また、スイッチング素子の温度の上昇又は低下は、スイッチング素子の寿命に影響する。したがって、スイッチング素子の温度を計測することが好ましい。
【0005】
本発明は、上記のような従来の問題に鑑みてなされたものであって、その目的は、温度を示す信号を外部に出力できる半導体モジュールを提供することにある。
【課題を解決するための手段】
【0006】
前述した課題を解決する主たる本発明の半導体モジュールは、第1及び第2端子と、電源側の第1スイッチング素子及び接地側の第2スイッチング素子をn組含む駆動回路と、前記n組の第1及び第2スイッチング素子のうち少なくとも1つのスイッチング素子の温度を検出する少なくとも1つの温度センサと、前記n組の第1及び第2スイッチング素子のスイッチングを制御する制御回路と、前記第1及び第2端子を介して前記温度を示す信号を出力する出力回路と、を備える半導体モジュールである。
【発明の効果】
【0007】
本発明によれば、温度を示す信号を外部に出力できる半導体モジュールを提供することができる。
【図面の簡単な説明】
【0008】
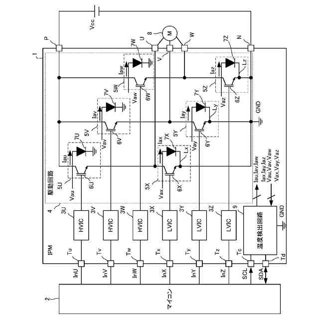
パワーモジュール1の全体構成の一例を示す図である。
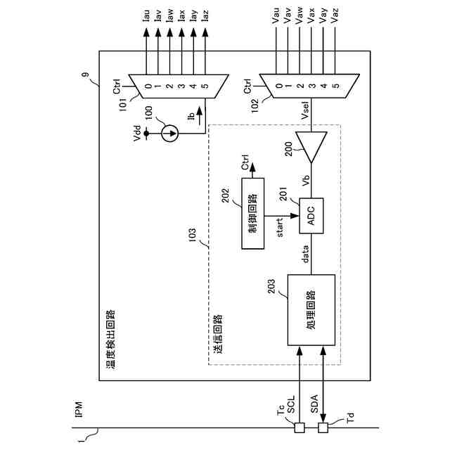
温度検出回路9の構成の一例を示す図である。
温度検出回路9の動作の一例を示す図である。
駆動回路10の構成の一例を示す図である。
温度検出回路12の構成の一例を示す図である。
温度検出回路12の動作の一例を示す図である。
パワーモジュール1aの全体構成の一例を示す図である。
パワーモジュール13の一部の構成の一例を示す図である。
【発明を実施するための形態】
【0009】
本明細書及び添付図面の記載により、少なくとも以下の事項が明らかとなる。以下、図面を参照しながら本発明の好適な実施の形態を説明する。各図面に示される同一又は同等の構成要素、部材等には同一の符号を付し、適宜重複した説明は省略する。
=====本実施形態=====
<<<パワーモジュール1の全体構成について>>>
図1は、本実施形態におけるパワーモジュール1の全体構成を示すブロック図である。
【0010】
本実施形態のパワーモジュール1は、マイコン2からの指示に基づいて、負荷である3相モータ8を駆動する半導体モジュール、すなわち、IPMである。パワーモジュール1は、HVIC3U,3V,3W、LVIC3X,3Y,3Z、駆動回路4、温度検出回路9、及び端子Tu,Tv,Tw,Tx,Ty,Tz,Tc,Td,P,N,U,V,Wを含んで構成される。
(【0011】以降は省略されています)
この特許をJ-PlatPat(特許庁公式サイト)で参照する
関連特許
富士電機株式会社
冷却装置
8日前
富士電機株式会社
駆動回路
1か月前
富士電機株式会社
集積回路
8日前
富士電機株式会社
半導体装置
9日前
富士電機株式会社
電磁接触器
16日前
富士電機株式会社
パネル構造
8日前
富士電機株式会社
パネル構造
8日前
富士電機株式会社
半導体装置
1か月前
富士電機株式会社
自動販売機
9日前
富士電機株式会社
半導体装置
22日前
富士電機株式会社
半導体装置
1日前
富士電機株式会社
自動販売機
1か月前
富士電機株式会社
飲料供給装置
8日前
富士電機株式会社
金銭処理装置
1か月前
富士電機株式会社
硬貨処理装置
1か月前
富士電機株式会社
飲料抽出装置
1か月前
富士電機株式会社
硬貨処理装置
1か月前
富士電機株式会社
学習システム
1か月前
富士電機株式会社
商品収納装置
2か月前
富士電機株式会社
電力変換装置
1日前
富士電機株式会社
自動販売装置
1か月前
富士電機株式会社
紙幣処理装置
1日前
富士電機株式会社
ショーケース
2か月前
富士電機株式会社
電力変換装置
1日前
富士電機株式会社
ガス処理システム
1か月前
富士電機株式会社
半導体モジュール
1か月前
富士電機株式会社
半導体モジュール
1か月前
富士電機株式会社
半導体モジュール
1か月前
富士電機株式会社
自動販売機システム
8日前
富士電機株式会社
制御装置、制御方法
1か月前
富士電機株式会社
エレベータ用制御盤
1日前
富士電機株式会社
制御装置、制御方法
1日前
富士電機株式会社
集積回路、電源回路
1か月前
富士電機株式会社
自動販売機システム
9日前
富士電機株式会社
店舗情報設定システム
1か月前
富士電機株式会社
セーフリスト管理方法
1か月前
続きを見る
他の特許を見る