TOP
|
特許
|
意匠
|
商標
特許ウォッチ
Twitter
他の特許を見る
10個以上の画像は省略されています。
公開番号
2025173626
公報種別
公開特許公報(A)
公開日
2025-11-28
出願番号
2024079246
出願日
2024-05-15
発明の名称
飲料供給装置
出願人
富士電機株式会社
代理人
弁理士法人酒井国際特許事務所
主分類
B67D
1/08 20060101AFI20251120BHJP(びん,広口びんまたは類似の容器の開封または密封;液体の取扱い)
要約
【課題】飲料原料の流量低下を抑制すること。
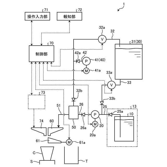
【解決手段】ミルクを貯留するミルクタンク10と、ミルクの流路を構成するチューブ21に対し、該チューブ21の延在方向に沿って順に押圧を繰り返すことにより、ミルクタンク10からミルクを送出するチューブポンプ20とを備え、ミルクから生成された飲料を、供給ステージSに配置されたカップCに供給する飲料供給装置1であって、飲料の供給が終了した任意のタイミングに、チューブポンプ20を構成するチューブ21に流体を供給して該チューブ21を加圧する制御部70を備えている。
【選択図】図1
特許請求の範囲
【請求項1】
飲料原料を貯留する原料タンクと、
前記飲料原料の流路を構成するチューブに対し、該チューブの延在方向に沿って順に押圧を繰り返すことにより、前記原料タンクから飲料原料を送出するチューブポンプと
を備え、
前記飲料原料から生成された飲料を、供給ステージに配置されたカップに供給する飲料供給装置であって、
前記飲料の供給が終了した任意のタイミングに、前記チューブポンプを構成する前記チューブに流体を供給して該チューブを加圧する制御部を備えたことを特徴とする飲料供給装置。
続きを表示(約 330 文字)
【請求項2】
蒸気タンクから蒸気を供給する蒸気供給部と、
エアポンプにより空気を供給する空気供給部と、
前記飲料原料に対して、前記蒸気及び前記空気、或いは前記空気を混合する混合部と
備え、
前記制御部は、前記カップに対する前記飲料の供給が終了したことを条件として、前記蒸気タンクに貯留された熱水を前記チューブポンプに供給して前記チューブを加圧することを特徴とする請求項1に記載の飲料供給装置。
【請求項3】
前記チューブは、横断面形状が真円形状又は楕円形状であることを特徴とする請求項1に記載の飲料供給装置。
【請求項4】
前記飲料原料はミルクであることを特徴とする請求項1に記載の飲料供給装置。
発明の詳細な説明
【技術分野】
【0001】
本発明は、飲料供給装置に関するものである。
続きを表示(約 1,400 文字)
【背景技術】
【0002】
従来、ミルクをフォームドミルクとしてカップに供給する飲料供給装置が特許文献1に提案されている。その飲料供給装置では、チューブポンプの駆動によりミルクタンクからミルクを吸引して混合部に送出し、該混合部においてミルクとエアポンプにより送出された空気とを混合させることにより、フォームドミルクを生成してカップに供給している。
【先行技術文献】
【特許文献】
【0003】
特許第7443772号公報
【発明の概要】
【発明が解決しようとする課題】
【0004】
ところで、上述した飲料供給装置では、チューブポンプによりミルクの吸引と送出とを行っていたために、次のような問題があった。すなわち、チューブポンプは、ミルクの流路を構成するチューブを、その延在方向に沿ってローラ等により順に押圧して吸引及び送出を行うため、チューブの横断面形状が経時的に真円から楕円に変化してしまう。このように横断面形状が楕円に変化してしまうと流路断面積も小さくなってしまい、結果的にミルクの流量低下を招来する。このようにミルクの流量低下を招来してしまうと、カップに供給する飲料の品質低下を招き、好ましくない。
【0005】
本発明は、上記実情に鑑みて、飲料原料の流量低下を抑制することができる飲料供給装置を提供することを目的とする。
【課題を解決するための手段】
【0006】
上記目的を達成するために、本発明に係る飲料供給装置は、飲料原料を貯留する原料タンクと、前記飲料原料の流路を構成するチューブに対し、該チューブの延在方向に沿って順に押圧を繰り返すことにより、前記原料タンクから飲料原料を送出するチューブポンプとを備え、前記飲料原料から生成された飲料を、供給ステージに配置されたカップに供給する飲料供給装置であって、前記飲料の供給が終了した任意のタイミングに、前記チューブポンプを構成する前記チューブに流体を供給して該チューブを加圧する制御部を備えたことを特徴とする。
【0007】
また本発明は、上記飲料供給装置において、蒸気タンクから蒸気を供給する蒸気供給部と、エアポンプにより空気を供給する空気供給部と、前記飲料原料に対して、前記蒸気及び前記空気、或いは前記空気を混合する混合部と備え、前記制御部は、前記カップに対する前記飲料の供給が終了したことを条件として、前記蒸気タンクに貯留された熱水を前記チューブポンプに供給して前記チューブを加圧することを特徴とする。
【0008】
また本発明は、上記飲料供給装置において、前記チューブは、横断面形状が真円形状又は楕円形状であることを特徴とする。
【0009】
また本発明は、上記飲料供給装置において、前記飲料原料はミルクであることを特徴とする。
【発明の効果】
【0010】
本発明によれば、制御部が、飲料の供給が終了した任意のタイミングに、チューブポンプを構成するチューブに流体を供給して該チューブを加圧するので、チューブの横断面形状の経時的変化を最小限に抑えることができ、飲料原料の流量低下を抑制することができるという効果を奏する。
【図面の簡単な説明】
(【0011】以降は省略されています)
この特許をJ-PlatPat(特許庁公式サイト)で参照する
関連特許
富士電機株式会社
集積回路
今日
富士電機株式会社
冷却装置
3か月前
富士電機株式会社
駆動回路
29日前
富士電機株式会社
搬送機構
2か月前
富士電機株式会社
冷却装置
3か月前
富士電機株式会社
溶接装置
2か月前
富士電機株式会社
冷却装置
2か月前
富士電機株式会社
冷却装置
今日
富士電機株式会社
電磁接触器
1か月前
富士電機株式会社
電磁接触器
1か月前
富士電機株式会社
自動販売機
1か月前
富士電機株式会社
半導体装置
2か月前
富士電機株式会社
半導体装置
1か月前
富士電機株式会社
エンコーダ
1か月前
富士電機株式会社
電磁接触器
1か月前
富士電機株式会社
回路遮断器
1か月前
富士電機株式会社
電磁接触器
1か月前
富士電機株式会社
半導体装置
2か月前
富士電機株式会社
電磁接触器
1か月前
富士電機株式会社
半導体装置
1か月前
富士電機株式会社
パネル構造
今日
富士電機株式会社
半導体装置
2か月前
富士電機株式会社
半導体装置
3か月前
富士電機株式会社
半導体装置
1日前
富士電機株式会社
電磁接触器
8日前
富士電機株式会社
半導体装置
3か月前
富士電機株式会社
半導体装置
3か月前
富士電機株式会社
半導体装置
14日前
富士電機株式会社
半導体装置
3か月前
富士電機株式会社
半導体装置
3か月前
富士電機株式会社
半導体装置
3か月前
富士電機株式会社
自動販売機
3か月前
富士電機株式会社
パネル構造
今日
富士電機株式会社
自動販売機
1日前
富士電機株式会社
金銭処理装置
1か月前
富士電機株式会社
飲料供給装置
今日
続きを見る
他の特許を見る