TOP
|
特許
|
意匠
|
商標
特許ウォッチ
Twitter
他の特許を見る
10個以上の画像は省略されています。
公開番号
2025165366
公報種別
公開特許公報(A)
公開日
2025-11-04
出願番号
2025014408
出願日
2025-01-30
発明の名称
制御回路および電源装置
出願人
富士電機株式会社
代理人
弁理士法人RYUKA国際特許事務所
主分類
H02M
3/155 20060101AFI20251027BHJP(電力の発電,変換,配電)
要約
【課題】入力電流の波形の乱れを抑制する。
【解決手段】第1電流を制御する第1スイッチング素子と、第2電流を制御する第2スイッチング素子とを備える電源回路に対して、前記第1スイッチング素子および前記第2スイッチング素子のスイッチング動作を制御する制御回路であって、前記第1電流および前記第2電流の位相差を示す位相差信号を生成する位相検出回路と、前記位相差信号、および、前記第2スイッチング素子のオン期間の長さに基づいて、前記第1スイッチング素子が動作する第1位相を基準として前記第2スイッチング素子が動作する第2位相を補正する位相補正回路とを備える制御回路を提供する。
【選択図】図6
特許請求の範囲
【請求項1】
第1インダクタに流れる第1電流を制御する第1スイッチング素子と、前記第1インダクタと並列に設けられた第2インダクタに流れる第2電流を制御する第2スイッチング素子とを備え、前記第1電流に応じた電流と、前記第2電流に応じた電流との和電流を出力する電源回路に対して、前記第1スイッチング素子および前記第2スイッチング素子のスイッチング動作を制御する制御回路であって、
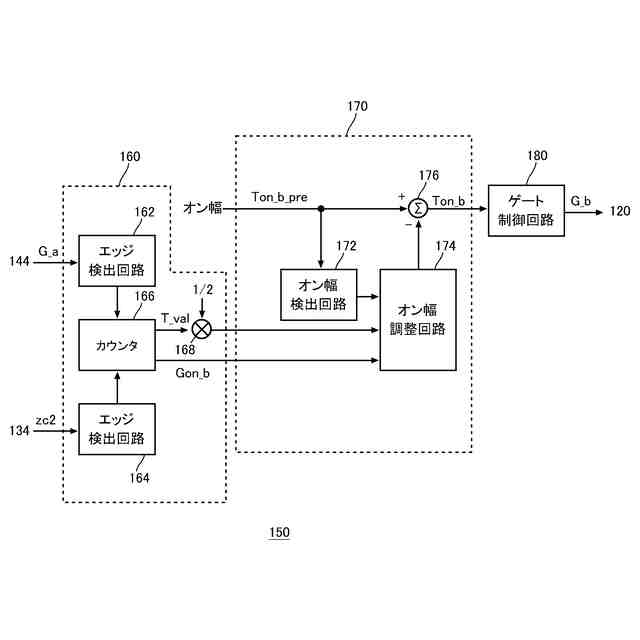
前記第1電流および前記第2電流の位相差を示す位相差信号を生成する位相検出回路と、
前記位相差信号、および、前記第2スイッチング素子のオン期間の長さに基づいて、前記第1スイッチング素子が動作する第1位相を基準として前記第2スイッチング素子が動作する第2位相を補正する位相補正回路と
を備える制御回路。
続きを表示(約 1,100 文字)
【請求項2】
前記位相補正回路は、
前記第2スイッチング素子のオン期間の長さを検出するオン幅検出回路と、
前記オン幅検出回路が検出した前記オン期間の長さと、前記位相差信号とに応じたオン幅調整量で、前記第2スイッチング素子のオン期間の長さを調整するオン幅調整回路と
を有する請求項1に記載の制御回路。
【請求項3】
前記オン幅調整回路は、前記オン期間が長いほど前記オン幅調整量を大きくする
請求項2に記載の制御回路。
【請求項4】
前記オン幅調整回路は、前記位相差信号で示される前記位相差の大きさに応じた補正基準値に、前記オン期間が長いほど大きいゲインを乗じて前記オン幅調整量を算出する
請求項3に記載の制御回路。
【請求項5】
前記オン幅調整回路は、前記オン期間の長さに応じて、前記オン幅調整量の上限値および下限値の少なくとも一方を算出し、
算出した前記上限値および前記下限値により定まる範囲内で、前記オン幅調整量を算出する
請求項3に記載の制御回路。
【請求項6】
前記オン幅調整量は、最小設定値の整数倍に設定可能であり、
前記オン幅調整回路は、前記オン期間の長さが、設定された基準値より小さい場合に、前記オン期間を前記最小設定値の前記オン幅調整量で調整する
請求項3に記載の制御回路。
【請求項7】
前記オン幅調整量は、最小設定値の整数倍に設定可能であり、
前記オン幅調整回路は、時間軸において前回の調整と同じ方向に前記オン期間を調整する場合に、前記前回の調整に用いた前記オン幅調整量の符号を維持しつつ、前記オン幅調整量の絶対値に前記最小設定値を加算する
請求項2に記載の制御回路。
【請求項8】
前記オン幅調整回路は、前記時間軸において前記前回の調整と逆の方向に前記オン期間を調整する場合に、前記前回の調整に用いた前記オン幅調整量の符号を反転しつつ、前記オン幅調整量の絶対値を前記最小設定値にリセットする
請求項7に記載の制御回路。
【請求項9】
前記位相検出回路は、前記第1スイッチング素子のスイッチングを制御する第1制御信号と、前記第2スイッチング素子のスイッチングを制御する第2制御信号との位相差を検出して、前記位相差信号を生成する
請求項1から8のいずれか一項に記載の制御回路。
【請求項10】
前記第1スイッチング素子および前記第2スイッチング素子は、電流臨界モードで動作する
請求項1から8のいずれか一項に記載の制御回路。
(【請求項11】以降は省略されています)
発明の詳細な説明
【技術分野】
【0001】
本発明は、制御回路および電源装置に関する。
続きを表示(約 1,800 文字)
【背景技術】
【0002】
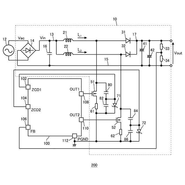
臨界モードで動作する力率改善回路(以下、PFC(Power Factor Correction)回路と称する。)は、インダクタに流れるインダクタ電流のピーク値の波形を、交流電圧を整流した整流電圧と相似形にして、電源の力率を改善する。この際、複数系統のPFC回路をインタリーブ動作させることがある(例えば、特許文献1~7、及び非特許文献1)。
特許文献1 特開2022-041912号公報
特許文献2 国際公開第2008/032768号
特許文献3 特開2010-119285号公報
特許文献4 国際公開第2011/122172号
特許文献5 特開2016-086463号公報
特許文献6 特開2011-229364号公報
特許文献7 特開2010-016973号公報
非特許文献1 電子デバイス事業部応用技術部,"MH2501SC/MH2511SC アプリケーションノート Ver.3.0",新電元株式会社,2020年11月11日、図8,9,波形2、p.9-10,p.20
【発明の概要】
【発明が解決しようとする課題】
【0003】
PFC回路等の制御回路においては、入力電流の波形の乱れが小さいことが好ましい。
【課題を解決するための手段】
【0004】
本発明の一つの態様においては、第1インダクタに流れる第1電流を制御する第1スイッチング素子と、前記第1インダクタと並列に設けられた第2インダクタに流れる第2電流を制御する第2スイッチング素子とを備え、前記第1電流に応じた電流と、前記第2電流に応じた電流との和電流を出力する電源回路に対して、前記第1スイッチング素子および前記第2スイッチング素子のスイッチング動作を制御する制御回路を提供する。上記制御回路は、前記第1電流および前記第2電流の位相差を示す位相差信号を生成する位相検出回路を備えてよい。上記制御回路は、前記位相差信号、および、前記第2スイッチング素子のオン期間の長さに基づいて、前記第1スイッチング素子が動作する第1位相を基準として前記第2スイッチング素子が動作する第2位相を補正する位相補正回路を備えてよい。
【0005】
上記いずれかの制御回路において、前記位相補正回路は、前記第2スイッチング素子のオン期間の長さを検出するオン幅検出回路を有してよい。上記いずれかの制御回路において、前記位相補正回路は、前記オン幅検出回路が検出した前記オン期間の長さと、前記位相差信号とに応じたオン幅調整量で、前記第2スイッチング素子のオン期間の長さを調整するオン幅調整回路を有してよい。
【0006】
上記いずれかの制御回路において、前記オン幅調整回路は、前記オン期間が長いほど前記オン幅調整量を大きくしてよい。
【0007】
上記いずれかの制御回路において、前記オン幅調整回路は、前記位相差信号で示される前記位相差の大きさに応じた補正基準値に、前記オン期間が長いほど大きいゲインを乗じて前記オン幅調整量を算出してよい。
【0008】
上記いずれかの制御回路において、前記オン幅調整回路は、前記オン期間の長さに応じて、前記オン幅調整量の上限値および下限値の少なくとも一方を算出してよい。上記いずれかの制御回路において、前記オン幅調整回路は、算出した前記上限値および前記下限値により定まる範囲内で、前記オン幅調整量を算出してよい。
【0009】
上記いずれかの制御回路において、前記オン幅調整量は、最小設定値の整数倍に設定可能であってよい。上記いずれかの制御回路において、前記オン幅調整回路は、前記オン期間の長さが、設定された基準値より小さい場合に、前記オン期間を前記最小設定値の前記オン幅調整量で調整してよい。
【0010】
上記いずれかの制御回路において、前記オン幅調整量は、最小設定値の整数倍に設定可能であってよい。上記いずれかの制御回路において、前記オン幅調整回路は、時間軸において前回の調整と同じ方向に前記オン期間を調整する場合に、前記前回の調整に用いた前記オン幅調整量の符号を維持しつつ、前記オン幅調整量の絶対値に前記最小設定値を加算してよい。
(【0011】以降は省略されています)
この特許をJ-PlatPat(特許庁公式サイト)で参照する
関連特許
富士電機株式会社
集積回路
1日前
富士電機株式会社
冷却装置
1日前
富士電機株式会社
冷却装置
2か月前
富士電機株式会社
搬送機構
2か月前
富士電機株式会社
溶接装置
2か月前
富士電機株式会社
駆動回路
1か月前
富士電機株式会社
電磁接触器
1か月前
富士電機株式会社
半導体装置
1か月前
富士電機株式会社
パネル構造
1日前
富士電機株式会社
電磁接触器
1か月前
富士電機株式会社
電磁接触器
1か月前
富士電機株式会社
電磁接触器
1か月前
富士電機株式会社
エンコーダ
1か月前
富士電機株式会社
電磁接触器
1か月前
富士電機株式会社
半導体装置
1か月前
富士電機株式会社
回路遮断器
1か月前
富士電機株式会社
半導体装置
2か月前
富士電機株式会社
半導体装置
2か月前
富士電機株式会社
半導体装置
2か月前
富士電機株式会社
自動販売機
1か月前
富士電機株式会社
自動販売機
3か月前
富士電機株式会社
自動販売機
2日前
富士電機株式会社
半導体装置
15日前
富士電機株式会社
電磁接触器
9日前
富士電機株式会社
パネル構造
1日前
富士電機株式会社
半導体装置
2日前
富士電機株式会社
学習システム
1か月前
富士電機株式会社
自動販売装置
1か月前
富士電機株式会社
ショーケース
1か月前
富士電機株式会社
商品収納装置
1か月前
富士電機株式会社
飲料抽出装置
1か月前
富士電機株式会社
硬貨処理装置
1か月前
富士電機株式会社
金銭処理装置
1か月前
富士電機株式会社
硬貨処理装置
1か月前
富士電機株式会社
飲料供給装置
1日前
富士電機株式会社
冷却システム
2か月前
続きを見る
他の特許を見る