TOP
|
特許
|
意匠
|
商標
特許ウォッチ
Twitter
他の特許を見る
公開番号
2025150590
公報種別
公開特許公報(A)
公開日
2025-10-09
出願番号
2024051565
出願日
2024-03-27
発明の名称
冷凍サイクル装置
出願人
株式会社富士通ゼネラル
代理人
個人
,
個人
主分類
F25B
13/00 20060101AFI20251002BHJP(冷凍または冷却;加熱と冷凍との組み合わせシステム;ヒートポンプシステム;氷の製造または貯蔵;気体の液化または固体化)
要約
【課題】中間熱交換器が設けられた冷凍サイクル装置において、圧縮機の信頼性を確保するとともに、特に高負荷運転がされた場合においても暖房能力の低下を抑制することができる冷凍サイクル装置を提供する。
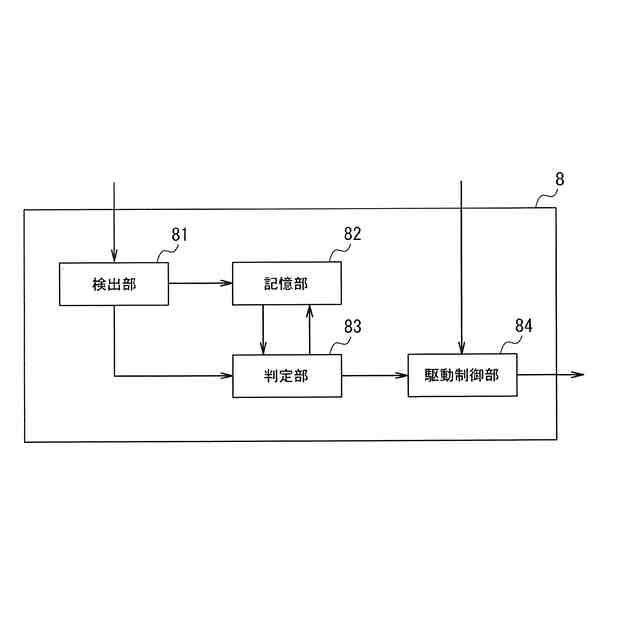
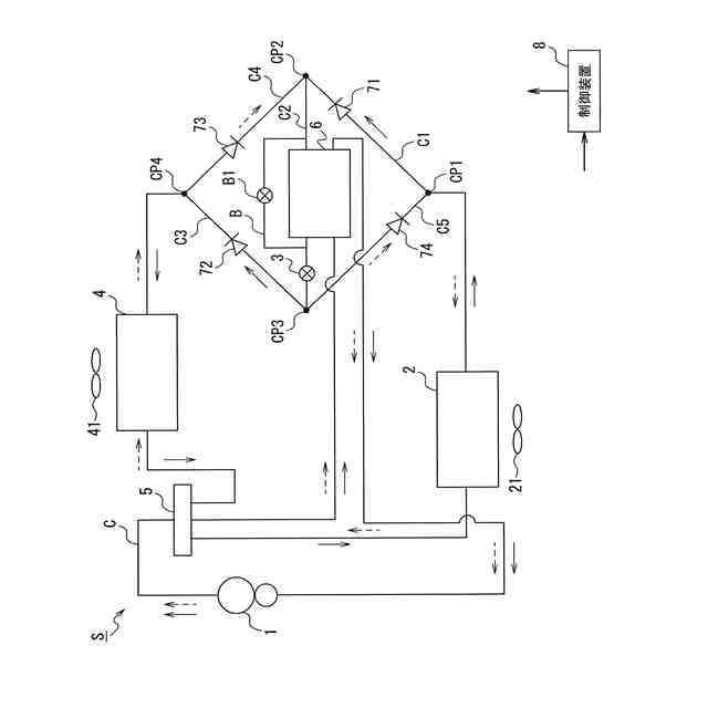
【解決手段】圧縮機1と、室内熱交換器2と、減圧手段3と、室外熱交換器4とが冷媒配管で順次接続され、冷媒が循環する冷媒回路Cと、室内熱交換器2と減圧手段3との間を流れる冷媒と蒸発器と圧縮機との間を流れる冷媒とが熱交換する中間熱交換器6と、中間熱交換器6をバイパスするバイパス回路Bと、バイパス回路Bに設けられるバイパス弁B1と、圧縮機1と、減圧手段3と、バイパス弁B1と、を制御する制御装置8と、を備え、制御装置8は、暖房運転時に、中間熱交換器6に流入する高圧の冷媒の過冷却度と相関関係があるパラメータが、予め設定された所定値以上であると判定した場合に、バイパス弁B1を開く制御を行う。
【選択図】図3
特許請求の範囲
【請求項1】
圧縮機と、室内熱交換器と、減圧手段と、室外熱交換器とが冷媒配管で順次接続され、冷媒が循環する冷媒回路と、
前記室内熱交換器と前記減圧手段との間を流れる冷媒と前記室外熱交換器と前記圧縮機との間を流れる冷媒とが熱交換する中間熱交換器と、
前記中間熱交換器をバイパスするバイパス回路と、
前記バイパス回路に設けられるバイパス弁と、
前記圧縮機と、前記減圧手段と、前記バイパス弁と、を制御する制御装置と、を備え、
前記制御装置は、
暖房運転時に、前記中間熱交換器に流入する高圧の冷媒の過冷却度と相関関係があるパラメータが、予め設定された所定値以上であると判定した場合に、前記バイパス弁を開く制御を行うことを特徴とする冷凍サイクル装置。
続きを表示(約 420 文字)
【請求項2】
前記パラメータは、前記圧縮機の回転数であることを特徴とする請求項1に記載の冷凍サイクル装置。
【請求項3】
前記室内熱交換器は、前記室内熱交換器に空気を流通させる室内ファンを備え、
前記所定値は、前記室内ファンによる送風の風量が大きい程小さく設定されることを特徴とする請求項2に記載の冷凍サイクル装置。
【請求項4】
前記制御装置が、前記暖房運転時に前記パラメータが前記所定値以上であると判定した場合、着霜判定条件を満たしているか否かの判定を行い、前記着霜判定条件を満たしている場合には、前記バイパス弁を閉じる制御を行うことを特徴とする請求項1ないし請求項3のいずれかに記載の冷凍サイクル装置。
【請求項5】
前記着霜判定条件は、少なくとも前記室外熱交換器における前記冷媒の蒸発温度が予め設定された閾値以下であることを特徴とする請求項4に記載の冷凍サイクル装置。
発明の詳細な説明
【技術分野】
【0001】
本発明の実施の形態は、冷凍サイクル装置に関する。
続きを表示(約 1,600 文字)
【背景技術】
【0002】
空気調和機において要求される空調能力が低い低負荷運転が実行される場合、例えば、圧縮機の回転数を低下させて冷媒回路内の冷媒循環量を低下させることで空調能力を抑制する。
【0003】
また冷媒循環量の調整は、圧縮機に吸入される冷媒が気相冷媒になるように(蒸発器で冷媒が気相冷媒になるまで蒸発させられる冷媒循環量になるように)、膨張弁の開度を調整することでも行われる。但し、膨脹弁の開度を最小にしても冷媒循環量を抑制できず、圧縮機に吸入される冷媒が完全には気相状態とはならず、湿った冷媒が吸入されるおそれがある。
【0004】
さらにここで、例えば、冷媒として非共沸混合冷媒を使用する場合、等圧力の蒸発/凝縮過程において二相領域でも冷媒の蒸発/凝縮温度が変化し、いわゆる温度勾配(飽和液の温度と飽和蒸気の温度との差)が生じる。そのため、例えば凝縮器の下流側の二相冷媒の温度が上流側の二相冷媒の温度より低くなることがある。
【0005】
温度勾配が大きな冷媒の場合、凝縮器又は蒸発器の出口側の冷媒流路において熱交換を行う空気と冷媒との温度差が小さくなる。その結果、空気調和機における熱交換量が減ることになるので、凝縮過程においては過冷却度、蒸発過程の場合は過熱度を確保しにくくなる。
【0006】
従って、温度勾配が大きな冷媒を用いて上述した低負荷運転が行われると、例えば、蒸発器における熱交換量が低下する(蒸発されにくい)ため、湿った冷媒が圧縮機に吸入される状態が発生しやすい。このように圧縮機に湿った冷媒が吸入されると、圧縮機の信頼性が低下するおそれがある。また、蒸発器、或いは、凝縮器における熱交換量が低下するということは、空気調和機全体における運転効率の低下を招くことになる。
【0007】
そこで、以下の特許文献1に開示されている発明では、室内外接続液配管と減圧器との間の冷媒と、圧縮機に吸入される冷媒との間で熱交換を行う補助熱交換器が設けられている。このような空調装置では、補助熱交換器によって冷媒を蒸発させることができ、圧縮機に吸入される冷媒を気相状態にすることができる。またこのような熱交換を行うことによって減圧器入口における過冷却度が確保されることで、蒸発器入り口の乾き度を小さくすることができるため、蒸発器入り口の温度を低くできる。そのため、同一入口温度とした場合の蒸発圧力を高くでき、運転効率の低下を防止することができる、とされる。
【先行技術文献】
【特許文献】
【0008】
特開平08-075290号公報
【発明の概要】
【発明が解決しようとする課題】
【0009】
上述したように、補助熱交換器が設けられることで、例えば膨張弁入口における過冷却度が確保されることになるため、蒸発器入口の乾き度を小さくできる。これにより、上述したように蒸発圧力を高くできることに加え、蒸発器入り口の冷媒密度が上がり流速が低くなることで蒸発器における圧損が低減し、圧縮機の吸入圧力が上昇する。そして、吸入圧力が上昇することで圧縮機の吸入冷媒の密度が高くなり、冷媒循環量が上がることにより、暖房能力を向上させることができる。
【0010】
一方で、例えば暖房運転においては、室内熱交換器に加えて補助熱交換器も凝縮器としての役割を果たすため、室内熱交換器単独の場合に比べて冷媒が凝縮しやすい状況が作り出される。これにより、凝縮圧力が低下し、凝縮温度が低下する。そして凝縮温度が低下することによって、室内熱交換器において冷媒が熱交換を行う空気との温度差が縮まることから、例えば、室内熱交換器での熱交換量が低下してしまう。このことは、暖房能力の低下要因となる。
(【0011】以降は省略されています)
この特許をJ-PlatPat(特許庁公式サイト)で参照する
関連特許
株式会社富士通ゼネラル
皮膚温調整装置
12日前
株式会社富士通ゼネラル
送風装置、ならびに当該送風装置を備える冷凍サイクル装置の熱源側ユニット、冷凍サイクル装置の利用側ユニット、冷凍サイクル装置、換気ユニット、及び空気清浄機。
12日前
個人
製氷容器
4日前
株式会社不二工機
膨張弁
1か月前
株式会社不二工機
膨張弁
1か月前
アクア株式会社
冷蔵庫
12日前
アクア株式会社
冷蔵庫
12日前
個人
ヒートポンプ型空気調和機
2か月前
ホシザキ株式会社
製氷機
2か月前
富士電機株式会社
冷却装置
4日前
富士電機株式会社
冷却装置
2か月前
ホシザキ株式会社
冷凍装置
1か月前
フクシマガリレイ株式会社
断熱扉
1か月前
富士電機株式会社
自動販売機
1か月前
フクシマガリレイ株式会社
冷却貯蔵庫
1か月前
フクシマガリレイ株式会社
冷却貯蔵庫
1か月前
ダイキン工業株式会社
冷凍装置
1か月前
富士ベンダーサービス株式会社
保管庫
2か月前
フクシマガリレイ株式会社
ショーケース
1か月前
三菱重工冷熱株式会社
低温冷水供給装置
2か月前
株式会社ゼロカラ
冷凍装置
20日前
株式会社ゼロカラ
冷凍装置
20日前
ダイキン工業株式会社
冷媒充填方法
1か月前
株式会社フィラディス
ワインセラー
12日前
アクア株式会社
冷蔵庫
2か月前
FrostiX株式会社
冷凍システム
5日前
フクシマガリレイ株式会社
商品販売システム
1か月前
シャープ株式会社
冷蔵庫
2か月前
株式会社アイシン
冷暖房システム
2か月前
三菱電機株式会社
冷蔵庫
12日前
アイ・ティ・イー株式会社
相変化判定システム
12日前
島田工業株式会社
製氷装置及び製氷方法
2か月前
アクア株式会社
冷却ボックス装置
25日前
アクア株式会社
冷却ボックス装置
25日前
株式会社富士通ゼネラル
冷凍サイクル装置
1か月前
株式会社富士通ゼネラル
冷凍サイクル装置
1か月前
続きを見る
他の特許を見る