TOP
|
特許
|
意匠
|
商標
特許ウォッチ
Twitter
他の特許を見る
公開番号
2025136851
公報種別
公開特許公報(A)
公開日
2025-09-19
出願番号
2024035751
出願日
2024-03-08
発明の名称
低温冷水供給装置
出願人
三菱重工冷熱株式会社
代理人
個人
主分類
F25B
1/00 20060101AFI20250911BHJP(冷凍または冷却;加熱と冷凍との組み合わせシステム;ヒートポンプシステム;氷の製造または貯蔵;気体の液化または固体化)
要約
【課題】低温冷水の温度が凍結する温度以下まで低下することを抑制してプレート式熱交換器内での凍結パンクを防止し、低温冷水を安定的に供給することが可能な低温冷水供給装置を提供する。
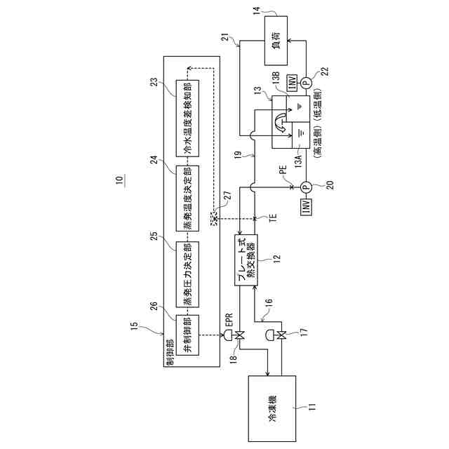
【解決手段】プレート式熱交換器12と冷凍機11との間で冷媒を循環させる冷媒ライン16と、プレート式熱交換器12と負荷13Aとの間で冷水を循環させる冷水ライン19と、冷媒ライン16に設けられ、冷媒の蒸発圧力を調整可能な蒸発圧力調整弁18と、プレート式熱交換器で冷却された低温冷水の低温冷水出口温度PVを計測する温度センサーTEと、低温冷水供給装置11の各種機器を制御する制御部15と、を備え、制御部15は、低温冷水出口温度PVが予め設定された低温冷水の基準温度SVより低い場合に、低温冷水出口温度PVと基準温度SVとの温度差に応じて、冷水が凍結しないように蒸発圧力調整弁18の開度を制御して蒸発圧力を増圧させる、構成とした。
【選択図】図1
特許請求の範囲
【請求項1】
負荷に冷水を供給する低温冷水供給装置であって、
前記冷水と冷媒とを熱交換させるプレート式熱交換器と、
前記プレート式熱交換器と冷凍機との間で前記冷媒を循環させる冷媒ラインと、
前記プレート式熱交換器と前記負荷との間で前記冷水を循環させる冷水ラインと、
前記冷媒ラインに設けられ、前記冷媒の蒸発圧力を調整可能な蒸発圧力調整弁と、
前記プレート式熱交換器で冷却された前記冷水である低温冷水の低温冷水出口温度を計測する温度センサーと、
前記低温冷水供給装置の各種機器を制御する制御部と、
を備え、
前記制御部は、前記低温冷水出口温度が予め設定された前記低温冷水の基準温度より低い場合に、前記低温冷水出口温度と前記基準温度との温度差に応じて、前記冷水が凍結しないように前記蒸発圧力調整弁の開度を制御して前記蒸発圧力を増圧させる、ことを特徴とする低温冷水供給装置。
続きを表示(約 640 文字)
【請求項2】
前記制御部は、
前記低温冷水出口温度と前記基準温度との温度差に基づいて、前記冷媒の蒸発温度を決定する蒸発温度決定部と、
前記蒸発温度に基づいて、前記冷水が凍結しないように前記蒸発圧力調整弁で調整する前記蒸発圧力の目標値を決定する蒸発圧力決定部と、
前記蒸発圧力の目標値に応じて、前記蒸発圧力調整弁の開度を制御する弁制御部と、
を備えている、ことを特徴とする請求項1に記載の低温冷水供給装置。
【請求項3】
前記冷水ラインは、前記プレート式熱交換器から排出された前記低温冷水を受ける低温用タンク槽と、前記低温用タンク槽の水温よりも高い水温の高温冷水を受ける高温用タンク槽と、を備えている冷水タンクと、
前記高温用タンク槽内の前記高温冷水を前記プレート式熱交換器に供給する循環ポンプと、
を備え、
前記制御部は、前記低温冷水出口温度が予め設定された前記基準温度より低い場合に、前記低温冷水出口温度と前記基準温度との温度差に応じて、前記冷水が凍結しないように前記循環ポンプによる前記高温冷水の流量を増量させる、ことを特徴とする請求項1に記載の低温冷水供給装置。
【請求項4】
前記制御部は、前記低温冷水出口温度が予め設定された前記基準温度より低い場合に、前記低温冷水出口温度と前記基準温度との温度差に応じて、前記冷凍機を停止させる、ことを特徴とする請求項1に記載の低温冷水供給装置。
発明の詳細な説明
【技術分野】
【0001】
本発明は、低温冷水供給装置に関するものであり、特に0℃付近の低温冷水を凍結させることなく連続して供給できる低温冷水供給装置に関するものである。
続きを表示(約 1,600 文字)
【背景技術】
【0002】
例えば、食品産業あるいは理化学分野等において、0℃付近の低温冷水を使用して、製品の冷却、低温保持、品質調整等が行われている。また、0℃付近の低温冷水を連続して供給する低温冷水機も、従来から知られている(例えば、特許文献1参照)。
【0003】
特許文献1で知られている低温冷水機は、プレート式熱交換器を使用して低温冷水を製造し、そこで作られた低温冷水を連続的に供給可能にしている。
【0004】
しかし、プレート式熱交換器は、熱伝導がよく、小型で安価であるが、密閉された構造であるため、低温冷水を製造する際、プレート式熱交換器が凍結パンクを起こすリスクが高い。
【0005】
そこで、特許文献1で知られる低温冷水機では、冷水ラインの途中で部分凍結などがおこると、水が流れにくくなることに着目して、冷水ラインの途中に、プレート式熱交換器内を通る水の流れを検知する流量センサーを設けている。そして、流量センサーが、水の流量の低下を検知した場合に冷水ラインを加熱する、または流れる水の流量を調整する、あるいは蒸発温度を上げる、等の処理を施して部分凍結を解消している。
【先行技術文献】
【特許文献】
【0006】
特開平10-111062号公報
【発明の概要】
【発明が解決しようとする課題】
【0007】
しかしながら、特許文献1に記載の低温冷水機のような凍結防止方法では、負荷変動が大きく、熱源となる冷凍機の容量制御が低温冷水出口温度の低下に間に合わない場合に、プレート式熱交換器が凍結パンクを起こすリスクが高まるという問題点があった。加えて、直接膨張式の場合では、蒸発器の蒸発温度が一定であるので、より凍結パンクのリスクが高まる問題点があった。
【0008】
そこで、低温冷水の温度が凍結する温度以下まで低下することを抑制してプレート式熱交換器内での凍結パンクを防止し、低温冷水を安定的に供給することが可能な低温冷水供給装置を提供するために解決すべき技術的課題が生じてくるのであり、本発明はこの課題を解決することを目的とする。
【課題を解決するための手段】
【0009】
本発明は上記目的を達成するために提案されたものであり、請求項1に記載の発明は、負荷に冷水を供給する低温冷水供給装置であって、前記冷水と冷媒とを熱交換させるプレート式熱交換器と、前記プレート式熱交換器と冷凍機との間で前記冷媒を循環させる冷媒ラインと、前記プレート式熱交換器と前記負荷との間で前記冷水を循環させる冷水ラインと、前記冷媒ラインに設けられ、前記冷媒の蒸発圧力を調整可能な蒸発圧力調整弁と、前記プレート式熱交換器で冷却された前記冷水である低温冷水の低温冷水出口温度を計測する温度センサーと、前記低温冷水供給装置の各種機器を制御する制御部と、を備え、前記制御部は、前記低温冷水出口温度が予め設定された前記低温冷水の基準温度より低い場合に、前記低温冷水出口温度と前記基準温度との温度差に応じて、前記冷水が凍結しないように前記蒸発圧力調整弁の開度を制御して前記蒸発圧力を増圧させる、低温冷水供給装置を提供する。
【0010】
この構成によれば、プレート式熱交換器で冷却された低温冷水出口温度が予め設定された低温冷水の基準温度より低い場合に、低温冷水出口温度と基準温度との温度差に応じて、冷水が凍結しないように蒸発圧力調整弁の開度を制御し、冷媒の蒸発圧力を増圧させて冷媒の蒸発温度の設定値を上げ、冷媒ラインを循環する冷媒の温度を上げる。これにより、冷水ラインのプレート式熱交換器内での冷水の温度が上がり、プレート式熱交換器内での凍結パンクが抑制され、低温冷水を安定的に供給できる。
(【0011】以降は省略されています)
この特許をJ-PlatPat(特許庁公式サイト)で参照する
関連特許
三菱重工冷熱株式会社
低温冷水供給装置
1か月前
株式会社不二工機
膨張弁
18日前
タニコー株式会社
貯水槽
2か月前
株式会社不二工機
膨張弁
18日前
アクア株式会社
冷蔵庫
2か月前
個人
ヒートポンプ型空気調和機
1か月前
ホシザキ株式会社
製氷機
1か月前
ホシザキ株式会社
冷凍装置
23日前
富士電機株式会社
冷却装置
1か月前
フクシマガリレイ株式会社
断熱扉
19日前
富士電機株式会社
自動販売機
17日前
フクシマガリレイ株式会社
冷却貯蔵庫
12日前
ダイキン工業株式会社
冷凍装置
1か月前
富士電機株式会社
冷却システム
2か月前
フクシマガリレイ株式会社
冷却貯蔵庫
23日前
富士ベンダーサービス株式会社
保管庫
1か月前
フクシマガリレイ株式会社
ショーケース
1か月前
三菱重工冷熱株式会社
低温冷水供給装置
1か月前
ダイキン工業株式会社
冷媒充填方法
1か月前
アクア株式会社
冷蔵庫
1か月前
シャープ株式会社
冷蔵庫
1か月前
シャープ株式会社
冷蔵庫
1か月前
フクシマガリレイ株式会社
商品販売システム
25日前
ホシザキ株式会社
液体凍結装置
2か月前
アクア株式会社
冷却ボックス装置
2日前
島田工業株式会社
製氷装置及び製氷方法
1か月前
アクア株式会社
冷却ボックス装置
2日前
株式会社アイシン
冷暖房システム
1か月前
株式会社前川製作所
冷却装置
1か月前
株式会社富士通ゼネラル
冷凍サイクル装置
1か月前
株式会社オカムラ
故障予知システム
1か月前
株式会社富士通ゼネラル
冷凍サイクル装置
1か月前
株式会社富士通ゼネラル
冷凍サイクル装置
24日前
タキゲン製造株式会社
冷蔵庫の庫内気圧調整装置
2か月前
東芝ライフスタイル株式会社
冷却装置
25日前
東芝ライフスタイル株式会社
冷却装置
25日前
続きを見る
他の特許を見る