TOP
|
特許
|
意匠
|
商標
特許ウォッチ
Twitter
他の特許を見る
10個以上の画像は省略されています。
公開番号
2025157636
公報種別
公開特許公報(A)
公開日
2025-10-16
出願番号
2024052034
出願日
2024-03-27
発明の名称
冷凍サイクル装置
出願人
株式会社富士通ゼネラル
代理人
個人
,
個人
主分類
F25B
13/00 20060101AFI20251008BHJP(冷凍または冷却;加熱と冷凍との組み合わせシステム;ヒートポンプシステム;氷の製造または貯蔵;気体の液化または固体化)
要約
【課題】蓄熱熱交換器を備える冷凍サイクル装置において、蓄熱熱交換器の内部に冷媒が滞留することを防止して冷媒回路を循環する冷媒の量をできるだけ減少させないようにすることで冷凍サイクル装置の能力が低下することを抑制する。
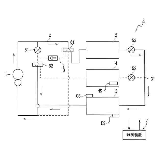
【解決手段】冷媒を圧縮する圧縮機1と、室内の空気と冷媒とを熱交換する室内熱交換器2と、室外の空気と冷媒とを熱交換する室外熱交換器3と、蓄熱材と冷媒とを熱交換する蓄熱熱交換器4と、開度を調整可能な膨張弁5と、を有する冷媒回路Cと、蓄熱熱交換器4の温度である蓄熱温度を検出する蓄熱温度センサHSと、膨張弁5を制御する制御装置7と、を備え、制御装置7は、暖房運転時において、蓄熱温度に基づいて蓄熱熱交換器4の内部に滞留する冷媒を蓄熱熱交換器4の外部に流出させるように膨張弁の開度を調整する滞留防止制御を行う。
【選択図】図4
特許請求の範囲
【請求項1】
冷媒を圧縮する圧縮機と、
室内の空気と前記冷媒とを熱交換する室内熱交換器と、
室外の空気と前記冷媒とを熱交換する室外熱交換器と、
蓄熱材と前記冷媒とを熱交換する蓄熱熱交換器と、
開度を調整可能な膨張弁と、
を有する冷媒回路と、
前記蓄熱熱交換器の温度である蓄熱温度を検出する蓄熱温度センサと、
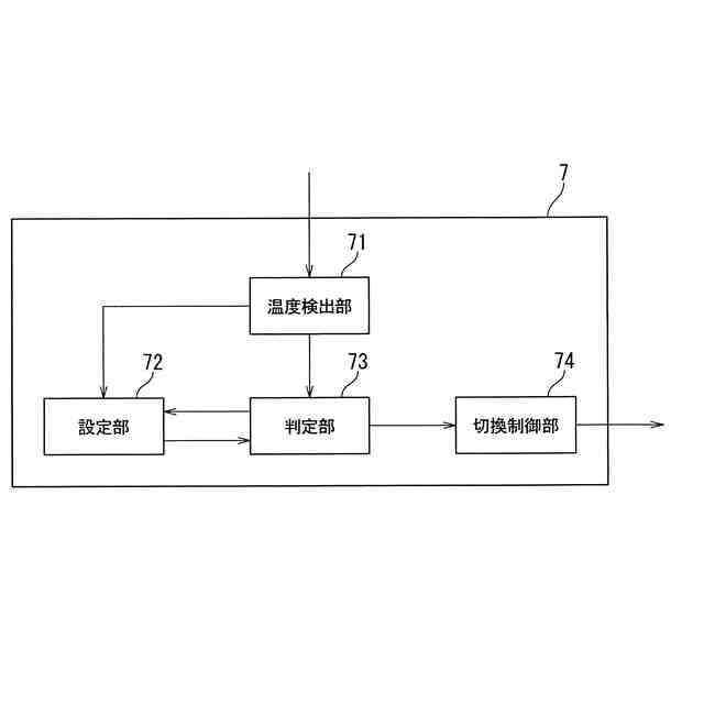
前記膨張弁を制御する制御装置と、を備え、
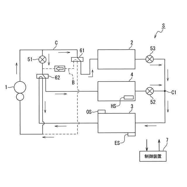
前記制御装置は、暖房運転時において、
前記蓄熱熱交換器の内部に滞留する前記冷媒を前記蓄熱熱交換器の外部に流出させるように、前記蓄熱温度に基づいて前記膨張弁の開度を調整する滞留防止制御を行うことを特徴とする冷凍サイクル装置。
続きを表示(約 1,300 文字)
【請求項2】
前記暖房運転時に前記制御装置が実行する制御は、少なくとも前記滞留防止制御、及び、通常暖房制御であり、
前記制御装置によって前記滞留防止制御が実行される場合、前記室内熱交換器、及び、前記蓄熱熱交換器は凝縮器として、前記室外熱交換器は蒸発器として、それぞれ機能するように前記膨張弁が制御され、
前記制御装置によって前記通常暖房制御が実行される場合、前記室外熱交換器、及び、前記室内熱交換器のみが機能し、前記室内熱交換器は凝縮器として機能し、前記室外熱交換器は蒸発器として機能するように前記膨張弁が制御されることを特徴とする請求項1に記載の冷凍サイクル装置。
【請求項3】
前記制御装置は、前記蓄熱温度と前記滞留防止制御を開始するか否かを判定するための開始判定値とを比較し、前記蓄熱温度が前記開始判定値未満であると判定した場合に、前記制御装置は、前記通常暖房制御から前記滞留防止制御に移行することを特徴とする請求項2に記載の冷凍サイクル装置。
【請求項4】
前記制御装置は、前記蓄熱温度と前記滞留防止制御を終了するか否かを判定するための終了判定値とを比較し、前記蓄熱温度が前記終了判定値以上であると判定した場合に、前記制御装置は、前記滞留防止制御から前記通常暖房制御に移行することを特徴とする請求項2に記載の冷凍サイクル装置。
【請求項5】
前記冷凍サイクル装置は、さらに、前記室外熱交換器における前記冷媒の蒸発温度を検出する蒸発温度検出センサを備え、
前記制御装置は、前記滞留防止制御を開始するか否かを判定するための開始判定値、或いは、前記滞留防止制御を終了するか否かを判定するための終了判定値の一方、または、両方を前記蒸発温度検出センサで検出された前記蒸発温度を基に設定することを特徴とする請求項3または請求項4に記載の冷凍サイクル装置。
【請求項6】
前記冷凍サイクル装置は、さらに、外気温度を検出する外気温度検出センサを備え、
前記制御装置は、前記滞留防止制御を開始するか否かを判定するための開始判定値、或いは、前記滞留防止制御を終了するか否かを判定するための終了判定値の一方、または、両方を前記外気温度検出センサで検出された前記外気温度を基に設定することを特徴とする請求項3または請求項4に記載の冷凍サイクル装置。
【請求項7】
前記冷凍サイクル装置は、さらに、外気温度を検出する外気温度検出センサを備え、
前記制御装置は、前記外気温度検出センサによって検出された前記外気温度が着霜条件として設定される所定値以上であると判定した場合に前記滞留防止制御を実行することを特徴とする請求項1に記載の冷凍サイクル装置。
【請求項8】
前記制御装置が前記滞留防止制御を実行する際に用いられる前記終了判定値は、暖房運転時に、前記制御装置が実行する除霜運転の際に用いる熱を蓄熱する蓄熱暖房制御において、前記蓄熱暖房制御の終了の可否を判定するために予め設定されて用いられる蓄熱完了条件における蓄熱温度の値より低いことを特徴とする請求項4に記載の冷凍サイクル装置。
発明の詳細な説明
【技術分野】
【0001】
本発明の実施の形態は、冷凍サイクル装置に関する。
続きを表示(約 1,800 文字)
【背景技術】
【0002】
一般的に、空気調和機において暖房運転が行われる際、室内熱交換器は凝縮器として機能し、室外熱交換器は蒸発器として機能する。この場合、室外熱交換器には外気温よりも低温の冷媒が流れる。このため、例えば、外気温が氷点下となるような状態の場合、冷媒の温度が外気の露点温度を下回ると、室外熱交換器に霜が付着して外気との間での熱交換がしにくくなる。そこで、暖房運転が行われている場合には、定期的に室外熱交換器から霜を取り除く除霜運転が行われる。
【0003】
このような除霜運転は空気調和機の運転を行う上で必要な運転であり、典型的には、除霜運転は暖房運転を中断して行われる。具体的には、除霜運転を開始するに当たって、室外熱交換器に圧縮機から吐出された冷媒が直接供給されるように冷媒回路を切り替える。すなわち、室内熱交換器を蒸発器として機能させ、室外熱交換器を凝縮器として機能させることで除霜を行う。そして当該除霜運転の場合、除霜のために室外熱交換器に供給された高温の冷媒は、霜を融かすことにより温度が低下し、さらに膨張弁を通過することで減圧されて低温となり、低温の冷媒が室内熱交換器へと流入する。
【0004】
このような除霜運転が行われる場合、除霜運転が行われる間、暖房運転が停止して室内の温度が徐々に低下するため、ユーザの快適性が低下する。そこで例えば、以下の特許文献1に示されている蓄熱式空調装置のように、冷媒回路内に室内熱交換器とは別に熱貯蔵槽(蓄熱装置)を配置し、除霜運転の際には蓄熱装置の蓄熱材に蓄えられた熱を除霜に用いることで除霜運転中においても暖房運転を継続させる方法が考えられる。この方法によって、除霜運転のために暖房運転が一時的に停止することによる室内温度の低下を防止し、ユーザの快適性の維持を図ることができる。
【0005】
冷媒回路に蓄熱装置が設けられている場合において、例えば暖房運転を行う場合、圧縮機から吐出された冷媒は、室内熱交換器で凝縮される。すなわち、当該室内交換器は凝縮器として機能して室内の空気と冷媒とが熱交換することにより、室内に温風を供給する。室内熱交換器から流出した冷媒は、膨張弁を介して室外熱交換器に流入し、圧縮機に流入する。
【0006】
このような暖房運転の場合において、特に蓄熱装置において冷媒と蓄熱材との熱交換を行う必要がない場合には、圧縮機から蓄熱装置に冷媒を流す必要はない。そこで、圧縮機と蓄熱装置との間に設けられる膨張弁を閉じることで、圧縮機から吐出された冷媒が蓄熱装置に流入することを防止している。
【先行技術文献】
【特許文献】
【0007】
特開2016-017738号公報
【発明の概要】
【発明が解決しようとする課題】
【0008】
このように暖房運転が行われる場合、冷媒が蓄熱装置に流入しないように膨張弁を閉状態とするが、膨張弁は全閉の状態となっていてもわずかに冷媒が流れる構造となっているため、冷媒の流通を完全に遮断することはできない。すなわち、暖房運転時であっても圧縮機から閉状態の膨張弁を介して蓄熱装置に若干の冷媒が流入する。
【0009】
ここで、蓄熱装置は室外に配置されていることも多く、特に外気温が低い場合には、外気に晒されて低温となった蓄熱装置に流入した冷媒が蓄熱装置の内部で凝縮して液化する。すなわち、蓄熱装置の内部に液相状態の冷媒が滞留し続け、しかも液相状態の冷媒の密度は高いことから、冷媒回路を循環する冷媒の量が減少する。冷媒回路を循環する冷媒の量が減少すると、冷凍サイクル装置の能力の低下につながりかねない。
【0010】
本発明は、上述した課題に鑑みてなされたものであり、蓄熱熱交換器を備える冷凍サイクル装置において、蓄熱熱交換器の内部に冷媒が滞留することを防止して冷媒回路を循環する冷媒の量をできるだけ減少させないようにすることで冷凍サイクル装置の能力が低下することを抑制することができる冷凍サイクル装置を提供することを目的とする。
【課題を解決するための手段】
(【0011】以降は省略されています)
この特許をJ-PlatPat(特許庁公式サイト)で参照する
関連特許
株式会社富士通ゼネラル
皮膚温調整装置
11日前
株式会社富士通ゼネラル
送風装置、ならびに当該送風装置を備える冷凍サイクル装置の熱源側ユニット、冷凍サイクル装置の利用側ユニット、冷凍サイクル装置、換気ユニット、及び空気清浄機。
11日前
個人
製氷容器
3日前
株式会社不二工機
膨張弁
1か月前
株式会社不二工機
膨張弁
1か月前
タニコー株式会社
貯水槽
2か月前
アクア株式会社
冷蔵庫
11日前
アクア株式会社
冷蔵庫
11日前
ホシザキ株式会社
製氷機
2か月前
個人
ヒートポンプ型空気調和機
2か月前
富士電機株式会社
冷却装置
3日前
フクシマガリレイ株式会社
断熱扉
1か月前
ホシザキ株式会社
冷凍装置
1か月前
富士電機株式会社
冷却装置
2か月前
富士電機株式会社
自動販売機
1か月前
ダイキン工業株式会社
冷凍装置
1か月前
富士電機株式会社
冷却システム
2か月前
富士ベンダーサービス株式会社
保管庫
2か月前
フクシマガリレイ株式会社
冷却貯蔵庫
1か月前
フクシマガリレイ株式会社
冷却貯蔵庫
1か月前
三菱重工冷熱株式会社
低温冷水供給装置
2か月前
フクシマガリレイ株式会社
ショーケース
1か月前
株式会社ゼロカラ
冷凍装置
19日前
株式会社ゼロカラ
冷凍装置
19日前
株式会社フィラディス
ワインセラー
11日前
ダイキン工業株式会社
冷媒充填方法
1か月前
アクア株式会社
冷蔵庫
2か月前
シャープ株式会社
冷蔵庫
2か月前
ホシザキ株式会社
液体凍結装置
2か月前
FrostiX株式会社
冷凍システム
4日前
フクシマガリレイ株式会社
商品販売システム
1か月前
シャープ株式会社
冷蔵庫
2か月前
島田工業株式会社
製氷装置及び製氷方法
2か月前
株式会社アイシン
冷暖房システム
1か月前
アクア株式会社
冷却ボックス装置
24日前
アイ・ティ・イー株式会社
相変化判定システム
11日前
続きを見る
他の特許を見る