TOP
|
特許
|
意匠
|
商標
特許ウォッチ
Twitter
他の特許を見る
公開番号
2025164603
公報種別
公開特許公報(A)
公開日
2025-10-30
出願番号
2024068703
出願日
2024-04-19
発明の名称
冷凍装置
出願人
ダイキン工業株式会社
代理人
弁理士法人新樹グローバル・アイピー
主分類
F25B
17/08 20060101AFI20251023BHJP(冷凍または冷却;加熱と冷凍との組み合わせシステム;ヒートポンプシステム;氷の製造または貯蔵;気体の液化または固体化)
要約
【課題】吸着式冷凍サイクルを備える冷凍装置では、冷媒流路の切り替え直後に吸着熱又は脱着熱が回収されない期間があり、能力が低下するおそれがある。
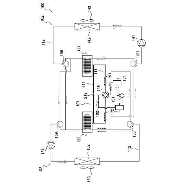
【解決手段】冷凍装置100は、冷媒流路111と圧縮機131と第1吸着器121と第2吸着器122と切り替え機構135と第1圧力容器171と第2圧力容器172と開閉機構と制御部105とを備える。第1吸着器121及び第2吸着器122は、吸着材181を有する。制御部105は、第1吸着器と第1圧力容器との間における冷媒の流れ、及び、第2吸着器と第2圧力容器との間における冷媒の流れを許容する第1制御と、冷媒流路を第1状態と第2状態との間で切り替える第2制御と、第1吸着器と第2吸着器との間における冷媒の流れを許容する第3制御と、第1吸着器と第2圧力容器との間における冷媒の流れ、及び、第2吸着器と第1圧力容器との間における冷媒の流れを許容する第4制御と、を実行する。
【選択図】図8
特許請求の範囲
【請求項1】
冷媒が流れる冷媒流路(111)と、
低圧冷媒を吸入して圧縮し、高圧冷媒として吐出する、圧縮機(131)と、
冷媒の圧力の変化に応じて冷媒を吸着及び脱着する吸着材(181)を有し、かつ、前記吸着材が冷媒を吸着する際に発生する温熱、及び、前記吸着材が冷媒を脱着する際に発生する冷熱が回収される、第1吸着器(121)及び第2吸着器(122)と、
切り替え機構(135)と、
前記圧縮機の吐出側に接続される、第1圧力容器(171)と、
前記圧縮機の吸入側に接続される、第2圧力容器(172)と、
前記冷媒流路上に設けられ、かつ、前記第1吸着器、前記第2吸着器、前記第1圧力容器、及び前記第2圧力容器の間における冷媒の流れを許容又は遮断する、開閉機構と、
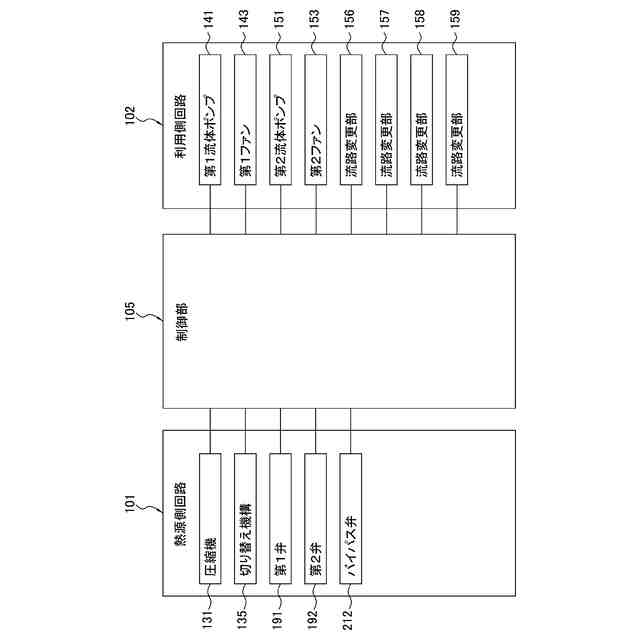
前記切り替え機構及び前記開閉機構を制御する制御部(105)と、
を備え、
前記切り替え機構は、前記冷媒流路を、
前記第1圧力容器と前記第1吸着器とを接続して前記第1吸着器内を高圧状態にし、かつ、前記第2圧力容器と前記第2吸着器とを接続して前記第2吸着器内を低圧状態にすることが可能である第1状態と、
前記第2圧力容器と前記第1吸着器とを接続して前記第1吸着器内を低圧状態にし、かつ、前記第1圧力容器と前記第2吸着器とを接続して前記第2吸着器内を高圧状態にすることが可能である第2状態と、
の間で切り替え可能であり、
前記制御部は、
前記開閉機構を制御して、前記第1吸着器と前記第1圧力容器との間における冷媒の流れを許容し、かつ、前記第2吸着器と前記第2圧力容器との間における冷媒の流れを許容する、第1制御と、
前記切り替え機構を制御して、前記冷媒流路を前記第1状態と前記第2状態との間で切り替える、第2制御と、
前記第1吸着器と前記第2吸着器との間における冷媒の流れを許容して、前記第1吸着器内の冷媒の圧力と、前記第2吸着器内の冷媒の圧力と、の差を減少させる、第3制御と、
前記開閉機構を制御して、前記第1吸着器と前記第2圧力容器との間における冷媒の流れを許容し、かつ、前記第2吸着器と前記第1圧力容器との間における冷媒の流れを許容する、第4制御と、
を実行する、
冷凍装置(100)。
続きを表示(約 1,100 文字)
【請求項2】
前記開閉機構は、第1弁(191)と、第2弁(192)と、を含み、
前記第1弁は、前記冷媒流路が前記第1状態である場合に、前記冷媒流路において前記第1圧力容器と前記第1吸着器との間に設けられ、
前記第2弁は、前記冷媒流路が前記第1状態である場合に、前記冷媒流路において前記第2圧力容器と前記第2吸着器との間に設けられる、
請求項1に記載の冷凍装置。
【請求項3】
前記制御部は、前記冷媒流路が前記第1状態である場合に、前記第1弁及び前記第2弁を開けることにより、前記第1制御を実行する、
請求項2に記載の冷凍装置。
【請求項4】
前記制御部は、前記第1弁及び前記第2弁を閉じ、かつ、前記切り替え機構を制御して前記第1状態と前記第2状態とを切り替えることにより、前記第2制御を実行する、
請求項2又は3に記載の冷凍装置。
【請求項5】
前記制御部は、前記冷媒流路が前記第2状態である場合に、前記第1弁及び前記第2弁を開けることにより、前記第4制御を実行する、
請求項2又は3に記載の冷凍装置。
【請求項6】
前記圧縮機を通らずに前記第1吸着器と前記第2吸着器とを接続するバイパス流路(211)と、
前記バイパス流路に設けられるバイパス弁(212)と、
をさらに備え、
前記制御部は、前記バイパス弁を開けて前記差を減少させた後に前記バイパス弁を閉めることにより、前記第3制御を実行する、
請求項1から3のいずれか1項に記載の冷凍装置。
【請求項7】
前記制御部は、前記第1制御を実行し、次に、前記第2制御及び前記第3制御を実行し、次に、前記第4制御を実行する、
請求項1から3のいずれか1項に記載の冷凍装置。
【請求項8】
前記制御部は、前記第2制御を実行する期間と、前記第3制御を実行する期間とが、重なるように、前記第2制御及び前記第3制御を実行する、
請求項7に記載の冷凍装置。
【請求項9】
前記制御部は、前記第1制御、前記第2制御、前記第3制御、前記第4制御、前記第2制御、前記第3制御、及び前記第1制御を、この順で実行するサイクルを繰り返す、
請求項7に記載の冷凍装置。
【請求項10】
前記制御部は、前記第1乃至第4制御の少なくとも1つの実行時において、前記第1圧力容器の内部圧力が所定の範囲内になるように前記圧縮機を制御する、第5制御をさらに実行する、
請求項1から3のいずれか1項に記載の冷凍装置。
(【請求項11】以降は省略されています)
発明の詳細な説明
【技術分野】
【0001】
冷凍装置に関する。
続きを表示(約 2,300 文字)
【背景技術】
【0002】
従来、吸着式冷凍サイクルを備える冷凍装置が用いられている。このような冷凍装置として、特許文献1(米国特許出願公開第2023/0417459号明細書)には、冷媒の吸着及び脱着が交互に繰り返される一対の吸着器を有する熱源側回路と、冷媒の吸着熱又は脱着熱を回収するための熱媒体が循環する利用側回路と、を備える冷凍装置が開示されている。熱源側回路では、一方の吸着器で冷媒が吸着され、他方の吸着器で冷媒が脱着されるモードと、当該一方の吸着器で冷媒が脱着され、当該他方の吸着器で冷媒が吸着されるモードと、が交互に切り替えられる。これにより、利用側回路では、熱媒体によって、熱源側回路から熱が連続的に回収される。
【発明の概要】
【発明が解決しようとする課題】
【0003】
熱源側回路でのモード切り替え後、吸着器における冷媒の吸着又は脱着が開始されるまで、吸着器の内部圧力が所定の値まで上昇又は下降する必要がある。吸着器の内部圧力の上昇又は下降に時間がかかると、熱媒体によって温熱又は冷熱が回収されない期間が長くなり、冷凍装置の能力が低下するおそれがある。
【課題を解決するための手段】
【0004】
第1観点の冷凍装置は、冷媒が流れる冷媒流路と、圧縮機と、第1吸着器と、第2吸着器と、切り替え機構と、第1圧力容器と、第2圧力容器と、開閉機構と、制御部と、を備える。圧縮機は、低圧冷媒を吸入して圧縮し、高圧冷媒として吐出する。第1吸着器及び第2吸着器は、冷媒の圧力の変化に応じて冷媒を吸着及び脱着する吸着材を有する。第1吸着器及び第2吸着器は、吸着材が冷媒を吸着する際に発生する温熱、及び、吸着材が冷媒を脱着する際に発生する冷熱が回収される。第1圧力容器は、圧縮機の吐出側に接続される。第2圧力容器は、圧縮機の吸入側に接続される。開閉機構は、冷媒流路上に設けられ、かつ、第1吸着器、第2吸着器、第1圧力容器、及び第2圧力容器の間における冷媒の流れを許容又は遮断する。制御部は、切り替え機構及び開閉機構を制御する。切り替え機構は、冷媒流路を、第1状態と、第2状態と、の間で切り替え可能である。第1状態では、第1圧力容器と第1吸着器とを接続して第1吸着器内を高圧状態にし、かつ、第2圧力容器と第2吸着器とを接続して第2吸着器内を低圧状態にすることが可能である。第2状態では、第2圧力容器と第1吸着器とを接続して第1吸着器内を低圧状態にし、かつ、第1圧力容器と第2吸着器とを接続して第2吸着器内を高圧状態にすることが可能である。制御部は、第1制御と、第2制御と、第3制御と、第4制御と、を実行する。第1制御は、開閉機構を制御して、第1吸着器と第1圧力容器との間における冷媒の流れを許容し、かつ、第2吸着器と第2圧力容器との間における冷媒の流れを許容する。第2制御は、切り替え機構を制御して、冷媒流路を第1状態と第2状態との間で切り替える。第3制御は、第1吸着器と第2吸着器との間における冷媒の流れを許容して、第1吸着器内の冷媒の圧力と、第2吸着器内の冷媒の圧力と、の差を減少させる。第4制御は、開閉機構を制御して、第1吸着器と第2圧力容器との間における冷媒の流れを許容し、かつ、第2吸着器と第1圧力容器との間における冷媒の流れを許容する。
【0005】
第1観点の冷凍装置は、冷媒流路の切り替え時に、第1圧力容器と第1吸着器とが接続され、第1吸着器が高圧状態となり、第2圧力容器と第2吸着器とが接続され、第2吸着器が低圧状態となる。これにより、冷媒流路の切り替え時から、吸着器内部の圧力が吸着圧力又は脱着圧力に達するまでの時間が短縮されて、吸着器から温熱又は冷熱を回収できない期間が短くなるので、冷凍装置の能力低下が抑制される。
【0006】
第2観点の冷凍装置は、第1観点の冷凍装置であって、開閉機構は、第1弁と、第2弁と、を含む。第1弁は、冷媒流路が第1状態である場合に、冷媒流路において第1圧力容器と第1吸着器との間に設けられる。第2弁は、冷媒流路が第1状態である場合に、冷媒流路において第2圧力容器と第2吸着器との間に設けられる。
【0007】
第3観点の冷凍装置は、第2観点の冷凍装置であって、制御部は、冷媒流路が第1状態である場合に、第1弁及び第2弁を開けることにより、第1制御を実行する。
【0008】
第4観点の冷凍装置は、第2観点又は第3観点の冷凍装置であって、制御部は、第1弁及び第2弁を閉じ、かつ、切り替え機構を制御して第1状態と第2状態とを切り替えることにより、第2制御を実行する。
【0009】
第5観点の冷凍装置は、第2乃至第4観点のいずれか1つの冷凍装置であって、制御部は、冷媒流路が第2状態である場合に、第1弁及び第2弁を開けることにより、第4制御を実行する。
【0010】
第6観点の冷凍装置は、第1乃至第5観点のいずれか1つの冷凍装置であって、バイパス流路と、バイパス弁と、をさらに備える。バイパス流路は、圧縮機を通らずに第1吸着器と第2吸着器とを接続する。バイパス弁は、バイパス流路に設けられる。制御部は、バイパス弁を開けて、第1吸着器内の冷媒の圧力と、第2吸着器内の冷媒の圧力と、の差を減少させた後にバイパス弁を閉めることにより、第3制御を実行する。
(【0011】以降は省略されています)
この特許をJ-PlatPat(特許庁公式サイト)で参照する
関連特許
ダイキン工業株式会社
冷凍装置
1か月前
ダイキン工業株式会社
冷凍装置
1か月前
ダイキン工業株式会社
冷凍装置
1か月前
ダイキン工業株式会社
冷凍装置
1か月前
ダイキン工業株式会社
シール材
24日前
ダイキン工業株式会社
冷凍装置
1か月前
ダイキン工業株式会社
冷凍装置
1か月前
ダイキン工業株式会社
共重合体
18日前
ダイキン工業株式会社
撥水剤組成物
10日前
ダイキン工業株式会社
空気調和装置
1か月前
ダイキン工業株式会社
圧縮機及び冷凍装置
1か月前
ダイキン工業株式会社
インバータ制御装置
1か月前
ダイキン工業株式会社
吸着器及び冷凍装置
1か月前
ダイキン工業株式会社
制御回路及び電子機器
1か月前
ダイキン工業株式会社
回転式圧縮機及び冷凍装置
4日前
ダイキン工業株式会社
ノイズ抑制回路、空気調和機
1か月前
ダイキン工業株式会社
圧縮機及び冷凍サイクル装置
10日前
ダイキン工業株式会社
圧縮機及び冷凍サイクル装置
10日前
ダイキン工業株式会社
フッ素原子含有シラン化合物
23日前
ダイキン工業株式会社
積層体の製造方法および積層体
1か月前
ダイキン工業株式会社
正極合剤、正極および二次電池
1か月前
ダイキン工業株式会社
磁気冷凍ユニット及び冷凍装置
1か月前
ダイキン工業株式会社
圧縮機、および冷凍サイクル装置
1か月前
ダイキン工業株式会社
積層構造体、およびその製造方法
23日前
ダイキン工業株式会社
部材、及び、半導体製造関連装置
1か月前
ダイキン工業株式会社
圧縮機、および冷凍サイクル装置
1か月前
ダイキン工業株式会社
情報生成装置、及び、情報生成方法
1か月前
ダイキン工業株式会社
ゴム部材、及び、半導体製造関連装置
1か月前
ダイキン工業株式会社
ゴム部材、及び、半導体製造関連装置
1か月前
ダイキン工業株式会社
ガス検出装置および漏洩ガス検出システム
2日前
ダイキン工業株式会社
圧縮機、冷凍装置、及び圧縮機の組立方法
1か月前
ダイキン工業株式会社
粒子、組成物、成形体、及び、粒子の製造方法
1か月前
ダイキン工業株式会社
モータ、空気調和装置、及びモータの製造方法
23日前
ダイキン工業株式会社
粉体組成物、積層体、積層体の製造方法、および物品
16日前
ダイキン工業株式会社
モータの製造方法、及びモータを有する空気調和装置
23日前
ダイキン工業株式会社
粉体状組成物、皮膜、積層体、塗装物品および成形方法
16日前
続きを見る
他の特許を見る