TOP
|
特許
|
意匠
|
商標
特許ウォッチ
Twitter
他の特許を見る
10個以上の画像は省略されています。
公開番号
2025168055
公報種別
公開特許公報(A)
公開日
2025-11-07
出願番号
2024073178
出願日
2024-04-26
発明の名称
モータの製造方法、及びモータを有する空気調和装置
出願人
ダイキン工業株式会社
代理人
弁理士法人新樹グローバル・アイピー
主分類
H02K
15/03 20250101AFI20251030BHJP(電力の発電,変換,配電)
要約
【課題】ロータの重量調整を簡素化し、モータのコスト上昇を抑える。
【解決手段】モータの製造方法において、金型81、82を準備する。磁性体68を含む樹脂材料67を金型に注入し、テストプラスチックマグネット63Aを成形する。テスト樹脂モールド64Aでテストプラスチックマグネット63Aとテストシャフト61Aとを固定することによって、テストロータ52Aを製造する。テストロータ52Aの重量の不均衡を測定し、テストプラスチックマグネット63Aにおいて重量調整を要する箇所を特定する。その箇所に対応する金型81、82の部位の形状を変形させる。形状の変形を終えた金型81、82に磁性体68を含む樹脂材料67を注入し、製品プラスチックマグネット63Bを製造する。テスト樹脂モールド64Aと同じ材質の製品樹脂モールド64Bでテストシャフトと同じ形状の製品シャフト61Bと製品プラスチックマグネット63Bとを固定することによって、製品ロータ52Bを製造する。
【選択図】図21
特許請求の範囲
【請求項1】
金型(81、82)を準備し、
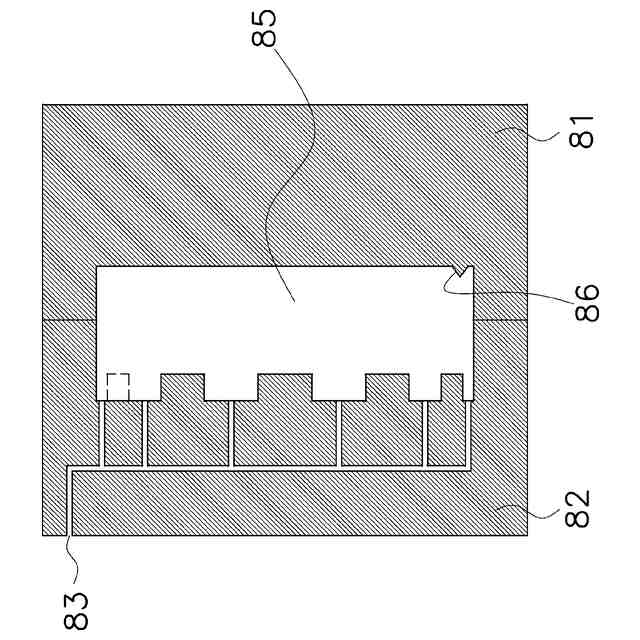
磁性体(68)を含む樹脂材料(67)を前記金型に注入することによって、円環状のテストプラスチックマグネット(63A)を成形し、
テスト樹脂モールド(64A)で前記テストプラスチックマグネットとテストシャフト(61A)とを固定することによって、テストロータ(52A)を製造し、
前記テストロータの重量の不均衡を測定し、
測定した前記不均衡に基づいて、前記テストプラスチックマグネットにおいて重量調整を要する箇所(635x)を特定し、
前記重量調整を要する箇所に対応する前記金型の部位の形状を変形させ、
前記形状の前記変形を終えた前記金型に前記磁性体を含む前記樹脂材料を注入することによって、製品プラスチックマグネット(63B)を成形し、
前記テスト樹脂モールドと同じ材質の製品樹脂モールド(64B)で前記テストシャフトと同じ形状の製品シャフト(61B)と前記製品プラスチックマグネットとを固定することによって、製品ロータ(52B)を製造する、
製造方法。
続きを表示(約 1,200 文字)
【請求項2】
前記金型は、複数の金型凸部(821)と複数の金型凹部(822)を有し、
前記テストプラスチックマグネットの前記成形において、前記テストプラスチックマグネットの端面(632)には、前記複数の金型凸部に対応する複数のテストマグネット凹部(635A)、及び、前記複数の金型凹部に対応する複数のテストマグネット凸部(636A)が形成され、
前記特定において、前記重量調整を要する箇所(635x)は、前記複数のテストマグネット凹部のうちの埋めるべき1つ(635x)であり、
前記金型の前記部位の前記形状の前記変形は、前記埋めるべき1つに対応する1つの金型凸部の切削によって行われる、
請求項1に記載の製造方法。
【請求項3】
前記製品プラスチックマグネットの成形において、前記製品プラスチックマグネットの前記端面(632)には、前記複数の金型凸部に対応する複数の製品マグネット凹部(635B)、及び、前記複数の金型凹部に対応する複数の製品マグネット凸部(636B)が形成され、
前記製品ロータを製造するときに、前記製品樹脂モールドは、前記製品プラスチックマグネットが有する前記複数の製品マグネット凹部及び前記複数の製品マグネット凸部を覆う、
請求項2に記載の製造方法。
【請求項4】
前記製品ロータを製造するときに、前記製品シャフトに金属円板を取り付けることによって、前記製品樹脂モールドに前記金属円板を固定させる、
請求項3に記載の製造方法。
【請求項5】
前記テストプラスチックマグネットが有する前記複数のテストマグネット凹部及び前記複数のテストマグネット凸部は、前記テストプラスチックマグネットの軸心(631)に対して軸対象に配置されている、
請求項1から4のいずれか1項に記載の製造方法。
【請求項6】
前記複数の金型凹部には、前記樹脂材料を注入するための注入ゲート(84)が設けられている、
請求項1から4のいずれか1項に記載の製造方法。
【請求項7】
前記注入ゲートの数は、前記製品プラスチックマグネットの磁極(637)の数と同じであるか、又は、前記磁極の前記数の半分である、
請求項6に記載の製造方法。
【請求項8】
前記製品プラスチックマグネットの前記複数の製品マグネット凸部の形状は、四角形、台形、円柱形、及び円錐形のうちの1つを含む、
請求項3に記載の製造方法。
【請求項9】
前記製品樹脂モールドの比重は、前記製品プラスチックマグネットの比重よりも軽い、
請求項1から4のいずれか1項に記載の製造方法。
【請求項10】
請求項1から4のいずれか1項に係る製造方法によって製造した前記製品ロータ(52)と、
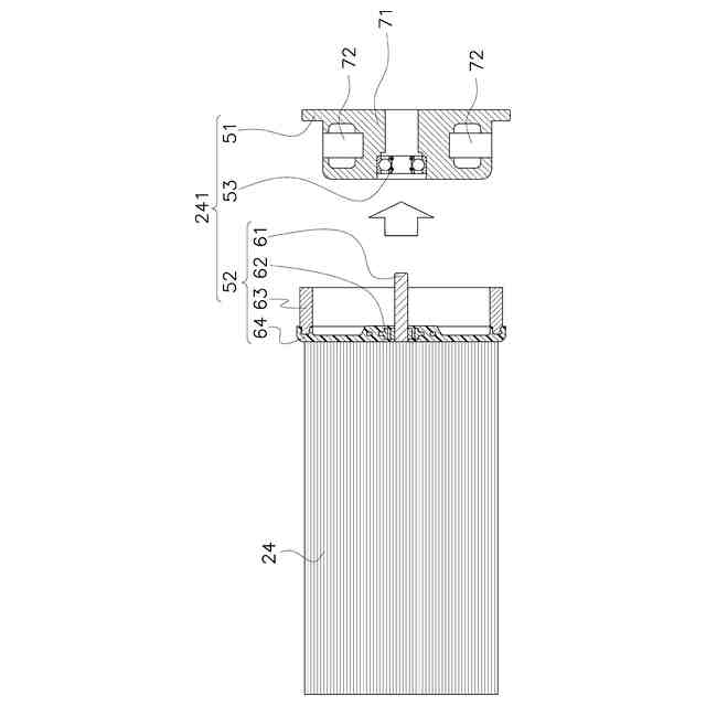
ステータ(51)と、
を備える、モータ(241)。
(【請求項11】以降は省略されています)
発明の詳細な説明
【技術分野】
【0001】
本開示は、モータの製造方法、当該製造方法によって製造されるモータ、及びモータを有する空気調和装置に関する。
続きを表示(約 1,700 文字)
【背景技術】
【0002】
特許文献1(特開2005-069580号公報)に開示される空気調和装置の室内ユニットは、クロスフローファンを回転させる室内ファンモータを有する。室内ファンモータのロータは、プラスチックマグネットを有する。プラスチックマグネットは、例えば磁石粉体を混入された樹脂材料からなっており、磁石粉体はロータの外縁部に8個の磁極を形成する。
【発明の概要】
【発明が解決しようとする課題】
【0003】
ロータのプラスチックマグネットの重量バランスは、プラスチックマグネットの製造の際に金型に注入される樹脂の流れに影響を受ける。樹脂の分布に偏りが生じる場合、製造されたプラスチックマグネットは重量調整が必要となる。重量調整には測定や加工のための労力や設備が必要となるため、モータのコストを上昇させるおそれがある。よって、プラスチックマグネットの重量調整を簡易に行える方法が求められる。
【課題を解決するための手段】
【0004】
第1観点の製造方法は、製品ロータを製造するためのものである。製造方法において、金型を準備する。磁性体を含む樹脂材料を金型に注入することによって、円環状のテストプラスチックマグネットを成形する。テスト樹脂モールドでテストプラスチックマグネットとテストシャフトとを固定することによって、テストロータを製造する。テストロータの重量の不均衡を測定する。測定した不均衡に基づいて、テストプラスチックマグネットにおいて重量調整を要する箇所を特定する。重量調整を要する箇所に対応する金型の部位の形状を変形させる。形状の変形を終えた金型に磁性体を含む樹脂材料を注入することによって、製品プラスチックマグネットを成形する。テスト樹脂モールドと同じ材質の製品樹脂モールドでテストシャフトと同じ形状の製品シャフトと製品プラスチックマグネットとを固定することによって、製品ロータを製造する。
【0005】
この製造方法によれば、テストロータに関して測定された重量の不均衡が、製品ロータでは、変形済みの金型を用いて製品プラスチックマグネットの重量が調整されることによって解消される。したがって、モータは円滑な回転動作を行うことができるようになる。
【0006】
第2観点の製造方法は、第1観点の製造方法であって、金型が、複数の金型凸部と複数の金型凹部を有する。テストプラスチックマグネットの成形において、テストプラスチックマグネットの端面には、複数の金型凸部に対応する複数のテストマグネット凹部、及び、複数の金型凹部に対応する複数のテストマグネット凸部が形成される。特定において、重量調整を要する箇所は、複数のテストマグネット凹部のうちの埋めるべき1つである。金型の当該部位の形状の変形は、埋めるべき1つに対応する1つの金型凸部の切削によって行われる。
【0007】
この製造方法によれば、テストロータに関して測定された重量の不均衡が、製品プラスチックに形成され得たマグネット凹部が消失することによって解消される。したがって、モータは円滑な回転動作を行うことができるようになる。
【0008】
第3観点の製造方法は、第2観点の製造方法であって、製品プラスチックマグネットの成形において、製品プラスチックマグネットの端面には、複数の金型凸部に対応する複数の製品マグネット凹部、及び、複数の金型凹部に対応する複数の製品マグネット凸部が形成される。製品ロータを製造するときに、製品樹脂モールドは、製品プラスチックマグネットが有する複数の製品マグネット凹部及び複数の製品マグネット凸部を覆う。
【0009】
この製造方法によれば、樹脂モールドはマグネット凹部及びマグネット凸部を覆う。したがって、マグネット凹部及びマグネット凸部が空気抵抗を受けるおそれが低減される。
【0010】
第4観点の製造方法は、第3観点の製造方法であって、製品ロータを製造するときに、製品シャフトに金属円板を取り付けることによって、製品樹脂モールドに前記金属円板を固定させる。
(【0011】以降は省略されています)
この特許をJ-PlatPat(特許庁公式サイト)で参照する
関連特許
ダイキン工業株式会社
冷凍装置
1か月前
ダイキン工業株式会社
冷凍装置
1か月前
ダイキン工業株式会社
冷凍装置
1か月前
ダイキン工業株式会社
シール材
24日前
ダイキン工業株式会社
冷凍装置
1か月前
ダイキン工業株式会社
冷凍装置
1か月前
ダイキン工業株式会社
冷凍装置
1か月前
ダイキン工業株式会社
共重合体
18日前
ダイキン工業株式会社
撥水剤組成物
10日前
ダイキン工業株式会社
吸着器及び冷凍装置
1か月前
ダイキン工業株式会社
回転式圧縮機及び冷凍装置
4日前
ダイキン工業株式会社
圧縮機及び冷凍サイクル装置
10日前
ダイキン工業株式会社
圧縮機及び冷凍サイクル装置
10日前
ダイキン工業株式会社
フッ素原子含有シラン化合物
23日前
ダイキン工業株式会社
正極合剤、正極および二次電池
1か月前
ダイキン工業株式会社
圧縮機、および冷凍サイクル装置
1か月前
ダイキン工業株式会社
圧縮機、および冷凍サイクル装置
1か月前
ダイキン工業株式会社
積層構造体、およびその製造方法
23日前
ダイキン工業株式会社
ガス検出装置および漏洩ガス検出システム
2日前
ダイキン工業株式会社
圧縮機、冷凍装置、及び圧縮機の組立方法
1か月前
ダイキン工業株式会社
モータ、空気調和装置、及びモータの製造方法
23日前
ダイキン工業株式会社
モータの製造方法、及びモータを有する空気調和装置
23日前
ダイキン工業株式会社
粉体組成物、積層体、積層体の製造方法、および物品
16日前
ダイキン工業株式会社
空調機
1か月前
ダイキン工業株式会社
粉体状組成物、皮膜、積層体、塗装物品および成形方法
16日前
ダイキン工業株式会社
中継装置、およびその中継装置を備えた室外機並びに室内機
1か月前
ダイキン工業株式会社
シラン化合物
1か月前
ダイキン工業株式会社
固体組成物、回路基板、固体組成物の製造方法、及び提案装置
24日前
ダイキン工業株式会社
給湯システム
23日前
ダイキン工業株式会社
電力管理装置、電力管理システム、電力管理方法及びプログラム
1か月前
ダイキン工業株式会社
エッチングガス
1か月前
ダイキン工業株式会社
デポジションガス
1か月前
ダイキン工業株式会社
制御システム、第2制御装置、サーバ装置、第1制御装置、制御方法
23日前
ダイキン工業株式会社
基板材料用組成物、ポリイミドフィルム、積層体、回路用基板、及びアンテナ
24日前
ダイキン工業株式会社
制御システムおよび冷凍システム
1か月前
ダイキン工業株式会社
フッ素ゴム塗料組成物及び塗装物品
25日前
続きを見る
他の特許を見る