TOP
|
特許
|
意匠
|
商標
特許ウォッチ
Twitter
他の特許を見る
公開番号
2025168795
公報種別
公開特許公報(A)
公開日
2025-11-12
出願番号
2024073555
出願日
2024-04-30
発明の名称
ヒートポンプ給湯装置
出願人
三菱電機株式会社
代理人
弁理士法人高田・高橋国際特許事務所
主分類
F24H
4/02 20220101AFI20251105BHJP(加熱;レンジ;換気)
要約
【課題】夜間の湯切れ耐力を向上させることと、余剰電力をより有効に沸き上げ運転に活用することとを両立する上で有利になるヒートポンプ給湯装置を提供する。
【解決手段】本開示に係るヒートポンプ給湯装置は、第1時間帯において商用電源から供給される電力を利用して第1加熱能力で貯湯タンク内の湯水を沸き上げる第1沸き上げ運転と、第2時間帯において自然エネルギー発電装置から供給される電力から他の機器の使用電力を差し引いた余剰電力を利用して貯湯タンク内の湯水を沸き上げる第2沸き上げ運転と、を行う。第2沸き上げ運転においては、異なる複数の加熱能力のうち、第2時間帯で沸き上げ運転に使用する総消費電力量が最も多くなる加熱能力を選択する余剰電力沸き上げモードを備える。余剰電力沸き上げモードで運転する場合においては、第1時間帯での加熱能力を第1加熱能力よりも大きい加熱能力に変更して、第1沸き上げ運転を行う。
【選択図】図1
特許請求の範囲
【請求項1】
貯湯タンクと、
前記貯湯タンク内の湯水を加熱する加熱部と、
加熱部を制御する制御部とを備え、
第1時間帯において商用電源から供給される電力を利用して第1加熱能力で前記貯湯タンク内の湯水を沸き上げる第1沸き上げ運転と、前記第1時間帯以外の時間帯である第2時間帯において自然エネルギー発電装置から電力が供給される場合において、供給される電力から他の機器の使用電力を差し引いた余剰電力を利用して前記貯湯タンク内の湯水を沸き上げる第2沸き上げ運転と、を行うヒートポンプ給湯装置であって、
前記制御部は、前記第2沸き上げ運転においては、異なる複数の加熱能力のうちから加熱能力を選択可能であって、前記余剰電力の大小に応じて、前記複数の加熱能力のうち、前記第2時間帯で沸き上げ運転に使用する総消費電力量が最も多くなる加熱能力を選択する余剰電力沸き上げモードを備え、
前記制御部は、前記余剰電力沸き上げモードで運転する場合においては、前記第1時間帯での加熱能力を前記第1加熱能力よりも大きい加熱能力に変更して、前記第1沸き上げ運転を行うヒートポンプ給湯装置。
続きを表示(約 1,400 文字)
【請求項2】
貯湯タンクと、
前記貯湯タンク内の湯水を加熱する加熱部と、
加熱部を制御する制御部とを備え、
第1時間帯において商用電源から供給される電力を利用して第1加熱能力で前記貯湯タンク内の湯水を沸き上げる第1沸き上げ運転と、前記第1時間帯以外の時間帯である第2時間帯において自然エネルギー発電装置から電力が供給される場合において、供給される電力から他の機器の使用電力を差し引いた余剰電力を利用して前記貯湯タンク内の湯水を沸き上げる第2沸き上げ運転と、を行うヒートポンプ給湯装置であって、
前記制御部は、前記第2沸き上げ運転においては、異なる複数の加熱能力のうちから加熱能力を選択可能であって、前記余剰電力の大小に応じて、前記複数の加熱能力のうち、前記第2時間帯で生成される総沸き上げ熱量が最も多くなる加熱能力を選択する余剰電力沸き上げモードを備え、
前記制御部は、前記余剰電力沸き上げモードで運転する場合においては、前記第1時間帯での加熱能力を前記第1加熱能力よりも大きい加熱能力に変更して、前記第1沸き上げ運転を行うヒートポンプ給湯装置。
【請求項3】
前記第2時間帯での沸き上げ運転に使用する総消費電力量が、複数の加熱能力の場合で同一となる場合は、最も低い加熱能力を選択する請求項1に記載のヒートポンプ給湯装置。
【請求項4】
前記第2時間帯で生成される沸き上げ熱量の総量が、複数の加熱能力で同一となる場合は、最も低い加熱能力を選択する請求項2に記載のヒートポンプ給湯装置。
【請求項5】
前記余剰電力沸き上げモードで運転するか否かを、リモコンまたは携帯端末のような外部機器からユーザにより選択可能に構成されている請求項1から請求項4のいずれか一項に記載のヒートポンプ給湯装置。
【請求項6】
前記制御部は、前記第1時間帯における沸き上げ運転の終了時刻が、加熱能力によらず同一となるように、前記第1沸き上げ運転を制御する請求項1から請求項4のいずれか一項に記載のヒートポンプ給湯装置。
【請求項7】
前記第1時間帯での目標沸き上げ湯量は、翌日昼間に前記余剰電力沸き上げモードでの運転が実施されるか否かに応じて沸き上げ運転開始前に変更され、前記余剰電力沸き上げモードでの沸き上げを実施する場合、実施しない場合の目標沸き上げ湯量である第1目標沸き上げ湯量から、前記第2時間帯において生成されると想定される第2目標湯量を減算した第3沸き上げ湯量を新たな目標沸き上げ湯量とする請求項1から請求項4のいずれか一項に記載のヒートポンプ給湯装置。
【請求項8】
前記第2時間帯での前記余剰電力沸き上げモードでの運転の実行中、もしくは前記第2時間帯に前記余剰電力沸き上げモードでの運転が予定されている場合には、その旨をリモコンまたは携帯端末のような外部機器に表示し、使用者に報知する請求項1から請求項4のいずれか一項に記載のヒートポンプ給湯装置。
【請求項9】
前記第2時間帯での前記余剰電力沸き上げモードでの運転が実施可能な場合、その旨をリモコンまたは携帯端末のような外部機器に表示し、ユーザに実施可否を選択させる請求項1から請求項4のいずれか一項に記載のヒートポンプ給湯装置。
発明の詳細な説明
【技術分野】
【0001】
本開示は、ヒートポンプ給湯装置に関する。
続きを表示(約 2,500 文字)
【背景技術】
【0002】
従来技術として、特許文献1には、太陽光発電の発電電力活用を目的として昼間の加熱能力を変更する給湯機の制御手法が開示されている。
【先行技術文献】
【特許文献】
【0003】
特許第7108220号公報
【発明の概要】
【発明が解決しようとする課題】
【0004】
特許文献1に記載された従来の太陽光発電の発電電力活用を目的とした貯湯式給湯機は、昼間の余剰電力を有効に活用できる一方で夜間の沸き上げ量を抑制する必要があるため、瞬時的な給湯に対しての湯切れ耐力を損なってしまうという課題があった。
【0005】
本開示は、上述のような課題を解決するためになされた。本開示の目的は、夜間の湯切れ耐力を向上させることと、余剰電力をより有効に沸き上げ運転に活用することとを両立する上で有利になるヒートポンプ給湯装置を提供することである。
【課題を解決するための手段】
【0006】
本開示に係るヒートポンプ給湯装置は、貯湯タンクと、貯湯タンク内の湯水を加熱する加熱部と、加熱部を制御する制御部とを備え、第1時間帯において商用電源から供給される電力を利用して第1加熱能力で貯湯タンク内の湯水を沸き上げる第1沸き上げ運転と、第1時間帯以外の時間帯である第2時間帯において自然エネルギー発電装置から電力が供給される場合において、供給される電力から他の機器の使用電力を差し引いた余剰電力を利用して貯湯タンク内の湯水を沸き上げる第2沸き上げ運転と、を行うヒートポンプ給湯装置であって、制御部は、第2沸き上げ運転においては、異なる複数の加熱能力のうちから加熱能力を選択可能であって、余剰電力の大小に応じて、複数の加熱能力のうち、第2時間帯で沸き上げ運転に使用する総消費電力量が最も多くなる加熱能力を選択する余剰電力沸き上げモードを備え、制御部は、余剰電力沸き上げモードで運転する場合においては、第1時間帯での加熱能力を第1加熱能力よりも大きい加熱能力に変更して、第1沸き上げ運転を行うものである。
また、本開示に係るヒートポンプ給湯装置は、貯湯タンクと、貯湯タンク内の湯水を加熱する加熱部と、加熱部を制御する制御部とを備え、第1時間帯において商用電源から供給される電力を利用して第1加熱能力で貯湯タンク内の湯水を沸き上げる第1沸き上げ運転と、第1時間帯以外の時間帯である第2時間帯において自然エネルギー発電装置から電力が供給される場合において、供給される電力から他の機器の使用電力を差し引いた余剰電力を利用して貯湯タンク内の湯水を沸き上げる第2沸き上げ運転と、を行うヒートポンプ給湯装置であって、制御部は、第2沸き上げ運転においては、異なる複数の加熱能力のうちから加熱能力を選択可能であって、余剰電力の大小に応じて、複数の加熱能力のうち、第2時間帯で生成される総沸き上げ熱量が最も多くなる加熱能力を選択する余剰電力沸き上げモードを備え、制御部は、余剰電力沸き上げモードで運転する場合においては、第1時間帯での加熱能力を第1加熱能力よりも大きい加熱能力に変更して、第1沸き上げ運転を行うものである。
【発明の効果】
【0007】
本開示によれば、夜間の湯切れ耐力を向上させることと、余剰電力をより有効に沸き上げ運転に活用することとを両立する上で有利になるヒートポンプ給湯装置を提供することが可能となる。
【図面の簡単な説明】
【0008】
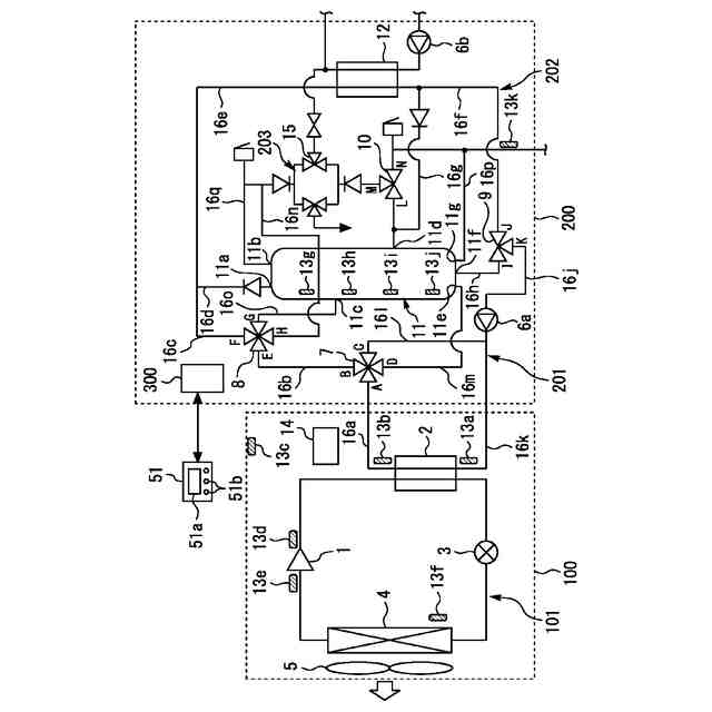
実施の形態1に係るヒートポンプ給湯装置を示す図である。
実施の形態1における制御動作を示すフローチャートである。
実施の形態2における制御動作を示すフローチャートである。
実施の形態1における動作概念図である。
実施の形態1における昼間の沸き上げ消費電力の推移を示すイメージ図である。
リモコン装置の表示の一例を表す図である。
リモコン装置の表示の一例を表す図である。
【発明を実施するための形態】
【0009】
以下、図面を参照して実施の形態について説明する。各図において共通または対応する要素には、同一の符号を付して、説明を簡略化または省略する。以下の説明において、「水」、「湯」、「温水」、「湯水」等の記載は、原則として、液体の水を意味し、冷水から熱湯まで含まれうるものとする。また、以下に示す実施の形態に示した構成は、本開示に係る技術的思想の一例を示すものであり、別の公知の技術と組み合わせることも可能であるし、本開示に記載の複数の技術的思想を組み合わせることも可能である。また、本開示の要旨を逸脱しない範囲で、構成の一部を省略または変更することも可能である。
【0010】
実施の形態1.
図1は、実施の形態1に係るヒートポンプ給湯装置を示す図である。本実施の形態では、湯の熱量は、例えば、水源から供給される水に等しい温度の水が持つ熱量に対する差として計算される。また、本実施の形態では、湯の熱量について記述する場合、所定の基準給湯温度の湯が持っている熱量に換算したときの湯量[L]を単位として湯の熱量を記述する場合がある。基準給湯温度の値は、例えば40℃でもよい。図1に示すように、本実施の形態のヒートポンプ給湯装置は、ヒートポンプユニット100と、タンクユニット200とを備えている。ヒートポンプユニット100は、圧縮機1、水冷媒熱交換器2、膨張弁3及び空気熱交換器4等の機器を有している。これらの機器は配管等により環状に接続され、圧縮機1により冷媒を循環させる冷媒回路101を構成している。水冷媒熱交換器2は、水と冷媒との熱交換を行うもので、水の流入口及び流出口を有している。そして、水冷媒熱交換器2は、流入口から流入した水を冷媒により加熱し、流出口から加熱水を流出させる。また、空気熱交換器4は、空気と冷媒との熱交換を行うもので、外気を送風するファン5が付設されている。
(【0011】以降は省略されています)
この特許をJ-PlatPat(特許庁公式サイト)で参照する
関連特許
三菱電機株式会社
換気扇
1か月前
三菱電機株式会社
増幅器
1か月前
三菱電機株式会社
換気扇
1か月前
三菱電機株式会社
冷蔵庫
1か月前
三菱電機株式会社
換気扇
1か月前
三菱電機株式会社
扇風機
1か月前
三菱電機株式会社
冷蔵庫
20日前
三菱電機株式会社
換気扇
13日前
三菱電機株式会社
送風装置
1日前
三菱電機株式会社
照明装置
1か月前
三菱電機株式会社
回転電機
2か月前
三菱電機株式会社
照明器具
14日前
三菱電機株式会社
電子機器
1か月前
三菱電機株式会社
収集装置
1か月前
三菱電機株式会社
送風装置
1日前
三菱電機株式会社
換気装置
12日前
三菱電機株式会社
電気機器
20日前
三菱電機株式会社
回路遮断器
28日前
三菱電機株式会社
加熱調理器
2か月前
三菱電機株式会社
半導体装置
7日前
三菱電機株式会社
半導体装置
7日前
三菱電機株式会社
保護リレー
1か月前
三菱電機株式会社
半導体装置
20日前
三菱電機株式会社
電動送風機
12日前
三菱電機株式会社
空気調和機
1か月前
三菱電機株式会社
半導体装置
5日前
三菱電機株式会社
半導体装置
1か月前
三菱電機株式会社
半導体装置
2か月前
三菱電機株式会社
加熱調理器
28日前
三菱電機株式会社
半導体装置
1日前
三菱電機株式会社
半導体装置
1日前
三菱電機株式会社
冷凍冷蔵庫
5日前
三菱電機株式会社
車載通信装置
今日
三菱電機株式会社
ねじ締め装置
1か月前
三菱電機株式会社
貯湯式給湯機
2か月前
三菱電機株式会社
空調システム
1か月前
続きを見る
他の特許を見る