TOP
|
特許
|
意匠
|
商標
特許ウォッチ
Twitter
他の特許を見る
10個以上の画像は省略されています。
公開番号
2025140298
公報種別
公開特許公報(A)
公開日
2025-09-29
出願番号
2024039610
出願日
2024-03-14
発明の名称
回転電機
出願人
三菱電機株式会社
代理人
弁理士法人ぱるも特許事務所
主分類
H02K
11/25 20160101AFI20250919BHJP(電力の発電,変換,配電)
要約
【課題】従前の回転電機では、ロータ回転の際の空気の流れが回転角センサを通らないため、ステータ巻線温度センサの異常を精度よく判定できなかった。
【解決手段】回転電機が、ステータの巻線を有するステータと、ロータと、ステータの巻線の温度測定用のステータ巻線温度センサと、筐体内部に設置されたロータ回転数測定用の回転角センサと、回転角センサの温度特性から回転角センサの温度を推定する回転角センサ温度推定部と、前記回転角センサ温度推定部の出力から前記ステータの巻線の温度を推定するステータ巻線温度推定部と、を備え、ロータ回転の際、ステータの巻線と回転角センサを共に通過する空気の循環経路が形成されるようにした。
【選択図】図1
特許請求の範囲
【請求項1】
筒状の箱体であってシャフトの一端を支持するハウジングと、
前記ハウジングに固定され、前記シャフトの他端を支持するブラケットと、
前記ハウジングの内周に配置され、巻線が巻回されたコアを有する環状のステータと、
前記ステータの内周に対向して配置され、前記シャフトに取り付けられたロータと、
を有する回転電機であって、
前記ハウジングと前記ブラケットで構成された筐体に内蔵され、前記ロータの回転角を測定する回転角センサと、
前記回転角センサの出力の温度特性から前記回転角センサの温度を推定する回転角センサ温度推定部と、
前記回転角センサ温度推定部の出力から前記ステータの巻線の温度を推定するステータ巻線温度推定部と、
を備え、
前記ロータが回転した際、前記ステータの巻線と前記回転角センサとを共に通過する空気の循環経路が形成される、
ことを特徴とする回転電機。
続きを表示(約 970 文字)
【請求項2】
前記ステータの巻線の温度を測定するステータ巻線温度センサと、
前記回転角センサ温度推定部の出力または前記ステータ巻線温度推定部の出力と、前記ステータ巻線温度センサの出力と、を比較して、前記ステータ巻線温度センサが故障しているか否かを判定する温度センサ故障判定部と、
を備える、
ことを特徴とする請求項1に記載の回転電機。
【請求項3】
前記シャフトの軸方向において、前記ステータの巻線と前記回転角センサの間に前記ステータの巻線から発生する電磁ノイズを遮蔽するノイズ遮蔽板を備える、
ことを特徴とする請求項1または2に記載の回転電機。
【請求項4】
前記ノイズ遮蔽板は、外周側に通風用の第1の開口部、内周側に通風用の第2の開口部が設けられているとともに、中心部分にシャフトが貫通する貫通穴が設けられている、
ことを特徴とする請求項3に記載の回転電機。
【請求項5】
前記第2の開口部から前記第1の開口部を結ぶ線上に、前記回転角センサのコイルが配置されている、
ことを特徴とする請求項4に記載の回転電機。
【請求項6】
前記ハウジングは接地されているとともに、前記ノイズ遮蔽板が前記ハウジングに固定されている複数の固定点のうち、少なくとも1つの固定点と前記シャフトの回転軸中心とを結ぶ線から離れた位置に、前記ノイズ遮蔽板に設けられた第1の開口部と第2の開口部が配置されている、
ことを特徴とする請求項4に記載の回転電機。
【請求項7】
前記ハウジングは接地されているとともに、前記ノイズ遮蔽板は、金属製の固定部材を介して前記ブラケットに固定されている、
ことを特徴とする請求項3に記載の回転電機。
【請求項8】
前記ノイズ遮蔽板は、前記第1の開口部または前記第2の開口部において、前記ノイズ遮蔽板の面外方向に屈曲する屈曲部を備えることを特徴とする請求項4に記載の回転電機。
【請求項9】
前記ノイズ遮蔽板は、前記第1の開口部または前記第2の開口部において、前記ノイズ遮蔽板の面外方向に屈曲する屈曲部を備えることを特徴とする請求項6に記載の回転電機。
発明の詳細な説明
【技術分野】
【0001】
本開示は、回転電機に関する。
続きを表示(約 2,200 文字)
【背景技術】
【0002】
駆動源としてモータを備えた自動車、あるいは操舵者の操舵に際してステアリング機構にアシスト力を付与してする車載電動パワーステアリング装置、あるいは空調機における冷媒を圧縮する圧縮機、また、正確な位置制御が要求されるサーボモータにおいては、回転電機のステータの巻線の温度を検出する例えばサーミスタからなるステータ巻線温度センサを設け、ステータの巻線の温度を監視することが行われている。この種のステータ巻線温度センサは、長期間の使用に伴い劣化が生じ、検出特性の悪化(異常)が発生する可能性がある。
【0003】
そこで、ステータ巻線温度センサと別の、ステータ巻線温度を推定する手段を追加し、ステータ巻線温度センサの検出値と推定値を比較することでステータ巻線温度センサの異常を判定する手法がある。ステータ巻線温度を推定する手段として、モータ回転数を検出する回転角センサの温度特性を利用してステータ巻線温度を推定する手法が知られている。
また、回転角センサがスタータ巻線から生じる電磁ノイズの影響を受けないように、回転角センサとモータとの間にノイズを遮蔽するノイズ遮蔽板を設ける手法が提案されている(例えば、特許文献1参照)。
【先行技術文献】
【特許文献】
【0004】
特開2012-228024号公報
【発明の概要】
【発明が解決しようとする課題】
【0005】
しかしながら、特許文献1に記載の技術を用いた回転電機では、回転電機のロータが回転することで生じる空気の流れがステータの巻線を通るが、回転角センサを通らないため、ステータの巻線と回転角センサの熱結合が悪く、両者の設置位置を基にした温度検出における測定結果に乖離または遅れが生じるため、温度推定において実際の温度との誤差が大きくなる可能性がある。
【0006】
本開示は、上記課題に鑑みてなされたものであり、ステータの巻線と回転角センサの熱結合を高めて、回転角センサの出力からステータ巻線の温度を精度よく推定できることを目的とする。
【課題を解決するための手段】
【0007】
本開示の回転電機は、
筒状の箱体であってシャフトの一端を支持するハウジングと、
前記ハウジングに固定され、前記シャフトの他端を支持するブラケットと、
前記ハウジングの内周に配置され、巻線が巻回されたコアを有する環状のステータと、
前記ステータの内周に対向して配置され、前記シャフトに取り付けられたロータと、
を有する回転電機であって、
前記ハウジングと前記ブラケットで構成された筐体に内蔵され、前記ロータの回転角を測定する回転角センサと、
前記回転角センサの出力の温度特性から前記回転角センサの温度を推定する回転角センサ温度推定部と、
前記回転角センサ温度推定部の出力から前記ステータの巻線の温度を推定するステータ巻線温度推定部と、
を備え、
前記ロータが回転した際、前記ステータの巻線と前記回転角センサとを共に通過する空気の循環経路が形成される、
ことを特徴とするものである。
【発明の効果】
【0008】
本開示の回転電機によれば、ステータの巻線と回転角センサの熱結合を高めて、回転角センサの出力からステータ巻線の温度を精度よく推定できる。
【図面の簡単な説明】
【0009】
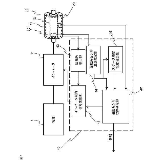
本開示に係る回転電機並びにこの回転電機の駆動システムの一例を説明するための図である。
実施の形態1に係る回転電機に用いられる回転センサの出力温度特性の一例を示す図である。
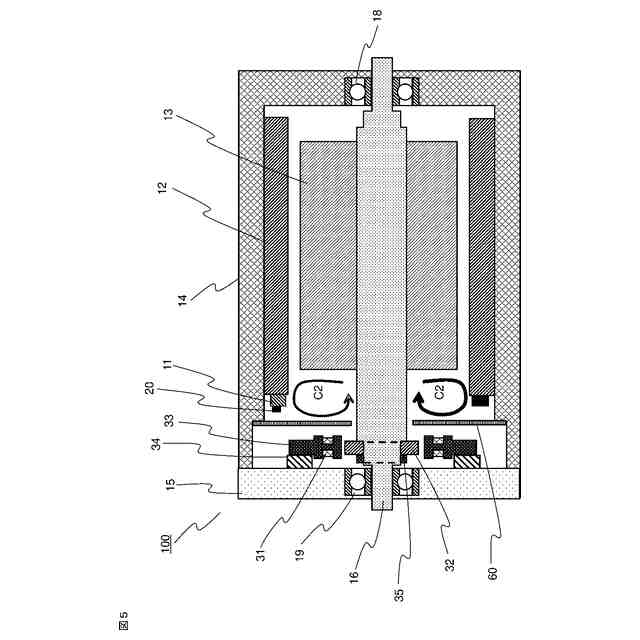
実施の形態1に係る回転電機の側面からみた断面図である。
ステータの巻線と回転角センサのコイルの時間経過に伴う温度変化を説明するための図である。
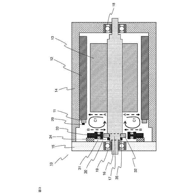
課題を説明するための回転電機の側面の断面図である。
実施の形態2に係る回転電機の側面からみた断面図である。
実施の形態2に係るノイズ遮蔽板の正面図である。
実施の形態2に係る変形例1のノイズ遮蔽板の正面図である。
実施の形態2に係る変形例1の回転電機をその側面からみた断面図である。
実施の形態2に係る変形例2のノイズ遮蔽板の斜視図である。
実施の形態2に係る変形例2の回転電機を側面からみた断面図である。
実施の形態3に係る回転電機を側面からみた断面図である。
【発明を実施するための形態】
【0010】
実施の形態1.
本開示の回転電機は、特に、ステータの巻線の温度センサの異常を検出する機能を備えた回転電機に関するものである。
以下、実施の形態1に係る回転電機10について、図面を参照して説明する。
まず、図1は、本開示の回転電機10およびこの回転電機の駆動システムの一例を説明するための図である。以下、この図1を参照して、回転電機10のステータ巻線温度センサ20の故障判定機能の構成を説明する。
(【0011】以降は省略されています)
この特許をJ-PlatPat(特許庁公式サイト)で参照する
関連特許
三菱電機株式会社
換気扇
12日前
三菱電機株式会社
換気扇
12日前
三菱電機株式会社
増幅器
3日前
三菱電機株式会社
換気扇
12日前
三菱電機株式会社
収集装置
10日前
三菱電機株式会社
電子機器
13日前
三菱電機株式会社
回転電機
28日前
三菱電機株式会社
回転電機
1か月前
三菱電機株式会社
照明装置
1か月前
三菱電機株式会社
半導体装置
1か月前
三菱電機株式会社
空気調和機
5日前
三菱電機株式会社
加熱調理器
1か月前
三菱電機株式会社
半導体装置
1か月前
三菱電機株式会社
半導体装置
18日前
三菱電機株式会社
貯湯式給湯機
28日前
三菱電機株式会社
照明システム
18日前
三菱電機株式会社
貯湯式給湯機
今日
三菱電機株式会社
給湯システム
1か月前
三菱電機株式会社
空調システム
3日前
三菱電機株式会社
空気調和装置
1か月前
三菱電機株式会社
ネジ取出機構
1か月前
三菱電機株式会社
電力変換装置
1か月前
三菱電機株式会社
ねじ締め装置
3日前
三菱電機株式会社
車両制御装置
1か月前
三菱電機株式会社
送電線保護装置
1か月前
三菱電機株式会社
誘導加熱調理器
12日前
三菱電機株式会社
非常用照明装置
1か月前
三菱電機株式会社
樹脂成形用金型
3日前
三菱電機株式会社
電動機制御装置
24日前
三菱電機株式会社
空気清浄システム
1か月前
三菱電機株式会社
全館空調システム
10日前
三菱電機株式会社
レンズモジュール
10日前
三菱電機株式会社
電流切替型DAC
18日前
三菱電機株式会社
換気空調システム
28日前
三菱電機株式会社
変圧器の診断方法
1か月前
三菱電機株式会社
風力発電システム
28日前
続きを見る
他の特許を見る