TOP
|
特許
|
意匠
|
商標
特許ウォッチ
Twitter
他の特許を見る
公開番号
2025164107
公報種別
公開特許公報(A)
公開日
2025-10-30
出願番号
2024067884
出願日
2024-04-19
発明の名称
点灯装置および照明装置
出願人
三菱電機株式会社
,
三菱電機照明株式会社
代理人
弁理士法人高田・高橋国際特許事務所
主分類
H05B
45/14 20200101AFI20251023BHJP(他に分類されない電気技術)
要約
【課題】光源のフラッシュを抑制できる点灯装置および照明装置を得ることを目的とする。
【解決手段】本開示に係る点灯装置は、光源と直列に接続される定電流回路と、外部から電力を供給されて、第1スイッチング素子のオンオフにより光源と定電流回路が形成する直列回路の両端に電力を供給する電圧変換回路と、制御装置と、を備え、定電流回路は、光源と直列に接続される抵抗と、抵抗と直列に接続された第2スイッチング素子と、を有し、外部から電圧変換回路への電力の供給が開始されると制御装置は、電圧変換回路の動作を開始させてから、定電流回路の動作を開始させ、電圧変換回路への電力の供給が開始されてから定電流回路の動作を開始させるまでの期間は、電圧変換回路の出力電圧が予め定められた目標電圧となるように、第1スイッチング素子のオンオフを制御する。
【選択図】図1
特許請求の範囲
【請求項1】
光源と直列に接続される定電流回路と、
外部から電力を供給されて、第1スイッチング素子のオンオフにより前記光源と前記定電流回路が形成する直列回路の両端に電力を供給する電圧変換回路と、
前記電圧変換回路を制御する制御装置と、
を備え、
前記定電流回路は、
前記光源と直列に接続される抵抗と、
前記抵抗と直列に接続された第2スイッチング素子と、
を有し、
前記定電流回路が動作している状態において前記制御装置は、
前記定電流回路の両端に発生する電圧が予め定められた第1目標電圧となるように、前記第1スイッチング素子のオンオフを制御するとともに、
前記抵抗に発生する電圧に基づき、前記定電流回路に流れる電流が予め定められた値となるように前記第2スイッチング素子に印加する電圧を制御し、
外部から前記電圧変換回路への電力の供給が開始されると前記制御装置は、
前記電圧変換回路の動作を開始させてから、前記定電流回路の動作を開始させ、
前記電圧変換回路への前記電力の供給が開始されてから前記定電流回路の動作を開始させるまでの期間は、前記電圧変換回路の出力電圧が予め定められた第2目標電圧となるように、前記第1スイッチング素子のオンオフを制御することを特徴とする点灯装置。
続きを表示(約 370 文字)
【請求項2】
前記定電流回路のフィードバック制御の応答速度は、前記電圧変換回路のフィードバック制御の応答速度よりも速いことを特徴とする請求項1に記載の点灯装置。
【請求項3】
前記第2目標電圧は、前記光源を消灯状態に維持するように設定されていることを特徴とする請求項1または請求項2に記載の点灯装置。
【請求項4】
前記制御装置は、前記電圧変換回路への前記電力の供給が開始されたあと、前記定電流回路の動作を開始させる際に、前記第2目標電圧に基づく制御から前記第1目標電圧に基づく制御に切り替えることを特徴とする請求項1または請求項2に記載の点灯装置。
【請求項5】
請求項1または請求項2に記載の点灯装置と、
前記光源と、
を備えることを特徴とする照明装置。
発明の詳細な説明
【技術分野】
【0001】
本開示は、点灯装置および照明装置に関する。
続きを表示(約 1,800 文字)
【背景技術】
【0002】
特許文献1には、発光ダイオードからなる発光ユニットに定電流回路を直列接続した点灯回路が開示されている。発光ユニットと定電流回路の直列回路に対して、コンバータ回路から、定電流回路の端子間電圧が一定になるよう出力電圧を制御しながら、直流電力を供給する。
【先行技術文献】
【特許文献】
【0003】
特開2001-215913号公報
【発明の概要】
【発明が解決しようとする課題】
【0004】
近年、照明装置の光源には、LEDが使用されることが一般的である。LEDは白熱電球または蛍光灯に比べて、明るさが電圧変化に追従しやすいことが知られている。つまり、照明装置のリップルを低減しないと、光がちらついて見えてしまう可能性が高い。このため、商用電源を一度昇圧してリップルを低減し、その後段でLED光源に適した電圧に降圧するというような2コンバータ方式を採用している電源が多い。
【0005】
しかし、コンバータを2つ搭載すると照明装置がサイズアップする。これに対して、特許文献1のように、1つの昇圧コンバータまたは降圧コンバータに定電流回路を追加して、リップルを軽減するという方式も存在する。この方式では、定電流回路の端子間電圧が一定になるように制御することで、LEDに安定した電流を供給することができ、その電流値を正確かつ容易に設定することができる。
【0006】
一方、照明装置では、高調波の規定または高力率によるメリットの観点から、コンバータをPFC(Power Factor Correction)動作させて力率改善を行う場合が多い。コンバータをPFC動作させるためには、コンバータの応答を十分に遅くする必要がある。このように応答を遅くした場合には特に、定電流回路の起動タイミングでコンバータの出力電圧が安定していないことにより、LEDがフラッシュするように見えてしまうおそれがあった。
【0007】
本開示は、上述の課題を解決するためになされたもので、光源のフラッシュを抑制できる点灯装置および照明装置を得ることを目的とする。
【課題を解決するための手段】
【0008】
本開示に係る点灯装置は、光源と直列に接続される定電流回路と、外部から電力を供給されて、第1スイッチング素子のオンオフにより前記光源と前記定電流回路が形成する直列回路の両端に電力を供給する電圧変換回路と、前記電圧変換回路を制御する制御装置と、を備え、前記定電流回路は、前記光源と直列に接続される抵抗と、前記抵抗と直列に接続された第2スイッチング素子と、を有し、前記定電流回路が動作している状態において前記制御装置は、前記定電流回路の両端に発生する電圧が予め定められた第1目標電圧となるように、前記第1スイッチング素子のオンオフを制御するとともに、前記抵抗に発生する電圧に基づき、前記定電流回路に流れる電流が予め定められた値となるように前記第2スイッチング素子に印加する電圧を制御し、外部から前記電圧変換回路への電力の供給が開始されると前記制御装置は、前記電圧変換回路の動作を開始させてから、前記定電流回路の動作を開始させ、前記電圧変換回路への前記電力の供給が開始されてから前記定電流回路の動作を開始させるまでの期間は、前記電圧変換回路の出力電圧が予め定められた第2目標電圧となるように、前記第1スイッチング素子のオンオフを制御する。
【発明の効果】
【0009】
本開示に係る点灯装置では、電圧変換回路への電力の供給が開始されてから定電流回路の動作を開始させるまでの期間は、電圧変換回路の出力電圧が予め定められた第2目標電圧となるように、第1スイッチング素子のオンオフを制御する。これにより、光源のフラッシュを抑制できる。
【図面の簡単な説明】
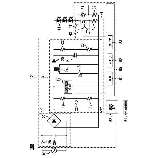
【0010】
実施の形態1に係る照明装置の回路ブロック図である。
比較例に係る起動時の動作波形を示す図である。
実施の形態1に係る起動時の動作波形を示す図である。
実施の形態1に係る位相補償回路の応答性を示す図である。
【発明を実施するための形態】
(【0011】以降は省略されています)
この特許をJ-PlatPat(特許庁公式サイト)で参照する
関連特許
日星電気株式会社
面状ヒータ
23日前
株式会社デンソー
電子装置
9日前
株式会社デンソー
電子装置
1か月前
日産自動車株式会社
電子機器
17日前
日本精機株式会社
車両表示装置用回路基板
2日前
TDK株式会社
接合構造
9日前
豊田合成株式会社
制御ユニット
9日前
株式会社デンソー
電子制御装置
1か月前
象印マホービン株式会社
電磁調理器
4日前
株式会社羽野製作所
プリント配線板
17日前
象印マホービン株式会社
電磁調理器
4日前
矢崎総業株式会社
箱状体
1か月前
象印マホービン株式会社
電磁調理器
4日前
象印マホービン株式会社
電磁調理器
4日前
矢崎総業株式会社
箱状体
1か月前
矢崎総業株式会社
箱状体
1か月前
株式会社SUBARU
電波吸収体の製造方法
23日前
東レ株式会社
電子部品の製造方法および樹脂組成物
1か月前
株式会社指月電機製作所
ケース、コンデンサ
2日前
三菱電機株式会社
電気機器
17日前
キヤノン株式会社
電子機器
1か月前
日本特殊陶業株式会社
加熱装置
2日前
信越ポリマー株式会社
配線基板及びその製造方法
17日前
東京エレクトロン株式会社
プラズマ処理装置及び整合器
2日前
株式会社FUJI
テープガイド
23日前
日東電工株式会社
配線回路基板
1か月前
矢崎総業株式会社
放熱体、及び、箱状体
1か月前
矢崎総業株式会社
放熱体、及び、箱状体
1か月前
三井化学株式会社
温度制御装置
1か月前
矢崎総業株式会社
接続回路及びその製造方法
10日前
株式会社ミクニ
制御回路ユニット
17日前
日東電工株式会社
ヒータモジュール、およびロボット
10日前
株式会社ミクニ
制御回路ユニット
17日前
株式会社ミクニ
制御回路ユニット
17日前
メクテック株式会社
電装品及び補強板
2日前
株式会社TMEIC
電気機器の冷却構造
1か月前
続きを見る
他の特許を見る