TOP
|
特許
|
意匠
|
商標
特許ウォッチ
Twitter
他の特許を見る
公開番号
2025161640
公報種別
公開特許公報(A)
公開日
2025-10-24
出願番号
2024065006
出願日
2024-04-12
発明の名称
車両の制御装置
出願人
トヨタ自動車株式会社
代理人
個人
,
個人
主分類
B60W
20/00 20160101AFI20251017BHJP(車両一般)
要約
【課題】ウェットスタートクラッチを備える車両における車両振動を抑制できる、車両の制御装置を提供する。
【解決手段】前輪14を駆動するエンジン(前輪駆動装置)12と、前輪14とエンジン12との間の動力伝達経路PTに配置された発進クラッチ(ウェットスタートクラッチ)WSCと、後輪34を電動駆動する後輪駆動電動機(後輪駆動装置)MGrと、を備える車両10の、電子制御装置(制御装置)90は、(a)車両10が所定の低速走行時に、発進クラッチWSCをスリップ状態で動力伝達するように制御し、(b)発進クラッチWSCのスリップ状態での前輪駆動トルクTrfが所定のトルク範囲に含まれる場合には、所定のトルク範囲に含まれないように前輪駆動トルクTrfを増加又は減少するように所定量変更し、所定量に応じて後輪駆動トルクTrrを減少又は増加させる。
【選択図】図1
特許請求の範囲
【請求項1】
前輪を駆動する前輪駆動装置と、前記前輪と前記前輪駆動装置との間の動力伝達経路に配置されたウェットスタートクラッチと、後輪を電動駆動する後輪駆動装置と、を備える車両の、制御装置は、
前記車両が所定の低速走行時に、前記ウェットスタートクラッチをスリップ状態で動力伝達するように制御し、
前記ウェットスタートクラッチの前記スリップ状態での前記前輪への伝達トルクが所定の許容範囲外の変動が発生する所定範囲に含まれる場合には、前記所定範囲に含まれないように前記前輪への伝達トルクを所定量だけ増加又は減少させ、前記所定量に応じて前記後輪駆動装置から前記後輪への伝達トルクを減少又は増加させる。
発明の詳細な説明
【技術分野】
【0001】
前輪を駆動する前輪駆動装置と、それら前輪と前輪駆動装置との間の動力伝達経路に配置されたウェットスタートクラッチと、後輪を電動駆動する後輪駆動装置と、を備える車両の、制御装置に関する。
続きを表示(約 1,800 文字)
【背景技術】
【0002】
前輪を駆動する内燃機関と、それら前輪と内燃機関との間の動力伝達経路に配置されたモータジェネレータと、動力伝達経路における前輪とモータジェネレータとの間に配置されたウェットスタートクラッチと、を備える車両の、制御装置が知られている。例えば、特許文献1に記載のものがそれである。
【先行技術文献】
【特許文献】
【0003】
特開2023-170860号公報
【発明の概要】
【発明が解決しようとする課題】
【0004】
特許文献1に記載の車両の制御装置では、ウェットスタートクラッチがスリップ状態である場合に、ウェットスタートクラッチの焼き付きを防止するため、所定の状況下において内燃機関への吸入空気量が増加させられるとともに、内燃機関のトルクの増加分を相殺するようにモータジェネレータでの発電量が増加させられる。
【0005】
ところで、ウェットスタートクラッチを備える車両においては、所定の低速走行時におけるウェットスタートクラッチのスリップ状態での駆動輪への伝達トルクが所定範囲に含まれる場合には、その伝達トルクに大きなトルク変動が生じるおそれがある。駆動輪への伝達トルクに大きなトルク変動が生じると、車両振動が発生するおそれがある。
【0006】
本発明は、以上の事情を背景として為されたものであり、その目的とするところは、ウェットスタートクラッチを備える車両における車両振動を抑制できる、車両の制御装置を提供することにある。
【課題を解決するための手段】
【0007】
本発明の要旨とするところは、前輪を駆動する前輪駆動装置と、前記前輪と前記前輪駆動装置との間の動力伝達経路に配置されたウェットスタートクラッチと、後輪を電動駆動する後輪駆動装置と、を備える車両の、制御装置は、(a)前記車両が所定の低速走行時に、前記ウェットスタートクラッチをスリップ状態で動力伝達するように制御し、(b)前記ウェットスタートクラッチの前記スリップ状態での前記前輪への伝達トルクが所定の許容範囲外の変動が発生する所定範囲に含まれる場合には、前記所定範囲に含まれないように前記前輪への伝達トルクを所定量だけ増加又は減少させ、前記所定量に応じて前記後輪駆動装置から前記後輪への伝達トルクを減少又は増加させることにある。
【発明の効果】
【0008】
本発明の車両の制御装置によれば、(a)前記車両が所定の低速走行時に、前記ウェットスタートクラッチがスリップ状態で動力伝達するように制御され、(b)前記ウェットスタートクラッチの前記スリップ状態での前記前輪への伝達トルクが所定の許容範囲外の変動が発生する所定範囲に含まれる場合には、前記所定範囲に含まれないように前記前輪への伝達トルクが所定量だけ増加又は減少させられ、前記所定量に応じて前記後輪駆動装置から前記後輪への伝達トルクが減少又は増加させられる。このように、ウェットスタートクラッチのスリップ状態での前輪への伝達トルクが所定範囲に含まれるすなわち前輪への伝達トルクの変動が所定の許容範囲外となるものである場合には、その所定範囲に含まれないように前輪への伝達トルクが増加又は減少させられる。また、前輪への伝達トルクの増加分又は減少分は、後輪駆動装置から後輪への伝達トルクで補完させられる。これにより、車両全体の駆動トルクが意図せずに変化することがないように制御されるとともに、車両全体の駆動トルクのトルク変動が低減されて車両振動が抑制される。
【図面の簡単な説明】
【0009】
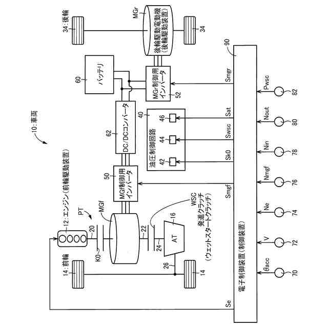
実施例に係る電子制御装置を備える車両の概略構成図である。
車両が所定の低速走行時且つ発進クラッチがスリップ状態である場合における、前輪駆動トルクとトルク変動量との関係を示す例である。
電子制御装置の制御作動の要部を説明するフローチャートの一例である。
【発明を実施するための形態】
【0010】
以下、本発明の実施例を図面を参照しつつ詳細に説明する。なお、実施例において図は適宜簡略化或いは変形されており、各部の寸法比及び形状等は必ずしも正確に描かれていない。
【実施例】
(【0011】以降は省略されています)
この特許をJ-PlatPat(特許庁公式サイト)で参照する
関連特許
トヨタ自動車株式会社
電池
12日前
トヨタ自動車株式会社
方法
5日前
トヨタ自動車株式会社
車両
1日前
トヨタ自動車株式会社
車両
6日前
トヨタ自動車株式会社
方法
6日前
トヨタ自動車株式会社
方法
6日前
トヨタ自動車株式会社
方法
7日前
トヨタ自動車株式会社
車両
5日前
トヨタ自動車株式会社
治具
今日
トヨタ自動車株式会社
車両
7日前
トヨタ自動車株式会社
電池
5日前
トヨタ自動車株式会社
車体
8日前
トヨタ自動車株式会社
正極層
5日前
トヨタ自動車株式会社
自動車
6日前
トヨタ自動車株式会社
モータ
7日前
トヨタ自動車株式会社
サーバ
2日前
トヨタ自動車株式会社
モータ
2日前
トヨタ自動車株式会社
電動機
5日前
トヨタ自動車株式会社
制御装置
2日前
トヨタ自動車株式会社
蓄電装置
2日前
トヨタ自動車株式会社
蓄電装置
5日前
トヨタ自動車株式会社
路側装置
5日前
トヨタ自動車株式会社
蓄電セル
5日前
トヨタ自動車株式会社
駆動装置
6日前
トヨタ自動車株式会社
蓄電セル
5日前
トヨタ自動車株式会社
バッテリ
5日前
トヨタ自動車株式会社
蓄電装置
5日前
トヨタ自動車株式会社
蓄電セル
5日前
トヨタ自動車株式会社
塗工装置
5日前
トヨタ自動車株式会社
蓄電装置
6日前
トヨタ自動車株式会社
固体電池
2日前
トヨタ自動車株式会社
コネクタ
6日前
トヨタ自動車株式会社
充電装置
7日前
トヨタ自動車株式会社
報知装置
7日前
トヨタ自動車株式会社
電源装置
今日
トヨタ自動車株式会社
蓄電装置
今日
続きを見る
他の特許を見る