TOP
|
特許
|
意匠
|
商標
特許ウォッチ
Twitter
他の特許を見る
公開番号
2025089214
公報種別
公開特許公報(A)
公開日
2025-06-12
出願番号
2024005732
出願日
2024-01-18
発明の名称
高調波抑制機能を備える照明器具
出願人
厦門普為光電科技有限公司
代理人
個人
主分類
H05B
45/36 20200101AFI20250605BHJP(他に分類されない電気技術)
要約
【課題】高調波抑制機能を備える照明器具を提供する。
【解決手段】
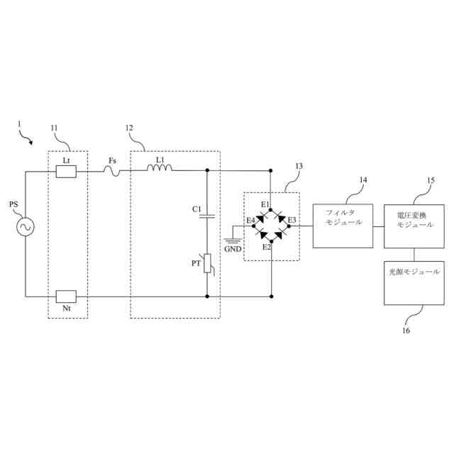
高調波抑制機能を備える照明装置は、入力モジュール、高調波抑制モジュール、整流モジュール、フィルタモジュール、電圧変換モジュール及び光源モジュールを含む。高調波抑制モジュールは入力モジュールに接続される。整流モジュールは、高調波抑制モジュールに接続される。フィルタモジュールは整流モジュールに接続される。電圧変換モジュールはフィルタモジュールに接続される。光源モジュールは電圧変換モジュールに接続される。高調波抑制モジュールは入力モジュールと整流モジュールとの間に配置される。上述の高調波抑制モジュールは、整流モジュールの前に配置され、高調波を効果的に抑制して照明装置の機能モジュールの損傷を防ぐことができる。従って、上述の高調波抑制モジュールは、照明装置の使用寿命を効果的に延ばし、火災等の事故の発生を防止することができる。
【選択図】図1
特許請求の範囲
【請求項1】
入力モジュールと、
前記入力モジュールに接続され、インダクタ、コンデンサ及びサーミスタを含む高調波抑制モジュールと、
前記高調波抑制モジュールに接続された整流モジュールと、
前記整流モジュールに接続されたフィルタモジュールと、
前記フィルタモジュールに接続された電圧変換モジュールと、
前記電圧変換モジュールに接続された光源モジュールと、
を備え、
前記高調波抑制モジュールは、前記入力モジュールと前記整流モジュールとの間に配置されることを特徴とする高調波抑制機能を備える照明装置。
続きを表示(約 990 文字)
【請求項2】
前記インダクタのインダクタンス値は、1000nH~1mHであることを特徴とする請求項1に記載の高調波抑制機能を備える照明装置。
【請求項3】
前記入力モジュールは、ライブ線端子とニュートラル線端子とを含むことを特徴とする請求項1に記載の高調波抑制機能を備える照明装置。
【請求項4】
前記インダクタの一端は、前記ライブ線端子に接続され、前記インダクタの他端は、第1ノードに接続され、前記第1ノードは、前記コンデンサの一端及び前記整流モジュールに接続され、前記コンデンサの他端は、前記サーミスタの一端に接続され、前記サーミスタの他端は、第2ノードに接続され、前記第2ノードは、前記ニュートラル線端子及び前記整流モジュールに接続されることを特徴とする請求項3に記載の高調波抑制機能を備える照明装置。
【請求項5】
前記整流モジュールは、第1端子、第2端子、第3端子及び第4端子を有し、前記第1端子は、前記第1ノードに接続され、前記第2端子は、前記第2ノードに接続され、前記第3端子は、前記フィルタモジュールに接続され、前記第4端子は、グランドに接続されることを特徴とする請求項4に記載の高調波抑制機能を備える照明装置。
【請求項6】
前記入力モジュールは、外部電源に接続されることを特徴とする請求項1に記載の高調波抑制機能を備える照明装置。
【請求項7】
前記光源モジュールは、発光ダイオードまたは発光ダイオードアレイであることを特徴とする請求項1に記載の高調波抑制機能を備える照明装置。
【請求項8】
前記高調波抑制モジュールは、ヒューズを介して前記入力モジュールに接続されることを特徴とする請求項1記載の高調波抑制機能を備える照明装置。
【請求項9】
前記電圧変換モジュールは、昇圧コンバータ、降圧コンバータ、昇圧/降圧コンバータまたはフライバックコンバータであることを特徴とする請求項1に記載の高調波抑制機能を備える照明装置。
【請求項10】
前記電圧変換モジュールは、昇圧コンバータ、降圧コンバータ、昇圧/降圧コンバータ及びフライバックコンバータのいずれか2つ以上の組み合わせである請求項1に記載の高調波抑制機能を備える照明装置。
発明の詳細な説明
【技術分野】
【0001】
本発明は、照明装置、特に高調波抑制機能を備える照明装置に関する。
続きを表示(約 1,300 文字)
【背景技術】
【0002】
工業生産の要求を満たすため、多数の大型機器が電力網に接続された後、電力網の品質に深刻な影響を及ぼし、高周波高調波の発生を招き、電力網の波形を酷く歪ませ、深刻な高調波の重畳現象を発生する。高周波がフィルタコンデンサを通過すると、ヒューズの溶断を招く可能性がある。同時に、照明装置の駆動器も高周波高調波の影響を長時間にわたって受けるため、使用寿命の低下を招く。また、高周波高調波によってコンデンサの温度が上昇し、火災などの事故につながる可能性もある。
【0003】
一部の従来の高調波抑制回路は、通常、入力端にインダクタを使用して高調波抑制効果を実現する。しかし、このような体積が大きく且つ高いインダクタンス値を有するインダクタは、コストが大幅に増加し、放射と伝導の要件を満たすことができない。
【0004】
一部の従来の高調波抑制回路は、整流器の前のすべてのコンデンサを整流器の後に移動させることにより、高調波干渉をある程度抑制することができる。ただし、高周波高調波が整流器を通過すると、整流器のダイオードが過熱によって破壊される可能性がある。
【0005】
また、一部の従来の高調波抑制回路は、アクティブフィルタを使用して高調波を除去するが、これは、コストを大幅に増加させる。
【0006】
中国特許出願公開第110829809号明細書及び米国特許出願公開第20100052432号明細書は、いずれも高調波抑制技術を開示しているが、依然として従来技術の問題を効果的に解決できていない。
【先行技術文献】
【特許文献】
【0007】
中国特許出願公開第110829809号明細書
米国特許出願公開第20100052432号明細書
【発明の概要】
【発明が解決しようとする課題】
【0008】
本発明の目的は、高調波抑制機能を備える照明器具を提供することである。
【課題を解決するための手段】
【0009】
本発明の一実施形態に基づき、入力モジュール、高調波抑制モジュール、整流モジュール、フィルタモジュール、電圧変換モジュール及び光源モジュールを含む高調波抑制機能を備える照明装置を提供する。高調波抑制モジュールは、入力モジュールに接続される。整流モジュールは、高調波抑制モジュールに接続される。フィルタモジュールは、整流モジュールに接続される。電圧変換モジュールは、フィルタモジュールに接続される。光源モジュールは、電圧変換モジュールに接続される。ここでは、高調波抑制モジュールは、入力モジュールと整流モジュールとの間に配置される。上述の高調波抑制モジュールは、整流モジュールの前に配置され、高周波高調波を効果的に抑制して照明装置の機能モジュールの損傷を防ぐことができる。したがって、上述の高調波抑制モジュールは、照明装置の使用寿命を効果的に延ばし、火災などの事故の発生を防止することができる。
【0010】
本発明の一改良として、インダクタのインダクタンス値は、1000nH~1mHである。
(【0011】以降は省略されています)
この特許をJ-PlatPat(特許庁公式サイト)で参照する
関連特許
厦門普為光電科技有限公司
直付けタイプのダウンライト
12か月前
厦門普為光電科技有限公司
高光効率発光ダイオード光源
10か月前
厦門普為光電科技有限公司
回転取付タイプのダウンライト
12か月前
厦門普為光電科技有限公司
多段昇圧機構を備えた照明装置
4か月前
厦門普為光電科技有限公司
定照度照明制御装置及びその方法
2か月前
厦門普為光電科技有限公司
高調波抑制機能を備える照明器具
5か月前
厦門普為光電科技有限公司
多機能保護回路を備えた照明装置
4日前
厦門普為光電科技有限公司
焦電型赤外線センサ感度調整装置
12日前
厦門普為光電科技有限公司
高信頼性光源モジュールの製造方法
6か月前
厦門普為光電科技有限公司
多層光学媒体構造を有するランプ管
1か月前
厦門普為光電科技有限公司
過渡電流抑制機能を備えた照明装置
10か月前
厦門普為光電科技有限公司
適応型電力調整機能を備えた照明器具
9か月前
厦門普為光電科技有限公司
分岐レイアウト構造を有する光源基板
2か月前
厦門普為光電科技有限公司
自動位置合わせ固定構造を備えるセンサ
5か月前
厦門普為光電科技有限公司
適応負荷電圧制御機能を備えた照明装置
5か月前
厦門普為光電科技有限公司
高い逆電圧耐性を有する発光ダイオード
1か月前
厦門普為光電科技有限公司
グループ制御スイッチを備える防水センサ
9か月前
厦門普為光電科技有限公司
ブルーライトカット機能を備える照明器具
11か月前
厦門普為光電科技有限公司
逆電圧クランプ解除機構を備えた照明装置
12日前
厦門普為光電科技有限公司
二重閉ループを形成可能な照明装置駆動電源
2か月前
厦門普為光電科技有限公司
ワイド電圧対応発光ダイオード定電流駆動回路
11か月前
厦門普為光電科技有限公司
監視装置及びその監視装置を含む照明システム
1か月前
厦門普為光電科技有限公司
残光防止機能を備えた発光ダイオード照明装置
11か月前
厦門普為光電科技有限公司
リアルタイム照度一定調整システム及びその方法
7か月前
厦門普為光電科技有限公司
光減衰補償機能を備えた照明装置およびその方法
11か月前
厦門普為光電科技有限公司
電磁干渉抑制機能を備えたフライバックコンバータ
5か月前
厦門普為光電科技有限公司
故障検出及びセルフロック制御機能を備えた照明器具
4か月前
厦門普為光電科技有限公司
マルチチャンネル照明制御システム及びその制御方法
3か月前
厦門普為光電科技有限公司
スイッチング機構を備えた照明装置用電源供給システム
10か月前
厦門普為光電科技有限公司
駆動効率を向上させる多段チップ給電機構を有する照明装置
5か月前
厦門普為光電科技有限公司
負荷インピーダンス整合検出機能を備えた外付け電源供給器
4か月前
厦門普為光電科技有限公司
ブルートゥース及びユーザデータグラムプロトコルに基づくローカルエリアネットワーク制御システム及びその方法
5か月前
株式会社コロナ
電気機器
4か月前
個人
電子部品の実装方法
1か月前
日本精機株式会社
回路基板
2か月前
愛知電機株式会社
装柱金具
1か月前
続きを見る
他の特許を見る