TOP
|
特許
|
意匠
|
商標
特許ウォッチ
Twitter
他の特許を見る
公開番号
2025169219
公報種別
公開特許公報(A)
公開日
2025-11-12
出願番号
2025075059
出願日
2025-04-29
発明の名称
逆電圧クランプ解除機構を備えた照明装置
出願人
厦門普為光電科技有限公司
代理人
AIPPAY弁理士法人
主分類
H05B
45/54 20200101AFI20251105BHJP(他に分類されない電気技術)
要約
【課題】逆電圧クランプ解除機構を備えた照明装置を提供する。
【解決手段】
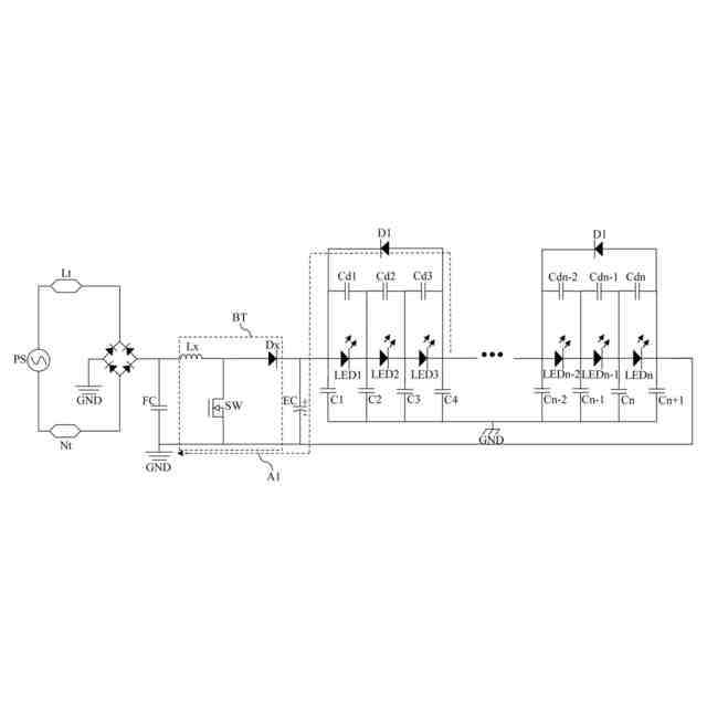
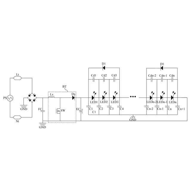
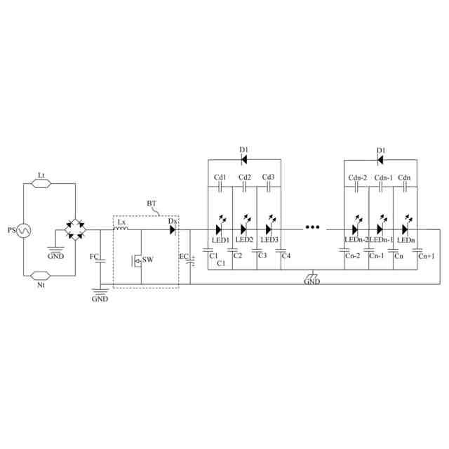
逆電圧クランプ解除機構を備えた照明装置は、電流制限ダイオード、複数の発光ダイオード、整流器及び電源入力端子を含む。前記複数の発光ダイオードは、互いに直列に接続されて直列回路を形成し、直列回路は、電流制限ダイオードと並列に接続される。各発光ダイオードは、寄生容量を有する。整流器は、前記複数の発光ダイオードに接続される。電源入力端子は、外部電源及び整流器に接続される。電流制限ダイオードは、放電ループを形成し、各発光ダイオードの寄生容量の放電により発生した放電電流が放電ループを通じて放出される。
【選択図】図1
特許請求の範囲
【請求項1】
電流制限ダイオードと、
それぞれが寄生容量を有し、互いに直列に接続されて直列回路を形成し、前記直列回路は、前記電流制限ダイオードと並列に接続される複数の発光ダイオードと、
前記複数の発光ダイオードに接続された整流器と、
外部電源及び前記整流器に接続される電源入力端子と、
を含み、
前記電流制限ダイオードは、放電ループを形成し、各前記発光ダイオードの前記寄生容量の放電により発生した放電電流が前記放電ループを通じて放出されることを特徴とする、逆電圧クランプ解除機構を備えた照明装置。
続きを表示(約 860 文字)
【請求項2】
コンバータとエネルギー蓄積コンデンサとを更に含み、前記整流器は、前記コンバータに接続され、前記コンバータは、前記エネルギー蓄積コンデンサ及び接地点に接続され、前記エネルギー蓄積コンデンサは、前記複数の発光ダイオードに接続されることを特徴とする請求項1に記載の逆電圧クランプ解除機構を備えた照明装置。
【請求項3】
各前記発光ダイオードの前記放電電流が、前記電流制限ダイオード、前記エネルギー蓄積コンデンサ及び前記コンバータを介して前記接地点に入ることを特徴とする請求項2に記載の逆電圧クランプ解除機構を備えた照明装置。
【請求項4】
各前記発光ダイオードは、接合コンデンサを有し、前記接合コンデンサは前記発光ダイオードと並列に接続されることを特徴とする請求項2に記載の逆電圧クランプ解除機構を備えた照明装置。
【請求項5】
フィルタコンデンサを更に含み、前記整流器は、前記フィルタコンデンサを介して前記コンバータに接続されることを特徴とする請求項2に記載の逆電圧クランプ解除機構を備えた照明装置。
【請求項6】
前記コンバータは、昇圧コンバータ、降圧コンバータ、または昇圧/降圧コンバータであることを特徴とする請求項2に記載の逆電圧クランプ解除機構を備えた照明装置。
【請求項7】
前記電源入力端子は、活線入力端子と中性線入力端子とを含むことを特徴とする請求項1に記載の逆電圧クランプ解除機構を備えた照明装置。
【請求項8】
前記整流器は、全波整流器であることを特徴とする請求項1に記載の逆電圧クランプ解除機構を備えた照明装置。
【請求項9】
前記整流器が半波整流器であることを特徴とする請求項1に記載の逆電圧クランプ解除機構を備えた照明装置。
【請求項10】
前記外部電源が商用電源であることを特徴とする請求項1に記載の逆電圧クランプ解除機構を備えた照明装置。
発明の詳細な説明
【技術分野】
【0001】
本発明は、照明装置、特に逆電圧クランプ解除機構を備えた照明装置に関する。
続きを表示(約 1,400 文字)
【背景技術】
【0002】
従来の照明装置では、一般的に、放熱性を高めるために金属ハウジングが使用されており、安全要件を満たすために金属ハウジングは接地されている。したがって、照明装置の光源基板と筐体の金属形材との間に寄生容量が形成される。一般的に、ユーザは、スイッチを介して照明装置の活線入力端子と中性線入力端子のいずれかを切断することにより、照明装置のオン/オフを切り替える。このようにして、光源パネルと金属ハウジングの間に交流電圧差が発生する。コンデンサは交流を通過させ、直流を遮断するため、照明装置の電源を切った後も上記寄生容量は充放電を続ける。したがって、寄生容量によって発生した逆電圧が光源基板上の各光源に印加されるため、一定期間使用すると照明装置が損傷しやすくなる。
【0003】
照明装置の製造業者も、上記の問題を解決するためのいくつかの解決策を提案している。第1の解決策は、光源にツェナーダイオードを追加することであるが、この解決策ではコストが増加し、光効率が低下する。第2の解決策は、分離された電源を使用することであるが、この解決策では電力効率が低下し、コストが増加する。第2の解決策は、光源に抵抗器またはコンデンサを接続することであるが、この解決策ではコストが増加し、光効率が低下する。第4の解決策は、回路基板のレイアウトを最適化して寄生容量を変更することであるが、この解決策にはより高度な製造プロセスが必要である。
【発明の概要】
【発明が解決しようとする課題】
【0004】
本発明の目的は、逆電圧クランプ解除機構を備えた照明装置を提供することである。
【課題を解決するための手段】
【0005】
本発明の一実施形態に基づき、電流制限ダイオード、複数の発光ダイオード、整流器及び電源入力端子を含む逆電圧クランプ解除機構を備えた照明装置を提供する。前記複数の発光ダイオードは、互いに直列に接続されて直列回路を形成し、直列回路は、電流制限ダイオードと並列に接続される。各発光ダイオードは、寄生容量を有する。整流器は、前記複数の発光ダイオードに接続される。電源入力端子は、外部電源及び整流器に接続される。電流制限ダイオードは、放電ループを形成し、各発光ダイオードの寄生容量の放電により発生した放電電流が放電ループを通じて放出される。
【0006】
一実施形態では、照明装置は、コンバータとエネルギー蓄積コンデンサとを更に含む。整流器は、コンバータに接続される。コンバータは、エネルギー蓄積コンデンサ及び接地点に接続される。エネルギー蓄積コンデンサは、前記複数の発光ダイオードに接続される。
【0007】
一実施形態では、各発光ダイオードの放電電流が、電流制限ダイオード、エネルギー蓄積コンデンサ及びコンバータを介して接地点に入る。
【0008】
一実施形態では、各発光ダイオードは、接合コンデンサを有し、接合コンデンサは発光ダイオードと並列に接続される。
【0009】
一実施形態では、照明装置は、フィルタコンデンサを更に含む。整流器は、フィルタコンデンサを介してコンバータに接続される。
【0010】
一実施形態では、コンバータは、昇圧コンバータ、降圧コンバータ、または昇圧/降圧コンバータである。
(【0011】以降は省略されています)
この特許をJ-PlatPat(特許庁公式サイト)で参照する
関連特許
厦門普為光電科技有限公司
直付けタイプのダウンライト
12か月前
厦門普為光電科技有限公司
高光効率発光ダイオード光源
10か月前
厦門普為光電科技有限公司
回転取付タイプのダウンライト
12か月前
厦門普為光電科技有限公司
多段昇圧機構を備えた照明装置
4か月前
厦門普為光電科技有限公司
定照度照明制御装置及びその方法
2か月前
厦門普為光電科技有限公司
高調波抑制機能を備える照明器具
5か月前
厦門普為光電科技有限公司
多機能保護回路を備えた照明装置
4日前
厦門普為光電科技有限公司
焦電型赤外線センサ感度調整装置
12日前
厦門普為光電科技有限公司
高信頼性光源モジュールの製造方法
6か月前
厦門普為光電科技有限公司
多層光学媒体構造を有するランプ管
1か月前
厦門普為光電科技有限公司
過渡電流抑制機能を備えた照明装置
10か月前
厦門普為光電科技有限公司
適応型電力調整機能を備えた照明器具
9か月前
厦門普為光電科技有限公司
分岐レイアウト構造を有する光源基板
2か月前
厦門普為光電科技有限公司
自動位置合わせ固定構造を備えるセンサ
5か月前
厦門普為光電科技有限公司
適応負荷電圧制御機能を備えた照明装置
5か月前
厦門普為光電科技有限公司
高い逆電圧耐性を有する発光ダイオード
1か月前
厦門普為光電科技有限公司
グループ制御スイッチを備える防水センサ
9か月前
厦門普為光電科技有限公司
ブルーライトカット機能を備える照明器具
11か月前
厦門普為光電科技有限公司
逆電圧クランプ解除機構を備えた照明装置
12日前
厦門普為光電科技有限公司
二重閉ループを形成可能な照明装置駆動電源
2か月前
厦門普為光電科技有限公司
ワイド電圧対応発光ダイオード定電流駆動回路
11か月前
厦門普為光電科技有限公司
監視装置及びその監視装置を含む照明システム
1か月前
厦門普為光電科技有限公司
残光防止機能を備えた発光ダイオード照明装置
11か月前
厦門普為光電科技有限公司
リアルタイム照度一定調整システム及びその方法
7か月前
厦門普為光電科技有限公司
光減衰補償機能を備えた照明装置およびその方法
11か月前
厦門普為光電科技有限公司
電磁干渉抑制機能を備えたフライバックコンバータ
5か月前
厦門普為光電科技有限公司
故障検出及びセルフロック制御機能を備えた照明器具
4か月前
厦門普為光電科技有限公司
マルチチャンネル照明制御システム及びその制御方法
3か月前
厦門普為光電科技有限公司
スイッチング機構を備えた照明装置用電源供給システム
10か月前
厦門普為光電科技有限公司
駆動効率を向上させる多段チップ給電機構を有する照明装置
5か月前
厦門普為光電科技有限公司
負荷インピーダンス整合検出機能を備えた外付け電源供給器
4か月前
厦門普為光電科技有限公司
ブルートゥース及びユーザデータグラムプロトコルに基づくローカルエリアネットワーク制御システム及びその方法
5か月前
個人
電子部品の実装方法
1か月前
愛知電機株式会社
装柱金具
1か月前
日本精機株式会社
回路基板
2か月前
個人
非衝突型ガウス加速器
3か月前
続きを見る
他の特許を見る