TOP
|
特許
|
意匠
|
商標
特許ウォッチ
Twitter
他の特許を見る
公開番号
2025171999
公報種別
公開特許公報(A)
公開日
2025-11-20
出願番号
2025075069
出願日
2025-04-30
発明の名称
多機能保護回路を備えた照明装置
出願人
厦門普為光電科技有限公司
代理人
AIPPAY弁理士法人
主分類
H05B
45/50 20220101AFI20251113BHJP(他に分類されない電気技術)
要約
【課題】多機能保護回路を備えた照明装置を提供する。
【解決手段】
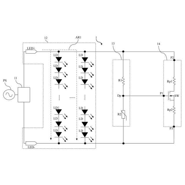
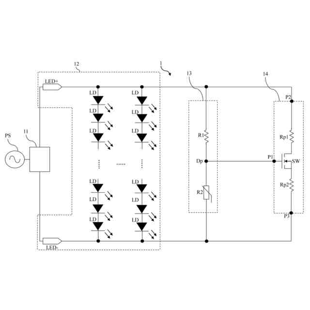
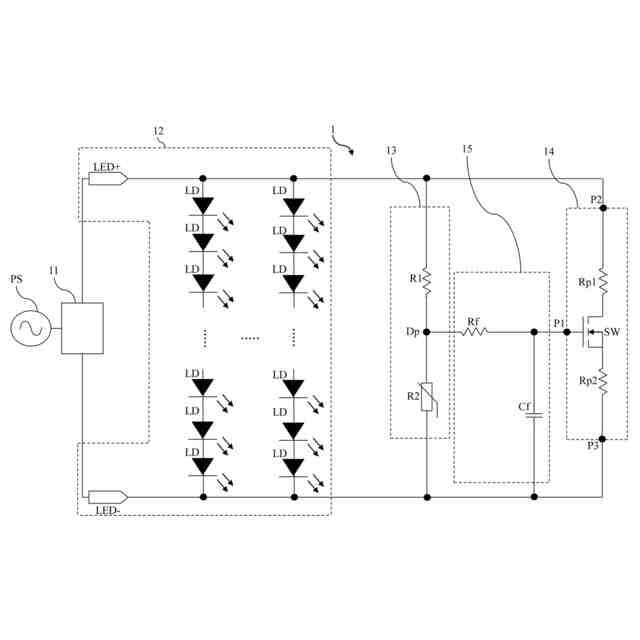
多機能保護回路を備えた照明装置は、光源モジュール、検出モジュール及び保護モジュールを含む。光源モジュールは、正極端子及び負極端子を有し、駆動電流を受け取る。検出モジュールは、第1抵抗及び第2抵抗を有する。第1抵抗の一端が正極端子に接続され、第1抵抗の他端が検出点に接続される。検出点が第2抵抗の一端に接続され、第2抵抗の他端が負極端子に接続される。第2抵抗がサーミスタである。保護モジュールは、第1入力端子、第2入力端子及び第3入力端子を有する。第1入力端子は、検出点に接続され、第2入力端子は、正極端子に接続され、第3入力端子は、負極端子に接続される。保護モジュールは、検出点の電圧が閾値を超えると、導通し、駆動電流の一部を保護モジュールに流れさせる。
【選択図】図1
特許請求の範囲
【請求項1】
正極端子及び負極端子を有し、駆動電流を受け取る光源モジュールと、
第1抵抗及び第2抵抗を有し、前記第1抵抗の一端が前記正極端子に接続され、前記第1抵抗の他端が検出点に接続され、前記検出点が前記第2抵抗の一端に接続され、前記第2抵抗の他端が前記負極端子に接続され、前記第2抵抗がサーミスタである検出モジュールと、
第1入力端子、第2入力端子及び第3入力端子を有する保護モジュールと、
を含み、
前記第1入力端子は、前記検出点に接続され、前記第2入力端子は、前記正極端子に接続され、前記第3入力端子は、前記負極端子に接続され、前記保護モジュールは、前記検出点の電圧が閾値を超えると、導通し、前記駆動電流の一部を前記保護モジュールに流れさせることを特徴とする多機能保護回路を備えた照明装置。
続きを表示(約 1,000 文字)
【請求項2】
前記保護モジュールは、スイッチ、第1保護抵抗及び第2保護抵抗を含み、前記スイッチの第1端が前記第1入力端子であり、前記第1保護抵抗の一端が前記第2入力端子であり、前記第1保護抵抗の他端が前記スイッチの第2端に接続され、前記スイッチの第3端が前記第2保護抵抗の一端に接続され、前記第2保護抵抗の他端が前記第3入力端子に接続されることを特徴とする請求項1に記載の多機能保護回路を備えた照明装置。
【請求項3】
前記駆動電流の一部が前記スイッチ、前記第1保護抵抗及び前記第2保護抵抗を流れ、前記第1保護抵抗及び前記第2保護抵抗で発生した熱エネルギーが前記第2抵抗に伝達されることを特徴とする請求項2に記載の多機能保護回路を備えた照明装置。
【請求項4】
前記スイッチが金属酸化物半導体電界効果トランジスタであることを特徴とする請求項2に記載の多機能保護回路を備えた照明装置。
【請求項5】
前記第2抵抗が正の温度係数を有するサーミスタであることを特徴とする請求項1に記載の多機能保護回路を備えた照明装置。
【請求項6】
フィルタモジュールを更に含み、前記フィルタモジュールは、前記検出モジュールと前記保護モジュールとの間に配置されることを特徴とする請求項1に記載の多機能保護回路を備えた照明装置。
【請求項7】
前記フィルタモジュールは、フィルタリング抵抗及びフィルタリングコンデンサを含み、前記フィルタリング抵抗の一端が前記検出点に接続され、前記フィルタリング抵抗の他端が前記第1入力端子と前記フィルタリングコンデンサの一端に接続され、前記フィルタリングコンデンサの他端が前記負極端子に接続されることを特徴とする請求項6に記載の多機能保護回路を備えた照明装置。
【請求項8】
前記光源モジュールは、1つ又は複数の光源を含むことを特徴とする請求項1に記載の多機能保護回路を備えた照明装置。
【請求項9】
前記光源は、発光ダイオードであることを特徴とする請求項8に記載の多機能保護回路を備えた照明装置。
【請求項10】
駆動モジュールを更に含み、前記駆動モジュールは、前記正極端子、前記負極端子及び外部電源に接続され、前記外部電源の入力電流を前記駆動電流に変換し、前記駆動電流を前記正極端子及び前記負極端子に入力することを特徴とする請求項1に記載の多機能保護回路を備えた照明装置。
発明の詳細な説明
【技術分野】
【0001】
本発明は、照明装置、特に多機能保護回路を備えた照明装置に関する。
続きを表示(約 1,500 文字)
【背景技術】
【0002】
発光ダイオード照明装置には、省エネ、高効率、長寿命など多くの利点がある。しかし、従来の発光ダイオード照明装置には、依然として更に改良すべき欠点がいくつか残っている。例えば、発光ダイオード照明装置のうちの1つの発光ダイオードが故障すると、発光ダイオードと直列又は並列に接続されている他の発光ダイオードの電流が増加し、光源モジュール全体の温度が上昇する。このように、発光ダイオード照明装置は、高温により光源モジュール全体の損傷を引き起こし易い。一般的に、照明装置の製造業者は、上記の問題を改善するために、次の解決策を採用する。(1)光源モジュールの電圧をシングルチップマイコンで検出し、電圧が変化する時に適切な調整を行う。しかし、この解決策はコストが高く、回路構造が複雑である。(2)電圧ツェナーダイオードを介して光源モジュールの電圧を検出し、電圧が変化した時に適切な調整を行う。しかし、この解決策では誤差が大きく、正確な検出を効果的に達成することができない。(3)コンパレータ回路を介して光源モジュールの電圧を検出する。しかし、この解決策はコストが高く、回路構造が複雑である。
【発明の概要】
【発明が解決しようとする課題】
【0003】
本発明の目的は、多機能保護回路を備えた照明装置を提供することである。
【課題を解決するための手段】
【0004】
本発明の一実施形態に基づき、光源モジュール、検出モジュール及び保護モジュールを含む多機能保護回路を備えた照明装置を提供する。光源モジュールは、正極端子及び負極端子を有し、駆動電流を受け取る。検出モジュールは、第1抵抗及び第2抵抗を有する。第1抵抗の一端が正極端子に接続され、第1抵抗の他端が検出点に接続される。検出点が第2抵抗の一端に接続され、第2抵抗の他端が負極端子に接続される。第2抵抗がサーミスタである。保護モジュールは、第1入力端子、第2入力端子及び第3入力端子を有する。第1入力端子は、検出点に接続され、第2入力端子は、正極端子に接続され、第3入力端子は、負極端子に接続される。保護モジュールは、検出点の電圧が閾値を超えると、導通し、駆動電流の一部を保護モジュールに流れさせる。
【0005】
一実施形態において、保護モジュールは、スイッチ、第1保護抵抗及び第2保護抵抗を含む。スイッチの第1端が第1入力端子である。第1保護抵抗の一端が第2入力端子であり、第1保護抵抗の他端がスイッチの第2端に接続される。スイッチの第3端が第2保護抵抗の一端に接続され、第2保護抵抗の他端が第3入力端子に接続される。
【0006】
一実施形態において、駆動電流の一部がスイッチ、第1保護抵抗及び第2保護抵抗を流れ、第1保護抵抗及び第2保護抵抗で発生した熱エネルギーが第2抵抗に伝達される。
【0007】
一実施形態において、スイッチが金属酸化物半導体電界効果トランジスタである。
【0008】
一実施形態において、第2抵抗が正の温度係数を有するサーミスタである。
【0009】
一実施形態において、照明装置は、フィルタモジュールを更に含む。フィルタモジュールは、検出モジュールと保護モジュールとの間に配置される。
【0010】
一実施形態において、フィルタモジュールは、フィルタリング抵抗及びフィルタリングコンデンサを含む。フィルタリング抵抗の一端が検出点に接続され、フィルタリング抵抗の他端が第1入力端子とフィルタリングコンデンサの一端に接続される。フィルタリングコンデンサの他端が負極端子に接続される。
(【0011】以降は省略されています)
この特許をJ-PlatPat(特許庁公式サイト)で参照する
関連特許
厦門普為光電科技有限公司
多段昇圧機構を備えた照明装置
4か月前
厦門普為光電科技有限公司
多機能保護回路を備えた照明装置
4日前
厦門普為光電科技有限公司
焦電型赤外線センサ感度調整装置
12日前
厦門普為光電科技有限公司
定照度照明制御装置及びその方法
2か月前
厦門普為光電科技有限公司
高調波抑制機能を備える照明器具
5か月前
厦門普為光電科技有限公司
多層光学媒体構造を有するランプ管
1か月前
厦門普為光電科技有限公司
高信頼性光源モジュールの製造方法
6か月前
厦門普為光電科技有限公司
分岐レイアウト構造を有する光源基板
2か月前
厦門普為光電科技有限公司
適応負荷電圧制御機能を備えた照明装置
5か月前
厦門普為光電科技有限公司
高い逆電圧耐性を有する発光ダイオード
1か月前
厦門普為光電科技有限公司
自動位置合わせ固定構造を備えるセンサ
5か月前
厦門普為光電科技有限公司
逆電圧クランプ解除機構を備えた照明装置
12日前
厦門普為光電科技有限公司
二重閉ループを形成可能な照明装置駆動電源
2か月前
厦門普為光電科技有限公司
監視装置及びその監視装置を含む照明システム
1か月前
厦門普為光電科技有限公司
リアルタイム照度一定調整システム及びその方法
7か月前
厦門普為光電科技有限公司
電磁干渉抑制機能を備えたフライバックコンバータ
5か月前
厦門普為光電科技有限公司
故障検出及びセルフロック制御機能を備えた照明器具
4か月前
厦門普為光電科技有限公司
マルチチャンネル照明制御システム及びその制御方法
3か月前
厦門普為光電科技有限公司
駆動効率を向上させる多段チップ給電機構を有する照明装置
5か月前
厦門普為光電科技有限公司
負荷インピーダンス整合検出機能を備えた外付け電源供給器
4か月前
厦門普為光電科技有限公司
ブルートゥース及びユーザデータグラムプロトコルに基づくローカルエリアネットワーク制御システム及びその方法
5か月前
個人
電子部品の実装方法
1か月前
個人
電気式バーナー
1か月前
愛知電機株式会社
装柱金具
1か月前
個人
非衝突型ガウス加速器
3か月前
日本精機株式会社
回路基板
2か月前
日星電気株式会社
面状ヒータ
10日前
キヤノン株式会社
電子機器
2か月前
イビデン株式会社
配線基板
1か月前
日本放送協会
基板固定装置
2か月前
アイホン株式会社
電気機器
2か月前
個人
節電材料
3か月前
アイホン株式会社
電気機器
3か月前
メクテック株式会社
配線基板
3か月前
東レ株式会社
霧化状活性液体供給装置
2か月前
個人
静電気中和除去装置
25日前
続きを見る
他の特許を見る