TOP
|
特許
|
意匠
|
商標
特許ウォッチ
Twitter
他の特許を見る
公開番号
2025089267
公報種別
公開特許公報(A)
公開日
2025-06-12
出願番号
2024198930
出願日
2024-11-14
発明の名称
電磁干渉抑制機能を備えたフライバックコンバータ
出願人
厦門普為光電科技有限公司
代理人
AIPPAY弁理士法人
主分類
H02M
3/28 20060101AFI20250605BHJP(電力の発電,変換,配電)
要約
【課題】電磁干渉抑制機能を備えたフライバックコンバータを提供する。
【解決手段】
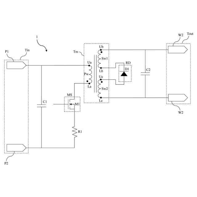
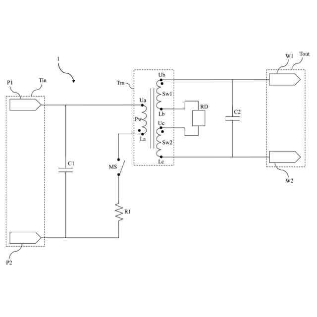
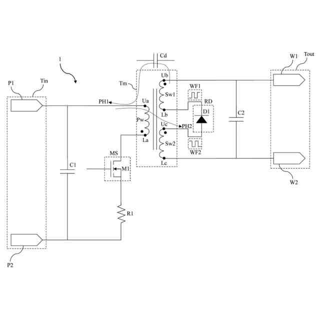
電磁干渉抑制機能を備えたフライバックコンバータは、入力端子、出力端子、整流部材及び変圧器を含む。出力端子は、第1出力端子と第2出力端子を含む。変圧器は、一次巻線、第1二次巻線及び第2二次巻線を含む。一次巻線は、入力端子に接続される。第1二次巻線の上端子は、第1出力端子に接続され、第1二次巻線の下端子は、整流部材の第1端子に接続される。第2二次巻線の上端子は、整流部材の第2端子に接続され、第2二次巻線の下端子は、第2出力端子に接続される。前述のフライバックコンバータの回路設計により、生成されたノイズ信号が互いに打ち消し合うため、電磁干渉を効果的に抑制することができる。
【選択図】図1
特許請求の範囲
【請求項1】
入力端子と、
第1出力端子及び第2出力端子を含む出力端子と、
整流部材と、
一次巻線、第1二次巻線及び第2二次巻線を含み、前記一次巻線は、前記入力端子に接続され、前記第1二次巻線の上端子は、前記第1出力端子に接続され、前記第1二次巻線の下端子は、前記整流部材の第1端子に接続され、前記第2二次巻線の上端子は、前記整流部材の第2端子に接続され、前記第2二次巻線の下端子は、前記第2出力端子に接続される変圧器と、
を含む電磁干渉抑制機能を備えたフライバックコンバータ。
続きを表示(約 1,000 文字)
【請求項2】
前記整流部材は、ダイオードであり、前記第1二次巻線の下端子は、前記ダイオードの負極に接続され、前記第2二次巻線の上端子は、前記ダイオードの正極に接続されることを特徴とする請求項1に記載の電磁干渉抑制機能を備えたフライバックコンバータ。
【請求項3】
前記第1二次巻線の下端子を通過する信号の波形は、前記第2二次巻線の上端子を通過する信号の波形と逆であることを特徴とする請求項1に記載の電磁干渉抑制機能を備えたフライバックコンバータ。
【請求項4】
前記第1二次巻線の巻数は、前記第2二次巻線の巻数と等しいことを特徴とする請求項1記載の電磁干渉抑制機能を備えたフライバックコンバータ。
【請求項5】
前記一次巻線の位相は、前記第1二次巻線及び前記第2二次巻線の位相と逆であることを特徴とする請求項1に記載の電磁干渉抑制機能を備えたフライバックコンバータ。
【請求項6】
前記入力端子は、第1入力端子及び第2入力端子素子を含み、前記第1入力端子は、前記一次巻線の上端子に接続され、前記第2入力端子は、前記一次巻線の下端子に接続されることを特徴とする請求項1に記載の電磁干渉抑制機を備えたフライバックコンバータ。
【請求項7】
第1コンデンサを更に含み、前記第1コンデンサの一端は、前記第1入力端子に接続され、前記第1コンデンサの他端は、前記第1入力端子に接続されることを特徴とする請求項6に記載の電磁干渉抑制機能を備えたフライバックコンバータ。
【請求項8】
抵抗及びスイッチ部材を更に含み、前記第2入力端子は、前記抵抗及び前記スイッチ部材を介して前記一次巻線の下端子に接続されることを特徴とする請求項6に記載の電磁干渉抑制機能を備えたフライバックコンバータ。
【請求項9】
前記スイッチ部材は、金酸化物電界効果トランジスタ又は三極管であることを特徴とする請求項8に記載の電磁干渉抑制機能を備えたフライバックコンバータ。
【請求項10】
第2コンデンサを更に含み、前記第2コンデンサの一端は、前記第1出力端子に接続され、前記第2コンデンサの他端は、前記第2出力端子に接続されることを特徴とする請求項1に記載の電磁干渉抑制機能を備えたフライバックコンバータ。
発明の詳細な説明
【技術分野】
【0001】
本発明は、フライバックコンバータに関し、特に電磁干渉抑制機能を備えたフライバックコンバータに関する。
続きを表示(約 1,100 文字)
【背景技術】
【0002】
従来の低電力(200ワット未満)絶縁型照明装置の駆動電源のほとんどは、フライバックコンバータを使用している。フライバックコンバータを使用した絶縁型照明装置の駆動電源は、非常に成熟しており、信頼性が高いため、広く応用されている。
【0003】
ただし、フライバック(flyback)コンバータの動作中に深刻な電磁干渉(EMI)が発生するため、複雑なフィルタ回路によって電磁干渉を低減する必要である。しかしながら、上述したフィルタ回路は、通常、比較的高価であり、照明装置のコストの上昇にもつながる。したがって、如何にして従来のフライバックコンバータの回路設計を効果的に改善し、電磁干渉を効果的に抑制するかは、緊急の課題となっている。
【0004】
中国特許出願公開第104619076号明細書(特許文献1)及び中国特許出願公開第105871194号明細書(特許文献2)は、改良されたコンバータ回路設計を開示しているが、依然として従来技術の課題を効果的に解決できていない。
【先行技術文献】
【特許文献】
【0005】
中国特許出願公開第104619076号明細書
中国特許出願公開第105871194号明細書
【発明の概要】
【発明が解決しようとする課題】
【0006】
本発明の目的は、電磁干渉抑制機能を備えたフライバックコンバータを提供することである。
【課題を解決するための手段】
【0007】
本発明は、入力端子、出力端子、整流部材及び変圧器を含む電磁干渉抑制機能を備えたフライバックコンバータを提供する。出力端子は、第1出力端子と第2出力端子を含む。変圧器は、一次巻線、第1二次巻線及び第2二次巻線を含む。一次巻線は、入力端子に接続される。第1二次巻線の上端子は、第1出力端子に接続され、第1二次巻線の下端子は、整流部材の第1端子に接続される。第2二次巻線の上端子は、整流部材の第2端子に接続され、第2二次巻線の下端子は、第2出力端子に接続される。
【0008】
本発明の一改良に基づき、整流部材は、ダイオードである。第1二次巻線の下端子は、ダイオードの負極に接続され、第2二次巻線の上端子は、ダイオードの正極に接続される。
【0009】
本発明の一改良に基づき、第1二次巻線の下端を通過する信号の波形は、第2二次巻線の上端を通過する信号の波形と逆である。
【0010】
本発明の一改良に基づき、第1二次巻線の巻数は、第2二次巻線の巻数と等しい。
(【0011】以降は省略されています)
この特許をJ-PlatPat(特許庁公式サイト)で参照する
関連特許
厦門普為光電科技有限公司
直付けタイプのダウンライト
12か月前
厦門普為光電科技有限公司
高光効率発光ダイオード光源
10か月前
厦門普為光電科技有限公司
回転取付タイプのダウンライト
12か月前
厦門普為光電科技有限公司
多段昇圧機構を備えた照明装置
4か月前
厦門普為光電科技有限公司
定照度照明制御装置及びその方法
2か月前
厦門普為光電科技有限公司
高調波抑制機能を備える照明器具
5か月前
厦門普為光電科技有限公司
多機能保護回路を備えた照明装置
4日前
厦門普為光電科技有限公司
焦電型赤外線センサ感度調整装置
12日前
厦門普為光電科技有限公司
高信頼性光源モジュールの製造方法
6か月前
厦門普為光電科技有限公司
多層光学媒体構造を有するランプ管
1か月前
厦門普為光電科技有限公司
過渡電流抑制機能を備えた照明装置
10か月前
厦門普為光電科技有限公司
適応型電力調整機能を備えた照明器具
9か月前
厦門普為光電科技有限公司
分岐レイアウト構造を有する光源基板
2か月前
厦門普為光電科技有限公司
自動位置合わせ固定構造を備えるセンサ
5か月前
厦門普為光電科技有限公司
適応負荷電圧制御機能を備えた照明装置
5か月前
厦門普為光電科技有限公司
高い逆電圧耐性を有する発光ダイオード
1か月前
厦門普為光電科技有限公司
グループ制御スイッチを備える防水センサ
9か月前
厦門普為光電科技有限公司
ブルーライトカット機能を備える照明器具
11か月前
厦門普為光電科技有限公司
逆電圧クランプ解除機構を備えた照明装置
12日前
厦門普為光電科技有限公司
二重閉ループを形成可能な照明装置駆動電源
2か月前
厦門普為光電科技有限公司
ワイド電圧対応発光ダイオード定電流駆動回路
11か月前
厦門普為光電科技有限公司
監視装置及びその監視装置を含む照明システム
1か月前
厦門普為光電科技有限公司
残光防止機能を備えた発光ダイオード照明装置
11か月前
厦門普為光電科技有限公司
リアルタイム照度一定調整システム及びその方法
7か月前
厦門普為光電科技有限公司
光減衰補償機能を備えた照明装置およびその方法
11か月前
厦門普為光電科技有限公司
電磁干渉抑制機能を備えたフライバックコンバータ
5か月前
厦門普為光電科技有限公司
故障検出及びセルフロック制御機能を備えた照明器具
4か月前
厦門普為光電科技有限公司
マルチチャンネル照明制御システム及びその制御方法
3か月前
厦門普為光電科技有限公司
スイッチング機構を備えた照明装置用電源供給システム
10か月前
厦門普為光電科技有限公司
駆動効率を向上させる多段チップ給電機構を有する照明装置
5か月前
厦門普為光電科技有限公司
負荷インピーダンス整合検出機能を備えた外付け電源供給器
4か月前
厦門普為光電科技有限公司
ブルートゥース及びユーザデータグラムプロトコルに基づくローカルエリアネットワーク制御システム及びその方法
5か月前
個人
単極モータ
1か月前
個人
高圧電気機器の開閉器
5日前
個人
電気を重力で発電装置
18日前
キヤノン電子株式会社
モータ
17日前
続きを見る
他の特許を見る