TOP
|
特許
|
意匠
|
商標
特許ウォッチ
Twitter
他の特許を見る
公開番号
2024178887
公報種別
公開特許公報(A)
公開日
2024-12-25
出願番号
2023199520
出願日
2023-11-26
発明の名称
ワイド電圧対応発光ダイオード定電流駆動回路
出願人
厦門普為光電科技有限公司
代理人
個人
主分類
H05B
45/375 20200101AFI20241218BHJP(他に分類されない電気技術)
要約
【課題】ワイド電圧対応発光ダイオード定電流駆動回路を提供する。
【解決手段】
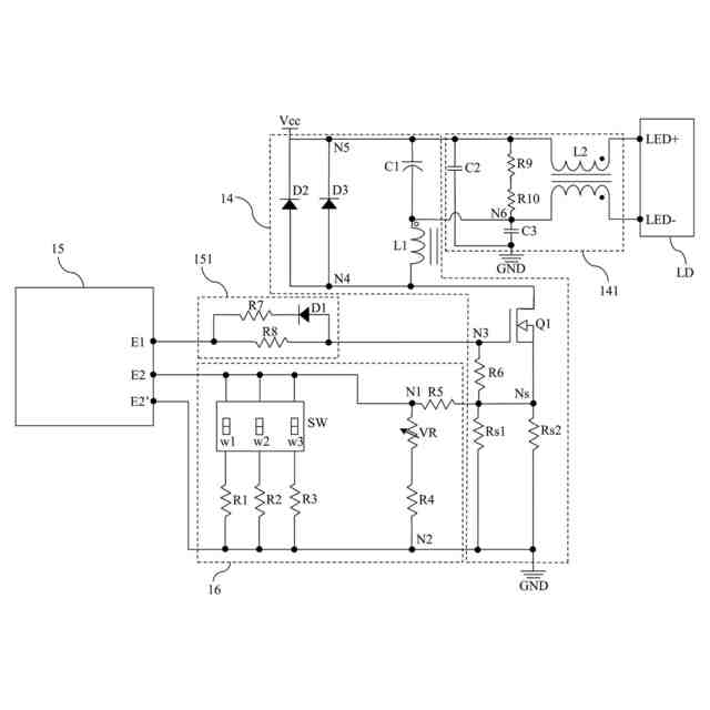
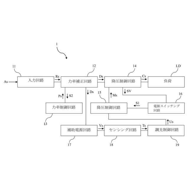
ワイド電圧対応発光ダイオード定電流駆動回路は、入力回路、力率補正回路、降圧電源回路、電源スイッチング回路および降圧制御回路を備える。入力回路は、交流電圧入力信号を受信して整流信号を生成する。力率補正回路は、前記整流信号を受信して駆動信号を生成する。降圧電源回路は、駆動信号を受信して負荷を駆動するための定電流出力信号を生成し、検出点を有する。電源スイッチング回路は、電源スイッチを含み、検出点の検出電圧を処理して第1サンプリング信号を生成する。降圧制御回路は、第1サンプリング信号に応じて変調信号を生成し、降圧電源回路の定電流出力信号を調整する。
【選択図】図1
特許請求の範囲
【請求項1】
交流電圧入力信号を受信して整流信号を生成する入力回路と、
前記整流信号を受信して駆動信号を生成する力率補正回路と、
前記駆動信号を受信して負荷を駆動するための定電流出力信号を生成し、検出点を有する降圧電源回路と、
前記検出点の検出電圧を処理して第1サンプリング信号を生成する電源スイッチング回路と、
前記第1サンプリング信号に応じて変調信号を生成し、前記降圧電源回路の前記定電流出力信号を調整する降圧制御回路と、
を備えることを特徴とするワイド電圧対応発光ダイオード定電流駆動回路。
続きを表示(約 980 文字)
【請求項2】
前記力率補正回路から第2サンプリング信号を受信して力率制御信号を生成する力率制御回路を更に備え、前記力率補正回路は、前記力率制御信号に基づいて前記駆動信号を調整することを特徴とする請求項1に記載のワイド電圧対応発光ダイオード定電流駆動回路。
【請求項3】
前記電源スイッチング回路は、電源スイッチを有し、前記電源スイッチを切り替えることで前記第1サンプリング信号を変更することを特徴とする請求項1に記載のワイド電圧対応発光ダイオード定電流駆動回路。
【請求項4】
前記降圧制御回路は、前記第1サンプリング信号および基準電圧信号に基づいて変調信号を生成する請求項1に記載のワイド電圧対応発光ダイオード定電流駆動回路。
【請求項5】
前記変調信号は、パルス幅変調信号であることを特徴とする請求項1に記載のワイド電圧対応発光ダイオード定電流駆動回路。
【請求項6】
補助電源回路、センシング回路および調光制御回路を更に備え、前記補助電源回路は、前記駆動信号を受信して前記センシング回路を駆動するための電源信号を生成し、前記センシング回路は、センシング信号を生成し、前記調光制御回路は、前記センシング信号を受信して調光信号を生成し、前記降圧制御回路は、前記調光信号に基づいて前記変調信号を調整し、前記降圧電源回路の前記定電流出力信号を調整することを特徴とする請求項1に記載のワイド電圧対応発光ダイオード定電流駆動回路。
【請求項7】
前記センシング回路は、マイクロ波センサまたは赤外線センサであることを特徴とする請求項6に記載のワイド電圧対応発光ダイオード定電流駆動回路。
【請求項8】
前記入力回路は、整流回路、フィルタ回路およびアンチサージ回路を含むことを特徴とする請求項1に記載のワイド電圧対応発光ダイオード定電流駆動回路。
【請求項9】
前記整流回路は、ブリッジ型整流器であることを特徴とする請求項8に記載のワイド電圧対応発光ダイオード定電流駆動回路。
【請求項10】
前記負荷は、発光ダイオードまたは発光ダイオードアレイであることを特徴とする請求項1に記載のワイド電圧対応発光ダイオード定電流駆動回路。
発明の詳細な説明
【技術分野】
【0001】
本発明は、発光ダイオード定電流駆動回路、特にワイド電圧対応発光ダイオード定電流駆動回路に関する。
続きを表示(約 1,300 文字)
【背景技術】
【0002】
従来の発光ダイオード定電流駆動回路は、発光ダイオード負荷にしか適用することができない。この発光ダイオード定電流駆動回路の出力電流を変更しようとする場合、ユーザは、発光ダイオード定電流駆動回路の電源パラメータを調整するか、発光ダイオード定電流駆動回路を交換する必要があり、使用上、非常に不便である。一部の従来の発光ダイオード定電流駆動回路は、出力電流を調整することができる。一般に、電子スイッチを介して電流検出抵抗の抵抗値を調整することによって出力電流を変更することができる。しかし、上記の調整機構により電子スイッチに大きな電流応力がかかるため、従来の発光ダイオード定電流駆動回路には、大電力用途における信頼性の低さ、精度の低さ、安全性の低さなどの欠点が依然として残されている。
【0003】
中国特許出願公開第110839311号明細書および中国特許出願公開第112996181号明細書は、いずれも定電流駆動回路に関する技術的解決策を開示しているが、依然として従来技術の問題を効果的に解決できていない。
【先行技術文献】
【特許文献】
【0004】
中国特許出願公開第110839311号明細書
中国特許出願公開第112996181号明細書
【発明の概要】
【発明が解決しようとする課題】
【0005】
本発明の目的は、ワイド電圧対応発光ダイオード定電流駆動回路を提供することである。
【課題を解決するための手段】
【0006】
本発明は、入力回路、力率補正回路、降圧電源回路、電源スイッチング回路および降圧制御回路を備えるワイド電圧対応発光ダイオード定電流駆動回路を提供する。入力回路は、交流電圧入力信号を受信して整流信号を生成する。力率補正回路は、前記整流信号を受信して駆動信号を生成する。降圧電源回路は、駆動信号を受信して負荷を駆動するための定電流出力信号を生成し、検出点を有する。電源スイッチング回路は、検出点の検出電圧を処理して第1サンプリング信号を生成する。降圧制御回路は、第1サンプリング信号に応じて変調信号を生成し、降圧電源回路の定電流出力信号を調整する。
【0007】
本発明の一改良として、発光ダイオード定電流駆動回路は、力率制御回路を更に備える。力率制御回路は、力率補正回路から第2サンプリング信号を受信して力率制御信号を生成し、力率補正回路は、力率制御信号に基づいて駆動信号を調整する。
【0008】
本発明の一改良として、電源スイッチング回路は、電源スイッチを有し、前記電源スイッチを切り替えることで前記第1サンプリング信号を変更する。
【0009】
本発明の一改良として、降圧制御回路は、第1サンプリング信号および基準電圧信号に基づいて変調信号を生成する。
【0010】
本発明の一改良として、変調信号は、パルス幅変調信号である。
(【0011】以降は省略されています)
この特許をJ-PlatPat(特許庁公式サイト)で参照する
関連特許
厦門普為光電科技有限公司
直付けタイプのダウンライト
12か月前
厦門普為光電科技有限公司
高光効率発光ダイオード光源
10か月前
厦門普為光電科技有限公司
回転取付タイプのダウンライト
12か月前
厦門普為光電科技有限公司
多段昇圧機構を備えた照明装置
4か月前
厦門普為光電科技有限公司
定照度照明制御装置及びその方法
2か月前
厦門普為光電科技有限公司
高調波抑制機能を備える照明器具
5か月前
厦門普為光電科技有限公司
多機能保護回路を備えた照明装置
4日前
厦門普為光電科技有限公司
焦電型赤外線センサ感度調整装置
12日前
厦門普為光電科技有限公司
高信頼性光源モジュールの製造方法
6か月前
厦門普為光電科技有限公司
多層光学媒体構造を有するランプ管
1か月前
厦門普為光電科技有限公司
過渡電流抑制機能を備えた照明装置
10か月前
厦門普為光電科技有限公司
適応型電力調整機能を備えた照明器具
9か月前
厦門普為光電科技有限公司
分岐レイアウト構造を有する光源基板
2か月前
厦門普為光電科技有限公司
自動位置合わせ固定構造を備えるセンサ
5か月前
厦門普為光電科技有限公司
適応負荷電圧制御機能を備えた照明装置
5か月前
厦門普為光電科技有限公司
高い逆電圧耐性を有する発光ダイオード
1か月前
厦門普為光電科技有限公司
グループ制御スイッチを備える防水センサ
9か月前
厦門普為光電科技有限公司
ブルーライトカット機能を備える照明器具
11か月前
厦門普為光電科技有限公司
逆電圧クランプ解除機構を備えた照明装置
12日前
厦門普為光電科技有限公司
二重閉ループを形成可能な照明装置駆動電源
2か月前
厦門普為光電科技有限公司
ワイド電圧対応発光ダイオード定電流駆動回路
11か月前
厦門普為光電科技有限公司
監視装置及びその監視装置を含む照明システム
1か月前
厦門普為光電科技有限公司
残光防止機能を備えた発光ダイオード照明装置
11か月前
厦門普為光電科技有限公司
リアルタイム照度一定調整システム及びその方法
7か月前
厦門普為光電科技有限公司
光減衰補償機能を備えた照明装置およびその方法
11か月前
厦門普為光電科技有限公司
電磁干渉抑制機能を備えたフライバックコンバータ
5か月前
厦門普為光電科技有限公司
故障検出及びセルフロック制御機能を備えた照明器具
4か月前
厦門普為光電科技有限公司
マルチチャンネル照明制御システム及びその制御方法
3か月前
厦門普為光電科技有限公司
スイッチング機構を備えた照明装置用電源供給システム
10か月前
厦門普為光電科技有限公司
駆動効率を向上させる多段チップ給電機構を有する照明装置
5か月前
厦門普為光電科技有限公司
負荷インピーダンス整合検出機能を備えた外付け電源供給器
4か月前
厦門普為光電科技有限公司
ブルートゥース及びユーザデータグラムプロトコルに基づくローカルエリアネットワーク制御システム及びその方法
5か月前
個人
電子部品の実装方法
1か月前
日本精機株式会社
回路基板
2か月前
愛知電機株式会社
装柱金具
1か月前
個人
非衝突型ガウス加速器
3か月前
続きを見る
他の特許を見る