TOP
|
特許
|
意匠
|
商標
特許ウォッチ
Twitter
他の特許を見る
公開番号
2025129126
公報種別
公開特許公報(A)
公開日
2025-09-04
出願番号
2025010344
出願日
2025-01-24
発明の名称
二重閉ループを形成可能な照明装置駆動電源
出願人
厦門普為光電科技有限公司
代理人
AIPPAY弁理士法人
主分類
H02M
7/06 20060101AFI20250828BHJP(電力の発電,変換,配電)
要約
【課題】二重閉ループを形成可能な照明装置駆動電源を提供する。
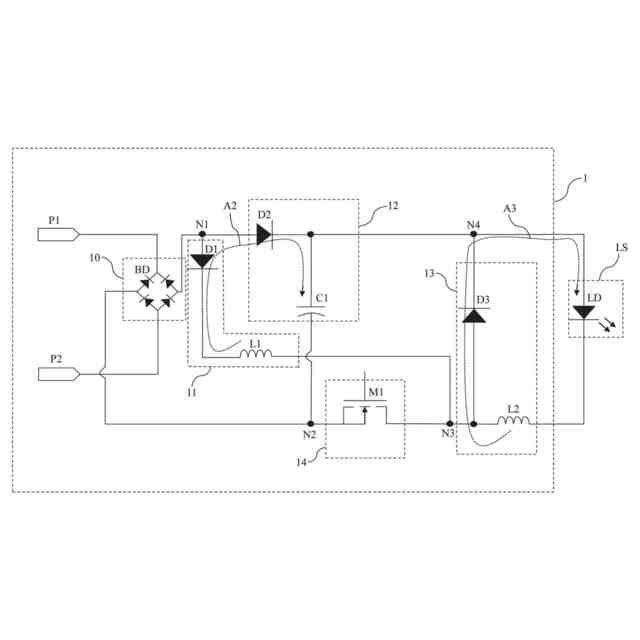
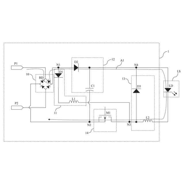
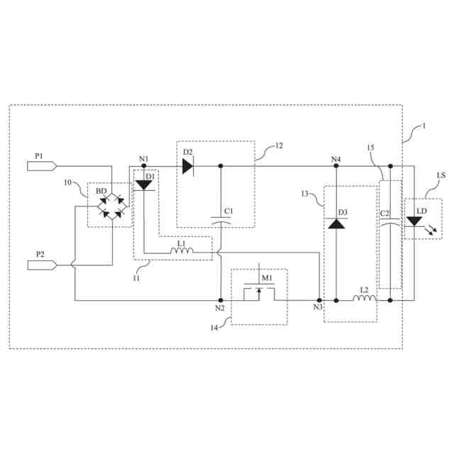
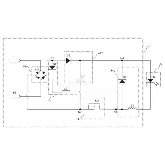
【解決手段】照明装置駆動電源は、整流モジュール、第1~第3エネルギー蓄積モジュール、スイッチモジュールを含む。整流モジュールは電力網に、第1エネルギー蓄積モジュールは整流モジュールに、第2エネルギー蓄積モジュールは整流モジュール、第1エネルギー蓄積モジュール及び光源に、スイッチモジュールは整流モジュール及び第1、第2エネルギー蓄積モジュールに、第3エネルギー蓄積モジュールは第1、第2エネルギー蓄積モジュール、スイッチモジュール及び光源に接続される。スイッチモジュールのオン時、整流モジュールは入力電圧を受け取り、光源を駆動する整流電圧を出力し、第1~第3エネルギー蓄積モジュールを充電する。スイッチモジュールのオフ時、第1、第2エネルギー蓄積モジュールは第1閉ループを形成し、第3エネルギー蓄積モジュールと光源は第2閉ループを形成する。
【選択図】図1
特許請求の範囲
【請求項1】
電力網に接続された整流モジュールと、
前記整流モジュールに接続された第1エネルギー蓄積モジュールと、
前記整流モジュール、前記第1エネルギー蓄積モジュール及び光源に接続された第2エネルギー蓄積モジュールと、
前記整流モジュール、前記第1エネルギー蓄積モジュール、及び前記第2エネルギー蓄積モジュールに接続されたスイッチモジュールと、
前記第1エネルギー蓄積モジュール、前記第2エネルギー蓄積モジュール、前記スイッチモジュール及び前記光源に接続された第3エネルギー蓄積モジュールと、
を含み、
前記スイッチモジュールがオンになる時、前記整流モジュールは、前記電力網の入力電圧を受け取り、前記光源を駆動する整流電圧を出力し、前記第1エネルギー蓄積モジュール、前記第2エネルギー蓄積モジュール及び第3エネルギー蓄積モジュールに対して充電を行い、前記スイッチモジュールがオフになる時、前記第1エネルギー蓄積モジュールと前記第2エネルギー蓄積モジュールは、第1閉ループを形成し、前記第3エネルギー蓄積モジュールと前記光源は、第2閉ループを形成することを特徴とする二重閉ループを形成可能な照明装置駆動用電源。
続きを表示(約 860 文字)
【請求項2】
前記スイッチモジュールがオフになる時、前記第1エネルギー蓄積モジュールが放電されて第1電流が生成され、前記第1電流は、第2エネルギー蓄積モジュールに対して充電を行い、前記第1閉ループを形成し、前記第3エネルギー蓄積モジュールは放電して第2電流を生成し、前記第2電流は、前記光源を介して第2閉ループを形成することを特徴とする請求項1に記載の二重閉ループを形成可能な照明装置駆動用電源。
【請求項3】
前記第1エネルギー蓄積モジュールは、第1インダクタを含むことを特徴とする請求項1に記載の二重閉ループを形成可能な照明装置駆動電源。
【請求項4】
前記第2エネルギー蓄積モジュールは、第1コンデンサを含むことを特徴とする請求項1に記載の二重閉ループを形成可能な照明装置駆動電源。
【請求項5】
前記第3エネルギー蓄積モジュールは、第2インダクタを含むことを特徴とする請求項1に記載の二重閉ループを形成可能な照明装置駆動電源。
【請求項6】
前記光源は、発光ダイオード又は発光ダイオードアレイであることを特徴とする請求項1に記載の二重閉ループ形成可能な照明装置駆動電源。
【請求項7】
電圧安定化モジュールを更に含み、前記電圧安定化モジュールは、前記光源と並列に接続されることを特徴とする請求項1に記載の二重閉ループを形成可能な照明装置駆動電源。
【請求項8】
前記電圧安定化モジュールは、第2コンデンサを含むことを特徴とする請求項7に記載の二重閉ループを形成可能な照明装置駆動電源装置。
【請求項9】
前記スイッチモジュールは、酸化金電界効果トランジスタ又は三極管であることを特徴とする請求項1に記載の二重閉ループを形成可能な照明装置駆動電源。
【請求項10】
前記整流モジュールは、ブリッジ整流器であることを特徴とする請求項1に記載の二重閉ループ形成可能な照明装置駆動電源。
発明の詳細な説明
【技術分野】
【0001】
本発明は、駆動電源、特に二重閉ループを形成可能な照明装置駆動電源に関する。
続きを表示(約 1,500 文字)
【背景技術】
【0002】
技術の進歩により照明装置も大幅に改良されており、市場ではストロボ除去機能を備えた照明装置の必要が日増しに高まっている。照明製品のストロボレスを実現するため、現在の低力率駆動電源であれば、ストロボレスの要求を満たすことができるが、重大な高調波が発生し、電力網が汚染され、他の装置に干渉する可能性がある。高力率とストロボ防止機能を備えた駆動電源は、ストロボレスと高力率を同時に実現することができるが、効率が低く、電力網で電圧変動が発生する時、それに応じて照明が変動する。力率補正回路及びDC/DC変換回路を備えた駆動電源であれば、上記の問題を解決することができるが、コストが高くなる。バレーフィル回路を備えた駆動電源も上記の問題を解決することができるが、広電圧応用時の力率は、要求を満たすことができない。
【発明の概要】
【発明が解決しようとする課題】
【0003】
本発明の目的は、二重閉ループを形成可能な照明装置駆動電源を提供することである。
【課題を解決するための手段】
【0004】
本発明の一実施形態に基づき、整流モジュール、第1エネルギー蓄積モジュール、第2エネルギー蓄積モジュール、スイッチモジュール及び第3エネルギー蓄積モジュールを含む二重閉ループを形成可能な照明装置駆動用電源を提供する。整流モジュールは、電力網に接続される。第1エネルギー蓄積モジュールは、整流モジュールに接続される。第2エネルギー蓄積モジュールは、整流モジュール、第1エネルギー蓄積モジュール及び光源に接続される。スイッチモジュールは、整流モジュール、第1エネルギー蓄積モジュール、及び第2エネルギー蓄積モジュールに接続される。第3エネルギー蓄積モジュールは、第1エネルギー蓄積モジュール、第2エネルギー蓄積モジュール、スイッチモジュール及び光源に接続される。スイッチモジュールがオンになる時、整流モジュールは、電力網の入力電圧を受け取り、光源を駆動する整流電圧を出力し、第1エネルギー蓄積モジュール、第2エネルギー蓄積モジュール及び第3エネルギー蓄積モジュールに対して充電を行う。スイッチモジュールがオフになる時、第1エネルギー蓄積モジュールと第2エネルギー蓄積モジュールは、第1閉ループを形成し、第3エネルギー蓄積モジュールと光源は、第2閉ループを形成する。
【0005】
一実施形態において、スイッチモジュールがオフになる時、第1エネルギー蓄積モジュールが放電されて第1電流が生成され、第1電流は、第2エネルギー蓄積モジュールに対して充電を行い、第1閉ループを形成し、第3エネルギー蓄積モジュールは放電して第2電流を生成し、第2電流は、光源を介して第2閉ループを形成する。
【0006】
一実施形態において、第1エネルギー蓄積モジュールは、第1インダクタを含む。
【0007】
一実施形態において、第2エネルギー蓄積モジュールは、第1コンデンサを含む。
【0008】
一実施形態において、第3エネルギー蓄積モジュールは、第2インダクタを含む。
【0009】
一実施形態において、光源は、発光ダイオード、発光ダイオードアレイ又は他の類似の部材である。
【0010】
一実施形態において、照明装置駆動電源は、電圧安定化モジュールを更に含む。電圧安定化モジュールは、光源と並列に接続される。
(【0011】以降は省略されています)
この特許をJ-PlatPat(特許庁公式サイト)で参照する
関連特許
厦門普為光電科技有限公司
多機能保護回路を備えた照明装置
4日前
厦門普為光電科技有限公司
焦電型赤外線センサ感度調整装置
12日前
厦門普為光電科技有限公司
多層光学媒体構造を有するランプ管
1か月前
厦門普為光電科技有限公司
逆電圧クランプ解除機構を備えた照明装置
12日前
個人
単極モータ
1か月前
個人
電気を重力で発電装置
18日前
個人
高圧電気機器の開閉器
5日前
キヤノン電子株式会社
モータ
25日前
キヤノン電子株式会社
モータ
17日前
株式会社アイシン
ロータ
1か月前
株式会社アイシン
ロータ
1か月前
コーセル株式会社
電源装置
26日前
日星電気株式会社
ケーブル組立体
1か月前
株式会社アイドゥス企画
減反モータ
5日前
トヨタ自動車株式会社
モータ
17日前
株式会社デンソー
回転機
1か月前
個人
二次電池繰返パルス放電器用印刷基板
1か月前
株式会社kaisei
発電システム
1か月前
株式会社ミツバ
回転電機
1か月前
株式会社デンソー
電力変換装置
1か月前
株式会社デンソー
電力変換装置
1か月前
株式会社デンソー
非接触受電装置
1か月前
トヨタ自動車株式会社
固定子の加熱装置
28日前
株式会社ダイヘン
インバータ装置
1か月前
矢崎総業株式会社
電源回路
4日前
山洋電気株式会社
モータ
1か月前
矢崎総業株式会社
ワイヤーハーネス
1か月前
個人
非対称鏡像力を有する4層PWB電荷搬送体
12日前
ローム株式会社
モータドライバ回路
12日前
日産自動車株式会社
ロータシャフト
12日前
日産自動車株式会社
ロータシャフト
12日前
トヨタ自動車株式会社
ステータの製造装置
18日前
トヨタ自動車株式会社
可変界磁ロータ
20日前
株式会社明治ゴム化成
ワイヤレス給電用部品
27日前
株式会社竹内製作所
作業用車両
1か月前
トヨタ紡織株式会社
ロータの製造装置
26日前
続きを見る
他の特許を見る