TOP
|
特許
|
意匠
|
商標
特許ウォッチ
Twitter
他の特許を見る
公開番号
2025165075
公報種別
公開特許公報(A)
公開日
2025-11-04
出願番号
2024068943
出願日
2024-04-22
発明の名称
中継装置、信号伝送システム、列車無線通信システム
出願人
三菱電機株式会社
代理人
個人
,
個人
主分類
H04B
3/06 20060101AFI20251027BHJP(電気通信技術)
要約
【課題】中継装置を利用する信号伝送システムにおいて伝送される信号の品質が劣化する可能性の低下が本開示の目的である。
【解決手段】本開示にかかる中継装置は、第1の通信線と第2の通信線との間に設けられて通信の中継を行う中継装置であって、第1の通信線において伝送される第1の信号を、第1の周波数特性と逆の相関を有する第1の利得で増幅して、第2の通信線において伝送される第2の信号を得る第1の増幅回路と、第2の信号から第1の周波数特性を検出する第1の周波数特性検出回路とを備える。
【選択図】図2
特許請求の範囲
【請求項1】
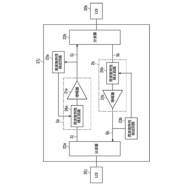
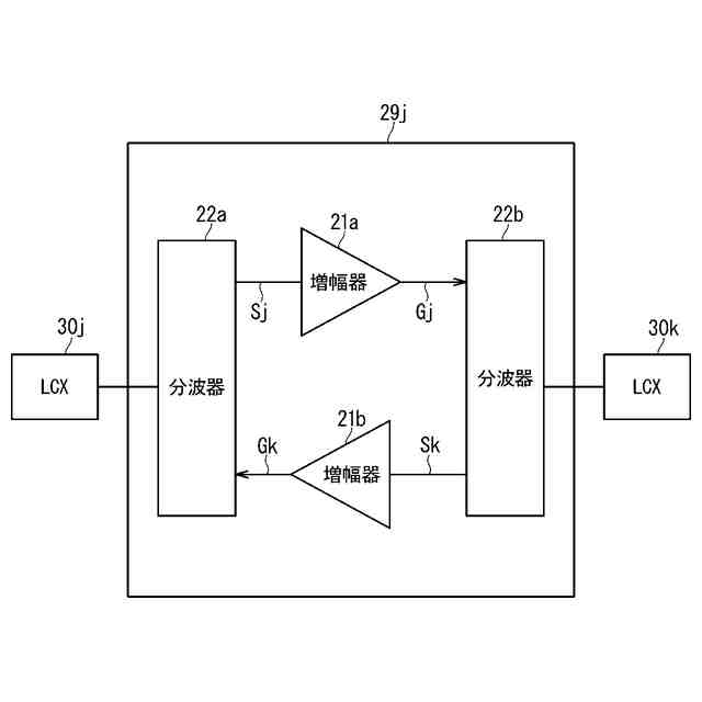
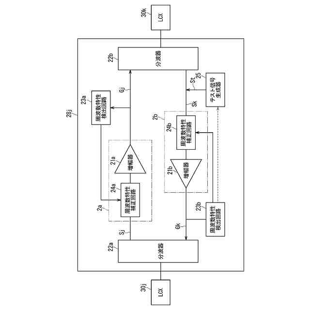
第1の通信線と第2の通信線との間に設けられて通信の中継を行う中継装置であって、
前記第1の通信線において伝送される第1の信号を、第1の周波数特性と逆の相関を有する第1の利得で増幅して、前記第2の通信線において伝送される第2の信号を得る第1の増幅回路と、
前記第2の信号から前記第1の周波数特性を検出する第1の周波数特性検出回路と
を備える中継装置。
続きを表示(約 600 文字)
【請求項2】
前記第2の通信線において伝送される第3の信号を、第2の周波数特性と逆の相関を有する第2の利得で増幅して、前記第1の通信線において伝送される第4の信号を得る第2の増幅回路と、
前記第4の信号から前記第2の周波数特性を検出する第2の周波数特性検出回路と
を更に備える請求項1に記載の中継装置。
【請求項3】
前記第2の増幅回路へ、複数の周波数を含むテスト信号を入力するテスト信号生成器
を更に備え、
前記第2の増幅回路は、前記テスト信号を前記第2の利得で増幅して前記第4の信号を得る、請求項2に記載の中継装置。
【請求項4】
請求項2または3に記載の中継装置と、
前記第1の通信線および前記第2の通信線と、
前記第1の信号を送信する基地局と
を備える信号伝送システム。
【請求項5】
請求項4に記載の信号伝送システムと、
車両用線路を移動する車両に搭載され、前記第1の信号および前記第2の信号のいずれかもしくは両方を前記信号伝送システムから受信し、前記第3の信号および前記第4の信号のいずれかもしくは両方を前記信号伝送システムへ送信する移動局と
を備え、
前記第1の通信線および前記第2の通信線のいずれにも漏洩同軸ケーブルが採用される、列車無線通信システム。
発明の詳細な説明
【技術分野】
【0001】
本開示は、信号伝送システム、当該信号伝送システムに利用される中継装置、および当該信号伝送システムを利用する列車無線通信システムに関する。
続きを表示(約 1,200 文字)
【背景技術】
【0002】
無線通信、例えば列車無線を監視する技術において、漏洩同軸ケーブル(Leaky Coaxial Cable:以下「LCX」と略記される場合がある)を用いた技術が公知である。
【0003】
当該無線通信において列車を構成する車両には移動局が搭載される。当該移動局と基地局との間で、当該無線通信が行われる。当該車両は車両用線路(以下では単に「線路」と称される)、例えば鉄道線路上を走行して移動する。
【0004】
基地局からLCXへ伝送される信号は電波としてLCXから漏洩し、当該電波が移動局によって受信される。移動局から送信される電波はLCXによって受信され、LCXから基地局へ信号として伝送される。
【0005】
基地局とLCXとの間で伝送される信号の強度は、LCXからの漏洩によって損失する。当該損失を補うための増幅を当該信号に対して行うために、中継基地が異なるLCX同士の間に設置される。
【0006】
中継装置における増幅の利得を、中継装置が出力する信号の電力のレベルに応じて調整し、信号の電力を維持する技術が公知である(例えば特許文献1)。
【先行技術文献】
【特許文献】
【0007】
特開2007-60504号公報
【発明の概要】
【発明が解決しようとする課題】
【0008】
基地局と中継局との間でLCXを介して信号の伝送が行われ、これら三者はLCXを通信線とする有線による当該信号の伝送(以下、単に「伝送」とも称される)を行う信号伝送システムであると言える。車両に搭載される移動局と信号伝送システムとの間では無線通信が行われ、これら二者は当該無線通信が行われる列車無線通信システムであると言える。
【0009】
列車無線通信システムにおいて信号が、互いに異なる周波数が採用される複数の通信チャネル(以下、単に「チャネル」とも称される)を介して、信号伝送システムの中で伝送され、かつ、信号伝送システムと移動局との間で無線通信される場合がある。
【0010】
一つのチャネルにおける信号の伝送および無線通信が行われるときに、中継装置が出力する信号の電力のレベルに応じて中継装置における増幅の利得を調整しても、他のチャネルにおける信号の伝送および無線通信が行われるときに中継装置が出力する信号の電力が維持されるとは限らない。LCXにおける損失および中継装置における損失のそれぞれに周波数依存性がある場合が想定され、一のチャネルで採用される周波数と、他のチャネルで採用される周波数との相違がこれらの損失の相違を招来する可能性があるからである。
(【0011】以降は省略されています)
この特許をJ-PlatPat(特許庁公式サイト)で参照する
関連特許
三菱電機株式会社
増幅器
27日前
三菱電機株式会社
換気扇
1か月前
三菱電機株式会社
換気扇
1か月前
三菱電機株式会社
換気扇
1か月前
三菱電機株式会社
冷蔵庫
今日
三菱電機株式会社
扇風機
21日前
三菱電機株式会社
冷蔵庫
23日前
三菱電機株式会社
電子機器
1か月前
三菱電機株式会社
収集装置
1か月前
三菱電機株式会社
電気機器
今日
三菱電機株式会社
照明装置
14日前
三菱電機株式会社
保護リレー
22日前
三菱電機株式会社
空気調和機
29日前
三菱電機株式会社
加熱調理器
8日前
三菱電機株式会社
回路遮断器
8日前
三菱電機株式会社
半導体装置
今日
三菱電機株式会社
半導体装置
22日前
三菱電機株式会社
制御システム
14日前
三菱電機株式会社
空調システム
16日前
三菱電機株式会社
空調システム
27日前
三菱電機株式会社
点検管理装置
21日前
三菱電機株式会社
貯湯式給湯機
23日前
三菱電機株式会社
調理システム
23日前
三菱電機株式会社
貯湯式給湯機
24日前
三菱電機株式会社
貯湯式給湯機
14日前
三菱電機株式会社
ねじ締め装置
27日前
三菱電機株式会社
光源デバイス
14日前
三菱電機株式会社
炊飯システム
23日前
三菱電機株式会社
空気清浄装置
8日前
三菱電機株式会社
電磁波発生装置
今日
三菱電機株式会社
誘導加熱調理器
1か月前
三菱電機株式会社
移動体監視装置
13日前
三菱電機株式会社
樹脂成形用金型
27日前
三菱電機株式会社
道路情報補正装置
29日前
三菱電機株式会社
回転電機ユニット
13日前
三菱電機株式会社
全館空調システム
1か月前
続きを見る
他の特許を見る