TOP
|
特許
|
意匠
|
商標
特許ウォッチ
Twitter
他の特許を見る
公開番号
2025161598
公報種別
公開特許公報(A)
公開日
2025-10-24
出願番号
2024064922
出願日
2024-04-12
発明の名称
冷蔵庫
出願人
東芝ライフスタイル株式会社
代理人
個人
,
個人
,
個人
,
個人
,
個人
主分類
F25D
23/00 20060101AFI20251017BHJP(冷凍または冷却;加熱と冷凍との組み合わせシステム;ヒートポンプシステム;氷の製造または貯蔵;気体の液化または固体化)
要約
【課題】利便性の向上を図ることのできる冷蔵庫を提供することである。
【解決手段】実施形態の冷蔵庫は、人を検出可能な第1検出部と、光を検出可能な光検出部を有する他の機器に関する情報を受信する通信部と、第1運転と、前記第1運転よりも消費電力を節約可能な第2運転とを切り替え可能な制御部と、を備え、前記制御部は、前記第1運転の実行中に、前記第1検出部で人が検出されない状態が所定時間に達するまでは、前記光検出部の検出結果に基づいて生成された他機器情報に基づいて冷蔵庫を制御し、前記第1検出部で人が検出されない状態が前記所定時間に達した場合、前記第2運転を行う。
【選択図】図2
特許請求の範囲
【請求項1】
人を検出可能な第1検出部と、
光を検出可能な光検出部を有する他の機器に関する情報を受信する通信部と、
第1運転と、前記第1運転よりも消費電力を節約可能な第2運転とを切り替え可能な制御部と、
を備え、
前記制御部は、
前記第1運転の実行中に、前記第1検出部で人が検出されない状態が所定時間に達するまでは、前記光検出部の検出結果に基づいて生成された他機器情報に基づいて冷蔵庫を制御し、
前記第1検出部で人が検出されない状態が前記所定時間に達した場合、前記第2運転を行う、
冷蔵庫。
続きを表示(約 460 文字)
【請求項2】
前記制御部は、
前記光検出部の前記検出結果に基づいて生成された他機器情報に基づいて前記冷蔵庫を制御する場合であって、前記光検出部の前記検出結果が夜間であることを示す場合、前記冷蔵庫の前記第2運転を行う、
請求項1に記載の冷蔵庫。
【請求項3】
前記制御部は、
前記冷蔵庫の冷却能力を設定可能であり、
前記冷蔵庫の前記第2運転を行った後、前記第1検出部で人が検知された場合、前記冷却能力を前記第1運転よりも強くなるように設定する、
請求項1に記載の冷蔵庫。
【請求項4】
光を検出可能な第2検出部、
を備え、
前記制御部は、
前記第2検出部の検出結果に基づいて所定の制御を行うことが可能であり、
前記第2検出部の検出結果の変化が所定の程度以下である状態が所定期間以上続く場合、前記光検出部の前記検出結果に基づいて所定の制御を行う、
請求項1から請求項3の何れか一項に記載の冷蔵庫。
発明の詳細な説明
【技術分野】
【0001】
本発明の実施形態は、冷蔵庫に関する。
続きを表示(約 1,900 文字)
【背景技術】
【0002】
無線通信部を備えた冷蔵庫が知られている。このような冷蔵庫では、利便性のさらなる向上が期待されている。
【先行技術文献】
【特許文献】
【0003】
特開2011-033325号公報
【発明の概要】
【発明が解決しようとする課題】
【0004】
本発明が解決しようとする課題は、利便性の向上を図ることのできる冷蔵庫を提供することである。
【課題を解決するための手段】
【0005】
実施形態の冷蔵庫は、人を検出可能な第1検出部と、光を検出可能な光検出部を有する他の機器に関する情報を受信する通信部と、第1運転と、前記第1運転よりも消費電力を節約可能な第2運転とを切り替え可能な制御部と、を備え、前記制御部は、前記第1運転の実行中に、前記第1検出部で人が検出されない状態が所定時間に達するまでは、前記光検出部の検出結果に基づいて生成された他機器情報に基づいて冷蔵庫を制御し、前記第1検出部で人が検出されない状態が前記所定時間に達した場合、前記第2運転を行う。
【図面の簡単な説明】
【0006】
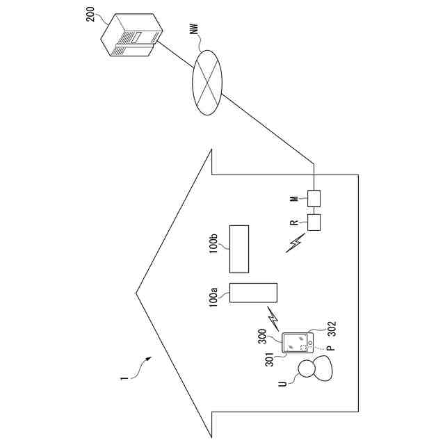
実施形態の家電システムの構成を示す図。
実施形態の冷蔵庫を示す斜視図。
図2中に示された冷蔵庫のF3-F3線に沿う断面図。
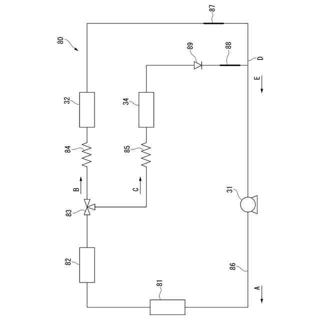
実施形態の冷凍サイクル装置の構成を示す図。
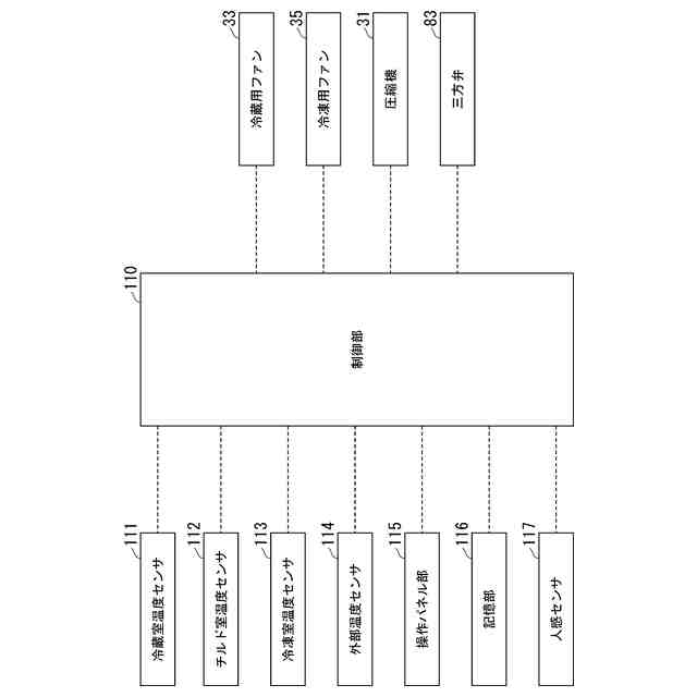
実施形態の冷蔵庫の機能構成の一部を示すブロック図。
実施形態のエアコンの構成の一例を示す図。
実施形態の家電システムの処理フローの一例を示す図。
実施形態の第1変形例の冷蔵庫の機能構成の一部を示すブロック図。
【発明を実施するための形態】
【0007】
以下、実施形態の冷蔵庫を、図面を参照して説明する。以下の説明では、同一または類似の機能を有する構成に同一の符号を付す。そして、それら構成の重複する説明は省略する場合がある。「XXに基づく」とは、「少なくともXXに基づく」ことを意味し、XXに加えて別の要素に基づく場合も含み得る。「XXまたはYY」とは、XXとYYのうちいずれか一方の場合に限定されず、XXとYYの両方の場合も含み得る。これは選択的要素が3つ以上の場合も同様である。「XX」および「YY」は、任意の要素(例えば任意の情報)である。本出願では、冷蔵庫から見て冷蔵庫の正面に立つユーザに近い側を「前」、遠い側を「後ろ」と定義している。
【0008】
<実施形態>
(家電システム)
まず、冷蔵庫100aを含む家電システム1について説明する。
図1は、実施形態の家電システム1の構成を示す図である。家電システム1は、例えば、冷蔵庫100a、エアコン100b、サーバ200、端末装置300を含む。後述するネットワークNWは、インターネット、セルラー網、Wi-Fi(登録商標)網、LPWA(Low Power Wide Area)、WAN(Wide Area Network)、LAN(Local Area Network)、またはその他の公衆回線や専用回線などのうち1つ以上を含み得る。
【0009】
冷蔵庫100aは、ユーザUの住居に配置される。冷蔵庫100aは、例えば、ユーザUの住居に配置された無線ルータRおよびモデムMを介してネットワークNWと接続され、ネットワークNWを介してサーバ200と通信可能である。これにより、冷蔵庫100aは、サーバ200を介してユーザUの端末装置300と通信可能である。本実施形態では、冷蔵庫100aは、Bluetooth(登録商標)などの近距離無線通信によってエアコン100b、端末装置300のそれぞれと直接に通信可能である。本出願で「近距離」とは、ユーザUの住居の内部を意味する程度に近い距離である。
【0010】
エアコン100bは、ユーザUの住居に配置される。エアコン100bは、例えば、ユーザUの住居に配置された無線ルータRおよびモデムMを介してネットワークNWと接続され、ネットワークNWを介してサーバ200と通信可能である。これにより、エアコン100bは、サーバ200を介してユーザUの端末装置300と通信可能である。本実施形態では、エアコン100bは、Bluetoothなどの近距離無線通信によって冷蔵庫100a、端末装置300のそれぞれと直接に通信可能である。冷蔵庫100a、エアコン100bの詳細については、後述する。
(【0011】以降は省略されています)
この特許をJ-PlatPat(特許庁公式サイト)で参照する
関連特許
個人
製氷容器
11日前
株式会社不二工機
膨張弁
1か月前
株式会社不二工機
膨張弁
1か月前
アクア株式会社
冷蔵庫
19日前
アクア株式会社
冷蔵庫
19日前
フクシマガリレイ株式会社
断熱扉
1か月前
ホシザキ株式会社
冷凍装置
1か月前
富士電機株式会社
冷却装置
11日前
富士電機株式会社
自動販売機
1か月前
ダイキン工業株式会社
冷凍装置
2か月前
フクシマガリレイ株式会社
冷却貯蔵庫
1か月前
フクシマガリレイ株式会社
冷却貯蔵庫
1か月前
フクシマガリレイ株式会社
ショーケース
2か月前
株式会社ゼロカラ
冷凍装置
27日前
株式会社ゼロカラ
冷凍装置
27日前
ダイキン工業株式会社
冷媒充填方法
2か月前
株式会社フィラディス
ワインセラー
19日前
株式会社フィラディス
ワインセラー
4日前
FrostiX株式会社
冷凍システム
12日前
フクシマガリレイ株式会社
商品販売システム
1か月前
三菱電機株式会社
冷蔵庫
19日前
アクア株式会社
冷却ボックス装置
1か月前
アクア株式会社
冷却ボックス装置
1か月前
株式会社アイシン
冷暖房システム
2か月前
島田工業株式会社
製氷装置及び製氷方法
2か月前
アイ・ティ・イー株式会社
相変化判定システム
19日前
株式会社富士通ゼネラル
冷凍サイクル装置
1か月前
株式会社前川製作所
冷却装置
2か月前
東芝ライフスタイル株式会社
冷蔵庫
6日前
株式会社富士通ゼネラル
冷凍サイクル装置
2か月前
株式会社富士通ゼネラル
冷凍サイクル装置
2か月前
三菱電機株式会社
冷凍冷蔵庫
4日前
日本碍子株式会社
空調システム
1か月前
株式会社MARS Company
ドラム式製氷機
12日前
東芝ライフスタイル株式会社
冷却装置
1か月前
東芝ライフスタイル株式会社
冷却装置
1か月前
続きを見る
他の特許を見る