TOP
|
特許
|
意匠
|
商標
特許ウォッチ
Twitter
他の特許を見る
公開番号
2025158804
公報種別
公開特許公報(A)
公開日
2025-10-17
出願番号
2024061690
出願日
2024-04-05
発明の名称
電源装置
出願人
トヨタ自動車株式会社
代理人
弁理士法人アイテック国際特許事務所
主分類
H02J
7/00 20060101AFI20251009BHJP(電力の発電,変換,配電)
要約
【課題】リレーの誤オン時に発生するアークを抑制する。
【解決手段】電源装置は、第1電圧を供給する第1電圧電源と、第1電圧電源より高圧の第2電圧を供給する第2電圧電源と、複数のリレーの各リレーに対して第1電圧電源からの電圧の供給と第2電圧電源からの電圧の供給とを切り替える電圧切替回路とを備える。複数のリレーの各リレーに対してオフ状態およびオフ状態からオンとなるまでは第2電圧電源からの電圧を供給し、各リレーに対してオン状態およびオン状態からオフとなるまでは第1電圧電源からの電圧を供給するよう電圧切替回路を制御する。
【選択図】図2
特許請求の範囲
【請求項1】
2つの蓄電装置と、前記2つの蓄電装置の直列接続と並列接続とを切り替える複数のリレーを有するリレー回路と、前記複数のリレーをオンオフすることにより前記2つの蓄電装置の直列接続と並列接続とを切り替える制御装置と、を備える電源装置であって、
第1電圧を供給する第1電圧電源と、
前記第1電圧電源より高圧の第2電圧を供給する第2電圧電源と、
前記複数のリレーの各リレーに対して前記第1電圧電源からの電圧の供給と前記第2電圧電源からの電圧の供給とを切り替える電圧切替回路と、
を備え、
前記制御装置は、前記複数のリレーの各リレーに対してオフ状態およびオフ状態からオンとなるまでは前記第2電圧電源からの電圧を供給し、前記各リレーに対してオン状態およびオン状態からオフとなるまでは前記第1電圧電源からの電圧を供給するよう前記電圧切替回路を制御する、
ことを特徴とする電源装置。
発明の詳細な説明
【技術分野】
【0001】
本開示は、電源装置に関し、詳しくは、2つの蓄電装置の直列接続と並列接続とを切り替える電源装置に関する。
続きを表示(約 1,900 文字)
【背景技術】
【0002】
従来、この種の電源装置としては、回転電機に対する2つの電源の接続を直列と並列との間で切換え可能な電圧変換器を備えるものが提案されている(例えば、特許文献1参照)。この装置では、リレー電圧値に応じて定まる最小アーク電流値以上となる状態でシステムメインリレーの接点が開放された際に、2つの電源を並列接続としてリレー電圧値を引き下げることにより、アーク放電が生じることを抑制している。
【先行技術文献】
【特許文献】
【0003】
特開2016-021826号公報
【発明の概要】
【発明が解決しようとする課題】
【0004】
しかしながら、上述の電源装置では、単一の励磁電圧に複数のリレーが接続されているときには、オフ状態のリレーに対しては成り行きの電圧が印加される。オフ状態であるリレーが誤オンしたときに、リレーに印加されている電圧が低くなっているとオンオフが収束しないことからアークが発生する場合があり、故障が発生する恐れがある。
【0005】
本開示の電源装置は、リレーの誤オン時に発生するアークを抑制することを主目的とする。
【課題を解決するための手段】
【0006】
本開示の電源装置は、上述の主目的を達成するために以下の手段を採った。
【0007】
本開示の電源装置は、
2つの蓄電装置と、前記2つの蓄電装置の直列接続と並列接続とを切り替える複数のリレーを有するリレー回路と、前記複数のリレーをオンオフすることにより前記2つの蓄電装置の直列接続と並列接続とを切り替える制御装置と、を備える電源装置であって、
第1電圧を供給する第1電圧電源と、
前記第1電圧電源より高圧の第2電圧を供給する第2電圧電源と、
前記複数のリレーの各リレーに対して前記第1電圧電源からの電圧の供給と前記第2電圧電源からの電圧の供給とを切り替える電圧切替回路と、
を備え、
前記制御装置は、前記複数のリレーの各リレーに対してオフ状態およびオフ状態からオンとなるまでは前記第2電圧電源からの電圧を供給し、前記各リレーに対してオン状態およびオン状態からオフとなるまでは前記第1電圧電源からの電圧を供給するよう前記電圧切替回路を制御する、
ことを特徴とする。
【0008】
本開示の電源装置では、第1電圧を供給する第1電圧電源と、第1電圧電源より高圧の第2電圧を供給する第2電圧電源と、2つの蓄電装置の直列接続と並列接続とを切り替えるリレー回路が有する複数のリレーの各リレーに対して第1電圧電源からの電圧の供給と第2電圧電源からの電圧の供給とを切り替える電圧切替回路とを備える。そして、複数のリレーの各リレーに対してオフ状態およびオフ状態からオンとなるまでは第2電圧電源からの電圧を供給し、各リレーに対してオン状態およびオン状態からオフとなるまでは第1電圧電源からの電圧を供給するよう電圧切替回路を制御する。リレーがオフ状態およびオフ状態からオンとなるまでは、第1電圧電源より高圧の第2電圧電源からの第2電圧が供給されるから、より確実にオンとすることができ、オンオフが収束しない状態となることを抑制することができる。この結果、誤オン時に発生するアークを抑制することができる。なお、第2電圧電源は、第1電圧電源からの電力を昇圧することにより第2電圧として供給する昇圧回路をしてもよい。
【図面の簡単な説明】
【0009】
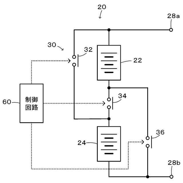
本開示の一実施形態としての電源装置20の構成の概略を示す構成図である。
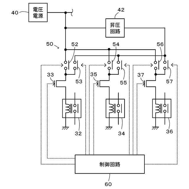
リレー回路30のリレー32,34,36への励磁電圧を切り替える切替回路50の構成の概略を示す構成図である。
制御回路60により実行される切替スイッチ動作の一例を示すフローチャートである。
【発明を実施するための形態】
【0010】
次に、本開示を実施するための形態(実施形態)について説明する。図1は、本開示の一実施形態としての電源装置20の構成の概略を示す構成図である。図2は、実施形態の電源装置20のリレー回路30のリレー32,34,36への励磁電圧を切り替える切替回路50の構成の概略を示す構成図である。実施形態の電源装置20は、例えば電気自動車やハイブリッド車などの車両に登載される電源装置であり、図1および図2に示すように、第1電池22と、第2電池と、リレー回路30と、切替回路50と、制御回路60と、を備える。
(【0011】以降は省略されています)
この特許をJ-PlatPat(特許庁公式サイト)で参照する
関連特許
トヨタ自動車株式会社
方法
3日前
トヨタ自動車株式会社
車両
4日前
トヨタ自動車株式会社
タンク
3日前
トヨタ自動車株式会社
制御装置
3日前
トヨタ自動車株式会社
制御装置
3日前
トヨタ自動車株式会社
予測モデル
3日前
トヨタ自動車株式会社
電極活物質
3日前
トヨタ自動車株式会社
電池用電極
5日前
トヨタ自動車株式会社
車両側部構造
3日前
トヨタ自動車株式会社
情報処理装置
4日前
トヨタ自動車株式会社
車両下部構造
5日前
トヨタ自動車株式会社
情報処理装置
3日前
トヨタ自動車株式会社
車両制御装置
5日前
トヨタ自動車株式会社
スパッツ装置
3日前
トヨタ自動車株式会社
車両前部構造
4日前
トヨタ自動車株式会社
情報処理装置
4日前
トヨタ自動車株式会社
情報処理装置
3日前
トヨタ自動車株式会社
蓄電装置構造
4日前
トヨタ自動車株式会社
情報処理装置
3日前
トヨタ自動車株式会社
情報処理装置
3日前
トヨタ自動車株式会社
車両下部構造
3日前
トヨタ自動車株式会社
車両制御装置
3日前
トヨタ自動車株式会社
車両後部構造
3日前
トヨタ自動車株式会社
燃料電池セル
3日前
トヨタ自動車株式会社
情報処理装置
3日前
トヨタ自動車株式会社
車両前部構造
3日前
トヨタ自動車株式会社
車両下部構造
3日前
トヨタ自動車株式会社
車両締結構造
3日前
トヨタ自動車株式会社
積層型二次電池
5日前
トヨタ自動車株式会社
データ収集装置
3日前
トヨタ自動車株式会社
車両の製造方法
5日前
トヨタ自動車株式会社
遠隔支援システム
3日前
トヨタ自動車株式会社
燃料電池システム
3日前
トヨタ自動車株式会社
燃料電池システム
3日前
トヨタ自動車株式会社
水素エンジン車両
3日前
トヨタ自動車株式会社
液体水素貯留装置
4日前
続きを見る
他の特許を見る