TOP
|
特許
|
意匠
|
商標
特許ウォッチ
Twitter
他の特許を見る
公開番号
2025177732
公報種別
公開特許公報(A)
公開日
2025-12-05
出願番号
2024084801
出願日
2024-05-24
発明の名称
制御装置
出願人
トヨタ自動車株式会社
代理人
個人
,
個人
主分類
F02D
29/06 20060101AFI20251128BHJP(燃焼機関;熱ガスまたは燃焼生成物を利用する機関設備)
要約
【課題】エンジンの始動によって、快適性を損なう乗員が多くなってしまうことを抑制する。
【解決手段】制御装置は、乗員検出センサの検出結果に基づいた乗員数NMを取得する乗員数取得処理を実行する。制御装置は、エンジンを作動させずにモータジェネレータの駆動力でハイブリッド車両を走行させている状態で、オイルパンに貯留されているオイルの希釈量が予め定められた規定希釈量を超えていること及びパティキュレートフィルタに堆積している粒子状物質の堆積量が予め定められた規定堆積量を超えていることの少なくともいずれか一方を満たすことである実行条件を満たしたときに、エンジンを始動させる始動制御を行う。制御装置は、ステップS23及びステップS24によって、乗員数NMが第1人数であるときの実行条件を、乗員数NMが第1人数よりも大きい第2人数であるときの実行条件よりも緩和させる緩和制御を行う。
【選択図】図4
特許請求の範囲
【請求項1】
排気通路に設けられたパティキュレートフィルタ及びオイルが貯留されるオイルパンを有するエンジンと、前記エンジンとは別の駆動源としてのモータジェネレータと、乗員を検出する乗員検出センサと、を備えるハイブリッド車両に適用される制御装置であって、
前記オイルパンに貯留されているオイルの希釈量を算出する希釈量算出処理と、
前記パティキュレートフィルタに堆積している粒子状物質の堆積量を算出する堆積量算出処理と、
前記乗員検出センサの検出結果に基づいた前記乗員の数を取得する乗員数取得処理と、を実行し、
前記エンジンを作動させずに前記モータジェネレータの駆動力で前記ハイブリッド車両を走行させている状態で、前記希釈量が予め定められた規定希釈量を超えていること及び前記堆積量が予め定められた規定堆積量を超えていることの少なくともいずれか一方を満たすことである実行条件を満たしたときに、前記エンジンを始動させる始動制御と、
前記乗員の数が第1人数であるときの前記実行条件を、前記乗員の数が前記第1人数よりも大きい第2人数であるときの前記実行条件よりも緩和させる緩和制御と、を行う
制御装置。
続きを表示(約 310 文字)
【請求項2】
前記緩和制御では、前記乗員の数が前記第1人数であるときの前記規定希釈量を、前記乗員の数が前記第2人数のときの前記規定希釈量よりも小さくする
請求項1に記載の制御装置。
【請求項3】
前記緩和制御では、前記乗員の数が前記第1人数であるときの前記規定堆積量を、前記乗員の数が前記第2人数のときの前記規定堆積量よりも小さくする
請求項1に記載の制御装置。
【請求項4】
前記乗員は、乗客を含んでおり、
前記第1人数は、前記乗客が存在しない状態を示す人数であり、前記第2人数は、前記乗客が存在する状態を示す人数である
請求項1に記載の制御装置。
発明の詳細な説明
【技術分野】
【0001】
本発明は、制御装置に関する。
続きを表示(約 1,900 文字)
【背景技術】
【0002】
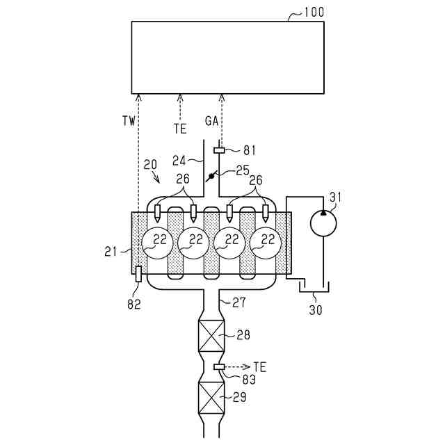
特許文献1には、ハイブリッド車両が記載されている。ハイブリッド車両は、エンジンと、モータジェネレータと、制御装置と、を備えている。エンジンは、パティキュレートフィルタと、オイルパンと、を有する。パティキュレートフィルタは、エンジンが排出する排気の排気通路に設けられている。オイルパンは、オイルを貯留する。モータジェネレータは、エンジンとは別の駆動源である。
【0003】
制御装置は、ハイブリッド車両を制御する。制御装置は、オイルパンに貯留されているオイルの希釈量を算出する希釈量算出処理を実行する。制御装置は、パティキュレートフィルタに堆積している粒子状物質の堆積量を算出する堆積量算出処理を実行する。
【先行技術文献】
【特許文献】
【0004】
特開2022-062890号公報
【発明の概要】
【発明が解決しようとする課題】
【0005】
特許文献1に記載のようなハイブリッド車両において、制御装置は、エンジンを作動させずにモータジェネレータの駆動力で車両を走行させる状態とすることがある。この状態で、制御装置は、希釈量が予め定められた規定希釈量を超えていること、及び堆積量が予め定めらえれた規定堆積量を超えていること、の少なくともいずれか一方を満たしたとき、エンジンを始動させる始動制御を行うことがある。
【0006】
ところで、ハイブリッド車両に乗っている乗員の数は変動しうる。ハイブリッド車両に乗っている乗員は、エンジンが始動されることによる騒音及び振動などによって快適性を損なう場合がある。そのため、ハイブリッド車両に乗っている乗員の数が多い場合、エンジンの始動によって、快適性を損なう乗員が多くなってしまうおそれがある。
【課題を解決するための手段】
【0007】
上記課題を解決するため、本発明は、排気通路に設けられたパティキュレートフィルタ及びオイルが貯留されるオイルパンを有するエンジンと、前記エンジンとは別の駆動源としてのモータジェネレータと、乗員を検出する乗員検出センサと、を備えるハイブリッド車両に適用される制御装置であって、前記オイルパンに貯留されているオイルの希釈量を算出する希釈量算出処理と、前記パティキュレートフィルタに堆積している粒子状物質の堆積量を算出する堆積量算出処理と、前記乗員検出センサの検出結果に基づいた前記乗員の数を取得する乗員数取得処理と、を実行し、前記エンジンを作動させずに前記モータジェネレータの駆動力で前記ハイブリッド車両を走行させている状態で、前記希釈量が予め定められた規定希釈量を超えていること及び前記堆積量が予め定められた規定堆積量を超えていることの少なくともいずれか一方を満たすことである実行条件を満たしたときに、前記エンジンを始動させる始動制御と、前記乗員の数が第1人数であるときの前記実行条件を、前記乗員の数が前記第1人数よりも大きい第2人数であるときの前記実行条件よりも緩和させる緩和制御と、を行う制御装置である。
【0008】
上記構成によれば、緩和制御により、乗員の数が第1人数であるときには、乗員の数が第2人数であるときよりも、実行条件が緩和されている。そのため、乗員の数が第人1数であるときには、乗員の数が第2人数であるときよりも、制御装置は始動制御を行いやすい。これにより、乗員の数が第1人数であるときにエンジンが駆動されることで、希釈量及び堆積量は低減する。よって、制御装置は、乗員の数が第2人数であるときに、希釈量及び堆積量が多い状態となることを抑制する。その結果、制御装置は、乗員の数が第2人数であるときに、始動制御をする機会が多くなることを抑制できる。したがって、制御装置は、エンジンの始動によって、快適性を損なう乗員が多くなってしまうことを抑制できる。
【図面の簡単な説明】
【0009】
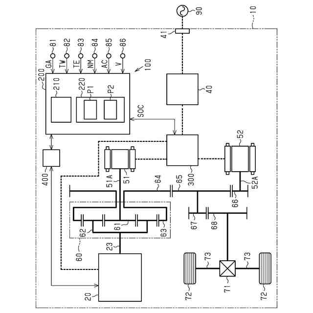
図1は、ハイブリッド車両の概略図である。
図2は、エンジンの概略図である。
図3は、始動制御に関する一連の処理を示すフローチャートである。
図4は、緩和制御に関する一連の処理を示すフローチャートである。
【発明を実施するための形態】
【0010】
以下、ハイブリッド車両に適用される制御装置の一実施形態について、図面を参照して説明する。
<ハイブリッド車両の概略>
図1に示すように、ハイブリッド車両10は、駆動源としてエンジン20を備えている。
(【0011】以降は省略されています)
この特許をJ-PlatPat(特許庁公式サイト)で参照する
関連特許
トヨタ自動車株式会社
車体
29日前
トヨタ自動車株式会社
車両
1か月前
トヨタ自動車株式会社
方法
今日
トヨタ自動車株式会社
配管
16日前
トヨタ自動車株式会社
車両
1か月前
トヨタ自動車株式会社
車体
1か月前
トヨタ自動車株式会社
車両
15日前
トヨタ自動車株式会社
方法
1か月前
トヨタ自動車株式会社
電池
1か月前
トヨタ自動車株式会社
車両
29日前
トヨタ自動車株式会社
車両
1か月前
トヨタ自動車株式会社
車両
1か月前
トヨタ自動車株式会社
車両
16日前
トヨタ自動車株式会社
車両
1日前
トヨタ自動車株式会社
車両
1か月前
トヨタ自動車株式会社
方法
1か月前
トヨタ自動車株式会社
車両
1か月前
トヨタ自動車株式会社
方法
29日前
トヨタ自動車株式会社
車両
29日前
トヨタ自動車株式会社
車両
1か月前
トヨタ自動車株式会社
電池
7日前
トヨタ自動車株式会社
電池
7日前
トヨタ自動車株式会社
方法
1か月前
トヨタ自動車株式会社
電池
21日前
トヨタ自動車株式会社
電池
1か月前
トヨタ自動車株式会社
方法
1か月前
トヨタ自動車株式会社
電池
1か月前
トヨタ自動車株式会社
治具
1か月前
トヨタ自動車株式会社
電池
15日前
トヨタ自動車株式会社
電動車
16日前
トヨタ自動車株式会社
蓄電池
29日前
トヨタ自動車株式会社
モータ
28日前
トヨタ自動車株式会社
電動機
1か月前
トヨタ自動車株式会社
タンク
今日
トヨタ自動車株式会社
モータ
1か月前
トヨタ自動車株式会社
電動車
15日前
続きを見る
他の特許を見る