TOP
|
特許
|
意匠
|
商標
特許ウォッチ
Twitter
他の特許を見る
公開番号
2025166347
公報種別
公開特許公報(A)
公開日
2025-11-06
出願番号
2024070292
出願日
2024-04-24
発明の名称
車両
出願人
トヨタ自動車株式会社
代理人
弁理士法人深見特許事務所
主分類
B60W
20/50 20160101AFI20251029BHJP(車両一般)
要約
【課題】バッテリが高温になることを抑制する。
【解決手段】車両は、エンジンの出力を第1MGと第2MGに分割する動力分割装置を備えたハイブリッド車両である。第1MGは、主に、エンジンに駆動され発電する。第2MGは、第1MGの発電電力、バッテリの放電電力によって、駆動輪を駆動するとともに、車両の減速時に回生発電を行う。車両の走行時、バッテリからの放電が第1所定期間継続し、カウンタC1が閾値s1を超えると(時刻t2)、第1所定時間、駆動力を維持した状態で、バッテリの充電を行うよう、エンジン、第1MG、および第2MGを制御する。バッテリの分極が解消して、内部抵抗の増加が抑止され、バッテリが高温になることを抑制できる。
【選択図】図2
特許請求の範囲
【請求項1】
バッテリから放電される電力を用いて車両を駆動する駆動用モータと、
前記車両の走行時、前記バッテリを充電する充電手段と、
制御装置と、を備えた車両であって、
前記制御装置は、
アクセル開度に基づいて、前記車両の目標駆動力を算出する駆動力算出部と、
前記車両の駆動力が前記目標駆動力になるよう駆動力を制御する駆動力制御部と、
前記バッテリの入出力電流を制御する電流制御部と、を含み、
前記電流制御部は、前記走行時、前記バッテリからの放電が第1所定期間継続したとき第1設定期間の間、あるいは、前記バッテリの充電が第2所定期間継続したとき第2設定期間の間、前記バッテリの電流の方向を切り替えるよう前記入出力電流を制御する、車両。
続きを表示(約 860 文字)
【請求項2】
前記充電手段は、前記駆動用モータの回生電力を充電可能に構成されており、
前記電流制御部は、前記走行時、前記回生電力による前記バッテリの充電が前記第2所定期間継続したとき、前記第2設定期間の間、前記バッテリから放電を行うよう前記入出力電流を制御する、請求項1に記載の車両。
【請求項3】
内燃機関と、モータージェネレータと、動力分割装置とをさらに備えており、
前記動力分割装置は、前記内燃機関の出力を、前記モータージェネレータおよび前記駆動用モータに分割するものであり、
前記充電手段は、前記モータージェネレータの発電電力を充電可能に構成されており、
前記電流制御部において、前記第1設定期間の間前記バッテリの充電を行う場合、あるいは、前記第2設定期間の間前記バッテリの放電を行う場合、前記駆動力制御部は、前記内燃機関の出力トルク、前記モータージェネレータの回生トルク、および、前記駆動用モータの力行トルクを制御し、前記駆動力が前記目標駆動力になるよう制御する、請求項1または請求項2に記載の車両。
【請求項4】
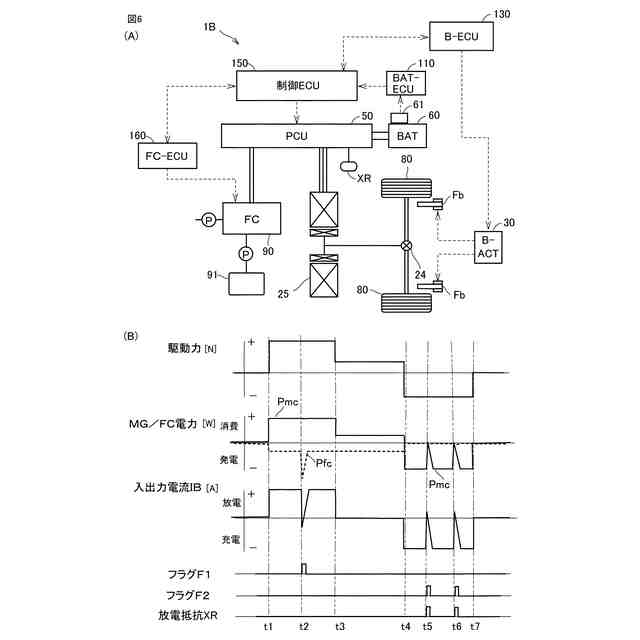
前記充電手段は、内燃機関によって駆動される発電機であり、
前記電流制御部において、前記第1設定期間の間、前記バッテリの充電を行う場合、前記駆動力制御部は、前記発電機の発電量を、前記駆動用モータが前記目標駆動力を出力するのに必要な電力より大きくすることによって、前記駆動力が前記目標駆動力になるよう制御する、請求項1に記載の車両。
【請求項5】
前記充電手段は、燃料電池で発電した電力を充電するよう構成されており、
前記電流制御部において、前記第1設定期間の間、前記バッテリの充電を行う場合、前記駆動力制御部は、前記燃料電池の発電量を、前記駆動用モータが前記目標駆動力を出力するのに必要な電力より大きくすることによって、前記駆動力が前記目標駆動力になるよう制御する、請求項1に記載の車両。
発明の詳細な説明
【技術分野】
【0001】
本開示は、車両に関する。
続きを表示(約 1,600 文字)
【背景技術】
【0002】
特開2021-136810号公報(特許文献1)には、搭載されたバッテリの内部抵抗を、分極の影響を抑制した状態で測定することができる車両が開示されている。この特許文献1では、バッテリの放電が継続すると、あるいは、充電が継続すると分極が生じ、たとえば、放電時に生じた分極は、充電を行うことにより解消するとされている。
【先行技術文献】
【特許文献】
【0003】
特開2021-136810号公報
【発明の概要】
【発明が解決しようとする課題】
【0004】
バッテリを充放電すると、分極が生じてバッテリの内部抵抗が高く(大きく)なる。分極による内部抵抗は、放電の継続時間、あるいは、充電の継続時間に応じて増加する場合がある。内部抵抗が大きくなると、充放電時におけるバッテリの発熱量が増加し、バッテリが高温になる懸念がある。
【0005】
本開示の目的は、バッテリが高温になることを抑制することである。
【課題を解決するための手段】
【0006】
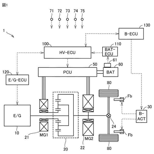
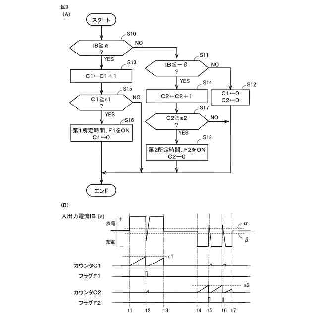
本開示の車両は、バッテリから放電される電力を用いて車両を駆動する駆動用モータと、車両の走行時、バッテリを充電する充電手段と、制御装置と、を備えた車両である。制御装置は、アクセル開度に基づいて、車両の目標駆動力を算出する駆動力算出部と、車両の駆動力が目標駆動力になるよう駆動力を制御する駆動力制御部と、バッテリの入出力電流を制御する電流制御部と、を含む。電流制御部は、走行時、バッテリからの放電が第1所定期間継続したとき第1所定期間の間、あるいは、バッテリの充電が第2所定期間継続したとき第2設定期間の間、バッテリの電流の方向を切り替えるよう入出力電流を制御する。
【0007】
この構成によれば、車両の走行時、電流制御部は、バッテリからの放電が第1所定期間継続したとき、第1設定期間の間、バッテリの充電を行うよう入出力電流を制御する。あるいは、電流制御部は、バッテリの充電が第2所定期間継続したとき、第2設定期間の間、バッテリの放電を行うよう入出力電流を制御する。放電が第1所定期間継続すると、あるいは、充電が第2所定期間継続すると、分極によって内部抵抗が大きくなる。すると、第1設定期間の間バッテリの充電を行い、あるいは、第2設定期間の間バッテリの放電を行い、分極が解消されるので、バッテリが高温になることを抑制できる。駆動力制御部は、駆動力が目標駆動力になるよう制御するので、バッテリの電流の方向を切り替えても、車両に要求される駆動力を確保できる。
【0008】
好ましくは、充電手段は、駆動用モータの回生電力を充電可能に構成されてよい。電流制御部は、走行時、回生電力によるバッテリの充電が第2所定期間継続したとき、第2設定期間の間、バッテリから放電を行うよう入出力電流を制御する。
【0009】
この構成によれば、車両の走行時、バッテリは、駆動用モータの回生電力により充電される。充電が第2所定期間継続すると、分極によって内部抵抗が大きくなる。すると、第2設定期間の間、バッテリの放電を行い分極が解消されるので、バッテリが高温になることを抑制できる。
【0010】
好ましくは、車両は、内燃機関と、モータージェネレータと、動力分割装置とをさらに備えてよい。動力分割装置は、内燃機関の出力を、モータージェネレータおよび駆動用モータに分割する。電流制御部において、第1設定期間の間バッテリの充電を行う場合、あるいは、合い2設定期間の間バッテリの放電を行う場合、駆動力制御部は、内燃機関の出力トルク、モータージェネレータの回生トルク、および、駆動用モータの力行トルクを制御し、駆動力が目標駆動力になるよう制御する。
(【0011】以降は省略されています)
この特許をJ-PlatPat(特許庁公式サイト)で参照する
関連特許
トヨタ自動車株式会社
配管
10日前
トヨタ自動車株式会社
電池
9日前
トヨタ自動車株式会社
電池
15日前
トヨタ自動車株式会社
電池
1日前
トヨタ自動車株式会社
電池
1日前
トヨタ自動車株式会社
車両
9日前
トヨタ自動車株式会社
車両
10日前
トヨタ自動車株式会社
ロータ
10日前
トヨタ自動車株式会社
電動車
10日前
トヨタ自動車株式会社
電動車
9日前
トヨタ自動車株式会社
モータ
22日前
トヨタ自動車株式会社
エンジン
9日前
トヨタ自動車株式会社
蓄電装置
1日前
トヨタ自動車株式会社
エンジン
10日前
トヨタ自動車株式会社
反応容器
9日前
トヨタ自動車株式会社
塗工装置
1日前
トヨタ自動車株式会社
車両装置
1日前
トヨタ自動車株式会社
蓄電装置
1日前
トヨタ自動車株式会社
蓄電装置
9日前
トヨタ自動車株式会社
蓄電装置
1日前
トヨタ自動車株式会社
蓄電装置
9日前
トヨタ自動車株式会社
蓄電装置
1日前
トヨタ自動車株式会社
蓄電装置
1日前
トヨタ自動車株式会社
蓄電装置
1日前
トヨタ自動車株式会社
蓄電装置
1日前
トヨタ自動車株式会社
制御装置
10日前
トヨタ自動車株式会社
制御装置
9日前
トヨタ自動車株式会社
蓄電装置
2日前
トヨタ自動車株式会社
蓄電装置
1日前
トヨタ自動車株式会社
制御装置
9日前
トヨタ自動車株式会社
判定装置
9日前
トヨタ自動車株式会社
蓄電装置
2日前
トヨタ自動車株式会社
蓄電装置
1日前
トヨタ自動車株式会社
コネクタ
9日前
トヨタ自動車株式会社
学習装置
9日前
トヨタ自動車株式会社
蓄電装置
1日前
続きを見る
他の特許を見る