TOP
|
特許
|
意匠
|
商標
特許ウォッチ
Twitter
他の特許を見る
公開番号
2025170613
公報種別
公開特許公報(A)
公開日
2025-11-19
出願番号
2024075343
出願日
2024-05-07
発明の名称
制御装置
出願人
トヨタ自動車株式会社
代理人
弁理士法人酒井国際特許事務所
主分類
H02P
27/06 20060101AFI20251112BHJP(電力の発電,変換,配電)
要約
【課題】電圧センサの誤差を把握することができる制御装置を提供する。
【解決手段】制御装置は、ECU80を備える。ECU80は、電圧センサ50が検出したシステム電圧VHと回転数センサ70が検出した回転数に基づくモータジェネレータ40の逆起電力との差が閾値以上であるか否かを判定し、その差が閾値上であると判定した場合、電圧センサ50が検出するシステム電圧VHに誤差が生じていると特定する。
【選択図】図1
特許請求の範囲
【請求項1】
バッテリと、
三相交流の電動機と、
前記バッテリと前記電動機との間で直流電力を交流電力に変換する電力変換を行って前記電動機を駆動する電力変換装置と、
前記バッテリと前記電力変換装置との間に設けられた電力線の間に接続されたコンデンサの両端におけるシステム電圧を検出する電圧センサと、
前記電動機の回転数を検出する回転数センサと、
を備える制御装置であって、
プロセッサを備え、
前記プロセッサは、
前記電圧センサが検出した前記システム電圧と前記回転数センサが検出した前記回転数に基づく前記電動機の逆起電力との差が閾値以上であるか否かを判定し、
前記差が閾値上であると判定した場合、前記電圧センサが検出する前記システム電圧に誤差が生じていると特定する、
制御装置。
発明の詳細な説明
【技術分野】
【0001】
本開示は、制御装置に関する。
続きを表示(約 1,500 文字)
【背景技術】
【0002】
特許文献1には、回生電流を用いて故障している電流センサを特性する際に、突入電流による過電流が発生することを抑制する技術が開示されている。
【先行技術文献】
【特許文献】
【0003】
特開2022-110721号公報
【発明の概要】
【発明が解決しようとする課題】
【0004】
しかしながら、上述した特許文献1では、インバータとバッテリの間に接続されたコンデンサの両端の電であるシステム電圧を検出する電圧センサに誤差が生じている場合、制御装置が狙いの電圧を正確に認識することができず、目標電圧以上の実電圧が発生する可能性があり、電圧センサの誤差を把握することができる技術が望まれていた。
【0005】
本開示は、上記に鑑みてなされたものであって、電圧センサの誤差を把握することができる制御装置を提供することを目的とする。
【課題を解決するための手段】
【0006】
上記した課題を解決し、目的を達成するために、本開示に係る制御装置は、バッテリと、三相交流の電動機と、前記バッテリと前記電動機との間で直流電力を交流電力に変換する電力変換を行って前記電動機を駆動する電力変換装置と、前記バッテリと前記電力変換装置との間に設けられた電力線の間に接続されたコンデンサの両端におけるシステム電圧を検出する電圧センサと、前記電動機の回転数を検出する回転数センサと、を備える制御装置であって、プロセッサを備え、前記プロセッサは、前記電圧センサが検出した前記システム電圧と前記回転数センサが検出した前記回転数に基づく前記電動機の逆起電力との差が閾値以上であるか否かを判定し、前記差が閾値上であると判定した場合、前記電圧センサが検出する前記システム電圧に誤差が生じていると特定する。
【発明の効果】
【0007】
本開示によれば、電圧センサの誤差を把握することができるという効果を奏する。
【図面の簡単な説明】
【0008】
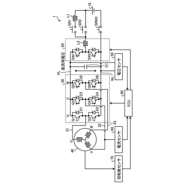
図1は、一実施の形態に係る制御装置の全体構成図である。
図2は、一実施の形態に係る制御装置における逆起電圧と直流端電圧との関係を模式的に説明する図である。
図3は、一実施の形態に係る制御装置が実行する処理の概要を示すフローチャートである。
【発明を実施するための形態】
【0009】
以下、本開示の実施の形態に係る電動機の制御装置について、図面を参照しながら説明する。なお、下記の実施の形態における構成要素は、当業者が置換可能かつ容易なもの、あるいは実質的に同一のものが含まれる。また、以下の説明において参照する各図は、本開示の内容を理解でき得る程度に形状、大きさ、および位置関係を概略的に示してあるに過ぎない。即ち、本開示は、各図で例示された形状、大きさおよび位置関係のみに限定されるものではない。
【0010】
〔制御装置の全体構成〕
図1は、一実施の形態に係る制御装置の全体構成図である。図1に示す制御装置1は、例えばHEV(Hybrid Electric Vehicle)、PHEV(Plug-in Hybrid Electric Vehicle)EV(Electric Vehicle)およびFCEV(Fuel Cell Electric Vehicle)等の車両に搭載することができ、電動機が車両の動力源として用いられる。
(【0011】以降は省略されています)
この特許をJ-PlatPat(特許庁公式サイト)で参照する
関連特許
トヨタ自動車株式会社
車両
14日前
トヨタ自動車株式会社
車両
今日
トヨタ自動車株式会社
電池
5日前
トヨタ自動車株式会社
配管
今日
トヨタ自動車株式会社
車体
13日前
トヨタ自動車株式会社
車両
13日前
トヨタ自動車株式会社
方法
13日前
トヨタ自動車株式会社
車両
13日前
トヨタ自動車株式会社
電池
14日前
トヨタ自動車株式会社
蓄電池
13日前
トヨタ自動車株式会社
電動車
今日
トヨタ自動車株式会社
モータ
12日前
トヨタ自動車株式会社
ロータ
今日
トヨタ自動車株式会社
鋳造装置
12日前
トヨタ自動車株式会社
電動車両
12日前
トヨタ自動車株式会社
制御装置
12日前
トヨタ自動車株式会社
推定装置
12日前
トヨタ自動車株式会社
路側装置
12日前
トヨタ自動車株式会社
蓄電装置
12日前
トヨタ自動車株式会社
路側装置
12日前
トヨタ自動車株式会社
濾過装置
14日前
トヨタ自動車株式会社
電動車両
12日前
トヨタ自動車株式会社
路側装置
12日前
トヨタ自動車株式会社
制御装置
今日
トヨタ自動車株式会社
製造設備
5日前
トヨタ自動車株式会社
制御装置
12日前
トヨタ自動車株式会社
監視装置
5日前
トヨタ自動車株式会社
路側装置
12日前
トヨタ自動車株式会社
蓄電セル
7日前
トヨタ自動車株式会社
樹脂外板
13日前
トヨタ自動車株式会社
電動車両
13日前
トヨタ自動車株式会社
制御装置
今日
トヨタ自動車株式会社
制御装置
今日
トヨタ自動車株式会社
エンジン
今日
トヨタ自動車株式会社
電池パック
13日前
トヨタ自動車株式会社
情報処理装置
12日前
続きを見る
他の特許を見る