TOP
|
特許
|
意匠
|
商標
特許ウォッチ
Twitter
他の特許を見る
公開番号
2025166679
公報種別
公開特許公報(A)
公開日
2025-11-06
出願番号
2024070864
出願日
2024-04-24
発明の名称
電動車両
出願人
トヨタ自動車株式会社
代理人
弁理士法人アイテック国際特許事務所
主分類
B60L
15/20 20060101AFI20251029BHJP(車両一般)
要約
【課題】矩形波電圧制御において、駆動輪の空転によるスリップが発生したときに、モータの回転数の急増を抑制すると共にバッテリの過電流を抑制する。
【解決手段】電動車両は、モータと、モータを駆動するインバータと、インバータに接続されたバッテリと、モータのトルク指令と実トルクとの偏差に基づくフィードバック項にトルク指令に基づくフィードフォワード項を付加した電圧位相を設定し、設定した電圧位相の矩形波電圧がモータに印加されるようにインバータを制御する矩形波電圧制御を実行可能な制御装置と、を備える。制御装置は、矩形波電圧制御において駆動輪の空転によるスリップが検出されたときには、スリップが検出されていないときよりも、トルク指令に対して実トルクが減少する方向に電圧位相をオフセットするようにフィードフォワード項を設定する。
【選択図】図4
特許請求の範囲
【請求項1】
駆動輪に接続されたモータと、直流電圧を交流電圧に変換して前記モータに印加するインバータと、前記インバータに接続されたバッテリと、前記モータのトルク指令と実トルクとの偏差に基づくフィードバック項に前記トルク指令に基づくフィードフォワード項を付加した電圧位相を設定し、設定した電圧位相の矩形波電圧が前記モータに印加されるように前記インバータを制御する矩形波電圧制御を実行可能な制御装置と、を備える電動車両であって、
前記制御装置は、前記矩形波電圧制御において前記駆動輪の空転によるスリップが検出されたときには、前記スリップが検出されていないときよりも、前記トルク指令に対して実トルクが減少する方向に前記電圧位相をオフセットするように前記フィードフォワード項を設定する、
電動車両。
発明の詳細な説明
【技術分野】
【0001】
本開示は、電動車両に関する。
続きを表示(約 1,600 文字)
【背景技術】
【0002】
従来、この種の電動車両としては、交流電動機と、直流電圧を交流電圧に変換して交流電動機に印加するインバータと、トルク実績値とトルク指令値とのトルク偏差に基づくフィードバック制御により電圧位相を設定し、設定した電圧位相の矩形波電圧が交流電動機に印加されるようにインバータを制御する矩形波電圧制御部を有する制御装置と、を備えるものが提案されている(例えば、特許文献1参照)。矩形波電圧制御部は、モータ運転状態の変化によって生じるトルク変化量を算出し、電圧位相変化量に対するトルク変化量の比率を算出して電圧位相シフト量を求め、電圧位相シフト量に従ってトルク偏差に応じて電圧位相を変化させるフィードバック制御による積分項をシフトさせる。
【先行技術文献】
【特許文献】
【0003】
特開2010-148330号公報
【発明の概要】
【発明が解決しようとする課題】
【0004】
しかしながら、上述した電動車両の矩形波電圧制御部は、路面の凹凸などによる回転外乱に対して抑制効果はない。このため、矩形波電圧制御の実行中に駆動輪の空転によるスリップが発生すると、モータの回転数が急増し、モータの出力の急増に伴ってバッテリに過電流が流れるおそれがある。
【0005】
本開示の電動車両は、矩形波電圧制御において、駆動輪の空転によるスリップが発生したときに、モータの回転数の急増を抑制すると共にバッテリの過電流を抑制することを主目的とする。
【課題を解決するための手段】
【0006】
本開示の電動車両は、上述の主目的を達成するために以下の手段を採った。
【0007】
本開示の電動車両は、駆動輪に接続されたモータと、直流電圧を交流電圧に変換して前記モータに印加するインバータと、前記インバータに接続されたバッテリと、前記モータのトルク指令と実トルクとの偏差に基づくフィードバック項に前記トルク指令に基づくフィードフォワード項を付加した電圧位相を設定し、設定した電圧位相の矩形波電圧が前記モータに印加されるように前記インバータを制御する矩形波電圧制御を実行可能な制御装置と、を備える電動車両であって、前記制御装置は、前記矩形波電圧制御において前記駆動輪の空転によるスリップが検出されたときには、前記スリップが検出されていないときよりも、前記トルク指令に対して実トルクが減少する方向に前記電圧位相をオフセットするように前記フィードフォワード項を設定する、ことを要旨とする。
【0008】
この本開示の電動車両では、スリップが検出されたときに、フィーフォワード項の設定によりモータから出力されるトルクを素早く減少させることができる。この結果、モータの回転数の急増を抑制することができると共にモータの出力の急増に伴うバッテリの過電流を抑制することができる。
【図面の簡単な説明】
【0009】
本実施形態の電動車両の概略構成図である。
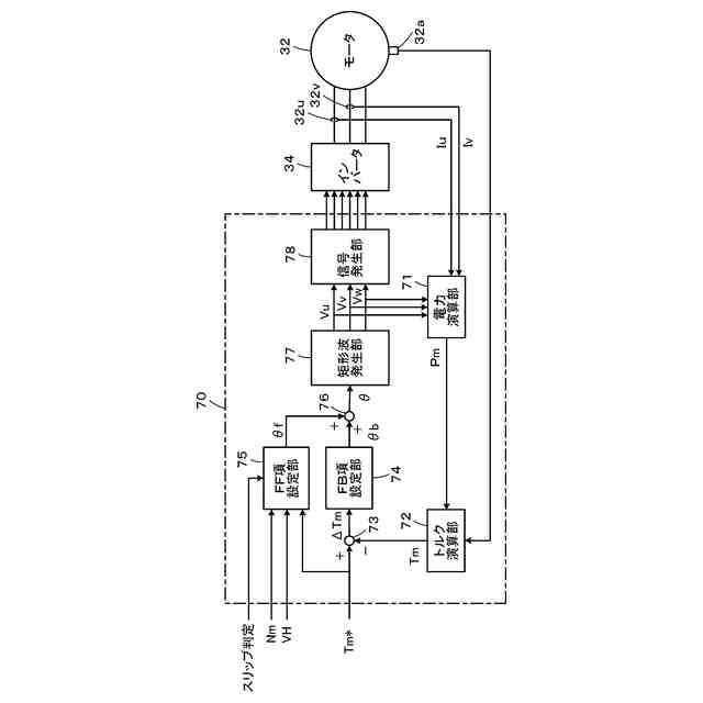
矩形波電圧制御部の機能ブロック図である。
FF項設定処理の一例を示すフローチャートである。
スリップ判定がオフの場合とスリップ判定がオンの場合のそれぞれのFF項設定用ラインを示す説明図である。
【発明を実施するための形態】
【0010】
次に、本開示を実施するための形態について説明する。図1は、本実施形態の電動車両20の概略構成図である。本実施形態の電動車両20は、図示するように、走行用のモータ32と、インバータ34と、バッテリ40と、車両全体を制御する電子制御ユニット(以下、「ECU」という)50とを備える。
(【0011】以降は省略されています)
この特許をJ-PlatPat(特許庁公式サイト)で参照する
関連特許
個人
前輪キャスター
3か月前
個人
上部一体型自動車
2か月前
個人
ルーフ付きトライク
4か月前
個人
空間形成装置
1か月前
個人
タイヤ脱落防止構造
3か月前
日本精機株式会社
照明装置
1か月前
日本精機株式会社
表示装置
3か月前
個人
マスタシリンダ
2か月前
個人
常設収納型サンバイザー
1か月前
日本精機株式会社
車載表示装置
2か月前
日本精機株式会社
車載表示装置
1か月前
個人
回転窓ワイパー装置
1か月前
日本精機株式会社
車室演出装置
3か月前
日本精機株式会社
車載表示装置
1か月前
日本精機株式会社
車載表示装置
1か月前
株式会社ニフコ
照明装置
3か月前
日本精機株式会社
画像投映装置
2か月前
株式会社豊田自動織機
産業車両
1か月前
株式会社ニフコ
収納装置
3か月前
株式会社SUBARU
車両
2か月前
個人
音による速度計とプログラム
1か月前
個人
聴覚と触覚を利用する速度計
4日前
日本精機株式会社
車両用投射装置
2か月前
日本精機株式会社
車両用投影装置
2か月前
日本精機株式会社
車両用表示装置
4か月前
日本精機株式会社
車両用表示装置
2か月前
井関農機株式会社
作業車両
2か月前
日本精機株式会社
車両用報知装置
1か月前
ダイハツ工業株式会社
変速機
3か月前
スズキ株式会社
運転支援装置
3か月前
ダイハツ工業株式会社
変速機
3か月前
日本化薬株式会社
ガス発生器
6日前
個人
自動車の非常ブレーキアシスト
3か月前
エムケー精工株式会社
車両処理装置
3か月前
日本化薬株式会社
ガス発生器
2か月前
日本化薬株式会社
ガス発生器
1か月前
続きを見る
他の特許を見る