TOP
|
特許
|
意匠
|
商標
特許ウォッチ
Twitter
他の特許を見る
公開番号
2025170682
公報種別
公開特許公報(A)
公開日
2025-11-19
出願番号
2024075465
出願日
2024-05-07
発明の名称
電動車
出願人
トヨタ自動車株式会社
代理人
弁理士法人アイテック国際特許事務所
主分類
B60L
58/24 20190101AFI20251112BHJP(車両一般)
要約
【課題】温度調整装置の余分な電力消費を抑制する。
【解決手段】電動車は、蓄電装置と、蓄電装置が接続された電力ラインに接続されて蓄電装置の温度調整を行なう温度調整装置と、制御装置とを備え、充電スタンドからの電力を用いて蓄電装置を充電する外部充電が可能である。制御装置は、充電スタンドの最大出力または現在出力に基づく蓄電装置の充電目標電力に基づいて蓄電装置の目標温度を設定し、目標温度に基づいて温度調整装置を制御する。
【選択図】図2
特許請求の範囲
【請求項1】
蓄電装置と、前記蓄電装置が接続された電力ラインに接続されて前記蓄電装置の温度調整を行なう温度調整装置と、制御装置とを備え、充電スタンドからの電力を用いて前記蓄電装置を充電する外部充電が可能な電動車であって、
前記制御装置は、前記充電スタンドの最大出力または現在出力に基づく前記蓄電装置の充電目標電力に基づいて前記蓄電装置の目標温度を設定し、前記目標温度に基づいて前記温度調整装置を制御する、
電動車。
発明の詳細な説明
【技術分野】
【0001】
本開示は、電動車に関する。
続きを表示(約 1,500 文字)
【背景技術】
【0002】
従来、車両に搭載される走行用の蓄電装置の状態を管理する管理装置において、車両の到着地での蓄電装置の状態に影響する車両利用情報に基づいて、蓄電装置に対して実施される温調制御の目標電池温度を設定初期値から変更するものが提案されている(例えば、特許文献1参照)。
【先行技術文献】
【特許文献】
【0003】
特開2021-027797号公報
【発明の概要】
【発明が解決しようとする課題】
【0004】
蓄電装置とその温度調整を行なう温度調整装置とを備え、充電スタンドからの電力を用いて蓄電装置を充電する外部充電が可能な電動車において、蓄電装置の許容入力電力は、蓄電装置の温度に依存する。温度調整装置によって蓄電装置の温度を一律の比較的高い目標温度に調整する場合、蓄電装置の許容入力電力が充電スタンドの最大出力よりもある程度大きくなることがあるが、このときでも、充電スタンドの最大出力でしか蓄電装置を充電することができない。このため、温度調整装置による蓄電装置の温度の余分な調整、すなわち、温度調整装置の余分な電力消費が生じていることになる。
【0005】
本開示の電動車は、温度調整装置の余分な電力消費を抑制することを主目的とする。
【課題を解決するための手段】
【0006】
本開示の電動車は、上述の主目的を達成するために以下の手段を採った。
【0007】
本開示の電動車は、
蓄電装置と、前記蓄電装置が接続された電力ラインに接続されて前記蓄電装置の温度調整を行なう温度調整装置と、制御装置とを備え、充電スタンドからの電力を用いて前記蓄電装置を充電する外部充電が可能な電動車であって、
前記制御装置は、前記充電スタンドの最大出力または現在出力に基づく前記蓄電装置の充電目標電力に基づいて前記蓄電装置の目標温度を設定し、前記目標温度に基づいて前記温度調整装置を制御する、
ことを要旨とする。
【0008】
本開示の電動車では、充電スタンドの最大出力または現在出力に基づく蓄電装置の充電目標電力に基づいて蓄電装置の目標温度を設定し、目標温度に基づいて温度調整装置を制御する。これにより、充電スタンドの最大出力や現在出力に拘わらずに一律の比較的高い目標温度を設定するものに比して、温度調整装置による蓄電装置の余分な温度調整を抑制する、すなわち、温度調整装置の余分な電力消費を抑制することができる。
【図面の簡単な説明】
【0009】
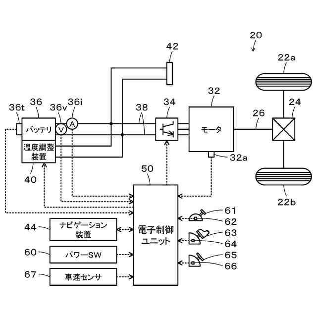
本開示の実施形態の電気自動車20の概略構成図である。
電子制御ユニット50により実行される第1処理ルーチンの一例を示すフローチャートである。
電子制御ユニット50により実行される第2処理ルーチンの一例を示すフローチャートである。
変形例の電子制御ユニット50により実行される第1処理ルーチンの一例を示すフローチャートである。
【発明を実施するための形態】
【0010】
本開示を実施するための形態(実施形態)について図面を参照しながら説明する。図1は、本開示の実施形態の電気自動車20の概略構成図である。図示するように、実施形態の電気自動車20は、モータ32と、インバータ34と、蓄電装置としてのバッテリ36と、温度調整装置40と、コネクタ42と、ナビゲーション装置44と、電子制御ユニット50とを備える。
(【0011】以降は省略されています)
この特許をJ-PlatPat(特許庁公式サイト)で参照する
関連特許
個人
空間形成装置
1か月前
日本精機株式会社
照明装置
1か月前
個人
常設収納型サンバイザー
1か月前
個人
回転窓ワイパー装置
1か月前
株式会社豊田自動織機
産業車両
1か月前
日本精機株式会社
車載表示装置
1か月前
日本精機株式会社
車載表示装置
1か月前
日本精機株式会社
車載表示装置
1か月前
日本精機株式会社
車両用報知装置
1か月前
日本精機株式会社
車両用投影装置
今日
個人
音による速度計とプログラム
1か月前
株式会社SUBARU
車両
2か月前
個人
聴覚と触覚を利用する速度計
6日前
日本精機株式会社
車両用表示装置
1日前
コイト電工株式会社
座席装置
今日
日本化薬株式会社
ガス発生器
8日前
日本化薬株式会社
ガス発生器
1か月前
日本化薬株式会社
ガス発生器
6日前
日本化薬株式会社
ガス発生器
15日前
コイト電工株式会社
座席装置
今日
極東開発工業株式会社
タンク車
1か月前
豊田合成株式会社
乗員保護装置
2か月前
株式会社ヨコオ
車載装置
1か月前
株式会社三五
車両のトーションビーム
1日前
日本精機株式会社
交通保安用投影装置
2日前
ダイハツ工業株式会社
電動車両
今日
豊田合成株式会社
乗員保護装置
6日前
株式会社小糸製作所
車両用灯具
13日前
スズキ株式会社
車両の制御装置
今日
株式会社ニフコ
車載機器用収納体
6日前
井関農機株式会社
作業車両
2か月前
豊田合成株式会社
エアバッグ装置
6日前
トヨタ自動車株式会社
車両
2か月前
日本精機株式会社
鞍乗型車両用表示装置
1か月前
和光工業株式会社
昇降装置
1か月前
株式会社ジェイテクト
車高調製装置
1か月前
続きを見る
他の特許を見る