TOP
|
特許
|
意匠
|
商標
特許ウォッチ
Twitter
他の特許を見る
10個以上の画像は省略されています。
公開番号
2025142893
公報種別
公開特許公報(A)
公開日
2025-10-01
出願番号
2024042495
出願日
2024-03-18
発明の名称
TVSダイオード
出願人
ローム株式会社
代理人
個人
,
個人
主分類
H10D
8/20 20250101AFI20250924BHJP()
要約
【課題】TVSダイオードの電気的特性を向上させること。
【解決手段】TVSダイオード10の半導体チップ20は、第1極性方向の第1pin接合部30および第2pin接合部40と、ダイオード対領域60と、を含む。ダイオード対領域60は、n型の高濃度領域61と、高濃度領域61よりも不純物濃度が低いn型の第1低濃度領域62Aおよび第2低濃度領域62Bと、第1低濃度領域62Aと第2低濃度領域62Bとを分離する分離領域65と、p型の第1コンタクト領域63Aおよび第2コンタクト領域63Bと、高濃度領域61に対して第2面20R寄りにおいて高濃度領域61と接するp型の内部領域64と、を含む。内部領域64は、平面視において第1低濃度領域62Aおよび第2低濃度領域62Bの双方と重なるように設けられている。
【選択図】図3
特許請求の範囲
【請求項1】
第1面と、前記第1面とは反対側の第2面と、を有する半導体チップを備え、
前記半導体チップは、
前記半導体チップの前記第1面寄りに設けられた第1極性方向の第1pin接合部と、
前記半導体チップの前記第1面寄りの領域のうち前記半導体チップの厚さ方向から視た平面視において前記第1pin接合部から離隔した位置に配置された第1極性方向の第2pin接合部と、
前記平面視において、前記第1pin接合部および前記第2pin接合部の双方から離隔して設けられたダイオード対領域と、
を含み、
前記ダイオード対領域は、
前記半導体チップの前記第1面に対して前記第2面寄りに離隔して設けられた第1導電型の高濃度領域と、
前記高濃度領域よりも前記第1面寄りの領域のうち前記平面視において前記高濃度領域と重なる位置であって互いに離隔して設けられ、前記高濃度領域よりも不純物濃度が低い第1導電型の第1低濃度領域および第2低濃度領域と、
前記高濃度領域よりも前記第1面寄りの領域のうち前記平面視において前記高濃度領域と重なる位置に設けられ、前記第1低濃度領域と前記第2低濃度領域とを分離する分離領域と、
前記第1低濃度領域の表層部に設けられた第2導電型の第1コンタクト領域と、
前記第2低濃度領域の表層部に設けられた第2導電型の第2コンタクト領域と、
前記平面視において前記高濃度領域と重なる位置であって前記高濃度領域に対して前記第2面寄りにおいて前記高濃度領域と接する第2導電型の内部領域と、
を含み、
前記高濃度領域と前記第1低濃度領域と前記第1コンタクト領域とによって第2極性方向の第1逆pin接合部が構成され、
前記高濃度領域と前記第2低濃度領域と前記第2コンタクト領域とによって第2極性方向の第2逆pin接合部が構成され、
前記高濃度領域と前記内部領域とによって、前記第1逆pin接合部および前記第2逆pin接合部に対して逆方向接続されるように第1極性方向のpn接合部が構成され、
前記内部領域は、前記平面視において前記第1低濃度領域および前記第2低濃度領域の双方と重なるように設けられている
TVSダイオード。
続きを表示(約 1,700 文字)
【請求項2】
第1極性方向は、前記半導体チップの厚さ方向において前記第2面から前記第1面に向けて順方向電流が流れる向きであり、
第2極性方向は、前記半導体チップの厚さ方向において第1極性方向とは逆向きの順方向電流が流れる向きである
請求項1に記載のTVSダイオード。
【請求項3】
前記分離領域は、前記第1面から露出する露出面を含み、
前記露出面に接する配線を含む
請求項1に記載のTVSダイオード。
【請求項4】
前記半導体チップは、
前記半導体チップの前記第1面から前記第2面寄りに離隔して設けられた第2導電型の第1端子側高濃度領域と、
前記第1端子側高濃度領域よりも前記第1面寄りの領域のうち前記平面視において前記第1端子側高濃度領域と重なる位置に設けられた第1導電型の第1端子側低濃度領域と、
前記第1端子側高濃度領域よりも前記第1面寄りの領域のうち前記平面視において前記第1端子側高濃度領域と重なる位置であって前記第1端子側低濃度領域を囲むように設けられた第1区画領域と、
前記第1端子側低濃度領域の表層部に設けられた第1導電型の第1端子側コンタクト領域と、
前記半導体チップの前記第1面から前記第2面寄りに離隔した位置であって、前記平面視において前記第1端子側高濃度領域から離隔して設けられた第2導電型の第2端子側高濃度領域と、
前記第2端子側高濃度領域よりも前記第1面寄りの領域のうち前記平面視において前記第2端子側高濃度領域と重なる位置に設けられた第1導電型の第2端子側低濃度領域と、
前記第2端子側低濃度領域の表層部に設けられた第1導電型の第2端子側コンタクト領域と、
前記第2端子側高濃度領域よりも前記第1面寄りの領域のうち前記平面視において前記第2端子側高濃度領域と重なる位置であって前記第2端子側低濃度領域を囲むように設けられた第2区画領域と、
を含み、
前記第1端子側高濃度領域と前記第1端子側低濃度領域と前記第1端子側コンタクト領域とによって前記第1pin接合部が構成され、
前記第2端子側高濃度領域と前記第2端子側低濃度領域と前記第2端子側コンタクト領域とによって前記第2pin接合部が構成されている
請求項3に記載のTVSダイオード。
【請求項5】
前記第1面を覆う絶縁層と、
前記絶縁層の上に設けられ、前記第1コンタクト領域と前記第1端子側コンタクト領域とを接続する第1接続電極と、
前記絶縁層の上に設けられ、前記第2コンタクト領域と前記第2端子側コンタクト領域とを接続する第2接続電極と、
を含む
請求項4に記載のTVSダイオード。
【請求項6】
前記分離領域は、
前記平面視において前記第1接続電極と重なる第1分離領域と、
前記平面視において前記第2接続電極と重なる第2分離領域と、
前記配線が接続される配線接続領域と、
を含み、
前記配線接続領域は、前記平面視において前記第1逆pin接合部および前記第2逆pin接合部の双方を個別に部分的に囲むように設けられている
請求項5に記載のTVSダイオード。
【請求項7】
前記配線は、前記平面視において前記第1接続電極および前記第2接続電極の双方を個別に部分的に囲むように設けられている
請求項6に記載のTVSダイオード。
【請求項8】
前記平面視における前記配線の面積は、前記平面視における前記第1接続電極の面積よりも大きい
請求項6に記載のTVSダイオード。
【請求項9】
前記平面視における前記配線の面積は、前記平面視における前記分離領域の面積よりも小さい
請求項6に記載のTVSダイオード。
【請求項10】
前記平面視における前記配線の面積は、前記平面視における前記分離領域の面積の75%以上97%以下である
請求項9に記載のTVSダイオード。
(【請求項11】以降は省略されています)
発明の詳細な説明
【技術分野】
【0001】
本開示は、TVSダイオードに関する。
続きを表示(約 4,400 文字)
【背景技術】
【0002】
特許文献1には、TVS(Transient Voltage Suppressor)回路を含むダイオードチップが開示されている。
【先行技術文献】
【特許文献】
【0003】
特開2021-57490号公報
【0004】
[概要]
TVSダイオードの電気的特性の向上が望まれている。
【0005】
本開示の一態様のTVSダイオードは、第1面と、前記第1面とは反対側の第2面と、を有する半導体チップを備え、前記半導体チップは、前記半導体チップの前記第1面寄りに設けられた第1極性方向の第1pin接合部と、前記半導体チップの前記第1面寄りの領域のうち前記半導体チップの厚さ方向から視た平面視において前記第1pin接合部から離隔した位置に配置された第1極性方向の第2pin接合部と、前記平面視において、前記第1pin接合部および前記第2pin接合部の双方から離隔して設けられたダイオード対領域と、を含み、前記ダイオード対領域は、前記半導体チップの前記第1面に対して前記第2面寄りに離隔して設けられた第1導電型の高濃度領域と、前記高濃度領域よりも前記第1面寄りの領域のうち前記平面視において前記高濃度領域と重なる位置であって互いに離隔して設けられ、前記高濃度領域よりも不純物濃度が低い第1導電型の第1低濃度領域および第2低濃度領域と、前記高濃度領域よりも前記第1面寄りの領域のうち前記平面視において前記高濃度領域と重なる位置に設けられ、前記第1低濃度領域と前記第2低濃度領域とを分離する分離領域と、前記第1低濃度領域の表層部に設けられた第2導電型の第1コンタクト領域と、前記第2低濃度領域の表層部に設けられた第2導電型の第2コンタクト領域と、前記平面視において前記高濃度領域と重なる位置であって前記高濃度領域に対して前記第2面寄りにおいて前記高濃度領域と接する第2導電型の内部領域と、を含み、前記高濃度領域と前記第1低濃度領域と前記第1コンタクト領域とによって第2極性方向の第1逆pin接合部が構成され、前記高濃度領域と前記第2低濃度領域と前記第2コンタクト領域とによって第2極性方向の第2逆pin接合部が構成され、前記高濃度領域と前記内部領域とによって、前記第1逆pin接合部および前記第2逆pin接合部に対して逆方向接続されるように第1極性方向のpn接合部が構成され、前記内部領域は、前記平面視において前記第1低濃度領域および前記第2低濃度領域の双方と重なるように設けられている。
【図面の簡単な説明】
【0006】
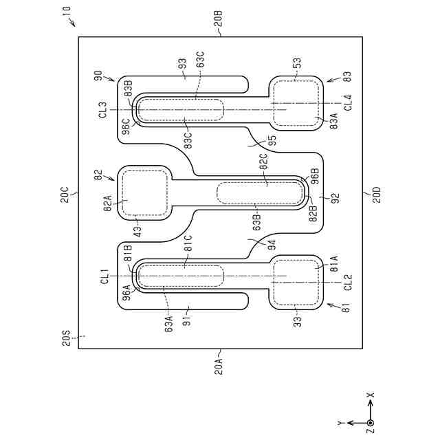
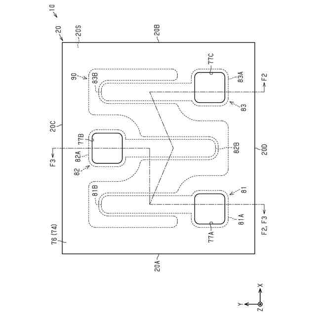
図1は、第1実施形態に係る例示的なTVSダイオードの概略平面図である。
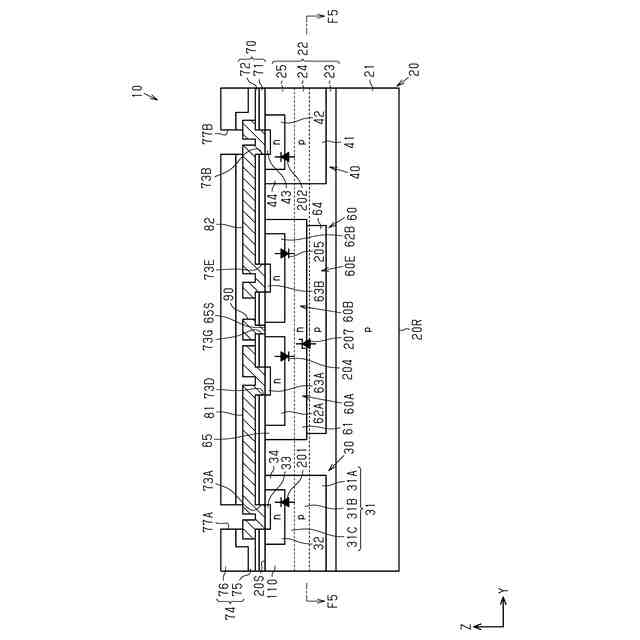
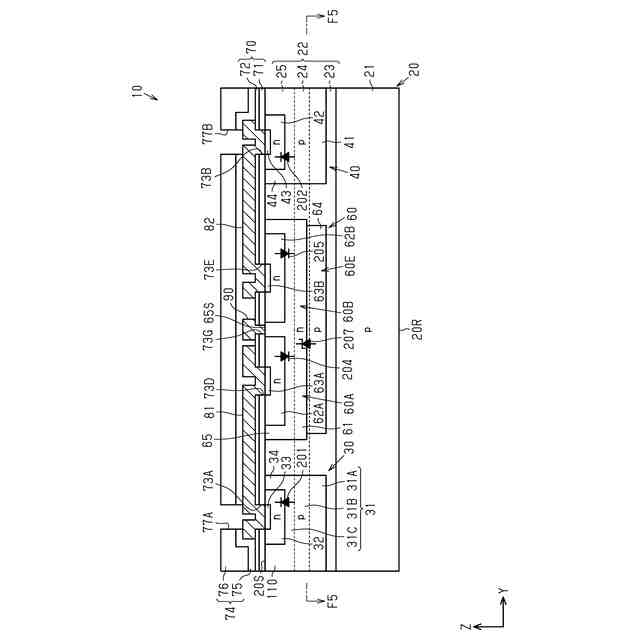
図2は、図1のF2-F2線でTVSダイオードを切断した概略断面図である。
図3は、図1のF3-F3線でTVSダイオードを切断した概略断面図である。
図4は、半導体チップの概略平面図である。
図5は、図3のF5-F5線でTVSダイオードを切断した概略断面図である。
図6は、図5の一部を拡大した概略断面図である。
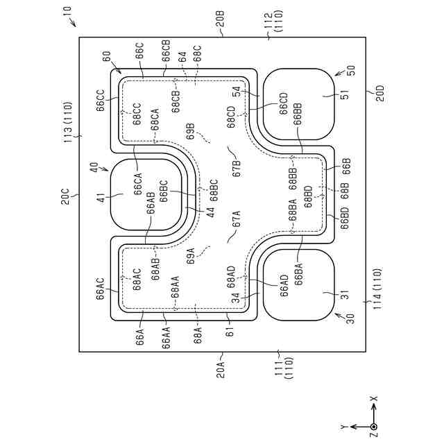
図7は、半導体チップ上に設けられた第1~第3接続電極および配線の概略平面図である。
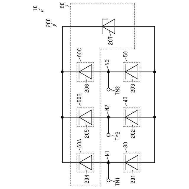
図8は、TVSダイオードの概略回路図である。
図9は、第1実施形態のTVSダイオードの例示的な製造工程を説明するための概略断面図である。
図10は、図9に示す工程に続く製造工程を示す概略断面図である。
図11は、図10に示す工程に続く製造工程を示す概略断面図である。
図12は、図11に示す工程に続く製造工程を示す概略断面図である。
図13は、図12に示す工程に続く製造工程を示す概略断面図である。
図14は、図13に示す工程に続く製造工程を示す概略断面図である。
図15は、図14に示す工程に続く製造工程を示す概略断面図である。
図16は、図15に示す工程に続く製造工程を示す概略断面図である。
図17は、図16に示す工程に続く製造工程を示す概略断面図である。
図18は、図17に示す工程に続く製造工程を示す概略断面図である。
図19は、図18に示す工程に続く製造工程を示す概略断面図である。
図20は、図19に示す工程に続く製造工程を示す概略断面図である。
図21は、図20に示す工程に続く製造工程を示す概略断面図である。
図22は、図21に示す工程に続く製造工程を示す概略断面図である。
図23は、図22に示す工程に続く製造工程を示す概略断面図である。
図24は、図23に示す工程に続く製造工程を示す概略断面図である。
図25は、図24に示す工程に続く製造工程を示す概略断面図である。
図26は、図2のダイオード対領域およびその周辺を拡大した概略断面図である。
図27は、第2pin接合部、第3pin接合部、およびその周辺の概略断面図である。
図28は、第2実施形態のTVSダイオードの概略断面図である。
図29は、図28とは異なる位置のTVSダイオードの概略断面図である。
図30は、図28の一部を拡大した概略断面図である。
図31は、半導体チップの厚さ方向の位置と不純物濃度との関係を示すグラフである。
図32は、第2実施形態のTVSダイオードの例示的な製造工程を説明するための概略断面図である。
図33は、図32に示す工程に続く製造工程を示す概略断面図である。
図34は、第3実施形態のTVSダイオードにおける半導体チップの概略平面図である。
図35は、図34のF35-F35線でTVSダイオードを切断した概略断面図である。
図36は、図34のF36-F36線でTVSダイオードを切断した概略断面図である。
図37は、第3実施形態のTVSダイオードの例示的な製造工程を説明するための概略断面図である。
図38は、図37に示す工程に続く製造工程を示す概略断面図である。
図39は、図38に示す工程に続く製造工程を示す概略断面図である。
図40は、第4実施形態のTVSダイオードにおける半導体チップの概略平面図である。
図41は、半導体チップ上に設けられた第1~第3接続電極および配線の概略平面図である。
図42は、図40のF42-F42線でTVSダイオードを切断した概略断面図である。
図43は、TVSダイオードの概略平面図である。
図44は、第5実施形態のTVSダイオードにおける半導体チップの概略平面図である。
図45は、半導体チップ上に設けられた第1接続電極、第2接続電極、および配線の概略平面図である。
図46は、TVSダイオードの概略平面図である。
図47は、第6実施形態のTVSダイオードにおける半導体チップの概略平面図である。
図48は、半導体チップ上に設けられた第1接続電極、第2接続電極、および配線の概略平面図である。
図49は、TVSダイオードの概略平面図である。
図50は、第7実施形態のTVSダイオードにおける半導体チップの概略平面図である。
図51は、図50のF51-F51線でTVSダイオードを切断した概略断面図である。
図52は、半導体チップ上に設けられた第1~第4接続電極および配線の概略平面図である。
図53は、TVSダイオードの概略平面図である。
図54は、第8実施形態のTVSダイオードにおける半導体チップの概略平面図である。
図55は、半導体チップ上に設けられた第1接続電極、第2接続電極、および配線の概略平面図である。
図56は、TVSダイオードの概略平面図である。
図57は、変更例のTVSダイオードの概略断面図である。
図58は、変更例のTVSダイオードの概略断面図である。
図59は、変更例のTVSダイオードにおける半導体チップ上に設けられた第1~第3接続電極および配線の概略平面図である。
図60は、図59のF60-F60線でTVSダイオードを切断した概略断面図である。
図61は、変更例のTVSダイオードの概略平面図である。
図62は、図61のF62-F62線でTVSダイオードを切断した概略断面図である。
図63は、図61のF63-F63線でTVSダイオードを切断した概略断面図である。
【0007】
[詳細な説明]
以下、添付図面を参照して本開示におけるTVSダイオードのいくつかの実施形態を説明する。なお、説明を簡単かつ明確にするために、図面に示される構成要素は、必ずしも一定の縮尺で描かれていない。また、理解を容易にするために、断面図ではハッチング線が省略されている場合がある。添付の図面は、本開示の実施形態を例示するに過ぎず、本開示を制限するものとみなされるべきではない。
【0008】
以下の詳細な記載は、本開示の例示的な実施形態を具体化する装置、システム、および方法を含む。この詳細な記載は本来説明のためのものに過ぎず、本開示の実施形態またはこのような実施形態の適用および使用を限定することを意図しない。
【0009】
本開示において使用される「少なくとも1つ」という表現は、所望の選択肢の「1つ以上」を意味する。一例として、本開示において使用される「少なくとも1つ」という表現は、選択肢の数が2つであれば「1つの選択肢のみ」または「2つの選択肢の双方」を意味する。他の例として、本開示において使用される「少なくとも1つ」という表現は、選択肢の数が3つ以上であれば「1つの選択肢のみ」または「2つ以上の任意の選択肢の組み合わせ」を意味する。
【0010】
本開示において使用される「Aの寸法(深さ、幅、長さ)がBの寸法(深さ、幅、長さ)と等しい」または「Aの寸法(深さ、幅、長さ)とBの寸法(深さ、幅、長さ)とが互いに等しい」とは、Aの寸法(深さ、幅、長さ)とBの寸法(深さ、幅、長さ)との差が例えばAの寸法(深さ、幅、長さ)の10%以内の関係も含む。また、本開示において使用される「Aの濃度がBの濃度と等しい」または「Aの濃度とBの濃度とが互いに等しい」とは、Aの濃度とBの濃度との差が例えばAの濃度の10%以内の関係も含む。
(【0011】以降は省略されています)
この特許をJ-PlatPat(特許庁公式サイト)で参照する
関連特許
ローム株式会社
光センサ
12日前
ローム株式会社
半導体装置
6日前
ローム株式会社
半導体装置
4日前
ローム株式会社
半導体装置
12日前
ローム株式会社
抵抗チップ
5日前
ローム株式会社
半導体装置
12日前
ローム株式会社
半導体装置
5日前
ローム株式会社
半導体装置
4日前
ローム株式会社
半導体装置
13日前
ローム株式会社
半導体装置
6日前
ローム株式会社
自己診断システム
7日前
ローム株式会社
窒化物半導体装置
14日前
ローム株式会社
半導体パッケージ
5日前
ローム株式会社
窒化物半導体装置
5日前
ローム株式会社
モータドライバ回路およびハードディスク装置
7日前
ローム株式会社
電流生成回路、半導体装置、電子機器及び車両
11日前
ローム株式会社
圧電アクチュエータ及び圧電アクチュエータの駆動方法
11日前
ローム株式会社
半導体装置
14日前
ローム株式会社
半導体装置
11日前
ローム株式会社
半導体装置
6日前
ローム株式会社
テラヘルツ装置
4日前
ローム株式会社
SiC半導体装置
6日前
ローム株式会社
半導体装置、電子機器、車両
14日前
ローム株式会社
基板部品、および、半導体装置
13日前
ローム株式会社
半導体ユニット、バッテリユニット、及び車両
11日前
ローム株式会社
半導体素子、半導体回路、半導体装置、モータシステム、電気機器、及びプリンタ
11日前
個人
半導体装置
20日前
東レ株式会社
太陽電池モジュール
20日前
エイブリック株式会社
縦型ホール素子
14日前
エイブリック株式会社
縦型ホール素子
14日前
ローム株式会社
半導体装置
21日前
富士通株式会社
半導体装置
19日前
ローム株式会社
抵抗チップ
5日前
三菱電機株式会社
半導体装置
19日前
株式会社半導体エネルギー研究所
表示装置
14日前
富士電機株式会社
半導体装置
11日前
続きを見る
他の特許を見る