TOP
|
特許
|
意匠
|
商標
特許ウォッチ
Twitter
他の特許を見る
公開番号
2025156462
公報種別
公開特許公報(A)
公開日
2025-10-14
出願番号
2025128267,2022538609
出願日
2025-07-31,2021-05-25
発明の名称
半導体装置、電子機器、車両
出願人
ローム株式会社
代理人
弁理士法人 佐野特許事務所
主分類
H03K
17/082 20060101AFI20251002BHJP(基本電子回路)
要約
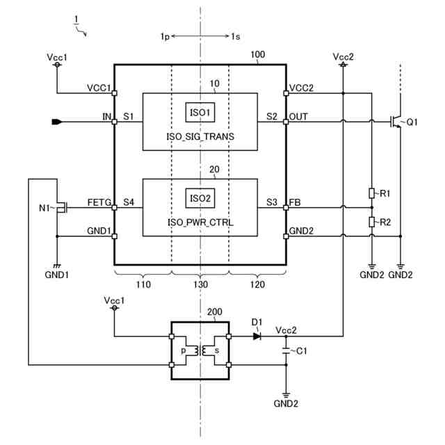
【課題】高精度の絶縁電源制御機能を備えた半導体装置(信号伝達装置)を提供する。
【解決手段】半導体装置は、例えば、一次側で入力信号を受ける第1端子と、二次側で第1トランジスタのゲートに出力信号を出力する第2端子と、入力信号に応じて生成した内部信号を第1絶縁素子を介して一次側から二次側に伝達し、二次側で内部信号に応じて生成した出力信号を第1トランジスタのゲートに出力してオン/オフを制御する絶縁信号伝達回路と、一次側電源電圧から二次側電源電圧を生成する絶縁型電源の制御主体であって第2絶縁素子を介して二次側から一次側に出力帰還信号を伝達する絶縁電源制御回路と、一次側電源電圧を受けると共に絶縁型電源の第3絶縁素子が接続される第3端子と、二次側電源電圧を受ける第4端子と、二次側で出力帰還信号を受ける第5端子と、一次側で第3絶縁素子に接続される第2トランジスタのゲートが接続される第6端子と、を備える。
【選択図】図1
特許請求の範囲
【請求項1】
一次回路系において入力パルス信号の外部入力を受けるように構成された第1外部端子と、
二次回路系において第1トランジスタの第1制御電極が外付けされて前記第1制御電極に出力パルス信号を外部出力するように構成された第2外部端子と、
前記第1外部端子を介して外部入力される前記入力パルス信号に応じて内部パルス信号を生成し、第1絶縁素子を介して前記一次回路系から二次回路系に前記内部パルス信号を伝達し、前記二次回路系に伝達された前記内部パルス信号に応じて前記出力パルス信号を生成し、前記第2外部端子を介して前記出力パルス信号を前記第1トランジスタの前記第1制御電極に外部出力することにより、前記第1トランジスタのオン/オフを制御するように構成された絶縁信号伝達回路と、
前記一次回路系の第1電源電圧から前記二次回路系の第2電源電圧を生成する絶縁型電源の制御主体であって第2絶縁素子を介して前記二次回路系から前記一次回路系に前記絶縁型電源の出力帰還信号を伝達するように構成された絶縁電源制御回路と、
前記一次回路系において前記第1電源電圧の外部入力を受けると共に前記絶縁型電源の第3絶縁素子が外付けされるように構成された第3外部端子と、
前記二次回路系において前記第2電源電圧の外部入力を受けるように構成された第4外部端子と、
前記二次回路系において前記出力帰還信号の外部入力を受けるように構成された第5外部端子と、
前記一次回路系において前記第3絶縁素子に接続される第2トランジスタの第2制御電極が外付けされるように構成された第6外部端子と、
を備える、半導体装置。
続きを表示(約 1,500 文字)
【請求項2】
前記絶縁信号伝達回路は、
前記第1絶縁素子に相当する第1トランス及び第2トランスと、
前記一次回路系に設けられ、前記第1電源電圧の供給を受けて動作し、前記入力パルス信号が第1論理レベルである旨を通知するときに前記第1トランスの一次巻線に印加される第1送信パルス信号をパルス駆動し、前記入力パルス信号が第2論理レベルである旨を通知するときに前記第2トランスの一次巻線に印加される第2送信パルス信号をパルス駆動するように構成されたパルス送信部と、
前記二次回路系に設けられ、前記第2電源電圧の供給を受けて動作し、前記第1送信パルス信号のパルス駆動を受けて前記第1トランスの二次巻線に現れる第1受信パルス信号の誘起パルスを検出したときに受信パルス信号を第1論理レベルとし、前記第2送信パルス信号のパルス駆動を受けて前記第2トランスの二次巻線に現れる第2受信パルス信号の誘起パルスを検出したときに前記受信パルス信号を第2論理レベルとするように構成されたパルス受信部と、
前記二次回路系に設けられ、前記第2電源電圧の供給を受けて動作し、前記受信パルス信号に応じた出力パルス信号を生成するように構成されたドライバと、
を含む、請求項1に記載の半導体装置。
【請求項3】
前記絶縁電源制御回路は、前記第2電源電圧に応じた前記出力帰還信号を出力帰還パルス信号に変換して前記一次回路系に伝達する、請求項1又は2に記載の半導体装置。
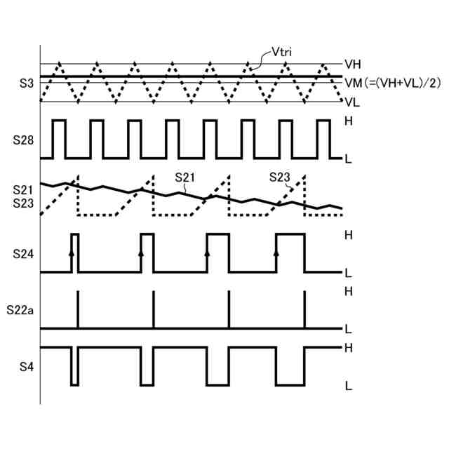
【請求項4】
前記絶縁電源制御回路は、前記二次回路系において前記出力帰還信号と三角波電圧とを比較することにより前記出力帰還パルス信号を生成するように構成されたコンパレータを含む、請求項3に記載の半導体装置。
【請求項5】
前記絶縁電源制御回路は、前記一次回路系において前記出力帰還パルス信号のデューティに応じたアナログ信号を生成し、前記アナログ信号とスロープ信号を比較することにより前記絶縁型電源の出力デューティを制御する、請求項3又は4に記載の半導体装置。
【請求項6】
前記絶縁電源制御回路は、前記一次回路系において前記出力帰還パルス信号に応じてキャパシタの充放電を行うことにより前記アナログ信号を生成するように構成されたチャージポンプを含む、請求項5に記載の半導体装置。
【請求項7】
前記絶縁電源制御回路は、前記信号伝達装置の異常検出時において、前記絶縁型電源を強制的に停止する、請求項1~6のいずれか一項に記載の半導体装置。
【請求項8】
前記一次回路系の回路素子を集積化した第1チップと、
前記二次回路系の回路素子を集積化した第2チップと、
前記第1絶縁素子及び前記第2絶縁素子を集積化した第3チップと、
を単一のパッケージに封止した、請求項1~7のいずれか一項に記載の半導体装置。
【請求項9】
請求項1~8のいずれか一項に記載の半導体装置と、
前記第1制御電極が前記半導体装置の前記第2外部端子に外付けされるように構成された前記第1トランジスタと、
前記第2制御電極が前記半導体装置の前記第6外部端子に外付けされるように構成された前記第2トランジスタと、
前記半導体装置の前記第3外部端子に外付けされて前記絶縁型電源を形成するように構成された前記第3絶縁素子と、
を有する、電子機器。
【請求項10】
請求項9に記載の電子機器を有する、車両。
発明の詳細な説明
【技術分野】
【0001】
本明細書中に開示されている発明は、信号伝達装置として供される半導体装置、及び、これを用いた電子機器並びに車両に関する。
続きを表示(約 1,000 文字)
【背景技術】
【0002】
従来、一次回路系と二次回路系との間を絶縁しつつパルス信号を伝達する機能(絶縁信号伝達機能)を備えた信号伝達装置が実用化されている。
【0003】
なお、上記に関連する従来技術の一例としては、特許文献1を挙げることができる。
【先行技術文献】
【特許文献】
【0004】
特開2018-011108号公報
【発明の概要】
【発明が解決しようとする課題】
【0005】
ところで、従来の信号伝達装置には、本来の絶縁信号伝達機能だけでなく、一次回路系から二次回路系に電力供給を行う機能(絶縁電源制御機能)を備えたものも存在する。
【0006】
しかしながら、従来の信号伝達装置では、例えば、フライバックトランスの補助巻線に現れる誘起電圧に基づいてフライバック電源の出力帰還制御が行われていた。そのため、フライバック電源の出力精度については、更なる改善の余地があった。
【0007】
本明細書中に開示されている発明は、本願の発明者らにより見出された上記の課題に鑑み、高精度の絶縁電源制御機能を備えた信号伝達装置、及び、これを用いた電子機器並びに車両を提供することを目的とする。
【課題を解決するための手段】
【0008】
例えば、本明細書中に開示されている信号伝達装置は、第1絶縁素子を介して一次回路系から二次回路系にパルス信号を伝達する絶縁信号伝達回路と、前記一次回路系の第1電源電圧から前記二次回路系の第2電源電圧を生成する絶縁型電源の制御主体であって第2絶縁素子を介して前記二次回路系から前記一次回路系に前記絶縁型電源の出力帰還信号を伝達する絶縁電源制御回路と、を有する。
【0009】
なお、その他の特徴、要素、ステップ、利点、及び、特性については、以下に続く発明を実施するための形態及びこれに関する添付の図面によって、さらに明らかとなる。
【発明の効果】
【0010】
本明細書中に開示されている発明によれば、高精度の絶縁電源制御機能を備えた信号伝達装置、及び、これを用いた電子機器並びに車両を提供することが可能となる。
【図面の簡単な説明】
(【0011】以降は省略されています)
この特許をJ-PlatPat(特許庁公式サイト)で参照する
関連特許
ローム株式会社
半導体装置
今日
ローム株式会社
半導体装置
今日
ローム株式会社
半導体装置
今日
ローム株式会社
半導体メモリ装置
2日前
ローム株式会社
半導体装置および半導体装置の製造方法
今日
ローム株式会社
力率改善回路、制御装置、および電子機器
今日
ローム株式会社
半導体装置、および半導体装置の製造方法
今日
ローム株式会社
三相ブラシレスモータのドライバ回路および駆動方法
2日前
ローム株式会社
半導体装置
8日前
ローム株式会社
SiC半導体装置
2日前
ローム株式会社
半導体装置、および半導体装置の製造方法
2日前
エイブリック株式会社
増幅器
29日前
エイブリック株式会社
増幅器
1か月前
エイブリック株式会社
増幅回路
1か月前
日本電波工業株式会社
水晶振動子
今日
日本電波工業株式会社
圧電振動片
28日前
台灣晶技股ふん有限公司
水晶発振器
8日前
株式会社半導体エネルギー研究所
駆動回路
1か月前
台灣晶技股ふん有限公司
水晶発振素子
8日前
TDK株式会社
電子部品
29日前
TDK株式会社
電子部品
28日前
ローム株式会社
自己診断システム
17日前
国立大学法人東北大学
弾性表面波デバイス
今日
住友電気工業株式会社
高周波増幅器
1か月前
三菱電機株式会社
高周波増幅器モジュール
11日前
日清紡マイクロデバイス株式会社
演算増幅器
1か月前
アルプスアルパイン株式会社
センサ装置
1か月前
エイブリック株式会社
電流制限回路及び電流制限装置
1か月前
太陽誘電株式会社
フィルタ及びマルチプレクサ
1か月前
エイブリック株式会社
出力制御回路及び電圧出力回路
1か月前
台灣晶技股ふん有限公司
発振装置
10日前
日本電波工業株式会社
温度センサ内蔵型の水晶振動子
今日
株式会社NTTドコモ
リニアライザ
1か月前
セイコーエプソン株式会社
振動素子
1か月前
ローム株式会社
発振回路
28日前
TDK株式会社
フィルタ及び電子部品
1か月前
続きを見る
他の特許を見る