TOP
|
特許
|
意匠
|
商標
特許ウォッチ
Twitter
他の特許を見る
10個以上の画像は省略されています。
公開番号
2025141821
公報種別
公開特許公報(A)
公開日
2025-09-29
出願番号
2025026697
出願日
2025-02-21
発明の名称
駆動回路
出願人
株式会社半導体エネルギー研究所
代理人
主分類
H03K
19/0175 20060101AFI20250919BHJP(基本電子回路)
要約
【課題】新規な半導体装置を提供する。
【解決手段】第1トランジスタの第1端子は、第2トランジスタの第1端子と、第1配線と、に接続され、第1トランジスタのゲートは、第4トランジスタの第1端子と、第5トランジスタの第1端子と、に接続され、第5トランジスタの第2端子は、第5トランジスタのゲートと、第3トランジスタの第1端子と、第1容量素子の第1端子と、に接続され、第3トランジスタの第2端子と、第4トランジスタの第2端子と、のそれぞれは、第2配線に接続され、第1トランジスタの第2端子は、第3配線に接続され、第2トランジスタの第2端子は、第4配線に接続され、第3トランジスタのゲートと、第4トランジスタのゲートと、のそれぞれは、第5配線に接続され、第1容量素子の第2端子は、第6配線に接続される。
【選択図】図1
特許請求の範囲
【請求項1】
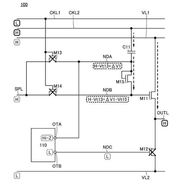
第1トランジスタと、第2トランジスタと、第3トランジスタと、第4トランジスタと、第5トランジスタと、第1容量素子と、を有し、
前記第1トランジスタの第1端子は、前記第2トランジスタの第1端子と、第1配線と、に電気的に接続され、
前記第1トランジスタのゲートは、前記第4トランジスタの第1端子と、前記第5トランジスタの第1端子と、に電気的に接続され、
前記第5トランジスタの第2端子は、前記第5トランジスタのゲートと、前記第3トランジスタの第1端子と、前記第1容量素子の第1端子と、に電気的に接続され、
前記第3トランジスタの第2端子と、前記第4トランジスタの第2端子と、のそれぞれは、第2配線に電気的に接続され、
前記第1トランジスタの第2端子は、第3配線に電気的に接続され、
前記第2トランジスタの第2端子は、第4配線に電気的に接続され、
前記第3トランジスタのゲートと、前記第4トランジスタのゲートと、のそれぞれは、第5配線に電気的に接続され、
前記第1容量素子の第2端子は、第6配線に電気的に接続され、
前記第5配線は、第1クロック信号を伝える機能を有し、
前記第6配線は、位相が前記第1クロック信号と異なる第2クロック信号を伝える機能を有する、
駆動回路。
続きを表示(約 1,200 文字)
【請求項2】
請求項1において、
第1回路を有し、
前記第1回路は、第1端子と、第2端子と、を有し、
前記第1回路の第1端子は、前記第3トランジスタの第1端子に電気的に接続され、
前記第1回路の第2端子は、前記第2トランジスタのゲートに電気的に接続され、
前記第4配線は、第1電位を伝える機能を有し、
前記第3配線は、前記第1電位より大きい第2電位を伝える機能を有し、
前記第1回路は、前記第1クロック信号、及び前記第2クロック信号に従って、前記第1回路の第1端子に前記第1電位を出力する機能と、前記第1回路の第1端子をハイインピーダンスにする機能と、前記第1回路の第2端子に前記第1電位を出力する機能と、前記第1回路の第2端子に前記第2電位を出力する機能と、を有する、
駆動回路。
【請求項3】
請求項1において、
第6トランジスタと、第7トランジスタと、第8トランジスタと、第9トランジスタと、第10トランジスタと、第11トランジスタと、第12トランジスタと、を有し、
前記第6トランジスタのゲートは、前記第9トランジスタの第1端子と、前記第10トランジスタの第1端子と、前記第11トランジスタのゲートと、に電気的に接続され、
前記第6トランジスタの第1端子は、前記第7トランジスタの第1端子に電気的に接続され、
前記第7トランジスタの第2端子は、前記第8トランジスタの第1端子と、前記第2トランジスタのゲートと、に電気的に接続され、
前記第11トランジスタの第1端子は、前記第12トランジスタの第1端子に電気的に接続され、
前記第11トランジスタの第2端子は、前記第3トランジスタの第1端子に電気的に接続され、
前記第8トランジスタのゲートと、前記第10トランジスタのゲートと、のそれぞれは、前記第4トランジスタの第1端子に電気的に接続され、
前記第6トランジスタの第2端子は、前記第6配線に電気的に接続され、
前記第7トランジスタのゲートは、前記第6配線に電気的に接続され、
前記第8トランジスタの第2端子は、前記第4配線に電気的に接続され、
前記第9トランジスタの第2端子は、前記第3配線に電気的に接続され、
前記第9トランジスタのゲートは、前記第5配線に電気的に接続され、
前記第10トランジスタの第2端子は、前記第5配線に電気的に接続され、
前記第12トランジスタの第2端子は、前記第4配線に電気的に接続され、
前記第12トランジスタのゲートは、前記第6配線に電気的に接続される、
駆動回路。
【請求項4】
請求項1乃至請求項3のいずれか一において、
前記第1トランジスタのチャネル幅は、前記第5トランジスタのチャネル幅より大きい、
駆動回路。
発明の詳細な説明
【技術分野】
【0001】
本発明の一態様は、駆動回路に関する。
続きを表示(約 3,000 文字)
【0002】
なお、本発明の一態様は、上記の技術分野に限定されない。本明細書等で開示する発明の一態様の技術分野は、物、方法、駆動方法、または、製造方法に関するものである。または、本発明の一態様は、プロセス、マシン、マニュファクチャ、または、組成物(コンポジション・オブ・マター)に関するものである。より具体的には、本明細書等で開示する本発明の一態様の技術分野としては、半導体装置、表示装置、発光装置、蓄電装置、光学装置、撮像装置、照明装置、投影装置、電気光学装置、受光装置、検出装置、電源装置、通信装置、情報処理装置、演算装置、制御装置、記憶装置、入力装置、出力装置、入出力装置、信号処理装置、演算処理装置、電子計算機、電子機器、それらを有するシステム、それらの駆動方法、または、それらの製造方法、を一例として挙げることができる。
【背景技術】
【0003】
表示装置は様々な用途に応用されている。大型の表示装置の用途として、家庭用のテレビジョン装置、デジタルサイネージ向けのPID(Public Information Display)などが挙げられる。また、小型の表示装置の用途として、スマートフォン、タブレット端末などの携帯情報端末、VR(Virtual Reality、仮想現実)向け機器、AR(Augmented Reality、拡張現実)向け機器などのウェアラブル機器、などが挙げられる。また、表示装置に表示以外の機能を付与することで、表示装置の高機能化、高付加価値化が図られている。例えば、タッチパネルの機能を有する表示装置などが開発されている。
【0004】
また、表示装置を駆動する回路が開発されている。特許文献1には、表示装置に用いることができる駆動回路の一例が開示されている。
【先行技術文献】
【特許文献】
【0005】
特開2013-211088号公報
【発明の概要】
【発明が解決しようとする課題】
【0006】
本発明の一態様は、信頼性の高い駆動回路、または当該駆動回路を有する半導体装置を提供することを課題の一とする。または、本発明の一態様は、動作の安定性が高い駆動回路、または当該駆動回路を有する半導体装置を提供することを課題の一とする。または、本発明の一態様は、動作速度を速めた駆動回路、または当該駆動回路を有する半導体装置を提供することを課題の一とする。または、本発明の一態様は、占有面積が縮小された駆動回路、または当該駆動回路を有する半導体装置を提供することを課題の一とする。または、本発明の一態様は、消費電力が低減された駆動回路、または当該駆動回路を有する半導体装置を提供することを課題の一とする。または、本発明の一態様は、表示装置の性能を高めることができる駆動回路、または当該駆動回路を有する半導体装置を提供することを課題の一とする。または、本発明の一態様は、新規な駆動回路、または当該駆動回路を有する半導体装置を提供することを課題の一とする。
【0007】
なお、上記の課題は、他の課題の存在を妨げるものではない。当業者であれば、本明細書、図面、特許請求の範囲等の記載から自ずと他の課題を導き出せるものであり、本明細書、図面、特許請求の範囲等の記載から他の課題を抽出することが可能である。なお、本発明の一態様は、これらの課題(上記の課題及び他の課題)の全てを解決する必要はない。
【課題を解決するための手段】
【0008】
(1)
本発明の一態様は、第1トランジスタと、第2トランジスタと、第3トランジスタと、第4トランジスタと、第5トランジスタと、第1容量素子と、を有し、第1トランジスタの第1端子は、第2トランジスタの第1端子と、第1配線と、に電気的に接続され、第1トランジスタのゲートは、第4トランジスタの第1端子と、第5トランジスタの第1端子と、に電気的に接続され、第5トランジスタの第2端子は、第5トランジスタのゲートと、第3トランジスタの第1端子と、第1容量素子の第1端子と、に電気的に接続され、第3トランジスタの第2端子と、第4トランジスタの第2端子と、のそれぞれは、第2配線に電気的に接続され、第1トランジスタの第2端子は、第3配線に電気的に接続され、第2トランジスタの第2端子は、第4配線に電気的に接続され、第3トランジスタのゲートと、第4トランジスタのゲートと、のそれぞれは、第5配線に電気的に接続され、第1容量素子の第2端子は、第6配線に電気的に接続され、第5配線は、第1クロック信号を伝える機能を有し、第6配線は、位相が第1クロック信号と異なる第2クロック信号を伝える機能を有する、駆動回路である。
【0009】
(2)
また、上記(1)において、第1回路を有し、第1回路は、第1端子と、第2端子と、を有し、第1回路の第1端子は、第3トランジスタの第1端子に電気的に接続され、第1回路の第2端子は、第2トランジスタのゲートに電気的に接続され、第4配線は、第1電位を伝える機能を有し、第3配線は、第1電位より大きい第2電位を伝える機能を有し、第1回路は、第1クロック信号、及び第2クロック信号に従って、第1回路の第1端子に第1電位を出力する機能と、第1回路の第1端子をハイインピーダンスにする機能と、第1回路の第2端子に第1電位を出力する機能と、第1回路の第2端子に第2電位を出力する機能と、を有してもよい。
【0010】
(3)
また、上記(1)において、第6トランジスタと、第7トランジスタと、第8トランジスタと、第9トランジスタと、第10トランジスタと、第11トランジスタと、第12トランジスタと、を有し、第6トランジスタのゲートは、第9トランジスタの第1端子と、第10トランジスタの第1端子と、第11トランジスタのゲートと、に電気的に接続され、第6トランジスタの第1端子は、第7トランジスタの第1端子に電気的に接続され、第7トランジスタの第2端子は、第8トランジスタの第1端子と、第2トランジスタのゲートと、に電気的に接続され、第11トランジスタの第1端子は、第12トランジスタの第1端子に電気的に接続され、第11トランジスタの第2端子は、第3トランジスタの第1端子に電気的に接続され、第8トランジスタのゲートと、第10トランジスタのゲートと、のそれぞれは、第4トランジスタの第1端子に電気的に接続され、第6トランジスタの第2端子は、第6配線に電気的に接続され、第7トランジスタのゲートは、第6配線に電気的に接続され、第8トランジスタの第2端子は、第4配線に電気的に接続され、第9トランジスタの第2端子は、第3配線に電気的に接続され、第9トランジスタのゲートは、第5配線に電気的に接続され、第10トランジスタの第2端子は、第5配線に電気的に接続され、第12トランジスタの第2端子は、第4配線に電気的に接続され、第12トランジスタのゲートは、第6配線に電気的に接続されてもよい。
(【0011】以降は省略されています)
この特許をJ-PlatPat(特許庁公式サイト)で参照する
関連特許
株式会社蜂鳥
増幅器
14日前
エイブリック株式会社
増幅器
2か月前
エイブリック株式会社
増幅器
2か月前
エイブリック株式会社
増幅回路
2か月前
日本電波工業株式会社
水晶振動子
1か月前
日本電波工業株式会社
圧電振動片
2か月前
エイブリック株式会社
電圧検出器
3か月前
株式会社トーキン
ノイズフィルタ
3か月前
株式会社大真空
圧電振動デバイス
1日前
株式会社村田製作所
増幅回路
3か月前
富士電機株式会社
半導体装置
13日前
台灣晶技股ふん有限公司
水晶発振器
1か月前
株式会社半導体エネルギー研究所
駆動回路
2か月前
京セラ株式会社
差動信号フィルタデバイス
20日前
京セラ株式会社
差動信号フィルタデバイス
20日前
株式会社村田製作所
弾性波装置
13日前
TDK株式会社
電子部品
2か月前
京セラ株式会社
弾性波共振子および通信装置
今日
株式会社村田製作所
高周波回路
3か月前
TDK株式会社
電子部品
2か月前
台灣晶技股ふん有限公司
水晶発振素子
1か月前
ローム株式会社
自己診断システム
1か月前
住友電気工業株式会社
歪補償装置
7日前
住友電気工業株式会社
高周波増幅器
2か月前
国立大学法人東北大学
弾性表面波デバイス
1か月前
株式会社村田製作所
弾性波フィルタ
2か月前
三菱電機株式会社
高周波増幅器モジュール
1か月前
株式会社村田製作所
高周波電力増幅器
12日前
株式会社村田製作所
高周波電力増幅器
12日前
日清紡マイクロデバイス株式会社
演算増幅器
2か月前
日本電波工業株式会社
温度センサ内蔵型の水晶振動子
1か月前
ローム株式会社
圧電共振器
3か月前
台灣晶技股ふん有限公司
発振装置
1か月前
エイブリック株式会社
出力制御回路及び電圧出力回路
2か月前
太陽誘電株式会社
フィルタ及びマルチプレクサ
2か月前
ニチコン株式会社
信号出力装置
3か月前
続きを見る
他の特許を見る