TOP
|
特許
|
意匠
|
商標
特許ウォッチ
Twitter
他の特許を見る
10個以上の画像は省略されています。
公開番号
2025125735
公報種別
公開特許公報(A)
公開日
2025-08-28
出願番号
2024021858
出願日
2024-02-16
発明の名称
高周波回路
出願人
株式会社村田製作所
代理人
個人
,
個人
主分類
H03F
3/68 20060101AFI20250821BHJP(基本電子回路)
要約
【課題】負荷変動による送信特性の変動が抑制された高周波回路を提供する。
【解決手段】高周波回路1は、第1信号が入力される電力増幅器11と、第1信号に対して+90°の第2信号が入力される電力増幅器12と、第4入力端から入力された第3信号および第5入力端から入力された第4信号を同相合成する合成回路と、電力増幅器11の第3出力端に接続された移相回路21と、電力増幅器12の第4出力端に接続され、移相回路21に対して基本波の通過位相が-90°となる移相回路22と、第3出力端に接続された高調波移相回路31と、第4出力端に接続された高調波移相回路32と、を備え、第3出力端における基本波の第1反射位相と、第4出力端における基本波の第2反射位相との差が180°であり、かつ、第3出力端における高調波の第3反射位相と、第4出力端における高調波の第4反射位相との差が180°である。
【選択図】図1
特許請求の範囲
【請求項1】
第1アンテナ端子と、
第1入力端、第1出力端および第2出力端を有し、前記第1入力端に入力された第1バンドの送信帯域の基本波信号を分波して、前記第1出力端から第1分波信号を出力し、前記第1分波信号に対して相対的に位相が+90°となる第2分波信号を前記第2出力端から出力するよう構成された分波器と、
第2入力端および第3出力端を有し、前記第2入力端が前記第1出力端に接続された第1電力増幅器と、
第3入力端および第4出力端を有し、前記第3入力端が前記第2出力端に接続された第2電力増幅器と、
第4入力端、第5入力端および第5出力端を有し、前記第4入力端から入力された第3分波信号および前記第5入力端から入力された第4分波信号を同相合成して生成された出力信号を前記第5出力端から出力するよう構成された合成回路と、
前記第3出力端と前記第4入力端との間に接続された第1移相回路と、
前記第4出力端と前記第5入力端との間に接続された第2移相回路と、
前記第3出力端と前記第4入力端との間に接続された第1高調波移相回路、および/または、前記第4出力端と前記第5入力端との間に接続された第2高調波移相回路と、
前記第5出力端および前記第1アンテナ端子の間に接続され、前記送信帯域を含む通過帯域を有する第1フィルタと、を備え、
前記第1移相回路および前記第2移相回路は、
前記第4出力端から前記第5入力端の方向における前記第2移相回路の前記送信帯域の基本波の通過位相が、前記第3出力端から前記第4入力端の方向における前記第1移相回路の前記基本波の通過位相に対して相対的に-90°となるよう構成され、
前記第1移相回路、前記第2移相回路、前記第1高調波移相回路および前記第2高調波移相回路は、
前記第3出力端から前記第5出力端を見た場合の前記基本波の第1反射位相と、前記第4出力端から前記第5出力端を見た場合の前記基本波の第2反射位相との差が180°となるよう構成され、かつ、
前記第3出力端から前記第5出力端を見た場合の前記送信帯域の高調波の少なくとも一つの第3反射位相と、前記第4出力端から前記第5出力端を見た場合の前記高調波の前記少なくとも一つの第4反射位相との差が180°となるよう構成される、
高周波回路。
続きを表示(約 1,900 文字)
【請求項2】
前記高調波は、前記基本波の2倍の周波数を有する2次高調波である、
請求項1に記載の高周波回路。
【請求項3】
前記高調波は、前記基本波の3倍の周波数を有する3次高調波である、
請求項1に記載の高周波回路。
【請求項4】
前記第1移相回路は、前記基本波の通過位相が+45°となるよう構成され、
前記第2移相回路は、前記基本波の通過位相が-45°となるよう構成され、
前記第1移相回路および前記第1高調波移相回路は、前記第1移相回路および前記第1高調波移相回路を合わせた回路の前記高調波の通過位相が+45°となるよう構成され、
前記第2移相回路および前記第2高調波移相回路は、前記第2移相回路および前記第2高調波移相回路を合わせた回路の前記高調波の通過位相が-45°となるよう構成される、
請求項1に記載の高周波回路。
【請求項5】
前記第1移相回路は、
前記第3出力端および前記第4入力端の間に接続された第1キャパシタと、
前記第1キャパシタおよび前記第4入力端を結ぶ経路とグランドとの間に接続された第1インダクタと、を含み、
前記第2移相回路は、
前記第4出力端および前記第5入力端の間に接続された第2インダクタと、
前記第2インダクタおよび前記第5入力端を結ぶ経路とグランドとの間に接続された第2キャパシタと、を含む、
請求項4に記載の高周波回路。
【請求項6】
前記高周波回路は、前記第1高調波移相回路および前記第2高調波移相回路を備え、
前記第1高調波移相回路は、
前記第3出力端および前記第1キャパシタを結ぶ経路とグランドとの間に接続された第3キャパシタを含み、
前記第2高調波移相回路は、
互いに直列接続された第3インダクタおよび第4キャパシタを含むLC回路を有し、
前記LC回路は、前記第4出力端および前記第2インダクタを結ぶ経路とグランドとの間に接続される、
請求項5に記載の高周波回路。
【請求項7】
さらに、第2バンドの送信帯域を含む通過帯域を有する第2フィルタを備え、
前記合成回路は、
前記第4入力端、前記第5入力端、前記第5出力端および第6出力端を有し、前記第4入力端と前記第5出力端との接続かつ前記第5入力端と前記第5出力端との接続、および、前記第4入力端と前記第6出力端との接続かつ前記第5入力端と前記第6出力端との接続、を切り替えるスイッチ回路を含み、
前記第2フィルタは前記第6出力端に接続される、
請求項1~6のいずれか1項に記載の高周波回路。
【請求項8】
前記スイッチ回路は、半導体ICに含まれ、
前記第4入力端および前記第5出力端に接続された第1スイッチと、
前記第4入力端および前記第6出力端に接続された第2スイッチと、
前記第5入力端および前記第5出力端に接続された第3スイッチと、
前記第5入力端および前記第6出力端に接続された第4スイッチと、を含み、
前記半導体ICの主面を平面視した場合、
前記第1スイッチおよび前記第3スイッチは、前記第4入力端と前記第5入力端との間に配置され、
前記第5出力端は、前記第1スイッチと前記第3スイッチとの間に配置され、
前記第2スイッチおよび前記第4スイッチは、前記第4入力端と前記第5入力端との間に配置され、
前記第6出力端は、前記第2スイッチと前記第4スイッチとの間に配置される、
請求項7に記載の高周波回路。
【請求項9】
前記スイッチ回路は、さらに、モニタ端子を有し、
前記モニタ端子は、前記第4入力端と前記第5出力端および前記第6出力端とを非接続とした状態で前記第4入力端と接続される、または、前記第5入力端と前記第5出力端および前記第6出力端とを非接続とした状態で前記第5入力端と接続される、
請求項7に記載の高周波回路。
【請求項10】
前記第1移相回路および前記第2移相回路の少なくとも1つは、前記第4入力端および前記第5入力端と前記第5出力端との接続、ならびに、前記第4入力端および前記第5入力端と前記第6出力端との接続、の切り替えに応じて通過位相が可変するよう構成される、
請求項7に記載の高周波回路。
(【請求項11】以降は省略されています)
発明の詳細な説明
【技術分野】
【0001】
本発明は、高周波回路に関する。
続きを表示(約 3,300 文字)
【背景技術】
【0002】
特許文献1には、バランスアンプを構成する第1増幅器および第2増幅器と、第1増幅器の出力端および出力端子を結ぶ第1出力経路に配置された第1移相回路と、第2増幅器の出力端および出力端子を結ぶ第2出力経路に配置された第2移相回路と、第1移相回路の出力端および第2移相回路の出力端に接続された抵抗と、第1移相回路の出力端および出力端子の間に接続された第1インダクタと、第2移相回路の出力端および出力端子の間に接続された第2インダクタと、を備える半導体装置(高周波回路)が開示されている。これによれば、抵抗、第1インダクタおよび第2インダクタで構成される電力結合器における電力合成の損失を低減できるとしている。
【先行技術文献】
【特許文献】
【0003】
特開2012-147352号公報
【発明の概要】
【発明が解決しようとする課題】
【0004】
携帯電話の高出力化要求に伴い、負荷変動による送信特性の変動が抑制された高周波回路が求められている。
【0005】
本発明は、上記課題を解決するためになされたものであって、負荷変動による送信特性の変動が抑制された高周波回路を提供することを目的とする。
【課題を解決するための手段】
【0006】
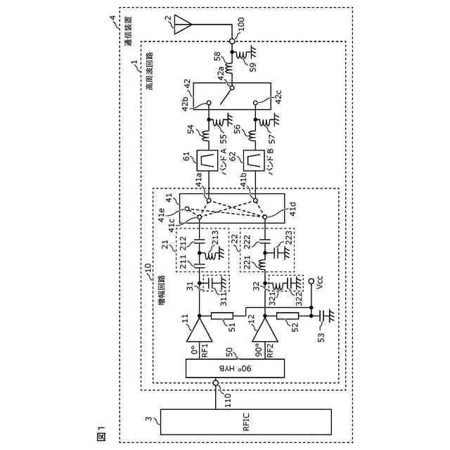
上記目的を達成するために、本発明の一態様に係る高周波回路は、第1アンテナ端子と、第1入力端、第1出力端および第2出力端を有し、第1入力端に入力された第1バンドの送信帯域の基本波信号を分波して、第1出力端から第1分波信号を出力し、第1分波信号に対して相対的に位相が+90°となる第2分波信号を第2出力端から出力するよう構成された分波器と、第2入力端および第3出力端を有し、第2入力端が第1出力端に接続された第1電力増幅器と、第3入力端および第4出力端を有し、第3入力端が第2出力端に接続された第2電力増幅器と、第4入力端、第5入力端および第5出力端を有し、第4入力端から入力された第3分波信号および第5入力端から入力された第4分波信号を同相合成して生成された出力信号を第5出力端から出力するよう構成された合成回路と、第3出力端と第4入力端との間に接続された第1移相回路と、第4出力端と第5入力端との間に接続された第2移相回路と、第3出力端と第4入力端との間に接続された第1高調波移相回路、および/または、第4出力端と第5入力端との間に接続された第2高調波移相回路と、第5出力端および第1アンテナ端子の間に接続され、送信帯域を含む通過帯域を有する第1フィルタと、を備え、第1移相回路および第2移相回路は、第4出力端から第5入力端の方向における第2移相回路の送信帯域の基本波の通過位相が、第3出力端から第4入力端の方向における第1移相回路の基本波の通過位相に対して相対的に-90°となるよう構成され、第1移相回路、第2移相回路、第1高調波移相回路および第2高調波移相回路は、第3出力端から第5出力端を見た場合の基本波の第1反射位相と、第4出力端から第5出力端を見た場合の基本波の第2反射位相との差が180°となるよう構成され、かつ、第3出力端から第5出力端を見た場合の送信帯域の高調波の少なくとも一つの第3反射位相と、第4出力端から第5出力端を見た場合の高調波の上記少なくとも一つの第4反射位相との差が180°となるよう構成される。
【0007】
また、本発明の一態様に係る高周波回路は、第1アンテナ端子と、第1入力端、第1出力端および第2出力端を有し、第1入力端に入力された第1バンドの送信帯域の基本波信号を分波して、第1出力端から第1分波信号を出力し、第1分波信号に対して相対的に位相が+90°となる第2分波信号を第2出力端から出力するよう構成された分波器と、第2入力端および第3出力端を有し、第2入力端が第1出力端に接続された第1電力増幅器と、第3入力端および第4出力端を有し、第3入力端が第2出力端に接続された第2電力増幅器と、第4入力端、第5入力端および第5出力端を有し、第4入力端から入力された第3分波信号および第5入力端から入力された第4分波信号を逆相合成して生成された出力信号を第5出力端から出力するよう構成された合成回路と、第3出力端と第4入力端との間に接続された第1移相回路と、第4出力端と第5入力端との間に接続された第2移相回路と、第3出力端と第4入力端との間に接続された第1高調波移相回路、および/または、第4出力端と第5入力端との間に接続された第2高調波移相回路と、第5出力端および第1アンテナ端子の間に接続され、送信帯域を含む通過帯域を有する第1送信フィルタと、を備え、第1移相回路および第2移相回路は、第4出力端から第5入力端の方向における第2移相回路の送信帯域の基本波の通過位相が、第3出力端から第4入力端の方向における第1移相回路の基本波の通過位相に対して相対的に-90°となるよう構成され、第1移相回路、第2移相回路、第1高調波移相回路および第2高調波移相回路は、第3出力端から第5出力端を見た場合の基本波の第1反射位相と、第4出力端から第5出力端を見た場合の基本波の第2反射位相との差が180°となるよう構成され、かつ、第3出力端から第5出力端を見た場合の送信帯域の高調波の少なくとも一つの第3反射位相と、第4出力端から第5出力端を見た場合の高調波の上記少なくとも一つの第4反射位相との差が180°となるよう構成される。
【発明の効果】
【0008】
本発明によれば、負荷変動による送信特性の変動が抑制された高周波回路を提供することが可能となる。
【図面の簡単な説明】
【0009】
実施の形態に係る増幅回路、高周波回路および通信装置の回路構成図である。
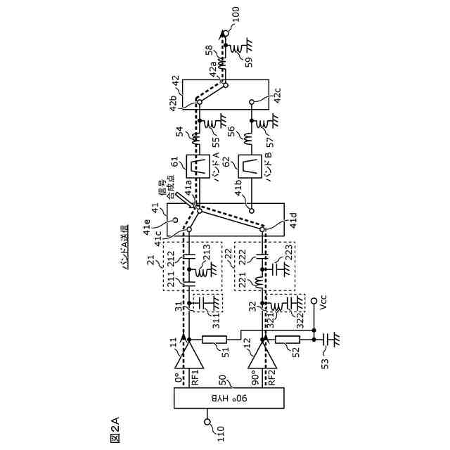
実施の形態に係る高周波回路のバンドA送信モードにおける回路状態図である。
実施の形態に係る高周波回路のバンドB送信モードにおける回路状態図である。
実施の形態に係る電力増幅器の基本波インピーダンスを表す図である。
実施の形態に係る電力増幅器の2次高調波インピーダンスを表す図である。
実施の形態に係る増幅回路の利得、EVMおよびACLRを表すグラフである。
実施の形態に係る増幅回路の2次高調波の出力特性を示すグラフである。
実施の形態の変形例1に係る第1移相回路の回路構成図である。
実施の形態の変形例1に係る第2移相回路の回路構成図である。
実施の形態の変形例1に係る第1高調波移相回路の回路構成図である。
実施の形態の変形例1に係る第2高調波移相回路の回路構成図である。
実施の形態の変形例2に係る増幅回路の回路構成図である。
実施の形態の変形例2に係る電力増幅器の基本波インピーダンスを表す図である。
実施の形態の変形例2に係る電力増幅器の3次高調波インピーダンスを表す図である。
実施の形態の変形例2に係る増幅回路の3次高調波の出力特性を示すグラフである。
実施の形態の変形例3に係る増幅回路および高周波回路の回路構成図である。
実施の形態の変形例4に係る増幅回路、高周波回路および通信装置の回路構成図である。
実施の形態に係る増幅回路の平面図である。
【発明を実施するための形態】
【0010】
以下、本開示の実施の形態について、図面を用いて詳細に説明する。以下で説明する実施の形態は、いずれも包括的または具体的な例を示すものである。以下の実施の形態で示される数値、形状、材料、構成要素、構成要素の配置および接続形態などは、一例であり、本発明を限定する主旨ではない。
(【0011】以降は省略されています)
この特許をJ-PlatPat(特許庁公式サイト)で参照する
関連特許
株式会社村田製作所
二次電池
1か月前
株式会社村田製作所
ネブライザ
1か月前
株式会社村田製作所
コイル部品
1か月前
株式会社村田製作所
電池パック
15日前
株式会社村田製作所
電力増幅回路
23日前
株式会社村田製作所
電力システム
1か月前
株式会社村田製作所
外観検査装置
23日前
株式会社村田製作所
フィルタ装置
17日前
株式会社村田製作所
インダクタ部品
15日前
株式会社村田製作所
インダクタ部品
15日前
株式会社村田製作所
インダクタ部品
15日前
株式会社村田製作所
指装着デバイス
8日前
株式会社村田製作所
インダクタ部品
25日前
株式会社村田製作所
インダクタ部品
15日前
株式会社村田製作所
インダクタ部品
3日前
株式会社村田製作所
インダクタ部品
3日前
株式会社村田製作所
インダクタ部品
15日前
株式会社村田製作所
積層体の切断装置
17日前
株式会社村田製作所
積層体の切断装置
17日前
株式会社村田製作所
高周波モジュール
23日前
株式会社村田製作所
正極及び二次電池
15日前
株式会社村田製作所
伸縮性コイル部品
1か月前
株式会社村田製作所
固体電解コンデンサ
10日前
株式会社村田製作所
積層セラミック電子部品
29日前
株式会社村田製作所
積層セラミックコンデンサ
15日前
株式会社村田製作所
積層セラミックコンデンサ
15日前
株式会社村田製作所
熱拡散デバイス及び電子機器
17日前
株式会社シマノ
電動リール
2日前
株式会社村田製作所
高周波モジュール及び通信装置
23日前
株式会社村田製作所
コイル部品およびその製造方法
15日前
株式会社村田製作所
二次電池用負極および二次電池
1か月前
株式会社村田製作所
フィルタ装置及びマルチプレクサ
2日前
株式会社村田製作所
半導体装置及び半導体装置の製造方法
2日前
株式会社村田製作所
半導体装置及び半導体装置の製造方法
2日前
株式会社村田製作所
検出装置、検出方法およびプログラム
2日前
株式会社村田製作所
インダクタ部品およびバックコンバータ
15日前
続きを見る
他の特許を見る