TOP
|
特許
|
意匠
|
商標
特許ウォッチ
Twitter
他の特許を見る
10個以上の画像は省略されています。
公開番号
2025138317
公報種別
公開特許公報(A)
公開日
2025-09-25
出願番号
2024037341
出願日
2024-03-11
発明の名称
フィルタ及び電子部品
出願人
TDK株式会社
代理人
個人
,
個人
,
個人
主分類
H03H
7/075 20060101AFI20250917BHJP(基本電子回路)
要約
【課題】実装される電子機器においてインダクタ成分に変動が発生し得る環境であっても、特性の変化を抑制できるフィルタ及び電子部品を提供する。
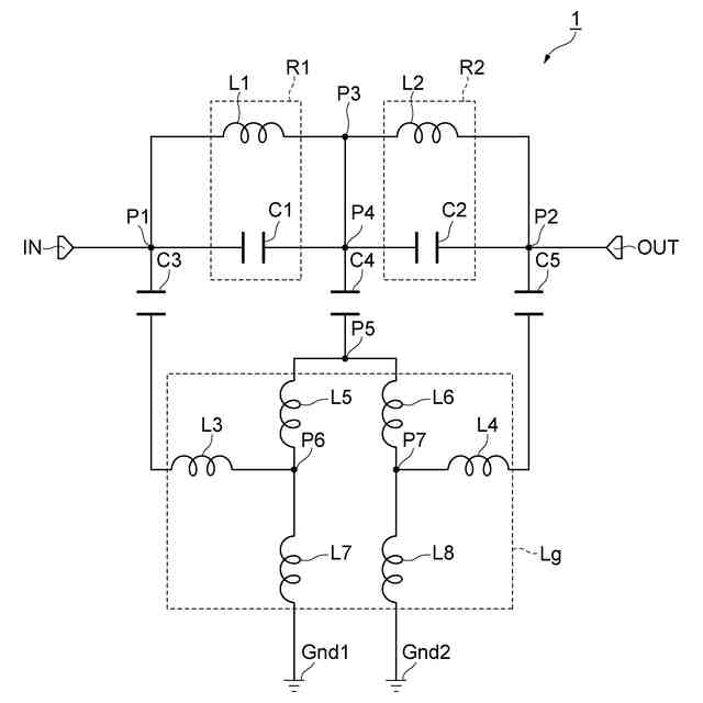
【解決手段】電子部品1では、第一LC並列共振器R1の第二端と第二LC並列共振器R2の第二端とは、接点P3,P4において接続され、接点P1に対して、キャパシタC3及びインダクタL3が直列に接続されており、接点P2に対して、キャパシタC5及びインダクタL4が直列に接続されており、接点P4に対して、キャパシタC4及びインダクタL5,L6が直列に接続されており、キャパシタC3及びインダクタL3と、キャパシタC5及びインダクタL4と、キャパシタC4及びインダクタL5,L6とは、接点P6,P7において接続されており、接点P6,P7に対してインダクタL7,L8が接続されている。
【選択図】図1
特許請求の範囲
【請求項1】
第一入出力ポートと、
第二入出力ポートと、
前記第一入出力ポートと前記第二入出力ポートとの間において直列に接続されて設けられている第一LC並列共振器及び第二LC並列共振器と、
第一キャパシタ、第二キャパシタ及び第三キャパシタと、
第一インダクタ、第二インダクタ及び第三インダクタと、
グラウンドに接続される接地インダクタと、を備え、
前記第一LC並列共振器の第一端と前記第一入出力ポートとは、第一接点において接続され、
前記第二LC並列共振器の第一端と前記第二入出力ポートとは、第二接点において接続され、
前記第一LC並列共振器の第二端と前記第二LC並列共振器の第二端とは、第三接点において接続され、
前記第一接点に対して、前記第一キャパシタ及び前記第一インダクタが直列に接続されており、
前記第二接点に対して、前記第二キャパシタ及び前記第二インダクタが直列に接続されており、
前記第三接点に対して、前記第三キャパシタ及び前記第三インダクタが直列に接続されており、
前記第一キャパシタ及び前記第一インダクタと、前記第二キャパシタ及び前記第二インダクタと、前記第三キャパシタ及び前記第三インダクタとは、第四接点において接続されており、
前記第四接点に対して前記接地インダクタが接続されている、フィルタ。
続きを表示(約 1,400 文字)
【請求項2】
前記第三インダクタは、二つ以上のインダクタ成分を含んで構成されている、請求項1に記載のフィルタ。
【請求項3】
前記接地インダクタは、二つ以上のインダクタ成分を含んで構成されている、請求項1又は2に記載のフィルタ。
【請求項4】
前記第一インダクタ、前記第二インダクタ及び前記第三インダクタのインダクタンスは、前記接地インダクタのインダクタンスよりも大きい、請求項1又は2に記載のフィルタ。
【請求項5】
互いに対向している主面及び実装面を有する素体と、
前記素体に配置されている複数の端子電極であって、グラウンドに接続されるグラウンド端子電極を含む複数の前記端子電極と、
前記素体内に配置されている、第一接地インダクタ導体、第二接地インダクタ導体、キャパシタ導体及びグラウンド導体と、を備え、
前記第一接地インダクタ導体は、前記グラウンド端子電極に接続されており、
前記キャパシタ導体及び前記グラウンド導体は、前記実装面寄りの位置に配置されており、
前記第一接地インダクタ導体は、前記主面と前記実装面との対向方向において、前記グラウンド導体と前記主面との間に配置されており、
前記第二接地インダクタ導体は、前記主面と前記実装面との前記対向方向において、前記キャパシタ導体と前記実装面との間に配置されており、
前記第一接地インダクタ導体と前記第二接地インダクタ導体とは、接続導体によって接続されており、
前記グラウンド導体は、前記第一接地インダクタ導体と接続されている、電子部品。
【請求項6】
前記第二接地インダクタ導体のインダクタンスは、前記第一接地インダクタ導体のインダクタンスよりも大きい、請求項5に記載の電子部品。
【請求項7】
前記第二接地インダクタ導体の長さは、前記第一接地インダクタ導体の長さよりも長い、請求項5又は6に記載の電子部品。
【請求項8】
前記第一接地インダクタ導体及び前記第二接地インダクタ導体のそれぞれは、二つ備えられており、
前記接続導体は、第一接続導体及び第二接続導体を有し、
一方の前記第一接地インダクタ導体と一方の前記第二接地インダクタ導体とは、前記第一接続導体によって接続されており、
他方の前記第一接地インダクタ導体と他方の前記第二接地インダクタ導体とは、前記第二接続導体によって接続されている、請求項5又は6に記載の電子部品。
【請求項9】
前記キャパシタ導体と二つの前記第一接地インダクタ導体とは、一体に形成されており、
前記キャパシタ導体は、一方向に沿って延在しており、
一方の前記第一接地インダクタ導体は、前記キャパシタ導体の延在方向の一端部に接続されており、
他方の前記第一接地インダクタ導体は、前記キャパシタ導体の前記延在方向の他端部に接続されており、
前記第一接続導体は、前記キャパシタ導体の前記延在方向の前記一端部に設けられており、
前記第二接続導体は、前記キャパシタ導体の前記延在方向の前記他端部に設けられている、請求項8に記載の電子部品。
【請求項10】
二つの前記第一接地インダクタ導体及び二つの前記第二接地インダクタ導体のそれぞれは、対称の関係を有して配置されている、請求項9に記載の電子部品。
発明の詳細な説明
【技術分野】
【0001】
本発明は、フィルタ及び電子部品に関する。
続きを表示(約 1,800 文字)
【背景技術】
【0002】
特許文献1には、コイルを内蔵する磁性体層と、コンデンサを内蔵する誘電体層を、積層し一体化してなる積層型ローパスフィルタにおいて、2つのコイルが直列接続され、該接続点と直列コイルの両端に3個の接地コンデンサが接続され、接続点と直列コイルの両端の3点間に3つの静電容量手段を備える、フィルタが開示されている。
【先行技術文献】
【特許文献】
【0003】
特開2002-204136号公報
【発明の概要】
【発明が解決しようとする課題】
【0004】
電子部品は、他の電子機器(たとえば、回路基板など)に実装される。電子機器では、電子部品が実装される実装面に配置されている配線部材と他の面(層)に配置されている他の部材とが、スルーホールによって電気的に接続されている。電子機器において、グラウンドに接続される配線部材におけるスルーホールの位置にずれが生じると、インダクタ成分が変動する。電子機器においてインダクタ成分に変動が生じる環境である場合、当該電子機器にフィルタ(電子部品)が実装されると、電気機器のインダクタ成分の変動の影響により、フィルタの特性にも変化が生じる。
【0005】
本発明の一側面は、実装される電子機器においてインダクタ成分に変動が発生し得る環境であっても、特性の変化を抑制できるフィルタ及び電子部品を提供することを目的とする。
【課題を解決するための手段】
【0006】
(1)本発明の一側面に係るフィルタは、第一入出力ポートと、第二入出力ポートと、第一入出力ポートと第二入出力ポートとの間において直列に接続されて設けられている第一LC並列共振器及び第二LC並列共振器と、第一キャパシタ、第二キャパシタ及び第三キャパシタと、第一インダクタ、第二インダクタ及び第三インダクタと、グラウンドに接続される接地インダクタと、を備え、第一LC並列共振器の第一端と第一入出力ポートとは、第一接点において接続され、第二LC並列共振器の第一端と第二入出力ポートとは、第二接点において接続され、第一LC並列共振器の第二端と第二LC並列共振器の第二端とは、第三接点において接続され、第一接点に対して、第一キャパシタ及び第一インダクタが直列に接続されており、第二接点に対して、第二キャパシタ及び第二インダクタが直列に接続されており、第三接点に対して、第三キャパシタ及び第三インダクタが直列に接続されており、第一キャパシタ及び第一インダクタと、第二キャパシタ及び第二インダクタと、第三キャパシタ及び第三インダクタとは、第四接点において接続されており、第四接点に対して接地インダクタが接続されている。
【0007】
本発明の一側面に係るフィルタでは、接地インダクタに加えて、第一インダクタ、第二インダクタ及び第三インダクタを備えている。フィルタでは、第一インダクタ、第二インダクタ及び第三インダクタは、第四接点を介して、接地インダクタに接続されている。これにより、フィルタでは、接地インダクタに係るインダクタ成分を大きくしている。そのため、フィルタが設けられる電子機器においてインダクタ成分の変動が発生し得る環境であっても、その変動によってフィルタが受ける影響を小さくすることができる。したがって、フィルタでは、特性の変化を抑制できる。
【0008】
(2)上記(1)のフィルタにおいて、第三インダクタは、二つ以上のインダクタ成分を含んで構成されていてもよい。この構成では、フィルタにおいて、接地インダクタに係るインダクタ成分を大きくすることができる。
【0009】
(3)上記(1)又は(2)のフィルタにおいて、接地インダクタは、二つ以上のインダクタ成分を含んで構成されていてもよい。この構成では、フィルタにおいて、接地インダクタのインダクタ成分を大きくすることができる。
【0010】
(4)上記(1)~(3)のいずれか一つのフィルタにおいて、第一インダクタ、第二インダクタ及び第三インダクタのインダクタンスは、接地インダクタのインダクタンスよりも大きくてもよい。この構成では、接地インダクタに係るインダクタンスを大きくできる。
(【0011】以降は省略されています)
この特許をJ-PlatPat(特許庁公式サイト)で参照する
関連特許
TDK株式会社
電子部品
1か月前
TDK株式会社
電子部品
6日前
TDK株式会社
熱処理容器
1か月前
TDK株式会社
電力変換装置
6日前
TDK株式会社
アンテナモジュール
27日前
TDK株式会社
磁気センサおよびその製造方法
6日前
TDK株式会社
入力装置及び入力装置の制御方法
12日前
TDK株式会社
入力装置及び入力装置の制御方法
1か月前
TDK株式会社
物理レザバー素子及び物理レザバー
29日前
TDK株式会社
非可逆回路素子及び量子コンピュータ
1か月前
TDK株式会社
軟磁性粉末、磁性体コア、および磁性部品
19日前
TDK株式会社
磁性シート及びこれを備えるコイルモジュール
19日前
TDK株式会社
軟磁性合金粒子、軟磁性粉末、圧粉磁芯および電子部品
19日前
TDK株式会社
固体電解コンデンサ及び固体電解コンデンサの製造方法
28日前
TDK株式会社
コイル部品
12日前
TDK株式会社
振動デバイス
1か月前
TDK株式会社
MEMSデバイス
1か月前
TDK株式会社
磁気センサ、磁場検出装置、位置検出装置、レンズモジュール、および撮像装置
1か月前
TDK株式会社
物理レザバー素子及び物理レザバー
29日前
TDK株式会社
磁気センサ、磁場検出装置、位置検出装置、レンズモジュール、撮像装置、および磁気センサの製造方法
1か月前
TDK株式会社
光合波器、光合波部材、光変調機能付き光合波部材、可視光光源モジュール、光学エンジン及びXRグラス
1か月前
TDK株式会社
光変調器、光源モジュール、光学エンジン、XRグラス、光通信用送信装置で、光通信システム、光変調器の制御方法
1か月前
TDK株式会社
光変調器、光源モジュール、光学エンジン、画像表示装置、XRグラス、光通信用送信装置、光通信システム、光変調器の制御方法
1か月前
株式会社プロテリアル
フェライト磁心、並びにそれを用いたコイル部品及び電子部品
29日前
株式会社蜂鳥
増幅器
今日
エイブリック株式会社
増幅器
1か月前
エイブリック株式会社
増幅器
1か月前
エイブリック株式会社
増幅回路
1か月前
日本電波工業株式会社
圧電振動片
1か月前
日本電波工業株式会社
水晶振動子
19日前
台灣晶技股ふん有限公司
水晶発振器
27日前
株式会社半導体エネルギー研究所
駆動回路
1か月前
京セラ株式会社
差動信号フィルタデバイス
6日前
京セラ株式会社
差動信号フィルタデバイス
6日前
台灣晶技股ふん有限公司
水晶発振素子
27日前
TDK株式会社
電子部品
1か月前
続きを見る
他の特許を見る