TOP
|
特許
|
意匠
|
商標
特許ウォッチ
Twitter
他の特許を見る
公開番号
2025170909
公報種別
公開特許公報(A)
公開日
2025-11-20
出願番号
2024075767
出願日
2024-05-08
発明の名称
電力変換装置
出願人
TDK株式会社
代理人
弁理士法人つばさ国際特許事務所
主分類
H02M
3/28 20060101AFI20251113BHJP(電力の発電,変換,配電)
要約
【課題】負荷の変化に対する応答性を向上しつつ、サージ電圧を抑制することができる電力変換装置を得る。
【解決手段】本開示の一実施の形態における電力変換装置は、第1の電力端子と、第1の電力端子に接続され、1または複数のスイッチング素子を有するスイッチング回路と、スイッチング回路に導かれた第1の巻線と、第2の巻線とを有するトランスと、スイッチング回路とトランスの第1の巻線とを結ぶ経路に設けられたキャパシタと、第1の巻線および第2の巻線のうちの一方に流れる電流を検出可能な電流センサと、第2の巻線に接続された整流回路と、整流回路に接続された平滑回路と、平滑回路に導かれた第2の電力端子と、1または複数のスイッチング素子を所定のスイッチング周期で動作させることが可能であり、電流センサにより検出された電流のピーク電流に基づいて1または複数のスイッチング素子のスイッチング動作を制御可能な制御回路とを備える。
【選択図】図1
特許請求の範囲
【請求項1】
第1の電力端子と、
前記第1の電力端子に接続され、1または複数のスイッチング素子を有するスイッチング回路と、
前記スイッチング回路に導かれた第1の巻線と、第2の巻線とを有するトランスと、
前記スイッチング回路と前記トランスの前記第1の巻線とを結ぶ経路に設けられたキャパシタと、
前記第1の巻線および前記第2の巻線のうちの一方に流れる電流を検出可能な電流センサと、
前記第2の巻線に接続され、前記第2の巻線から供給された信号を整流可能な整流回路と、
前記整流回路に接続され、前記整流回路により整流された電圧を平滑化することが可能な平滑回路と、
前記平滑回路に導かれた第2の電力端子と、
前記1または複数のスイッチング素子を所定のスイッチング周期で動作させることが可能であり、前記電流センサにより検出された電流のピーク電流に基づいて前記1または複数のスイッチング素子のスイッチング動作を制御可能な制御回路と
を備えた電力変換装置。
続きを表示(約 640 文字)
【請求項2】
前記スイッチング回路と前記トランスの前記第1の巻線とを結ぶ経路に設けられたインダクタをさらに備えた
請求項1に記載の電力変換装置。
【請求項3】
前記トランスは、疎結合トランスである
請求項1に記載の電力変換装置。
【請求項4】
前記トランスの結合係数は0.92以上0.97以下である
請求項3に記載の電力変換装置。
【請求項5】
前記1または複数のスイッチング素子は、第1のスイッチング素子と、第2のスイッチング素子とを含み、
前記制御回路は、前記第1のスイッチング素子のスイッチングタイミングと、前記第2のスイッチング素子のスイッチングタイミングとの間の時間差を制御することにより、前記スイッチング動作を制御可能である
請求項1に記載の電力変換装置。
【請求項6】
前記制御回路は、前記1または複数のスイッチング素子のスイッチングデューティ比を制御することにより、前記スイッチング動作を制御可能である
請求項1に記載の電力変換装置。
【請求項7】
前記制御回路は、前記ピーク電流と、前記平滑回路における電圧、前記第2の電力端子における電流、前記第1の電力端子における電圧、および前記第1電力端子における電流のうちの少なくとも1以上とに基づいて前記スイッチング動作を制御可能である
請求項1に記載の電力変換装置。
発明の詳細な説明
【技術分野】
【0001】
本発明は、電力を変換する電力変換装置に関する。
続きを表示(約 1,700 文字)
【背景技術】
【0002】
電力変換装置には、トランスを有し、入力と出力とを互いに絶縁しつつ、直流電力を直流電力に変換するものがある。例えば、特許文献1には、位相シフト制御を行う電力変換装置において、ピーク電流に基づいてスイッチング素子のスイッチングデューティ比を制御する電力変換装置が開示されている。
【先行技術文献】
【特許文献】
【0003】
国際公開第2013/114758号
【発明の概要】
【発明が解決しようとする課題】
【0004】
電力変換装置では、負荷が変化した場合に、安定して動作することができるように、その負荷の変化に応じて制御を行う。電力変換装置では、このような負荷の変化に対する応答速度が速いことが望まれている。また、電力変換装置では、スイッチング動作に基づいてサージ電圧が生じ得る。よって、電力変換装置では、サージ電圧を抑制することが望まれている。
【0005】
負荷の変化に対する応答性を向上しつつ、サージ電圧を抑制することができる電力変換装置を提供することが望ましい。
【課題を解決するための手段】
【0006】
本発明の電力変換装置は、第1の電力端子と、スイッチング回路と、トランスと、キャパシタと、電流センサと、整流回路と、平滑回路と、第2の電力端子と、制御回路とを備えている。スイッチング回路は、第1の電力端子に接続され、1または複数のスイッチング素子を有するものである。トランスは、スイッチング回路に導かれた第1の巻線と、第2の巻線とを有するものである。キャパシタは、スイッチング回路と前記トランスの前記第1の巻線とを結ぶ経路に設けられたものである。電流センサは、第1の巻線および第2の巻線のうちの一方に流れる電流を検出可能なものである。整流回路は、第2の巻線に接続され、第2の巻線から供給された信号を整流可能なものである。平滑回路は、整流回路に接続され、整流回路により整流された電圧を平滑化することが可能なものである。第2の電力端子は、平滑回路に導かれたものである。制御回路は、1または複数のスイッチング素子を所定のスイッチング周期で動作させることが可能であり、電流センサにより検出された電流のピーク電流に基づいて1または複数のスイッチング素子のスイッチング動作を制御可能なものである。
【発明の効果】
【0007】
本発明の電力変換装置によれば、負荷の変化に対する応答性を向上しつつ、サージ電圧を抑制することができる。
【図面の簡単な説明】
【0008】
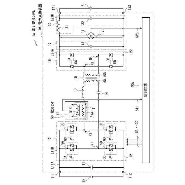
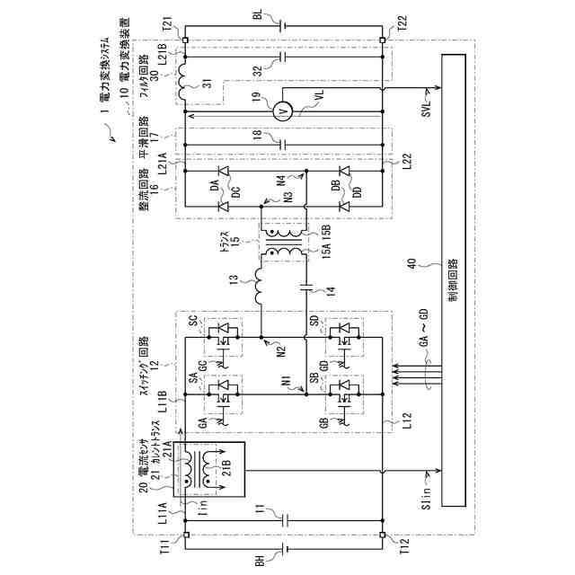
図1は、本発明の一実施の形態に係る電力変換装置の一構成例を表す回路図である。
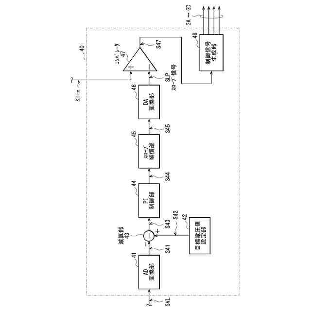
図2は、図1に示した制御回路の一具体例を表すブロック図である。
図3は、図1に示した電力変換装置の一動作例を表すタイミング波形図である。
図4は、図1に示した電力変換装置におけるピーク電流制御の一動作例を表すタイミング波形図である。
図5は、図1に示した電力変換装置の他の一動作例を表すタイミング波形図である。
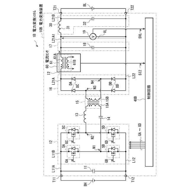
図6は、変形例に係る電力変換装置の一構成例を表す回路図である。
図7は、他の変形例に係る電力変換装置の一構成例を表す回路図である。
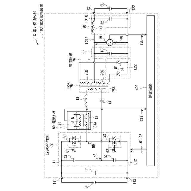
図8は、他の変形例に係る電力変換装置の一構成例を表す回路図である。
【発明を実施するための形態】
【0009】
以下、本発明の実施の形態について、図面を参照して詳細に説明する。
【0010】
[構成例]
図1は、本発明の一実施の形態に係る電力変換装置を備えた電力変換システム1の一構成例を表すものである。電力変換システム1は、高圧バッテリBHと、電力変換装置10と、低圧バッテリBLとを備えている。高圧バッテリBHの電圧は、例えば400Vであり、低圧バッテリBLの電圧は、例えば12Vである。この電力変換システム1は、高圧バッテリBHから供給された電力を変換し、変換された電力を低圧バッテリBLに供給するように構成される。
(【0011】以降は省略されています)
この特許をJ-PlatPat(特許庁公式サイト)で参照する
関連特許
TDK株式会社
接合構造
13日前
TDK株式会社
電子部品
2か月前
TDK株式会社
電子部品
21日前
TDK株式会社
電子部品
1か月前
TDK株式会社
電子部品
8日前
TDK株式会社
コイル装置
2か月前
TDK株式会社
コイル部品
2か月前
TDK株式会社
コイル装置
2か月前
TDK株式会社
熱処理容器
1か月前
TDK株式会社
コイル装置
2か月前
TDK株式会社
電力変換装置
21日前
TDK株式会社
アンテナモジュール
1か月前
TDK株式会社
コモンモードフィルタ
14日前
TDK株式会社
配線体、及び表示装置
2か月前
TDK株式会社
温度特性データ決定方法
今日
TDK株式会社
磁気センサおよびその製造方法
21日前
TDK株式会社
入力装置及び入力装置の制御方法
1か月前
TDK株式会社
電子部品及び電子部品の製造方法
2か月前
TDK株式会社
入力装置及び入力装置の制御方法
27日前
TDK株式会社
温度情報出力装置、及び、回転電機
今日
TDK株式会社
物理レザバー素子及び物理レザバー
1か月前
TDK株式会社
非可逆回路素子及び量子コンピュータ
1か月前
TDK株式会社
インダクタおよびDC-DCコンバータ
2か月前
TDK株式会社
磁気センサおよび磁気センサの製造方法
13日前
TDK株式会社
軟磁性粉末、磁性体コア、および磁性部品
1か月前
TDK株式会社
磁性シート及びこれを備えるコイルモジュール
1か月前
TDK株式会社
温度情報出力装置、回転電機、及び温度取得装置
今日
TDK株式会社
誘電体組成物、積層電子部品およびその製造方法
2か月前
TDK株式会社
圧電薄膜、圧電薄膜素子、及び圧電トランスデューサ
2か月前
TDK株式会社
圧電薄膜、圧電薄膜素子、及び圧電トランスデューサ
2か月前
TDK株式会社
固体電解コンデンサ及び固体電解コンデンサの製造方法
1か月前
TDK株式会社
軟磁性合金粒子、軟磁性粉末、圧粉磁芯および電子部品
1か月前
TDK株式会社
接合構造
6日前
TDK株式会社
電子部品、電子部品の製造方法および電子部品の製造装置
2か月前
TDK株式会社
コイル部品
27日前
TDK株式会社
振動デバイス
1か月前
続きを見る
他の特許を見る