TOP
|
特許
|
意匠
|
商標
特許ウォッチ
Twitter
他の特許を見る
公開番号
2025154700
公報種別
公開特許公報(A)
公開日
2025-10-10
出願番号
2024057845
出願日
2024-03-29
発明の名称
インダクタおよびDC-DCコンバータ
出願人
TDK株式会社
代理人
個人
,
個人
,
個人
主分類
H01F
37/00 20060101AFI20251002BHJP(基本的電気素子)
要約
【課題】インダクタンス値の安定と向上が図られたインダクタおよびDC-DCコンバータを提供する。
【解決手段】 インダクタ1およびDC-DCコンバータ500においては、導体部4A、4Bの対向面4Aa、4Ab、4Ba、4Bbの対向領域Rにおいて、第1領域R1に設けられた接着材10の量が過剰なときであっても、第2領域R2に第1領域R1の接着材10の一部が受容されることで接着材10の量の平準化が図られる。それにより、磁性ブロック2とコイル導体3の導体部4A、4Bとの相対位置関係が安定し、インダクタンス値の安定が図られる。加えて、第2領域R2において磁性ブロック2とコイル導体3の導体部4A、4Bの対向面4Aa、4Ab、4Ba、4Bbとの間に介在する磁性部材12により磁気ボリュームが増すため、インダクタンス値の向上も図られる。
【選択図】図4
特許請求の範囲
【請求項1】
磁性ブロックと、
前記磁性ブロックと第1の方向において並び、前記第1の方向に対して直交する第2の方向に延びるとともに前記磁性ブロックと前記第1の方向において対向する対向領域を含む対向面を有する第1の導体部を有するコイル導体と、
前記磁性ブロックと前記コイル導体の前記第1の導体部の対向面の対向領域との間に介在する樹脂部材と
を備え、
前記第1の導体部の対向面の対向領域が、前記樹脂部材が設けられた第1領域と、前記第1の方向および前記第2の方向に対して直交する第3の方向に関する前記樹脂部材の幅が前記第1領域に比べて幅狭であるまたは前記樹脂部材が設けられない第2領域とを含み、
前記第2領域では、前記磁性ブロックと前記コイル導体の前記第1の導体部の対向面との間に磁性部材が介在している、インダクタ。
続きを表示(約 900 文字)
【請求項2】
前記磁性ブロック、前記コイル導体の少なくとも一部および前記樹脂部材が内部に設けられ、磁性樹脂で構成された素体をさらに備え、
前記磁性部材は前記素体を構成する磁性樹脂である、請求項1に記載のインダクタ。
【請求項3】
前記第1の導体部の対向面の対向領域が前記第2の方向に並ぶ複数の前記第1領域を含み、
前記第2領域が、前記第2の方向において隣り合う前記第1領域の間に位置する、請求項1に記載のインダクタ。
【請求項4】
前記第2の方向に関し、前記第2領域が、前記対向面の対向領域が対向する前記磁性ブロックの中間に位置する、請求項3に記載のインダクタ。
【請求項5】
前記コイル導体は、前記第1の導体部の一端に接続され、該一端から前記第1の方向に延びる第2の導体部をさらに含み、
前記第2領域が、前記第1の導体部の他端側に近い前記第1領域より前記第1の導体部の他端側に位置する、請求項1に記載のインダクタ。
【請求項6】
前記第1の導体部の対向面の対向領域が、前記第1の導体部の一端側に近い前記第1領域より前記第1の導体部の一端側に位置する前記第2領域をさらに含む、請求項5に記載のインダクタ。
【請求項7】
前記樹脂部材が、前記磁性ブロックと前記コイル導体の前記第1の導体部の対向面の対向領域との間に介在する第1部分と、該第1部分から延びて前記対向領域と対向する前記磁性ブロックの領域の隣接領域に設けられた第2部分とを含む、請求項1に記載のインダクタ。
【請求項8】
前記樹脂部材が、前記コイル導体の前記第1の導体部の対向面と隣り合う面に設けられるとともに前記第2部分とつながっている第3部分をさらに含む、請求項7に記載のインダクタ。
【請求項9】
前記樹脂部材がフィラーを含む、請求項1に記載のインダクタ。
【請求項10】
前記フィラーが磁性材である、請求項9に記載のインダクタ。
(【請求項11】以降は省略されています)
発明の詳細な説明
【技術分野】
【0001】
本開示は、インダクタおよびDC-DCコンバータに関する。
続きを表示(約 1,400 文字)
【背景技術】
【0002】
引用文献1には、コイル導体(電極)と磁性ブロック(磁性コア)とが接着材により接合された構成を有するインダクタが開示されている。
【先行技術文献】
【特許文献】
【0003】
特開2000-315610号公報
【発明の概要】
【発明が解決しようとする課題】
【0004】
発明者らは、コイル導体と磁性ブロックとを接合する接着材の形成について研究を重ね、その結果、接着材の形成がインダクタンス値に影響するとの知見を得るとともにインダクタンス値を安定化しつつ高めることができる技術を新たに見出した。
【0005】
本開示の一側面は、インダクタンス値の安定と向上が図られたインダクタおよびDC-DCコンバータを提供することを目的とする。
【課題を解決するための手段】
【0006】
本開示の一側面に係るインダクタは、磁性ブロックと、前記磁性ブロックと第1の方向において並び、前記第1の方向に対して直交する第2の方向に延びるとともに前記磁性ブロックと前記第1の方向において対向する対向領域を含む対向面を有する第1の導体部を有するコイル導体と、前記磁性ブロックと前記コイル導体の前記第1の導体部の対向面の対向領域との間に介在する樹脂部材とを備え、前記第1の導体部の対向面の対向領域が、前記樹脂部材が設けられた第1領域と、前記第1の方向および前記第2の方向に対して直交する第3の方向に関する前記樹脂部材の幅が前記第1領域に比べて幅狭であるまたは前記樹脂部材が設けられない第2領域とを含み、前記第2領域では、前記磁性ブロックと前記コイル導体の前記第1の導体部の対向面との間に磁性部材が介在している。
【発明の効果】
【0007】
本開示の一側面によれば、インダクタンス値の安定と向上が図られたインダクタおよびDC-DCコンバータが提供される。
【図面の簡単な説明】
【0008】
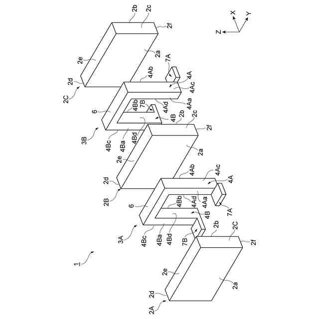
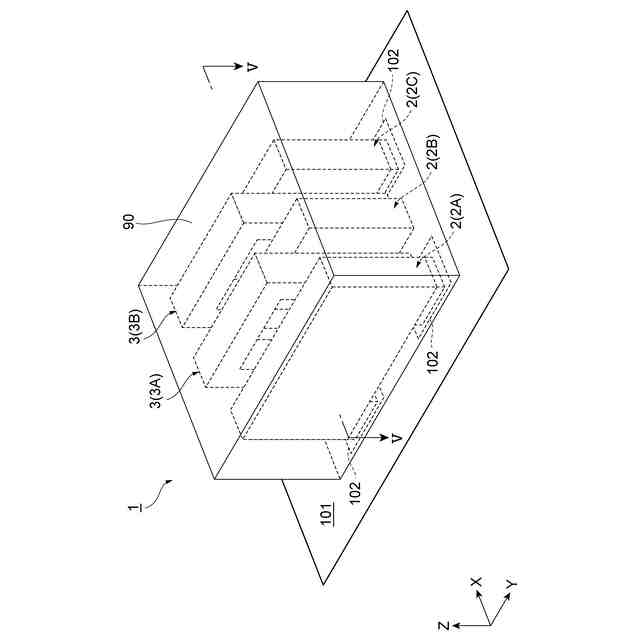
一実施形態に係るインダクタの斜視図である。
図1に示したインダクタの展開図である。
図1に示した磁性ブロックおよびコイル導体の側面図である。
コイル導体における接着材をY軸方向から側面図(a)およびX軸方向から側面図(b)である。
図1に示したインダクタのV-V線断面図である。
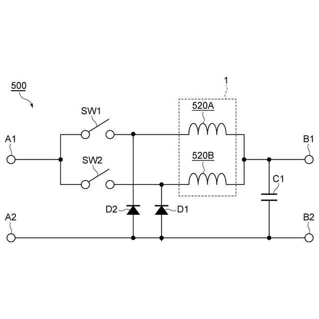
図1に示したインダクタが用いられるDC-DCコンバータの回路を示した図である。
図4とは異なる態様の、コイル導体における接着材をY軸方向から側面図(a)およびX軸方向から側面図(b)である。
図4とは異なる態様の、コイル導体における接着材をY軸方向から側面図(a)およびX軸方向から側面図(b)である。
【発明を実施するための形態】
【0009】
以下、添付図面を参照して、本開示の好適な実施形態について詳細に説明する。なお、図面の説明において同一又は相当要素には同一符号を付し、重複する説明は省略する。
【0010】
まず、図1、図2を参照して、本実施形態におけるインダクタ1の概略構成を説明する。図1は、本実施形態におけるインダクタ1の斜視図である。図2は、インダクタ1の展開図である。なお、図1においては、インダクタ1が基板101上に実装された状態を示している。
(【0011】以降は省略されています)
この特許をJ-PlatPat(特許庁公式サイト)で参照する
関連特許
TDK株式会社
電子部品
17日前
TDK株式会社
接合構造
9日前
TDK株式会社
電子部品
4日前
TDK株式会社
電子部品
1か月前
TDK株式会社
電子部品
1か月前
TDK株式会社
熱処理容器
1か月前
TDK株式会社
電力変換装置
17日前
TDK株式会社
アンテナモジュール
1か月前
TDK株式会社
配線体、及び表示装置
1か月前
TDK株式会社
コモンモードフィルタ
10日前
TDK株式会社
磁気センサおよびその製造方法
17日前
TDK株式会社
入力装置及び入力装置の制御方法
23日前
TDK株式会社
入力装置及び入力装置の制御方法
1か月前
TDK株式会社
電子部品及び電子部品の製造方法
1か月前
TDK株式会社
物理レザバー素子及び物理レザバー
1か月前
TDK株式会社
非可逆回路素子及び量子コンピュータ
1か月前
TDK株式会社
磁気センサおよび磁気センサの製造方法
9日前
TDK株式会社
インダクタおよびDC-DCコンバータ
1か月前
TDK株式会社
軟磁性粉末、磁性体コア、および磁性部品
1か月前
TDK株式会社
磁性シート及びこれを備えるコイルモジュール
1か月前
TDK株式会社
圧電薄膜、圧電薄膜素子、及び圧電トランスデューサ
1か月前
TDK株式会社
軟磁性合金粒子、軟磁性粉末、圧粉磁芯および電子部品
1か月前
TDK株式会社
固体電解コンデンサ及び固体電解コンデンサの製造方法
1か月前
TDK株式会社
接合構造
2日前
TDK株式会社
コイル部品
23日前
TDK株式会社
振動デバイス
1か月前
TDK株式会社
MEMSデバイス
1か月前
TDK株式会社
磁気センサ、磁場検出装置、位置検出装置、レンズモジュール、および撮像装置
1か月前
TDK株式会社
物理レザバー素子及び物理レザバー
1か月前
TDK株式会社
磁気センサ、磁場検出装置、位置検出装置、レンズモジュール、撮像装置、および磁気センサの製造方法
1か月前
TDK株式会社
光合波器、光合波部材、光変調機能付き光合波部材、可視光光源モジュール、光学エンジン及びXRグラス
1か月前
TDK株式会社
光変調器、光源モジュール、光学エンジン、XRグラス、光通信用送信装置で、光通信システム、光変調器の制御方法
1か月前
TDK株式会社
光変調器、光源モジュール、光学エンジン、画像表示装置、XRグラス、光通信用送信装置、光通信システム、光変調器の制御方法
1か月前
株式会社プロテリアル
フェライト磁心、並びにそれを用いたコイル部品及び電子部品
1か月前
東ソー株式会社
絶縁電線
1か月前
APB株式会社
蓄電セル
1か月前
続きを見る
他の特許を見る