TOP
|
特許
|
意匠
|
商標
特許ウォッチ
Twitter
他の特許を見る
10個以上の画像は省略されています。
公開番号
2025167769
公報種別
公開特許公報(A)
公開日
2025-11-07
出願番号
2024072671
出願日
2024-04-26
発明の名称
力率改善回路、制御装置、および電子機器
出願人
ローム株式会社
代理人
弁理士法人 佐野特許事務所
主分類
H02M
3/155 20060101AFI20251030BHJP(電力の発電,変換,配電)
要約
【課題】待機電力を削減することが可能となる力率改善回路を提供する。
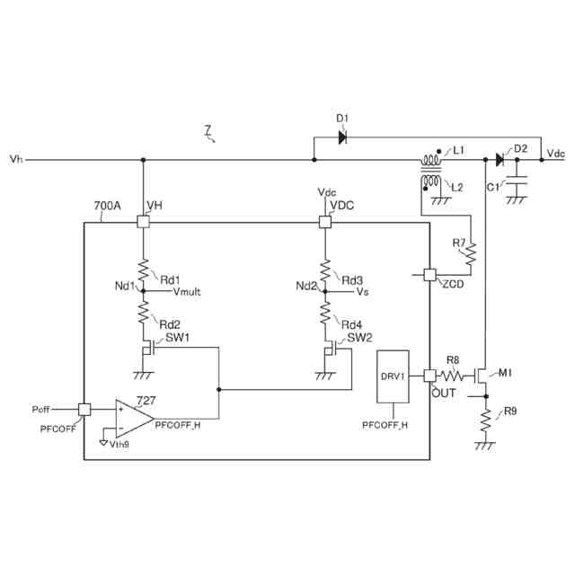
【解決手段】力率改善回路(7)は、全波整流波形を有する第1電圧(Vh)の印加端に対して接続される第1分圧抵抗(Rd1,Rd2)および第1スイッチ(SW1)と、DC/DCコンバータの出力電圧(Vdc)の印加端に対して接続される第2分圧抵抗(Rd3,Rd4)および第2スイッチ(SW2)と、の少なくとも一方と、前記力率改善回路を制御するように構成される制御装置(700A)と、を備え、前記制御装置に外部から入力されて通常状態と待機状態とを切り替えるための制御信号(Poff)に基づき、前記第1スイッチと前記第2スイッチの少なくとも一方のオンオフが制御される。
【選択図】図9
特許請求の範囲
【請求項1】
DC/DCコンバータを有する力率改善回路であって、
全波整流波形を有する第1電圧の印加端に対して接続される第1分圧抵抗および第1スイッチと、前記DC/DCコンバータの出力電圧の印加端に対して接続される第2分圧抵抗および第2スイッチと、の少なくとも一方と、
前記力率改善回路を制御するように構成される制御装置と、
を備え、
前記制御装置に外部から入力されて通常状態と待機状態とを切り替えるための制御信号に基づき、前記第1スイッチと前記第2スイッチの少なくとも一方のオンオフが制御される、力率改善回路。
続きを表示(約 1,600 文字)
【請求項2】
前記第1分圧抵抗および前記第1スイッチと、前記第2分圧抵抗および前記第2スイッチとの両方を備える、請求項1に記載の力率改善回路。
【請求項3】
前記制御装置は、
前記第1電圧を印加するための第1外部端子と、前記出力電圧を印加するための第2外部端子との少なくとも一方と、
前記第1外部端子に対して接続される前記第1分圧抵抗および前記第1スイッチと、前記第2外部端子に対して接続される前記第2分圧抵抗および前記第2スイッチとの少なくとも一方と、
を有する、請求項1に記載の力率改善回路。
【請求項4】
前記制御装置は、
前記第1分圧抵抗による分圧電圧が生じる第1ノードに対して接続される第3スイッチおよび第1クランプ回路と、
前記第2分圧抵抗による分圧電圧が生じる第2ノードに対して接続される第4スイッチおよび第2クランプ回路と、の少なくとも一方を有し、
前記制御装置は、前記制御信号に基づく信号を遅延させて第1イネーブル信号および第2イネーブル信号を生成するように構成される遅延回路をさらに有し、
前記第1イネーブル信号は、前記第1スイッチの制御端と前記第2スイッチの制御端の少なくとも一方に印加され、
前記第2イネーブル信号は、前記第3スイッチの制御端と前記第4スイッチの制御端の少なくとも一方に印加される、請求項3に記載の力率改善回路。
【請求項5】
前記第1分圧抵抗と前記第2分圧抵抗の少なくとも一方は、前記制御装置の外部に設けられ、
前記第1スイッチと前記第2スイッチの少なくとも一方は、前記制御装置の内部に設けられる、請求項1に記載の力率改善回路。
【請求項6】
前記第1分圧抵抗と前記第2分圧抵抗の少なくとも一方は、前記制御装置の外部に設けられ、
前記第1スイッチと前記第2スイッチの少なくとも一方は、前記制御装置の外部に設けられる、請求項1に記載の力率改善回路。
【請求項7】
前記制御装置は、前記第1分圧抵抗による分圧電圧が生じるノードに接続される第3外部端子と、前記第2分圧抵抗による分圧電圧が生じるノードに接続される第4外部端子と、の少なくとも一方を有し、
前記制御装置の外部において、前記第3外部端子に接続される第3クランプ回路と、前記第4外部端子に接続される第4クランプ回路と、の少なくとも一方が設けられる、請求項5または請求項6に記載の力率改善回路。
【請求項8】
交流電圧を全波整流するように構成される整流回路と、
前記整流回路の出力電圧を受けるように構成される請求項1に記載の力率改善回路と、を備える、電子機器。
【請求項9】
DC/DCコンバータを有する力率改善回路を制御するように構成される制御装置であって、
全波整流波形を有する第1電圧が印加されるように構成される第1外部端子と、前記DC/DCコンバータの出力電圧が印加されるように構成される第2外部端子と、の少なくとも一方と、
前記第1外部端子に対して接続される第1分圧抵抗および第1スイッチと、前記第2外部端子に対して接続される第2分圧抵抗および第2スイッチと、の少なくとも一方と、
通常状態と待機状態とを切り替えるための制御信号が入力されるように構成される第3外部端子と、
を備え、
前記制御信号に基づき、前記第1スイッチと前記第2スイッチの少なくとも一方のオンオフが制御される、制御装置。
【請求項10】
前記第1分圧抵抗および前記第1スイッチと、前記第2分圧抵抗および前記第2スイッチとの両方を備える、請求項9に記載の制御装置。
(【請求項11】以降は省略されています)
発明の詳細な説明
【技術分野】
【0001】
本開示は、力率改善回路に関する。
続きを表示(約 1,700 文字)
【背景技術】
【0002】
力率改善回路は、交流入力電圧と交流入力電流の位相を合わせることで力率を1(すなわち100%)に近い状態に近づける(例えば特許文献1参照)。
【先行技術文献】
【特許文献】
【0003】
特開2022-60692号公報
【0004】
[概要]
力率改善回路は、例えばACアダプタなどに使用されており、近年は待機電力の削減が求められている。
【0005】
上記状況に鑑み、本開示は、待機電力を削減することが可能となる力率改善回路を提供することを目的とする。
【0006】
本開示の一態様は、DC/DCコンバータを有する力率改善回路であって、
全波整流波形を有する第1電圧の印加端に対して接続される第1分圧抵抗および第1スイッチと、前記DC/DCコンバータの出力電圧の印加端に対して接続される第2分圧抵抗および第2スイッチと、の少なくとも一方と、
前記力率改善回路を制御するように構成される制御装置と、
を備え、
前記制御装置に外部から入力されて通常状態と待機状態とを切り替えるための制御信号に基づき、前記第1スイッチと前記第2スイッチの少なくとも一方のオンオフが制御される構成としている。
【0007】
また、本開示の一態様は、DC/DCコンバータを有する力率改善回路を制御するように構成される制御装置であって、
全波整流波形を有する第1電圧が印加されるように構成される第1外部端子と、前記DC/DCコンバータの出力電圧が印加されるように構成される第2外部端子と、の少なくとも一方と、
前記第1外部端子に対して接続される第1分圧抵抗および第1スイッチと、前記第2外部端子に対して接続される第2分圧抵抗および第2スイッチと、の少なくとも一方と、
通常状態と待機状態とを切り替えるための制御信号が入力されるように構成される第3外部端子と、
を備え、
前記制御信号に基づき、前記第1スイッチと前記第2スイッチの少なくとも一方のオンオフが制御される構成としている。
【図面の簡単な説明】
【0008】
図1は、一実施形態に係る電子機器の構成を示す回路図である。
図2は、一実施形態に係るPFC回路の構成を示す回路図である。
図3は、オフセット電圧生成回路の一例を示す図である。
図4は、第1演算回路の一例を示す図である。
図5は、第1変換回路の一例を示す図である。
図6は、第2変換回路の一例を示す図である。
図7は、第2演算回路の一例を示す図である。
図8は、交流電圧および入力電流の波形例を示す図である。
図9は、第1実施形態に係る制御装置の構成を示す図である。
図10は、第2実施形態に係る制御装置の構成を示す図である。
図11は、第2実施形態における動作例を示すタイミングチャートである。
図12は、第3実施形態に係る制御装置の構成を示す図である。
図13は、第4実施形態に係る制御装置の構成を示す図である。
【0009】
[詳細な説明]
以下、本開示の例示的な実施形態について、図面を参照して説明する。
【0010】
<電子機器>
図1は、一実施形態に係る電子機器1の構成を示す回路図である。電子機器1としては、例えばテレビ、冷蔵庫、空気調和機などの家電製品、またはコンピュータなどを挙げることができる。電子機器1は、ヒューズ2、コンデンサ3、フィルタ4、整流回路5、コンデンサ6、および力率改善(PFC:Power Factor Correction)回路7を備える。電子機器1は、DC/DCコンバータ8、マイコン9、および信号処理回路10をさらに備える。電子機器1は、DC/DCコンバータ8の絶縁トランス(不図示)を境界として、互いに絶縁される1次側と2次側に分けられる。
(【0011】以降は省略されています)
この特許をJ-PlatPat(特許庁公式サイト)で参照する
関連特許
ローム株式会社
半導体装置
23日前
ローム株式会社
半導体装置
18日前
ローム株式会社
半導体装置
10日前
ローム株式会社
半導体装置
2日前
ローム株式会社
半導体装置
2日前
ローム株式会社
半導体装置
2日前
ローム株式会社
半導体装置
18日前
ローム株式会社
半導体装置
23日前
ローム株式会社
半導体装置
23日前
ローム株式会社
電源制御装置
18日前
ローム株式会社
信号伝達装置
18日前
ローム株式会社
半導体集積回路
3日前
ローム株式会社
定電圧生成回路
2日前
ローム株式会社
定電圧生成回路
2日前
ローム株式会社
半導体集積回路
2日前
ローム株式会社
半導体モジュール
11日前
ローム株式会社
モータドライバ回路
18日前
ローム株式会社
比較回路、半導体装置
2日前
ローム株式会社
サーマルプリントヘッド
2日前
ローム株式会社
逐次比較型AD変換回路
10日前
ローム株式会社
半導体装置およびシステム
10日前
ローム株式会社
監視回路及びレジスタ制御装置
2日前
ローム株式会社
信号受信装置、IC及び電気機器
16日前
ローム株式会社
昇圧型スイッチングレギュレータ
4日前
ローム株式会社
電圧調整装置及び電荷蓄積システム
4日前
ローム株式会社
モータドライバ回路および駆動方法
3日前
ローム株式会社
半導体装置および半導体装置の製造方法
3日前
ローム株式会社
力率改善回路、制御装置、および電子機器
23日前
ローム株式会社
検出回路、信号伝達装置、電子機器、車両
2日前
ローム株式会社
サーマルプリントヘッド及びその製造方法
2日前
ローム株式会社
半導体装置、および半導体装置の製造方法
16日前
ローム株式会社
半導体装置、および半導体装置の製造方法
2日前
ローム株式会社
電源回路、電子コントロールユニット、自動車
10日前
ローム株式会社
コントローラ、ターゲット、及び通信システム
2日前
ローム株式会社
雨検出装置、雨検出システム、および、雨検出方法
4日前
ローム株式会社
窒化物半導体装置および窒化物半導体装置の製造方法
2日前
続きを見る
他の特許を見る