TOP
|
特許
|
意匠
|
商標
特許ウォッチ
Twitter
他の特許を見る
公開番号
2025172494
公報種別
公開特許公報(A)
公開日
2025-11-26
出願番号
2024078029
出願日
2024-05-13
発明の名称
昇圧型スイッチングレギュレータ
出願人
ローム株式会社
代理人
個人
,
個人
,
個人
,
個人
主分類
H02M
3/155 20060101AFI20251118BHJP(電力の発電,変換,配電)
要約
【課題】インダクタとローサイドトランジスタの接続点に接続されたダイオードに流れる電流がゼロになる前にローサイドトランジスタがオンとなることを防止する。
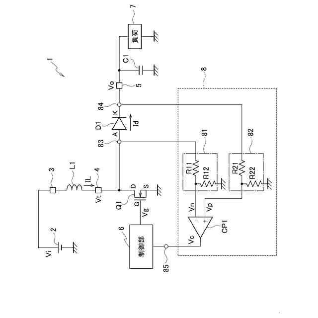
【解決手段】昇圧型スイッチングレギュレータ1は、第1端が直流電源2に接続されるインダクタL1、ローサイドトランジスタQ1、ダイオードD1、検出回路8、制御部6を備える。ローサイドトランジスタQ1は、第1主電極DがインダクタL1の第2端に接続され、第2主電極Sが基準電位に接続される。ダイオードD1のアノードAは、インダクタL1の第2端とローサイドトランジスタQ1の第1主電極Dの接続点に接続される。検出回路8は、アノードAの電圧信号Vtに生じるリンギングを検出する。制御部6は、ローサイドトランジスタQ1の制御電極Gに接続され、検出回路8の検出結果に基づきローサイドトランジスタQ1のオンとオフを制御する。
【選択図】図1
特許請求の範囲
【請求項1】
第1端が直流電源に接続されるインダクタと、
第1主電極が前記インダクタの第2端に接続され、第2主電極が基準電位に接続されたローサイドトランジスタと、
前記インダクタの前記第2端と前記ローサイドトランジスタの前記第1主電極の接続点にアノードが接続されたダイオードと、
前記ダイオードのカソードと前記基準電位との間に接続されたキャパシタと、
前記カソードと前記キャパシタの接続点に接続された出力端子と、
前記アノードの電圧信号に生じるリンギングを検出可能な検出回路と、
前記ローサイドトランジスタの制御電極に接続され、前記検出回路の検出結果に基づき前記ローサイドトランジスタのオンとオフを制御する制御部と、
を備えた昇圧型スイッチングレギュレータ。
続きを表示(約 1,100 文字)
【請求項2】
前記制御部は、前記ローサイドトランジスタをオフとした後に所定の第1設定時間の範囲内で前記検出回路が前記リンギングを検出しなかった場合は、前記第1設定時間の経過後に前記ローサイドトランジスタをオンとし、前記ローサイドトランジスタをオフとした後に前記第1設定時間の範囲内で前記検出回路が前記リンギングを検出した場合は、前記検出回路が前記リンギングを検出した後に前記ローサイドトランジスタをオンとするように制御する、請求項1に記載の昇圧型スイッチングレギュレータ。
【請求項3】
前記検出回路は、
前記アノードと前記基準電位との間に接続された第1抵抗と第2抵抗の直列回路である第1分圧回路と、
前記カソードと前記基準電位との間に接続された第3抵抗と第4抵抗の直列回路である第2分圧回路と、
第1入力端子が前記第1抵抗と前記第2抵抗の接続点に接続されて前記アノードの電圧信号を前記第1分圧回路で分圧した第1分圧信号が入力され、第2入力端子が前記第3抵抗と前記第4抵抗の接続点に接続され前記カソードの電圧信号を前記第2分圧回路で分圧した第2分圧信号が入力されるコンパレータと、
を備え、
前記第1抵抗、前記第2抵抗、前記第3抵抗、前記第4抵抗の抵抗値は、前記リンギングを検出しないときには前記コンパレータが第1電位信号を出力し、前記リンギングを検出したときには前記コンパレータが第2電位信号を出力する値に設定されており、
前記制御部は、前記ローサイドトランジスタをオフとした後に前記第1設定時間の範囲内で前記検出回路が前記第2電位信号を出力しなかった場合は、前記第1設定時間の経過後に前記ローサイドトランジスタをオンとし、前記ローサイドトランジスタをオフとした後に前記第1設定時間の範囲内で前記検出回路が前記第2電位信号を出力した場合は、前記検出回路が前記第2電位信号を出力した後に前記ローサイドトランジスタをオンとするように制御する、
請求項2に記載の昇圧型スイッチングレギュレータ。
【請求項4】
前記制御部は、前記ローサイドトランジスタをオンとしてから所定のゲート時間が経過した後に前記ローサイドトランジスタをオフとする、請求項2に記載の昇圧型スイッチングレギュレータ。
【請求項5】
前記ローサイドトランジスタはNチャネル型MOSFETであり、前記第1主電極がドレイン、前記第2主電極がソース、前記制御電極がゲートである、請求項1から4のいずれか1項に記載の昇圧型スイッチングレギュレータ。
発明の詳細な説明
【技術分野】
【0001】
本開示は、昇圧型スイッチングレギュレータに関する。
続きを表示(約 1,400 文字)
【背景技術】
【0002】
従来より、入力された直流電圧を昇圧して直流出力電圧として出力する昇圧型スイッチングレギュレータが知られている(特許文献1参照)。
【先行技術文献】
【特許文献】
【0003】
特許4974653号
【0004】
[概要]
昇圧型スイッチングレギュレータでは、例えば、インダクタとローサイドトランジスタとしてのNチャネル型MOSFETの接続点と出力端子の間にダイオードが接続されている。このダイオードに流れる電流がゼロになる前にNチャネル型MOSFETがオンすると、Nチャネル型MOSFETの寄生バイポーラトランジスタの影響で、ダイオードに逆流電流が流れて、ダイオードを破壊してしまうおそれがある。
【0005】
本開示の目的は、インダクタとローサイドトランジスタの接続点と出力端子の間に接続されたダイオードに流れる電流がゼロになる前にローサイドトランジスタがオンとなることを防止することができる昇圧型スイッチングレギュレータを提供することにある。
【0006】
上述した課題を解決するために、本開示の一態様の昇圧型スイッチングレギュレータは、インダクタ、ローサイドトランジスタ、ダイオード、キャパシタ、出力端子、検出回路、制御部を備える。インダクタは、第1端が直流電源2に接続される。ローサイドトランジスタは、第1主電極がインダクタの第2端に接続され、第2主電極が基準電位に接続される。ダイオードは、インダクタの第2端とローサイドトランジスタの第1主電極の接続点にアノードが接続される。キャパシタは、ダイオードのカソードと基準電位との間に接続される。出力端子は、カソードとキャパシタの接続点に接続される。検出回路は、アノードの電圧信号に生じるリンギングを検出可能である。制御部は、ローサイドトランジスタの制御電極に接続され、検出回路の検出結果に基づきローサイドトランジスタのオンとオフを制御する。
【図面の簡単な説明】
【0007】
図1は、実施形態に係る昇圧型スイッチングレギュレータの主要部の構成を示す回路図である。
図2は、実施形態に係る昇圧型スイッチングレギュレータの第1の動作を示すタイムチャートである。
図3は、実施形態に係る昇圧型スイッチングレギュレータの第2の動作を示すタイムチャートである。
【0008】
[詳細な説明]
以下、実施形態に係る昇圧型スイッチングレギュレータ1について、図面を参照しながら詳細に説明する。ただし、図面は模式的なものであることに留意すべきである。
【0009】
なお、以下で説明する実施形態は、包括的または具体的な例を示すものである。以下の実施形態で示される数値、構成要素、構成要素の設置位置及び接続形態は、一例であり、本開示に限定する主旨ではない。また、以下の実施形態における構成要素のうち、最上位概念を示す独立請求項に記載されていない構成要素については、任意の構成要素として説明される。
【0010】
図1を参照して、実施形態に係る昇圧型スイッチングレギュレータ1の構成を説明する。図1は、実施形態に係る昇圧型スイッチングレギュレータ1の主要部の構成を示す回路図である。
(【0011】以降は省略されています)
この特許をJ-PlatPat(特許庁公式サイト)で参照する
関連特許
個人
高圧電気機器の開閉器
7日前
個人
電気を重力で発電装置
20日前
キヤノン電子株式会社
モータ
19日前
株式会社アイドゥス企画
減反モータ
7日前
トヨタ自動車株式会社
モータ
19日前
株式会社デンソー
端子台
今日
矢崎総業株式会社
電源回路
6日前
トヨタ自動車株式会社
ステータの製造装置
20日前
日産自動車株式会社
ロータシャフト
14日前
日産自動車株式会社
ロータシャフト
14日前
ローム株式会社
モータドライバ回路
14日前
個人
非対称鏡像力を有する4層PWB電荷搬送体
14日前
株式会社アイシン
電力変換装置
19日前
京商株式会社
模型用非接触電力供給システム
7日前
本田技研工業株式会社
回転電機用ロータ
7日前
ニデック株式会社
回転電機
19日前
株式会社豊田自動織機
電力供給システム
19日前
豊田合成株式会社
車両用非接触充電装置
19日前
大阪瓦斯株式会社
充放電中継装置
20日前
ルネサスエレクトロニクス株式会社
半導体装置
19日前
トヨタ自動車株式会社
熱利用回路
今日
大阪瓦斯株式会社
充放電中継装置
20日前
株式会社京三製作所
パルス電源装置
6日前
株式会社豊田中央研究所
分散電源システム
14日前
日動電工株式会社
壁内配線用のブランクプレート
6日前
株式会社京三製作所
パルス電源装置
6日前
パナソニック株式会社
分電盤
19日前
パナソニック株式会社
分電盤
19日前
パナソニック株式会社
分電盤
19日前
パナソニック株式会社
分電盤
19日前
株式会社GSユアサ
蓄電装置
14日前
キヤノン株式会社
振動型アクチュエータ及び電子機器
19日前
本田技研工業株式会社
蓄電システム
今日
ローム株式会社
電源制御装置
14日前
三菱電機株式会社
回転電機ユニット
19日前
三菱電機株式会社
回転電機ユニット
19日前
続きを見る
他の特許を見る