TOP
|
特許
|
意匠
|
商標
特許ウォッチ
Twitter
他の特許を見る
10個以上の画像は省略されています。
公開番号
2025172372
公報種別
公開特許公報(A)
公開日
2025-11-26
出願番号
2024077852
出願日
2024-05-13
発明の名称
蓄電システム
出願人
本田技研工業株式会社
代理人
弁理士法人航栄事務所
主分類
H02J
7/02 20160101AFI20251118BHJP(電力の発電,変換,配電)
要約
【課題】充電設備の電圧状態に応じて効率的に充電が可能でありながら製造コストを抑制可能な蓄電システムを提供する。
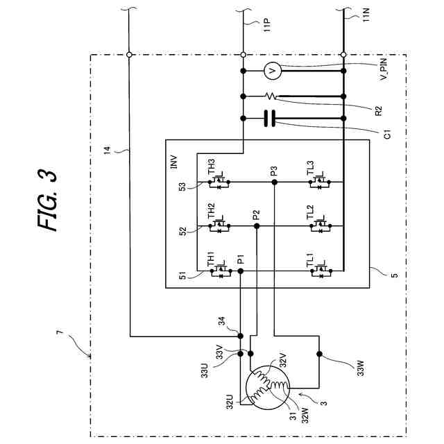
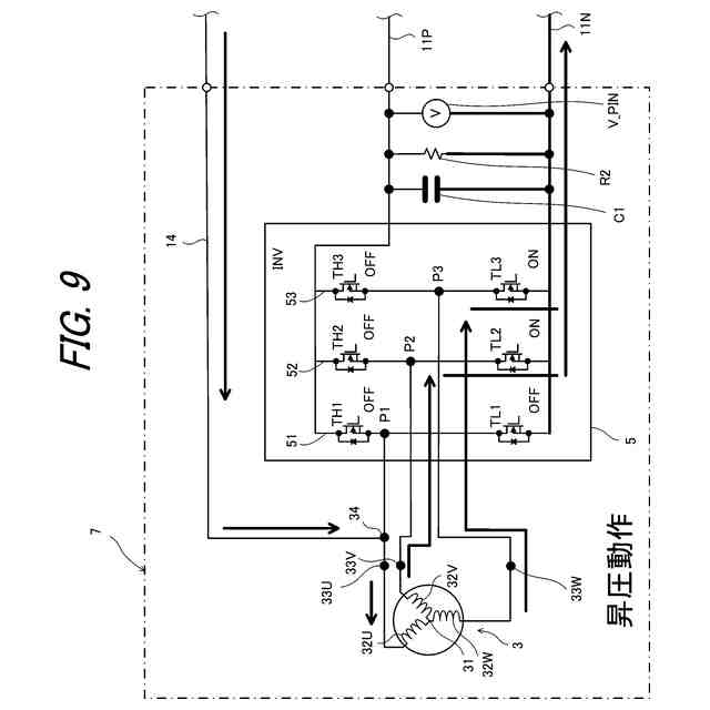
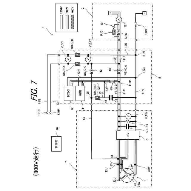
【解決手段】蓄電システム1は、400V、800V、1200Vで充電可能なバッテリ2と、3相のコイルが中性点31で接続されバッテリ2から供給される電力で駆動する三相モータ3と、バッテリ2と三相モータ3との電力供給回路11P、11N上に接続されるインバータ5と、インバータ5とバッテリ2との電力伝達経路に接続される直流給電回路13P、13Nと、を備える。正極側の直流給電回路13Pは、第3接続部34で3相のコイルのいずれか1相のコイルに接続される分岐回路14を有する。分岐回路14は、第4スイッチ部44を介して第4接続部113Pで補機駆動回路12Pに接続される。補機駆動回路12Pには、第2接続部112Pと第4接続部113Pとの間に第5スイッチ部45が設けられている。
【選択図】図1
特許請求の範囲
【請求項1】
複数の蓄電部と、前記複数の蓄電部の接続状態を切り替えることで、第1電圧で充電可能な第1電圧状態、前記第1電圧よりも高い第2電圧で充電可能な第2電圧状態、前記第2電圧よりも高い第3電圧で充電可能な第3電圧状態とを切り替え可能なスイッチ群と、を備えるバッテリと、
3相のコイルが中性点で接続され、前記バッテリから供給される電力で駆動する三相モータと、
前記バッテリと前記三相モータとの電力伝達経路上に接続されるインバータと、
前記インバータと前記バッテリとの電力伝達経路上に位置する第1接続部に接続される直流給電回路と、
前記バッテリ及び外部電源からの直流電力で駆動可能な補機と、
前記インバータと前記第1接続部との電力伝達経路上の第2接続部に接続され、前記補機に電力を供給する補機駆動回路と、を備え、
正極側の前記直流給電回路は、第3接続部で前記3相のコイルのいずれか1相のコイルに接続される分岐回路を有し、
前記分岐回路は、第1切替スイッチを介して第4接続部で前記補機駆動回路に接続され、
前記補機駆動回路には、前記第2接続部と前記第4接続部との間に第2切替スイッチが設けられている、
蓄電システム。
続きを表示(約 1,000 文字)
【請求項2】
請求項1に記載の蓄電システムであって、
前記補機は、前記第2電圧で動作する、
蓄電システム。
【請求項3】
請求項2に記載の蓄電システムであって、
前記スイッチ群、前記第1切替スイッチ、前記第2切替スイッチ、及び前記インバータを制御する制御部を備え、
前記制御部は、
前記第1電圧で前記バッテリを充電するとき、前記第1切替スイッチを遮断状態とし且つ前記第2切替スイッチを接続状態として前記インバータを制御することにより前記第1電圧を昇圧して前記第2電圧を生成し、
前記第3電圧で前記バッテリを充電するとき、前記第1切替スイッチを接続状態とし且つ前記第2切替スイッチを遮断状態として前記インバータを制御することにより前記第3電圧を降圧して前記第2電圧を生成する、
蓄電システム。
【請求項4】
請求項3に記載の蓄電システムであって、
前記分岐回路には、正極側の前記直流給電回路と前記分岐回路との間の電力伝達を遮断する第3切替スイッチが設けられ、
前記インバータと前記バッテリとの電力伝達経路には、前記第1接続部と前記第2接続部との間に、第4切替スイッチが設けられ、
前記制御部は、
前記第1電圧で前記バッテリを充電するとき、前記第3切替スイッチを接続状態とし且つ前記第4切替スイッチを遮断状態とし、
前記第3電圧で前記バッテリを充電するとき、前記第3切替スイッチを遮断状態とし且つ前記第4切替スイッチを接続状態とする、
蓄電システム。
【請求項5】
請求項4に記載の蓄電システムであって、
前記制御部は、
前記第2電圧で前記バッテリを充電する場合及び前記第2電圧で前記三相モータを駆動する場合、前記第1切替スイッチ及び前記第3切替スイッチを遮断状態とし、前記第2切替スイッチ及び前記第4切替スイッチを接続状態とする、
蓄電システム。
【請求項6】
請求項1に記載の蓄電システムであって、
前記第1切替スイッチの一端側は前記分岐回路に接続され、前記第1切替スイッチの他端側はコンデンサを介して前記バッテリと前記三相モータとの電力伝達経路の負極側に接続されている、
蓄電システム。
発明の詳細な説明
【技術分野】
【0001】
本発明は、蓄電システムに関する。
続きを表示(約 1,400 文字)
【背景技術】
【0002】
近年、より多くの人々が手ごろで信頼でき、持続可能かつ先進的なエネルギーへのアクセスを確保できるようにするため、エネルギーの効率化に貢献する二次電池を搭載するモビリティにおける充給電に関する研究開発が行われている。
【0003】
二次電池を搭載するモビリティにおける充給電に関し、充電スタンド等の充電設備には上限電圧が500Vの400V級、及び、上限電圧が1000Vの800V級の2種類が存在する。モビリティが400V級の充電設備にしか対応していない場合、800V級の充電設備の急速充電性能を享受することができない。
【0004】
モビリティが400V級及び800V級の充電設備に対応している場合、一般的に、400V級の充電設備で充電する際に電圧変換器で800Vに昇圧して充電するか、800V級の充電設備で充電する際に電圧変換器で400Vに降圧して充電する。しかしながら、充電時に充電用の電圧変換器を通すと効率が悪化してしまう。
【0005】
これに対し、バッテリモジュールの接続方式を切り替えることで、充電用の電圧変換器を用いずに、400V級の充電設備においても、800V級の充電設備においても充電可能なモビリティも知られている(例えば、特許文献1、2)。
【先行技術文献】
【特許文献】
【0006】
特開2019-080474号公報
特開2020-150618号公報
【発明の概要】
【発明が解決しようとする課題】
【0007】
一方、モビリティに使用される補機も400V級で駆動されるものと800V級で駆動されるものの2種類が存在する。バッテリモジュールの接続方式を切り替えるモビリティでは、800V級の充電設備で充電中に400V級の補機を駆動する場合、又は、400V級の充電設備で充電中に800V級の補機を駆動する場合など、一般的に、補機用の電圧変換器で電圧変換を行っている。しかしながら、補機用の電圧変換器は高価であり製造コストが増加してしまう。
【0008】
また、近年では、モビリティの充電システムの配電部及び端子の負担を軽減するためより高電圧且つ低電流の充電方法が提案されている。上限電圧が1500Vの1200V級の充電設備では、400V級及び800V級の充電設備に比べて充電システムの配電部及び端子の負担を軽減することができる。例えば、充電設備の出力が320kWの場合、理論上、400V級の充電設備では800Aの電流が流れ、800V級の充電設備では400Aの電流が流れる。一方で、1200V級の充電設備では電流を265Aに抑えることができる。
【0009】
このように、バッテリモジュールの接続方式を切り替えることで上限電圧の異なる充電設備でも充電可能なモビリティにおいて、高価な補機用の電圧変換器も用いずに補機を稼働させることが可能な蓄電システムが望まれている。
【0010】
本発明は、充電設備の電圧状態に応じて効率的に充電が可能でありながら製造コストを抑制可能な蓄電システムを提供する。
【課題を解決するための手段】
(【0011】以降は省略されています)
この特許をJ-PlatPat(特許庁公式サイト)で参照する
関連特許
本田技研工業株式会社
車両
1か月前
本田技研工業株式会社
車両
1か月前
本田技研工業株式会社
車両
1か月前
本田技研工業株式会社
触媒装置
1か月前
本田技研工業株式会社
二次電池
1か月前
本田技研工業株式会社
排気装置
1か月前
本田技研工業株式会社
固体電池
1か月前
本田技研工業株式会社
発電セル
1か月前
本田技研工業株式会社
鞍乗型車両
1か月前
本田技研工業株式会社
電動船外機
1か月前
本田技研工業株式会社
電極積層体
1か月前
本田技研工業株式会社
全固体電池
1か月前
本田技研工業株式会社
全固体電池
1か月前
本田技研工業株式会社
鞍乗り型車両
1か月前
本田技研工業株式会社
燃料電池装置
1か月前
本田技研工業株式会社
始動制御装置
1か月前
本田技研工業株式会社
始動制御装置
1か月前
本田技研工業株式会社
蓄電システム
今日
本田技研工業株式会社
電池モジュール
1か月前
本田技研工業株式会社
差圧式電解装置
1か月前
本田技研工業株式会社
電池モジュール
1か月前
本田技研工業株式会社
バッテリシステム
1か月前
本田技研工業株式会社
バッテリシステム
1か月前
本田技研工業株式会社
スポット溶接方法
20日前
本田技研工業株式会社
電動無段変速装置
1か月前
本田技研工業株式会社
回転電機のロータ
1か月前
本田技研工業株式会社
燃料電池スタック
1か月前
本田技研工業株式会社
回転電機用ロータ
7日前
本田技研工業株式会社
駆動装置ユニット
1か月前
本田技研工業株式会社
電気部品冷却構造
1か月前
本田技研工業株式会社
固体電池の製造方法
1か月前
本田技研工業株式会社
再生正極の製造方法
1か月前
本田技研工業株式会社
可変ファンネル装置
1か月前
本田技研工業株式会社
二酸化炭素回収装置
1か月前
本田技研工業株式会社
固体電池の製造方法
1か月前
本田技研工業株式会社
固体電池の製造方法
1か月前
続きを見る
他の特許を見る