TOP
|
特許
|
意匠
|
商標
特許ウォッチ
Twitter
他の特許を見る
公開番号
2025154940
公報種別
公開特許公報(A)
公開日
2025-10-10
出願番号
2024058247
出願日
2024-03-29
発明の名称
車両
出願人
本田技研工業株式会社
代理人
個人
,
個人
主分類
F02D
9/02 20060101AFI20251002BHJP(燃焼機関;熱ガスまたは燃焼生成物を利用する機関設備)
要約
【課題】排気装置に設けられる排気バルブの構造の工夫により細かい状況変化に合わせた出力特性制御を行うことができる車両を提供する。
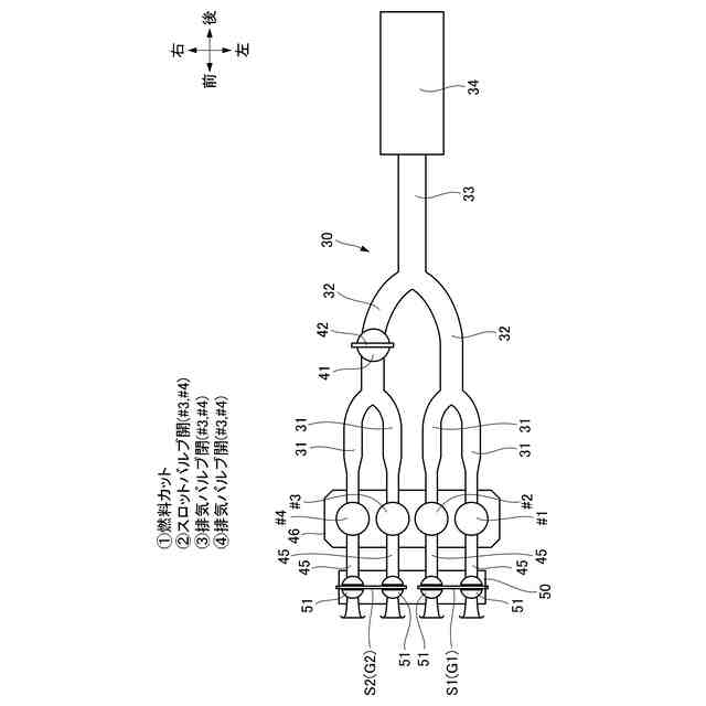
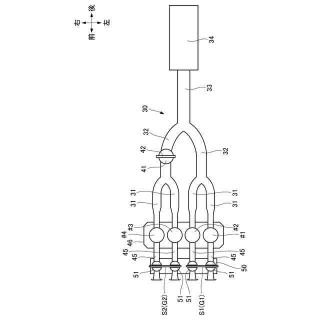
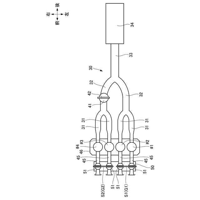
【解決手段】パワーユニット(P)の気筒ごとに設けられるスロットルバルブ(51)と、排気装置(30)とを有する車両(1)において、前記排気装置(30)は、前記気筒毎に設けられる排気管(31)と、マフラ(34)の上流側で前記排気管(31)が少なくとも1回集合してなる集合管(32)とを有し、前記スロットルバルブ(51)は、第1アクチュエータ(A1)によって同期駆動される第1グループ(G1)と、第2アクチュエータ(A2)によって同期駆動される第2グループ(G2)とからなり、前記第1グループ(G1)に対応する前記集合管(32)または前記第2グループ(G2)に対応する前記集合管(32)のいずれか一方に排気バルブ(41)を設ける。
【選択図】図3
特許請求の範囲
【請求項1】
複数の気筒(♯1,♯2,♯3,♯4)を有するパワーユニット(P)と、前記気筒(♯1,♯2,♯3,♯4)ごとに設けられるスロットルバルブ(51)と、前記パワーユニット(P)の排気ガスを外方に導く排気装置(30)とを有する車両(1)において、
前記排気装置(30)は、前記気筒(♯1,♯2,♯3,♯4)毎に設けられる排気管(31)と、マフラ(34)の上流側で前記排気管(31)が少なくとも1回集合してなる集合管(32)とを有し、
前記スロットルバルブ(51)は、第1アクチュエータ(A1)によって同期駆動される第1グループ(G1)と、第2アクチュエータ(A2)によって同期駆動される第2グループ(G2)とからなり、
前記第1グループ(G1)に対応する前記集合管(32)または前記第2グループ(G2)に対応する前記集合管(32)のいずれか一方に、該集合管(32)の流路面積を任意に変更する排気バルブ(41)が設けられていることを特徴とする車両。
続きを表示(約 940 文字)
【請求項2】
前記第1アクチュエータ(A1)、前記第2アクチュエータ(A2)、前記排気バルブ(41)および燃料噴射装置(71)を駆動制御する制御装置(60)と、
前記車両(1)が減速状態にあることを検知する減速検知手段(61)とを備え、
前記制御装置(60)は、前記減速検知手段(61)によって前記車両(1)が減速中であることを検知すると、前記燃料噴射装置(71)による燃料噴射をカットすると共に、前記第1グループ(G1)または前記第2グループ(G2)のうちの前記排気バルブ(41)が設けられている方の前記スロットルバルブ(51)を開き、かつ前記排気バルブ(41)を閉じることを特徴とする請求項1に記載の車両。
【請求項3】
前記排気バルブ(41)は、前記第2グループ(G2)に対応する前記集合管(32)に設けられており、
前記車両(1)が旋回状態にあることを検知する旋回検知手段(62)を有し、
前記制御装置(60)は、前記旋回検知手段(62)によって前記車両(1)が旋回中であることを検知すると、前記第1グループ(G1)に対応する前記気筒(♯1,♯2)に燃料噴射を行ってアイドル運転させることを特徴とする請求項1または2に記載の車両。
【請求項4】
前記制御装置(60)は、前記車両(1)が旋回を終了した後の加速時に、前記第2グループ(G2)の前記スロットルバルブ(51)の開度より、前記第1グループ(G1)の前記スロットルバルブ(51)の開度の方を大きくすることを特徴とする請求項3に記載の車両。
【請求項5】
前記車両(1)のロール角(θ)を検知する傾斜センサ(69)を備え、
前記制御部(60)は、前記ロール角(θ)に応じて前記排気バルブ(41)の開度を変更することを特徴とする請求項1または2に記載の車両。
【請求項6】
前記排気バルブ(41)を閉じている状態で、前記車両(1)の後輪(WR)の車輪速が前輪(WF)の車輪速に対して大きく低下した場合に、前記第1グループ(G1)の前記スロットルバルブ(51)を開くことを特徴とする請求項3に記載の車両。
発明の詳細な説明
【技術分野】
【0001】
本発明は、車両に係り、特に、内燃機関を含むパワーユニットの排気ガスを外方に排出する排気装置を備えた車両に関する。
続きを表示(約 1,700 文字)
【背景技術】
【0002】
従来から、内燃機関を含むパワーユニットの排気ガスを外方に排出する排気装置を有する車両において、排気ガスを消音器へ送る排気管に、排気管の流路面積を任意に変更する排気バルブを備えた構成が知られている。
【0003】
特許文献1には、4つの気筒を有する内燃機関を含むパワーユニットに取り付けられる排気装置において、4本の排気管を1本に集合させた後の集合管に、その流路面積を任意に変更する排気バルブを設けることで、パワーユニットの出力特性を制御する構成が開示されている。
【先行技術文献】
【特許文献】
【0004】
特開2002-138828号公報
【発明の概要】
【発明が解決しようとする課題】
【0005】
しかし、特許文献1の構成では、4本の排気管を1本に集合させた後の集合管に排気バルブを設けるため、1つの排気バルブの動きが車両の挙動に影響を与えることとなり、より細かい状況変化に合わせた制御を行うためには依然として工夫の余地があった。
【0006】
本発明の目的は、上記従来技術の課題を解決し、排気装置に設けられる排気バルブの構造の工夫により細かい状況変化に合わせた出力特性制御を行うことができる車両を提供することにある。
【課題を解決するための手段】
【0007】
前記目的を達成するために、本発明は、複数の気筒(♯1,♯2,♯3,♯4)を有するパワーユニット(P)と、前記気筒(♯1,♯2,♯3,♯4)ごとに設けられるスロットルバルブ(51)と、前記パワーユニット(P)の排気ガスを外方に導く排気装置(30)とを有する車両(1)において、前記排気装置(30)は、前記気筒(♯1,♯2,♯3,♯4)毎に設けられる排気管(31)と、マフラ(34)の上流側で前記排気管(31)が少なくとも1回集合してなる集合管(32)とを有し、前記スロットルバルブ(51)は、第1アクチュエータ(A1)によって同期駆動される第1グループ(G1)と、第2アクチュエータ(A2)によって同期駆動される第2グループ(G2)とからなり、前記第1グループ(G1)に対応する前記集合管(32)または前記第2グループ(G2)に対応する前記集合管(32)のいずれか一方に、該集合管(32)の流路面積を任意に変更する排気バルブ(41)が設けられている点に第1の特徴がある。
【0008】
また、前記第1アクチュエータ(A1)、前記第2アクチュエータ(A2)、前記排気バルブ(41)および燃料噴射装置(71)を駆動制御する制御装置(60)と、前記車両(1)が減速状態にあることを検知する減速検知手段(61)とを備え、前記制御装置(60)は、前記減速検知手段(61)によって前記車両(1)が減速中であることを検知すると、前記燃料噴射装置(71)による燃料噴射をカットすると共に、前記第1グループ(G1)または前記第2グループ(G2)のうちの前記排気バルブ(41)が設けられている方の前記スロットルバルブ(51)を開き、かつ前記排気バルブ(41)を閉じる点に第2の特徴がある。
【0009】
また、前記排気バルブ(41)は、前記第2グループ(G2)に対応する前記集合管(32)に設けられており、前記車両(1)が旋回状態にあることを検知する旋回検知手段(62)を有し、前記制御装置(60)は、前記旋回検知手段(62)によって前記車両(1)が旋回中であることを検知すると、前記第1グループ(G1)に対応する前記気筒(♯1,♯2)に燃料噴射を行ってアイドル運転させる点に第3の特徴がある。
【0010】
また、前記制御装置(60)は、前記車両(1)が旋回を終了した後の加速時に、前記第2グループ(G2)の前記スロットルバルブ(51)の開度より、前記第1グループ(G1)の前記スロットルバルブ(51)の開度の方を大きくする点に第4の特徴がある。
(【0011】以降は省略されています)
この特許をJ-PlatPat(特許庁公式サイト)で参照する
関連特許
本田技研工業株式会社
冷却液タンク
2日前
本田技研工業株式会社
蓄電システム
4日前
本田技研工業株式会社
差圧式電解装置
1か月前
本田技研工業株式会社
スポット溶接方法
24日前
本田技研工業株式会社
電動無段変速装置
1か月前
本田技研工業株式会社
回転電機のロータ
1か月前
本田技研工業株式会社
駆動装置ユニット
1か月前
本田技研工業株式会社
回転電機用ロータ
11日前
本田技研工業株式会社
金属シリコンの製造方法
11日前
本田技研工業株式会社
非接触電力伝送システム
4日前
本田技研工業株式会社
積層体、積層体の製造方法
3日前
本田技研工業株式会社
電力変換装置、および車両
3日前
本田技研工業株式会社
情報処理方法及びプログラム
23日前
本田技研工業株式会社
制御装置、および、制御方法
24日前
本田技研工業株式会社
情報処理装置、情報処理方法、およびプログラム
23日前
本田技研工業株式会社
移動体の制御装置、移動体の制御方法、およびプログラム
18日前
本田技研工業株式会社
作動装置
23日前
本田技研工業株式会社
制御装置
25日前
本田技研工業株式会社
車両、制御方法、プログラム、記憶媒体、及び情報処理装置
23日前
本田技研工業株式会社
電池の充電状態の補正方法、電池均等化方法、端末機器及び車両
10日前
本田技研工業株式会社
移動体支援装置および移動体システム
1か月前
本田技研工業株式会社
熱媒体組み合わせ最適化装置、熱媒体組み合わせ最適化方法、および、熱媒体組み合わせ最適化プログラム
11日前
個人
バンケル型内燃機関の改良
1か月前
個人
擬似オイル発電装置
16日前
個人
ガバナー
3日前
スズキ株式会社
車両の制御装置
1か月前
スズキ株式会社
車両の制御装置
1か月前
ダイハツ工業株式会社
発電装置
11日前
本田技研工業株式会社
車両
1か月前
本田技研工業株式会社
車両
1か月前
株式会社クボタ
作業車
1か月前
トヨタ自動車株式会社
電磁弁
1か月前
株式会社クボタ
作業車両
1か月前
本田技研工業株式会社
始動制御装置
1か月前
トヨタ自動車株式会社
車両制御装置
1か月前
本田技研工業株式会社
始動制御装置
1か月前
続きを見る
他の特許を見る