TOP
|
特許
|
意匠
|
商標
特許ウォッチ
Twitter
他の特許を見る
10個以上の画像は省略されています。
公開番号
2025168886
公報種別
公開特許公報(A)
公開日
2025-11-12
出願番号
2024073719
出願日
2024-04-30
発明の名称
蓄電装置
出願人
株式会社GSユアサ
代理人
弁理士法人暁合同特許事務所
主分類
H02J
7/00 20060101AFI20251105BHJP(電力の発電,変換,配電)
要約
【課題】蓄電装置の低電圧保護機能を実現しつつ、高抵抗状態での通電によりパワーFETが熱破壊することを抑制する。
【解決手段】
蓄電装置20は、組電池30と、前記組電池30の電圧変動を検出する電圧変動検出回路170と、前記組電池を電源とした内部電源回路120と、前記組電池30の放電を遮断するNチャネルのパワーFET71と、前記内部電源回路120と前記パワーFET71のゲートを接続するライン上に設けられたメインスイッチ150と、制御回路130と、を含む。前記電圧変動検出回路170は、前記組電池30が閾値電圧未満になった場合、前記制御回路130を介して前記メインスイッチ150をOFFすることにより、前記パワーFET71を遮断する。前記閾値電圧は、前記パワーFET71が高抵抗状態となる時のゲート電圧よりも高い電圧である。
【選択図】図4
特許請求の範囲
【請求項1】
蓄電装置であって、
組電池と、
前記組電池の電圧変動を検出する電圧変動検出回路と、
前記組電池を電源とした内部電源回路と、
前記組電池の放電を遮断するNチャネルのパワーFETと、
前記内部電源回路と前記パワーFETのゲートを接続するゲートライン上に設けられたメインスイッチと、
制御回路と、を含み、
前記電圧変動検出回路は、前記組電池が閾値電圧未満になった場合、前記制御回路を介して前記メインスイッチをOFFすることにより、前記パワーFETをOPENし、
前記閾値電圧は、前記パワーFETが高抵抗状態となる時のゲート電圧よりも高い電圧である、蓄電装置。
続きを表示(約 450 文字)
【請求項2】
請求項1に記載の蓄電装置であって、
前記パワーFETのゲートソース間に設置されたゲートソース抵抗と、
前記ゲートソース抵抗よりも抵抗値が小さく、前記パワーFETのGS間の寄生容量を放電する放電回路を備え、
前記電圧変動検出回路は、前記組電池が閾値電圧未満になった場合、前記放電回路を導通させてGS間の前記寄生容量を放電する、蓄電装置。
【請求項3】
請求項1又は請求項2に記載の蓄電装置であって、
前記内部電源回路は、前記組電池の電圧低下時に、電源電圧を保持するバックアップ回路を備える、蓄電装置。
【請求項4】
請求項1又は請求項2に記載のエンジン始動用の蓄電装置であって、
前記電圧変動検出回路は、前記組電池が閾値電圧未満であり、かつ、その状態がエンジンのクランキングに必要な時間以上継続した場合、前記制御回路を介して前記メインスイッチをOFFすることにより、前記パワーFETをOPENする、蓄電装置。
発明の詳細な説明
【技術分野】
【0001】
本発明は、FETの高抵抗状態での通電を抑制する技術に関する。
続きを表示(約 1,500 文字)
【背景技術】
【0002】
蓄電装置の保護装置の1つに電流遮断装置がある。電流遮断装置には、リレーやパワーFETを用いることができる。電流遮断装置に、パワーFETを用いた文献として、特許文献1がある。
【先行技術文献】
【特許文献】
【0003】
特開2021-166454号公報
【発明の概要】
【発明が解決しようとする課題】
【0004】
蓄電装置の保護項目の一つに、低電圧異常に対する保護がある。低電圧異常に対する保護は、一般的には、電池保護の観点から行われている。
【0005】
しかし、蓄電装置の電圧が低下すると、それと同時に、中途半端な電圧がゲートにかかる場合がある。これにより、パワーFETが高抵抗状態での通電になり、熱破壊を引き起こす可能性がある。
本発明は、蓄電装置の低電圧保護機能を実現しつつ、高抵抗状態での通電によるパワーFETの熱破壊を抑制することを課題とする。
【課題を解決するための手段】
【0006】
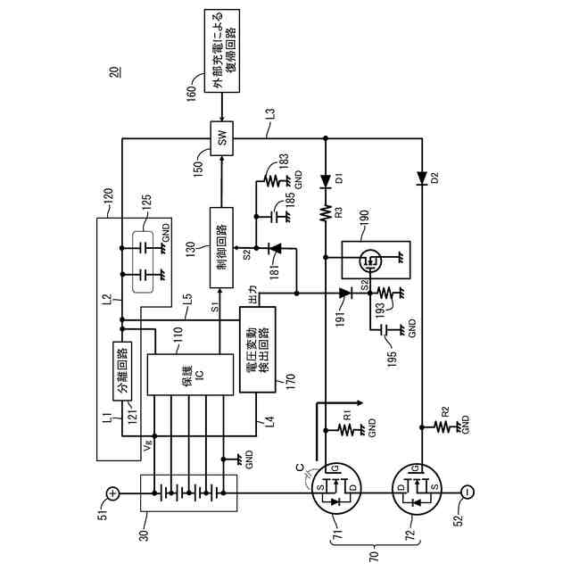
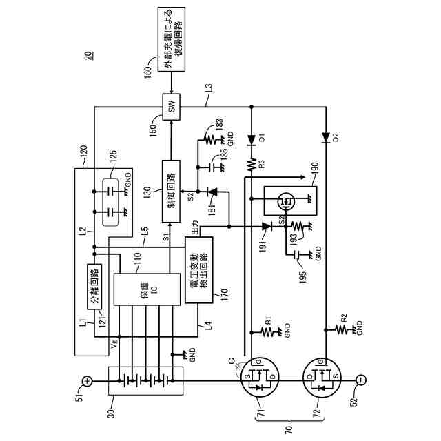
蓄電装置は、組電池と、前記組電池の電圧変動を検出する電圧変動検出回路と、前記組電池を電源とした内部電源回路と、前記組電池の放電を遮断するNチャネルのパワーFETと、前記内部電源回路と前記パワーFETのゲートを接続するゲートライン上に設けられたメインスイッチと、制御回路と、を含む。前記電圧変動検出回路は、前記組電池が閾値電圧未満になった場合、前記制御回路を介して前記メインスイッチをOFFすることにより、前記パワーFETをOPENする。前記閾値電圧は、前記パワーFETが高抵抗状態となる時のゲート電圧よりも高い電圧である。
【発明の効果】
【0007】
本発明は、蓄電装置の低電圧保護機能の実現に加え、高抵抗状態での通電によるパワーFETの熱破壊を抑制することができる。
【図面の簡単な説明】
【0008】
自動二輪車の側面図
自動二輪車のバッテリ回りのブロック図
バッテリの分解斜視図
バッテリの回路図
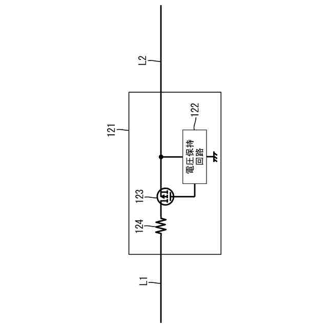
分離回路の回路図
ゲートに蓄積した電荷の放電経路を示す図(比較例)
パワーFETのDS間抵抗-GS間電圧特性
ASO特性を示す図
ゲートに蓄積した電荷の放電経路を示す図
【発明を実施するための形態】
【0009】
(本実施形態の概要)
(1)蓄電装置は、組電池と、前記組電池の電圧変動を検出する電圧変動検出回路と、前記組電池を電源とした内部電源回路と、前記組電池の放電を遮断するNチャネルのパワーFETと、前記内部電源回路と前記パワーFETのゲートを接続するゲートライン上に設けられたメインスイッチと、制御回路と、を含む。前記電圧変動検出回路は、前記組電池が閾値電圧未満になった場合、前記制御回路を介して前記メインスイッチをOFFすることにより、前記パワーFETをOPENする。前記閾値電圧は、前記パワーFETが高抵抗状態となる時のゲート電圧よりも高い電圧である。(1)の蓄電装置において、上記構成以外は、任意であり、いかなる構成でもよい。
【0010】
(1)に記載の蓄電装置によれば、組電池が閾値電圧未満になると、電圧変動検出回路が制御回路を介してメインスイッチをONからOFFに切り換える。これにより、ゲート電圧が下がり、NチャネルのパワーFETがOPENするため、放電が遮断される。そのため、過放電等の低電圧異常から蓄電装置を保護できる。
(【0011】以降は省略されています)
この特許をJ-PlatPat(特許庁公式サイト)で参照する
関連特許
株式会社GSユアサ
蓄電装置
22日前
株式会社GSユアサ
蓄電装置
28日前
株式会社GSユアサ
蓄電装置
22日前
株式会社GSユアサ
蓄電装置
8日前
株式会社GSユアサ
蓄電装置
14日前
株式会社GSユアサ
蓄電装置
今日
株式会社GSユアサ
蓄電バンクの監視システム
13日前
株式会社GSユアサ
非水電解質蓄電素子及びその製造方法
15日前
株式会社GSユアサ
非水電解質蓄電素子及びその使用方法
1日前
株式会社GSユアサ
デバイス装置、エネルギー貯蔵システム
13日前
株式会社GSユアサ
蓄電素子用の正極活物質、蓄電素子用の正極及び蓄電素子
1か月前
株式会社GSユアサ
蓄電システム
2日前
株式会社GSユアサ
蓄電情報処理方法、コンピュータプログラム及び蓄電情報処理装置
1か月前
株式会社GSユアサ
硫化物固体電解質及び全固体電池
23日前
株式会社GSユアサ
蓄電装置、電流遮断装置の制御方法
今日
株式会社GSユアサ
制御方法、制御装置、及びコンピュータプログラム
21日前
株式会社GSユアサ
情報処理装置、情報処理システム、情報処理方法及びコンピュータプログラム
23日前
株式会社GSユアサ
硫化物固体電解質の製造方法、硫化物固体電解質、全固体電池、及び硫化物固体電解質の製造に用いる原料化合物の選択方法
8日前
個人
単極モータ
1か月前
個人
高圧電気機器の開閉器
1日前
個人
電気を重力で発電装置
14日前
キヤノン電子株式会社
モータ
13日前
キヤノン電子株式会社
モータ
21日前
株式会社アイシン
ロータ
1か月前
株式会社アイシン
ロータ
1か月前
コーセル株式会社
電源装置
22日前
日星電気株式会社
ケーブル組立体
29日前
トヨタ自動車株式会社
モータ
13日前
株式会社アイドゥス企画
減反モータ
1日前
株式会社デンソー
回転機
1か月前
株式会社アイシン
ステータ
1か月前
株式会社アイシン
ステータ
1か月前
株式会社アイシン
ステータ
1か月前
個人
二次電池繰返パルス放電器用印刷基板
27日前
株式会社kaisei
発電システム
1か月前
株式会社デンソー
電力変換装置
28日前
続きを見る
他の特許を見る