TOP
|
特許
|
意匠
|
商標
特許ウォッチ
Twitter
他の特許を見る
公開番号
2025180141
公報種別
公開特許公報(A)
公開日
2025-12-11
出願番号
2024087279
出願日
2024-05-29
発明の名称
制御装置
出願人
カヤバ株式会社
代理人
個人
主分類
H02H
3/20 20060101AFI20251204BHJP(電力の発電,変換,配電)
要約
【課題】監視部の故障を検知でき、システムの安全性を向上できる制御装置を提供する。
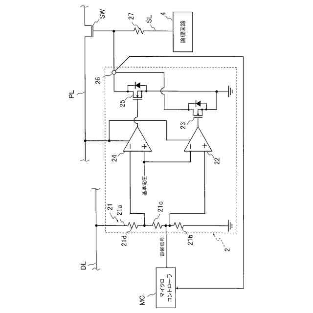
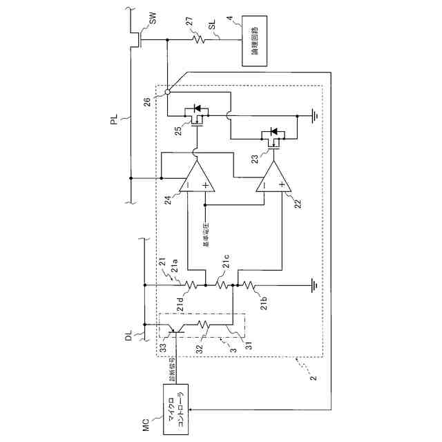
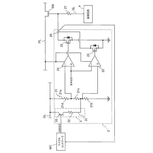
【解決手段】制御装置Cは、電源Batから電力供給を受けて動作する制御部MCUと、電源Batから制御部MCUによって制御される制御対象Solへ電力供給する供給ライン上に設けられたPL上に設けたスイッチSWと、電源Batから制御部MCUに入力される電圧を監視して過電圧になるとスイッチSWをオフする監視部2とを備え、制御部MCUは、監視部2に過電圧を認識させる診断信号を入力した際の監視部2の出力に基づいて監視部2の故障検知を行う。
【選択図】図2
特許請求の範囲
【請求項1】
電源から電力供給を受けて動作する制御部と、
前記電源から前記制御部によって制御される制御対象へ電力供給する供給ライン上に設けられたスイッチと、
前記電源から前記制御部に入力される電圧を監視して過電圧になると前記スイッチをオフする監視部とを備え、
前記制御部は、前記監視部に過電圧を認識させる診断信号を入力した際の前記監視部の出力に基づいて前記監視部の故障検知を行う
ことを特徴とする制御装置。
続きを表示(約 250 文字)
【請求項2】
前記監視部は、前記制御部に入力される電圧を分圧する分圧回路と、前記分圧回路の出力と前記基準電圧とを比較する比較器とを有して、前記電圧が過電圧になると前記スイッチをオフ動作させ、
前記分圧回路に接続される付加ラインと、前記付加ラインに設けられた付加回路スイッチと抵抗とを有して、前記制御部から前記診断信号が入力されると前記付加回路スイッチがオン動作して、前記分圧回路の出力を前記基準電圧以上にする電圧付加回路を備えた
ことを特徴とする請求項1に記載の制御装置。
発明の詳細な説明
【技術分野】
【0001】
本発明は、制御装置に関する。
続きを表示(約 1,500 文字)
【背景技術】
【0002】
車両には、エンジンや減衰力可変緩衝器といった制御対象を制御するために制御装置が搭載されており、このような制御装置は、イグニッションスイッチがオンされると起動して制御対象への電力の供給を制御するためにマイクロコントローラを備えている。
【0003】
マイクロコントローラは、車両のバッテリから電力供給を受けることになるが、バッテリの電圧がマイクロコントローラの動作電圧よりも高圧のため、バッテリの電圧をマイクロコントローラの動作に適する電圧にまで降圧する降圧回路を介して電力供給を受けている(たとえば、特許文献1参照)。
【先行技術文献】
【特許文献】
【0004】
特開2019-80402号公報
【発明の概要】
【発明が解決しようとする課題】
【0005】
マイクロコントローラに動作電圧を超える高電圧が印加されてしまうとマイクロコントローラの動作に支障がでて、制御対象を正常に制御できなくなってしまう可能性がある。そのため、制御装置は、降圧回路によって降圧されてマイクロコントローラに入力される電圧を監視する監視部を備えており、マイクロコントローラが正常に動作することを保証できなくなるような過電圧を前記監視部が検知すると、制御対象と電源との間に設置されたスイッチを開いて制御対象への通電を停止させる。
【0006】
よって、従来の制御装置では、マイクロコントローラに入力される電圧が過電圧になってマイクロコントローラが正常に動作できない環境になって制御失陥の可能性がある場合、制御対象への通電を停止させてフェールセーフ動作を実行できる。
【0007】
このように従来の制御装置は、監視部自体が正常に動作している場合、制御失陥が生じる可能性ある場面ではフェールセーフ動作を行えるが、監視部が正常に動作しているか否かを確認する手立てがない。
【0008】
そこで、本発明は、監視部の故障を検知でき、システムの安全性を向上できる制御装置の提供を目的としている。
【課題を解決するための手段】
【0009】
上記目的を達成するために、本発明の制御装置は、電源から電力供給を受けて動作する制御部と、電源から制御部によって制御される制御対象へ電力供給する供給ライン上に設けられたスイッチと、電源から制御部に入力される電圧を監視して過電圧になるとスイッチをオフする監視部とを備え、制御部は、監視部に過電圧を認識させる診断信号を入力した際の監視部の出力に基づいて監視部の故障検知を行う。このように構成された制御装置によれば、監視部自体が故障しているのを判断できるので、システムの安全性を向上できる。
【0010】
また、制御装置は、監視部が制御部に入力される電圧を分圧する分圧回路と、分圧回路の出力と基準電圧とを比較する比較器とを有して、電圧が過電圧になるとスイッチをオフ動作させ、分圧回路に接続される付加ラインと、付加ラインに設けられた付加回路スイッチと抵抗とを有して、制御部から診断信号が入力されると付加回路スイッチがオン動作して、分圧回路の出力を基準電圧以上にする電圧付加回路を備えてもよい。このように構成された制御装置によれば、監視部の回路構成に電圧付加回路を付加するだけで過電圧を監視部に認識させ得るので、監視部の回路構成を変更することなく、安価に監視部の故障検知機能を付加できる。
【発明の効果】
(【0011】以降は省略されています)
この特許をJ-PlatPat(特許庁公式サイト)で参照する
関連特許
カヤバ株式会社
緩衝器
13日前
カヤバ株式会社
制御装置
今日
カヤバ株式会社
電動ポンプ
1か月前
カヤバ株式会社
シリンダ装置
7日前
カヤバ株式会社
プラグ取付装置
7日前
カヤバ株式会社
減衰力制御システム
13日前
カヤバ株式会社
ミキサドラムの積載量測定装置
21日前
カヤバ株式会社
減衰力制御装置および減衰力制御システム
13日前
カヤバ株式会社
減衰力制御装置および減衰力制御システム
13日前
カヤバ株式会社
緩衝器
今日
カヤバ株式会社
減衰力制御装置、減衰力制御システムおよびセンサ部の補正方法
13日前
個人
高圧電気機器の開閉器
22日前
カヤバ株式会社
制御装置
今日
株式会社東光高岳
充電器
2日前
東洋アルミニウム株式会社
発電体
1日前
株式会社アイドゥス企画
減反モータ
22日前
株式会社デンソー
端子台
15日前
株式会社デンソー
回転電機
6日前
株式会社ダイヘン
充電装置
1日前
株式会社ダイヘン
送配電装置
6日前
ローム株式会社
半導体集積回路
13日前
本田技研工業株式会社
回転電機
8日前
株式会社不二越
空冷式油圧装置
6日前
富士電機株式会社
電力変換装置
6日前
富士電機株式会社
電力変換装置
6日前
矢崎総業株式会社
給電装置
14日前
株式会社TMEIC
制御装置
14日前
株式会社東光高岳
充電対象切換システム
2日前
株式会社日立製作所
回転電機
13日前
矢崎総業株式会社
電源回路
21日前
個人
非対称鏡像力を有する4層PWB電荷搬送体
29日前
ローム株式会社
モータドライバ回路
29日前
株式会社大林組
電力管理用制御装置
今日
日産自動車株式会社
ロータシャフト
29日前
株式会社イノコンバンク
無線給電システム
6日前
大和ハウス工業株式会社
敷設用機器
14日前
続きを見る
他の特許を見る