TOP
|
特許
|
意匠
|
商標
特許ウォッチ
Twitter
他の特許を見る
公開番号
2025173245
公報種別
公開特許公報(A)
公開日
2025-11-27
出願番号
2024078741
出願日
2024-05-14
発明の名称
制御装置
出願人
株式会社TMEIC
代理人
弁理士法人iX
主分類
H02M
7/12 20060101AFI20251119BHJP(電力の発電,変換,配電)
要約
【課題】制御回路の開発および生産を効率化できる制御装置を提供する。
【解決手段】実施形態に係る制御装置は、電力装置の運転を制御する。この制御装置は、入力可能な最大の信号数に対応した入力数および前記入力数よりも多い数の信号割振数を有する信号割振回路を備える。前記信号割振回路は、前記信号割振数を少なくとも1回設定することを可能とする。
【選択図】図2
特許請求の範囲
【請求項1】
電力装置の運転を制御する制御装置であって、
入力可能な最大の信号数に対応した入力数および前記入力数よりも多い数の信号割振数を有する信号割振回路を備え、
前記信号割振回路は、前記信号割振数を少なくとも1回設定することを可能とする制御装置。
続きを表示(約 330 文字)
【請求項2】
前記信号割振回路は、前記入力数の入力信号を入力するマルチプレクサを有し、前記マルチプレクサの信号選択によって、前記信号割振数を設定する請求項1記載の制御装置。
【請求項3】
前記マルチプレクサに、前記信号割振数を設定するための選択信号をあらかじめ設定されたプログラムによって設定するマイコンをさらに備えた請求項2記載の制御装置。
【請求項4】
電力装置の運転を制御する制御装置であって、
出力可能な最大の信号数に対応した出力数および前記出力数よりも多い数の信号割振数を有する信号割振回路を備え、
前記信号割振回路は、前記信号割振数を少なくとも1回設定することを可能とする制御装置。
発明の詳細な説明
【技術分野】
【0001】
本発明の実施形態は、電力変換装置や回路遮断装置などの大電力用途の電力装置のための制御装置に関する。
続きを表示(約 1,100 文字)
【背景技術】
【0002】
交流電力系統や直流電力系統等に利用される電力変換装置や回路遮断装置等は、その用途ごとに装置の機能や構成が決定され、多品種で少量の製造となることがある。装置ごとに制御部や制御装置等を構成する制御回路を一から設計したのでは、さまざまな点で効率が低下する。
【0003】
多品種少量生産の電力装置の制御装置の開発および生産を効率化したいとの要求が強い。
【先行技術文献】
【特許文献】
【0004】
特開2004-515199号公報
【発明の概要】
【発明が解決しようとする課題】
【0005】
本発明の実施形態は、制御回路の開発および生産を効率化できる制御装置を提供することを目的とする。
【課題を解決するための手段】
【0006】
本発明の実施形態に係る制御装置は、電力装置の運転を制御する。この制御装置は、入力可能な最大の信号数に対応した入力数および前記入力数よりも多い数の信号割振数を有する信号割振回路を備える。前記信号割振回路は、前記信号割振数を少なくとも1回設定することを可能とする。
【発明の効果】
【0007】
本発明の実施形態によれば、制御回路の開発および生産を効率化できる制御装置を提供することができる。
【図面の簡単な説明】
【0008】
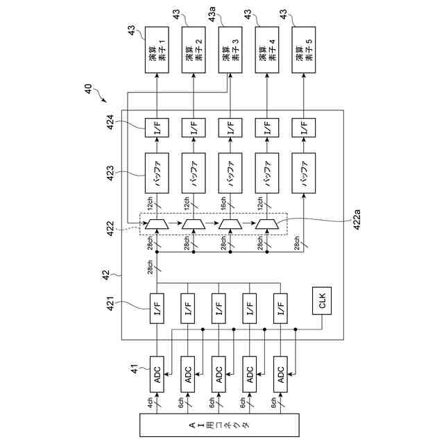
実施形態に係る電力変換装置を例示する模式的なブロック図である。
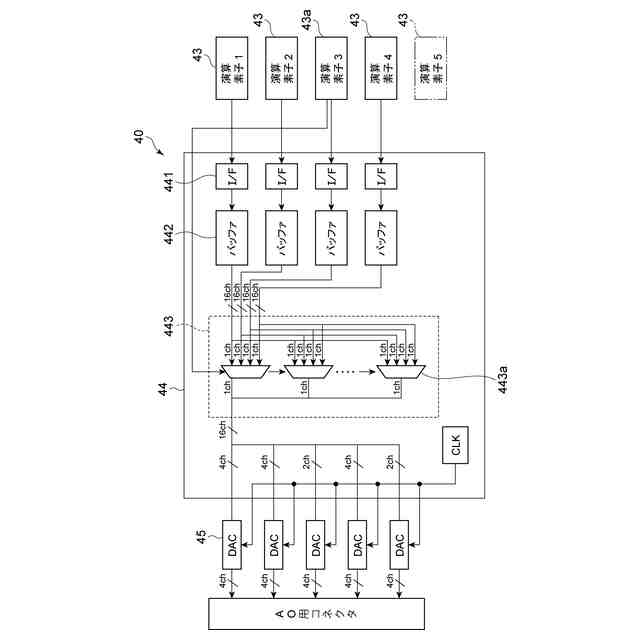
実施形態に係る制御装置の一部を例示する模式的なブロック図である。
実施形態に係る制御装置の一部を例示する模式的なブロック図である。
【発明を実施するための形態】
【0009】
以下、実施の形態について図面を参照しつつ説明する。
なお、図面は模式的または概念的なものであり、各部分の厚みと幅との関係、部分間の大きさの比率などは、必ずしも現実のものと同一とは限らない。また、同じ部分を表す場合であっても、図面により互いの寸法や比率が異なって表される場合もある。
なお、本願明細書と各図において、既出の図に関して前述したものと同様の要素には同一の符号を付して詳細な説明は適宜省略する。
【0010】
本明細書においては、直流-直流間の電力変換を行う電力変換装置、交流-交流間の電力変換を行う電力変換装置、交流-直流相互間の電力変換を行う電力変換装置、交流または直流の接続および遮断を行う回路遮断装置を総称して電力装置と呼ぶ。具体的な説明では、電力変換装置を例とするが、回路遮断装置に適用することもできる。
(【0011】以降は省略されています)
この特許をJ-PlatPat(特許庁公式サイト)で参照する
関連特許
個人
高圧電気機器の開閉器
8日前
個人
電気を重力で発電装置
21日前
キヤノン電子株式会社
モータ
28日前
キヤノン電子株式会社
モータ
20日前
コーセル株式会社
電源装置
29日前
株式会社アイドゥス企画
減反モータ
8日前
トヨタ自動車株式会社
モータ
20日前
株式会社デンソー
端子台
1日前
個人
二次電池繰返パルス放電器用印刷基板
1か月前
株式会社TMEIC
制御装置
今日
矢崎総業株式会社
給電装置
今日
トヨタ自動車株式会社
固定子の加熱装置
1か月前
矢崎総業株式会社
電源回路
7日前
日産自動車株式会社
ロータシャフト
15日前
日産自動車株式会社
ロータシャフト
15日前
ローム株式会社
モータドライバ回路
15日前
山洋電気株式会社
モータ
1か月前
トヨタ自動車株式会社
ステータの製造装置
21日前
大和ハウス工業株式会社
敷設用機器
今日
個人
非対称鏡像力を有する4層PWB電荷搬送体
15日前
トヨタ紡織株式会社
ロータの製造装置
29日前
株式会社アイシン
電力変換装置
20日前
株式会社明治ゴム化成
ワイヤレス給電用部品
1か月前
京商株式会社
模型用非接触電力供給システム
8日前
トヨタ自動車株式会社
可変界磁ロータ
23日前
株式会社マキタ
電動作業機
28日前
個人
電線盗難防止方法及び電線盗難防止装置
28日前
株式会社TMEIC
電力変換装置
今日
大阪瓦斯株式会社
充放電中継装置
21日前
トヨタ自動車株式会社
車両照合システム
28日前
豊田合成株式会社
車両用非接触充電装置
20日前
ルネサスエレクトロニクス株式会社
半導体装置
20日前
株式会社豊田自動織機
電力供給システム
20日前
ニデック株式会社
回転電機
20日前
トヨタ自動車株式会社
熱利用回路
1日前
本田技研工業株式会社
回転電機用ロータ
8日前
続きを見る
他の特許を見る