TOP
|
特許
|
意匠
|
商標
特許ウォッチ
Twitter
他の特許を見る
10個以上の画像は省略されています。
公開番号
2025168748
公報種別
公開特許公報(A)
公開日
2025-11-12
出願番号
2024073465
出願日
2024-04-30
発明の名称
信号伝達装置
出願人
ローム株式会社
代理人
弁理士法人 佐野特許事務所
主分類
H03K
17/51 20060101AFI20251105BHJP(基本電子回路)
要約
【課題】信頼性を向上し、種々の入力方式に対応できる信号伝達装置を提供する。
【解決手段】信号伝達装置(10)において、駆動回路(2)は、整流回路(1)の第1出力端(Na)から出力される内部電源電圧(VCCa)の印加端と、前記整流回路の第2出力端(Nb)から出力される内部グランド電位(GNDa)の印加端との間に設けられる内部発振回路(22)と、1次側コイル(31)の第1端または第2端と、前記内部電源電圧の印加端または前記内部グランド電位の印加端との間に接続され、前記内部発振回路から出力される発振信号(OSC)に基づいてスイッチングされるように構成されるスイッチ(23)と、を有する。
【選択図】図3
特許請求の範囲
【請求項1】
1次側回路と、2次側回路と、トランスと、を備え、
前記1次側回路は、
共通電圧が入力されるように構成される第1入力端子と、
入力信号が入力されるように構成される第2入力端子と、
前記トランスに含まれる1次側コイルと、
前記1次側コイルを駆動するように構成される駆動回路と、
前記第1入力端子および前記第2入力端子と前記駆動回路の間に設けられる整流回路と、
を有し、
前記2次側回路は、
前記トランスに含まれる2次側コイルと、
前記2次側コイルから出力される電流をモニタするように構成される受信回路と、
前記受信回路によるモニタ結果に基づいて出力信号を出力するように構成される出力部と、
を有し、
前記駆動回路は、
前記整流回路の第1出力端から出力される内部電源電圧の印加端と、前記整流回路の第2出力端から出力される内部グランド電位の印加端との間に設けられる内部発振回路と、
前記1次側コイルの第1端または第2端と、前記内部電源電圧の印加端または前記内部グランド電位の印加端との間に接続され、前記内部発振回路から出力される発振信号に基づいてスイッチングされるように構成されるスイッチと、
を有する、信号伝達装置。
続きを表示(約 1,200 文字)
【請求項2】
前記スイッチは、前記1次側コイルの第1端と前記内部電源電圧の印加端との間に接続され、
前記第1次側コイルの第2端は、前記内部グランド電位の印加端に接続される、請求項1に記載の信号伝達装置。
【請求項3】
前記スイッチは、前記1次側コイルの第2端と前記内部グランド電位の印加端との間に接続され、
前記第1次側コイルの第1端は、前記内部電源電圧の印加端に接続される、請求項1に記載の信号伝達装置。
【請求項4】
複数の前記トランスを備え、
前記1次側回路は、
複数の入力チャネルに共通の前記第1入力端子と、
前記複数の入力チャネルに対応して設けられる複数の前記第2入力端子と、
前記複数の入力チャネルに対応して設けられる複数の前記整流回路と、
前記複数の入力チャネルに対応して設けられる複数の前記駆動回路と、
前記複数の入力チャネルに対応して設けられる複数の前記1次側コイルと、
を有し、
前記2次側回路は、
前記複数の入力チャネルに対応して設けられる複数の前記2次側コイルと、
前記複数の入力チャネルに対応して設けられる複数の前記受信回路と、
前記複数の入力チャネルに対応して設けられる複数の前記出力部と、
を有する、請求項1に記載の信号伝達装置。
【請求項5】
前記複数のトランスを含むトランスチップを備える、請求項4に記載の信号伝達装置。
【請求項6】
前記複数の1次側コイルのそれぞれの第1端は、前記第1入力端子に共通接続される、請求項5に記載の信号伝達装置。
【請求項7】
前記複数の駆動回路のそれぞれは、コイル駆動部を有し、
前記コイル駆動部は、
前記1次側コイルの第2端と前記内部電源電圧の印加端との間に接続される第1スイッチと、
前記1次側コイルの第2端と前記内部グランド電位の印加端との間に接続される第2スイッチと、
を有し、
前記第1スイッチと前記第2スイッチは、前記発振信号に基づいて相補的にスイッチングされる、請求項6に記載の信号伝達装置。
【請求項8】
前記コイル駆動部は、前記第1スイッチと前記第2スイッチとが接続されるノードと、前記1次側コイルの第2端との間に接続されるコンデンサを有する、請求項7に記載の信号伝達装置。
【請求項9】
前記2次側回路は、前記複数の入力チャネルに共通のグランド端子を有し、
前記複数の2次側コイルのそれぞれの第1端は、前記グランド端子に共通接続される、請求項5から請求項8のいずれか1項に記載の信号伝達装置。
【請求項10】
第1主電極が前記第1入力端子または前記第2入力端子に接続され、MOSFETにより構成されるESD保護素子を備える、請求項4に記載の信号伝達装置。
(【請求項11】以降は省略されています)
発明の詳細な説明
【技術分野】
【0001】
本開示は、信号伝達装置に関する。
続きを表示(約 2,100 文字)
【背景技術】
【0002】
産業機器などでは、サージによる影響を抑制するために絶縁された入力用の回路が必要となる。従来、フォトカプラを使用してロジック信号を絶縁しつつ伝達する回路が知られている(例えば、特許文献1)。
【先行技術文献】
【特許文献】
【0003】
特開2020-096051号公報
【0004】
[概要]
しかしながら、フォトカプラのような光を用いた絶縁方式は、信頼性の点で課題があった。
【0005】
上記状況に鑑み、本開示は、信頼性を向上し、種々の入力方式に対応できる信号伝達装置を提供することを目的とする。
【0006】
本開示の一態様に係る信号伝達装置は、1次側回路と、2次側回路と、トランスと、を備え、
前記1次側回路は、
共通電圧が入力されるように構成される第1入力端子と、
入力信号が入力されるように構成される第2入力端子と、
前記トランスに含まれる1次側コイルと、
前記1次側コイルを駆動するように構成される駆動回路と、
前記第1入力端子および前記第2入力端子と前記駆動回路の間に設けられる整流回路と、
を有し、
前記2次側回路は、
前記トランスに含まれる2次側コイルと、
前記2次側コイルから出力される電流をモニタするように構成される受信回路と、
前記受信回路によるモニタ結果に基づいて出力信号を出力するように構成される出力部と、
を有し、
前記駆動回路は、
前記整流回路の第1出力端から出力される内部電源電圧の印加端と、前記整流回路の第2出力端から出力される内部グランド電位の印加端との間に設けられる内部発振回路と、
前記1次側コイルの第1端または第2端と、前記内部電源電圧の印加端または前記内部グランド電位の印加端との間に接続され、前記内部発振回路から出力される発振信号に基づいてスイッチングされるように構成されるスイッチと、
を有する構成としている。
【図面の簡単な説明】
【0007】
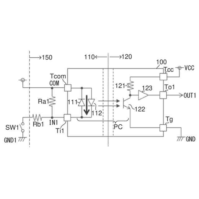
図1は、比較例に係る信号伝達装置の構成を示す図である。
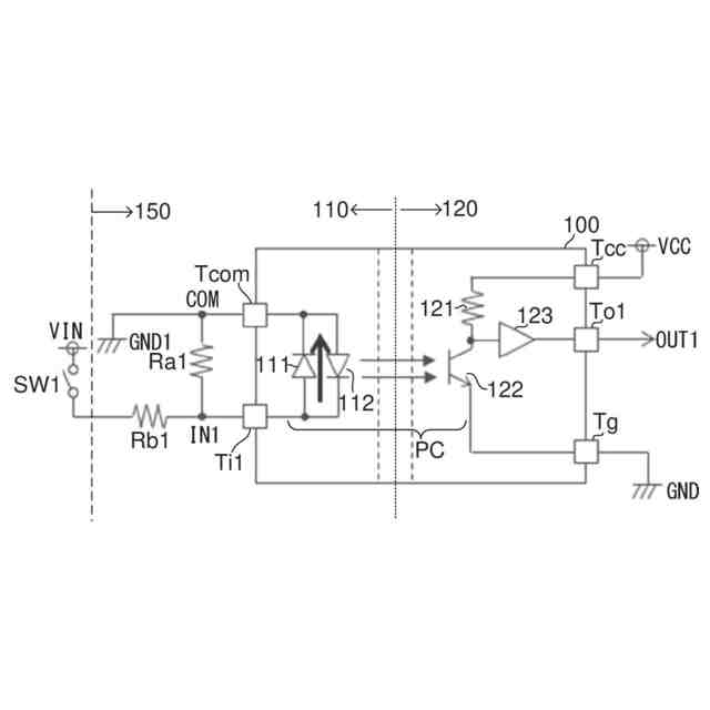
図2は、比較例に係る信号伝達装置に対して入力方式をソース型とした場合を示す図である。
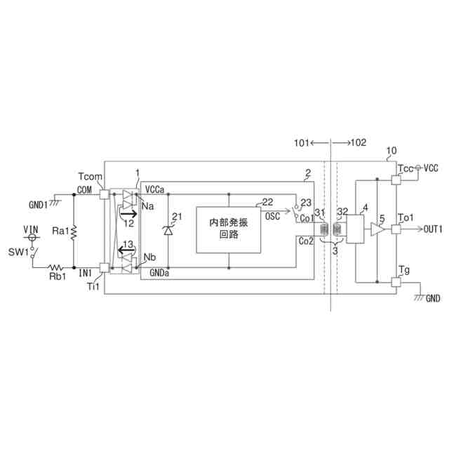
図3は、本開示の第1実施形態に係る信号伝達装置の構成を示す図である。
図4は、図3に示す構成の動作例を示すタイミングチャートである。
図5は、本開示の第1実施形態に係る信号伝達装置に対して入力方式をソース型とした場合を示す図である。
図6は、図5に示す構成の動作例を示すタイミングチャートである。
図7は、第1実施形態の変形例に係る信号伝達装置の一部構成を示す図である。
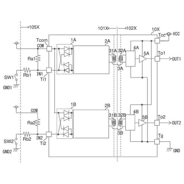
図8は、本開示の第2実施形態に係る信号伝達装置の構成を示す図である。
図9Aは、第2実施形態に係るトランスチップの平面図である。
図9Bは、第2実施形態に係るトランスチップの斜視図である。
図10は、第3実施形態に係る信号伝達装置の構成を示す図である。
図11Aは、第3実施形態に係るトランスチップの平面図である。
図11Bは、第3実施形態に係るトランスチップの斜視図である。
図12は、コイル駆動部の構成例を示す図である。
図13は、コイル駆動部の変形例を示す図である。
図14は、信号伝達装置にESD保護素子を設ける場合の構成例を示す図である。
図15は、フローティングNMOSトランジスタの縦構造を示す図である。
図16は、信号伝達装置にESD保護素子を設ける場合の別の構成例を示す図である。
図17は、信号伝達装置に設けられる整流回路の変形例を示す図である。
図18は、図17と同様の整流回路に対してESD保護素子を設けた場合の構成を示す図である。
【0008】
[詳細な説明]
以下、本開示の例示的な実施形態について、図面を参照して説明する。
【0009】
<比較例>
まず、本開示の実施形態との対比のための比較例について説明する。図1は、比較例に係る信号伝達装置100の構成を示す図である。信号伝達装置100は、フォトカプラPC、すなわち光を用いた絶縁方式で1次側回路110と2次側回路120との間を絶縁しつつ、1次側回路110から2次側回路120へロジック信号を伝達する。信号伝達装置100(1次側回路110)の外部には、抵抗Ra1,Ra2が接続される。抵抗Ra1,Ra2および信号伝達装置100は、一例として産業機器150に搭載される。産業機器150の外部にスイッチSW1が設けられる。
【0010】
1次側回路110は、外部との電気的接続を確立するための外部端子として入力端子Tcomおよび入力端子Ti1を有する。
(【0011】以降は省略されています)
この特許をJ-PlatPat(特許庁公式サイト)で参照する
関連特許
ローム株式会社
半導体装置
19日前
ローム株式会社
半導体装置
今日
ローム株式会社
半導体装置
今日
ローム株式会社
半導体装置
5日前
ローム株式会社
半導体装置
5日前
ローム株式会社
半導体装置
21日前
ローム株式会社
半導体装置
5日前
ローム株式会社
半導体装置
20日前
ローム株式会社
半導体装置
19日前
ローム株式会社
抵抗チップ
20日前
ローム株式会社
半導体装置
21日前
ローム株式会社
信号伝達装置
今日
ローム株式会社
電源制御装置
今日
ローム株式会社
半導体集積回路
14日前
ローム株式会社
半導体パッケージ
20日前
ローム株式会社
窒化物半導体装置
20日前
ローム株式会社
半導体メモリ装置
7日前
ローム株式会社
自己診断システム
22日前
ローム株式会社
モータドライバ回路
今日
ローム株式会社
半導体装置、電子機器、車両
14日前
ローム株式会社
半導体装置、電子機器、車両
14日前
ローム株式会社
電圧電流変換回路および半導体集積回路
14日前
ローム株式会社
パルス幅変調回路およびモータ駆動装置
14日前
ローム株式会社
半導体装置および半導体装置の製造方法
5日前
ローム株式会社
半導体装置、および半導体装置の製造方法
5日前
ローム株式会社
力率改善回路、制御装置、および電子機器
5日前
ローム株式会社
モータドライバ回路およびハードディスク装置
22日前
ローム株式会社
電源制御装置、DC/DCコンバータ、および車両
15日前
ローム株式会社
三相ブラシレスモータのドライバ回路および駆動方法
7日前
ローム株式会社
半導体装置
15日前
ローム株式会社
半導体装置
13日前
ローム株式会社
半導体装置
26日前
ローム株式会社
半導体装置
21日前
ローム株式会社
テラヘルツ装置
19日前
ローム株式会社
半導体モジュール
今日
ローム株式会社
SiC半導体装置
21日前
続きを見る
他の特許を見る